Combustion Performance and Emission Characteristics of Marine Engine Burning with Different Biodiesel
Abstract
:1. Introduction
2. Materials and Methods
2.1. Test Engine and Fuels
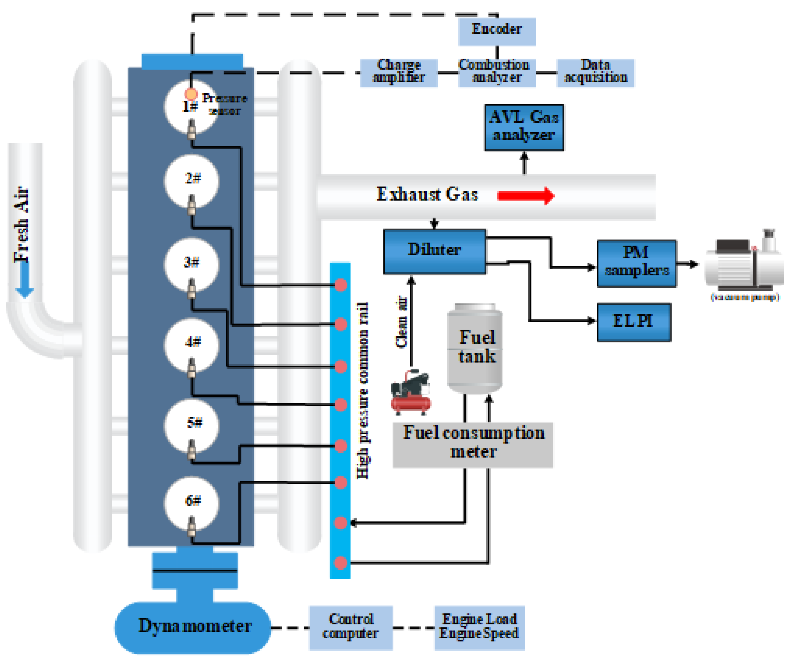
2.2. Measuring Instruments
2.3. Test Mode and Data Analysis
2.4. QA/QC
3. Results and Discussion
3.1. Engine Performance
3.2. Effect of High Biodiesel to Diesel Ratio on the Combustion Performance
3.3. Pollutant Emission
3.4. Particle Size Distribution
3.5. Speciated Particle Matter Composition Emission
4. Conclusions
Author Contributions
Funding
Institutional Review Board Statement
Informed Consent Statement
Data Availability Statement
Acknowledgments
Conflicts of Interest
Appendix A
| Parameter | Marine Gas Oil | Biodiesel | Test Standard |
|---|---|---|---|
| Density (20 °C) (kg/m3) | 855.1 | 876.5 | GB/T 1884-2000 |
| Viscosity (40 °C) (mm2/s) | 3.005 | 4.202 | GB/T 265-1988 |
| Cetane number | 51 | 55 | GB/T 386-2010 |
| Lower heating value (MJ/kg) | 45.87 | 40.17 | GB/T 384-1981 |
| Flash point (°C) | 77.2 | 174.2 | GB/T 261-2008 |
| Sulphur content (ppm) | 477 | 21 | SH/T 0689-2000 |
| Nitrogen content (ppm) | 90 | 5 | SH/T 0657-2007 |
| Carbon content (wt.%) | 86.68 | 76.02 | SH/T 0656-1998 |
| Hydrogen content (wt.%) | 13.27 | 13.63 | SH/T 0656-1998 |
| Oxygen content (wt.%) | - | 10.23 | Element analyzer |
| Speed Load | FC (kg/h) | |||||||
|---|---|---|---|---|---|---|---|---|
| (r/min) → (%) | MGO | B10 | B30 | B50 | B70 | B90 | B100 | |
| 1050 | 25 | 4.24 | 4.36 | 4.40 | 4.59 | 4.70 | 4.82 | 4.83 |
| 50 | 6.49 | 6.69 | 6.76 | 6.95 | 7.13 | 7.32 | 7.44 | |
| 75 | 8.80 | 9.12 | 9.14 | 9.42 | 9.73 | 9.96 | 10.17 | |
| 1500 | 25 | 11.48 | 11.58 | 11.78 | 12.14 | 12.36 | 12.71 | 12.82 |
| 50 | 19.29 | 19.26 | 19.43 | 20.47 | 20.84 | 21.47 | 21.79 | |
| 75 | 25.91 | 26.16 | 27.18 | 27.28 | 28.05 | 29.17 | 29.39 | |
| Speed Load | BSFC (g/kw·h) | |||||||
| (r/min) → (%) | MGO | B10 | B30 | B50 | B70 | B90 | B100 | |
| 1050 | 25 | 309.15 | 315.83 | 321.42 | 334.91 | 345.46 | 351.60 | 352.90 |
| 50 | 237.04 | 244.19 | 245.71 | 253.82 | 265.19 | 266.99 | 271.62 | |
| 75 | 214.17 | 222.98 | 221.91 | 229.28 | 236.16 | 240.68 | 246.94 | |
| 1500 | 25 | 268.16 | 270.56 | 274.54 | 283.59 | 288.79 | 298.96 | 299.65 |
| 50 | 225.04 | 224.47 | 226.44 | 238.58 | 243.20 | 249.89 | 254.25 | |
| 75 | 213.62 | 215.47 | 224.26 | 225.09 | 231.04 | 240.67 | 242.51 | |
| Instrument | Measured Parameters | Range | Accuracy | Resolution |
|---|---|---|---|---|
| Exhaust gas analyzer | CO2 | 0–20% | ±3% | 0.01% |
| Exhaust gas analyzer | CO | 0–8% | ±50 ppm; ±3% | 10 ppm |
| Exhaust gas analyzer | 0–100 ppm | ±5 ppm; ±2% | 0.1 ppm | |
| Exhaust gas analyzer | NO | 0–2500 ppm | ±15 ppm; ±3% | 1 ppm |
| Exhaust gas analyzer | NO2 | 0–500 ppm | ±10 ppm; ±3% | 1 ppm |
| Exhaust gas analyzer | THC | 0–1000 ppm | ±5 ppm; ±2% | 1 ppm |
| Fuel mass flow meter | Fuel Consumption | 0–32 kg | ±0.5 g | 0.1 g |
| Hydraulic dynamometer | Engine Speed | 0–5000 r/min | 1 r/min | - |
| Hydraulic dynamometer | Torque | 0–1200 Nm | 0.4% | - |
| Pressure transducer | Cylinder pressure | 0–250 bar | 0.5% | 1.2 |
| Engine Load and Fuel Type | OC | EC | Ironic | Element |
|---|---|---|---|---|
| % | % | % | % | |
| B0, 1050 r/min, 25% | 38.86% | 6.32% | 8.71% | 6.35% |
| B0, 1050 r/min, 50% | 36.08% | 8.45% | 8.61% | 8.47% |
| B0, 1050 r/min, 75% | 36.18% | 7.80% | 6.37% | 5.69% |
| B0, 1500 r/min, 25% | 34.68% | 6.61% | 7.96% | 8.48% |
| B0, 1500 r/min, 50% | 34.71% | 6.00% | 6.18% | 4.81% |
| B0, 1500 r/min, 75% | 35.47% | 6.62% | 6.47% | 6.35% |
| B10, 1050 r/min, 25% | 38.42% | 5.23% | 4.06% | 4.86% |
| B10, 1050 r/min, 50% | 30.92% | 3.14% | 8.48% | 5.82% |
| B10, 1050 r/min, 75% | 37.17% | 4.88% | 5.05% | 5.02% |
| B10, 1500 r/min, 25% | 31.28% | 9.37% | 7.93% | 4.69% |
| B10, 1500 r/min, 50% | 30.35% | 9.21% | 4.83% | 4.46% |
| B10, 1500 r/min, 75% | 38.17% | 5.87% | 6.05% | 5.91% |
| B30, 1050 r/min, 25% | 35.87% | 10.22% | 5.94% | 6.70% |
| B30, 1050 r/min, 50% | 32.71% | 9.55% | 6.44% | 6.87% |
| B30, 1050 r/min, 75% | 31.03% | 8.77% | 4.59% | 6.19% |
| B30, 1500 r/min, 25% | 32.85% | 9.11% | 6.95% | 7.44% |
| B30, 1500 r/min, 50% | 31.22% | 12.06% | 4.19% | 4.21% |
| B30, 1500 r/min, 75% | 31.21% | 10.59% | 7.95% | 8.32% |
| B50, 1050 r/min, 25% | 37.03% | 8.77% | 4.19% | 5.55% |
| B50, 1050 r/min, 50% | 35.77% | 6.48% | 2.96% | 4.94% |
| B50, 1050 r/min, 75% | 35.91% | 8.33% | 3.90% | 5.58% |
| B50, 1500 r/min, 25% | 34.35% | 8.44% | 3.89% | 6.13% |
| B50, 1500 r/min, 50% | 33.53% | 9.25% | 3.41% | 5.12% |
| B50, 1500 r/min, 75% | 33.17% | 7.08% | 4.23% | 5.31% |
| B70, 1050 r/min, 25% | 30.53% | 13.01% | 8.87% | 5.25% |
| B70, 1050 r/min, 50% | 30.32% | 10.40% | 5.23% | 6.01% |
| B70, 1050 r/min, 75% | 34.89% | 10.28% | 4.46% | 6.45% |
| B70, 1500 r/min, 25% | 34.43% | 9.32% | 3.64% | 5.40% |
| B70, 1500 r/min, 50% | 34.59% | 14.84% | 4.07% | 5.25% |
| B70, 1500 r/min, 75% | 37.00% | 16.21% | 3.00% | 6.02% |
| B90, 1050 r/min, 25% | 39.45% | 8.52% | 10.74% | 5.70% |
| B90, 1050 r/min, 50% | 39.41% | 9.07% | 8.82% | 6.45% |
| B90, 1050 r/min, 75% | 34.74% | 16.36% | 6.56% | 5.59% |
| B90, 1500 r/min, 25% | 37.72% | 12.90% | 5.40% | 5.24% |
| B90, 1500 r/min, 50% | 40.10% | 5.82% | 4.86% | 4.42% |
| B90, 1500 r/min, 75% | 40.66% | 10.01% | 5.17% | 4.53% |
| B100, 1050 r/min, 25% | 43.11% | 12.14% | 6.12% | 6.61% |
| B100, 1050 r/min, 50% | 43.18% | 12.27% | 5.57% | 5.60% |
| B100, 1050 r/min, 75% | 41.76% | 12.57% | 8.17% | 6.00% |
| B100, 1500 r/min, 25% | 45.70% | 12.07% | 4.22% | 4.42% |
| B100, 1500 r/min, 50% | 41.05% | 15.61% | 3.37% | 4.37% |
| B100, 1500 r/min, 75% | 43.68% | 13.60% | 3.31% | 4.26% |
References
- Dalsøren, S.B.; Eide, M.S.; Endresen, Ø.; Mjelde, A.; Gravir, G.; Isaksen, I.S.A. Update on emissions and environmental impacts from the international fleet of ships: The contribution from major ship types and ports. Atmos. Chem. Phys. 2009, 9, 2171–2194. [Google Scholar] [CrossRef] [Green Version]
- Cooper, D.A. Exhaust emissions from ships at berth. Atmos. Environ. 2003, 37, 3817–3830. [Google Scholar] [CrossRef]
- Varella, R.A.; Giechaskiel, B.; Sousa, L.; Duarte, G. Comparison of Portable Emissions Measurement Systems (PEMS) with Laboratory Grade Equipment. Appl. Sci. 2018, 8, 1633. [Google Scholar] [CrossRef] [Green Version]
- Geng, P.; Mao, H.; Zhang, Y.; Wei, L.; You, K.; Ju, J.; Chen, T. Combustion characteristics and NOx emissions of a waste cooking oil biodiesel blend in a marine auxiliary diesel engine. Appl. Therm. Eng. 2017, 115, 947–954. [Google Scholar] [CrossRef]
- Geng, P.; Tan, Q.; Zhang, C.; Wei, L.; He, X.; Cao, E.; Jiang, K. Experimental investigation on NOx and green house gas emissions from a marine auxiliary diesel engine using ultralow sulfur light fuel. Sci. Total Environ. 2016, 572, 467–475. [Google Scholar] [CrossRef]
- Brandt, J.; Silver, J.D.; Christensen, J.H.; Andersen, M.S.; Bønløkke, J.H.; Sigsgaard, T.; Geels, C.; Gross, A.; Hansen, A.B.; Hansen, K.M.; et al. Assessment of past, present and future health-cost externalities of air pollution in Europe and the contribution from international ship traffic using the EVA model system. Atmos. Chem. Phys. 2013, 13, 7747–7764. [Google Scholar] [CrossRef] [Green Version]
- Eyring, V.; Köhler, H.W.; Van Aardenne, J.; Lauer, A. Emissions from international shipping: 1. The last 50 years. J. Geophys. Res. Atmos. 2005, 110. [Google Scholar] [CrossRef]
- Corbett, J.J.; Fischbeck, P.S.; Pandis, S.N. Global nitrogen and sulfur inventories for oceangoing ships. J. Geophys. Res. Atmos. 1999, 104, 3457–3470. [Google Scholar] [CrossRef]
- Ragettli, M.S.; Corradi, E.; Braun-Fahrländer, C.; Schindler, C.; de Nazelle, A.; Jerrett, M.; Ducret-Stich, R.E.; Künzli, N.; Phuleria, H.C. Commuter exposure to ultrafine particles in different urban locations, transportation modes and routes. Atmos. Environ. 2013, 77, 376–384. [Google Scholar] [CrossRef]
- Matthias, V.; Bewersdorff, I.; Aulinger, A.; Quante, M. The contribution of ship emissions to air pollution in the North Sea regions. Environ. Pollut. 2010, 158, 2241–2250. [Google Scholar] [CrossRef] [Green Version]
- Winnes, H.; Fridell, E. Emissions of NOX and particles from manoeuvring ships. Transp. Res. Part D Transp. Environ. 2010, 15, 204–211. [Google Scholar] [CrossRef]
- Zhang, Y.; Yang, X.; Brown, R.; Yang, L.; Morawska, L.; Ristovski, Z.; Fu, Q.; Huang, C. Shipping emissions and their impacts on air quality in China. Sci. Total Environ. 2017, 581–582, 186–198. [Google Scholar] [CrossRef] [PubMed]
- Corbett, J.J.; Winebrake, J.J.; Green, E.H.; Kasibhatla, P.; Eyring, V.; Lauer, A. Mortality from Ship Emissions: A Global Assessment. Environ. Sci. Technol. 2007, 41, 8512–8518. [Google Scholar] [CrossRef] [PubMed]
- Environmental Protection Agency. Control of Emissions from New Marine Compression-Ignition Engines at or above 30 Liters Per Cylinder; Federal Register, Proposed Rule; Environmental Protection Agency: Washington, DC, USA, 2009; Volume 74, pp. 44442–44595. [Google Scholar]
- Jaques, P.A.; Kim, C.S. Measurement of total lung deposition of inhaled ultrafine particles in healthy men and women. Inhal. Toxicol. 2000, 12, 715–731. [Google Scholar]
- Sausen, R. Transport impacts on atmosphere and climate. Atmos. Environ. 2010, 44, 4646–4647. [Google Scholar] [CrossRef]
- Herndon, S.C.; Jayne, J.T.; Lobo, P.; Onasch, T.B.; Fleming, G.; Hagen, D.E.; Whitefield, P.D.; Miake-Lye, R.C. Commercial Aircraft Engine Emissions Characterization of in-Use Aircraft at Hartsfield-Jackson Atlanta International Airport. Environ. Sci. Technol. 2008, 42, 1877–1883. [Google Scholar] [CrossRef]
- Lack, D.A.; Cappa, C.D.; Langridge, J.; Bahreini, R.; Buffaloe, G.; Brock, C.; Cerully, K.; Coffman, D.; Hayden, K.; Holloway, J.; et al. Impact of Fuel Quality Regulation and Speed Reductions on Shipping Emissions: Implications for Climate and Air Quality. Environ. Sci. Technol. 2011, 45, 9052–9060. [Google Scholar] [CrossRef]
- Emiroğlu, A.O.; Şen, M. Combustion, performance and emission characteristics of various alcohol blends in a single cylinder diesel engine. Fuel 2018, 212, 34–40. [Google Scholar] [CrossRef]
- Nour, M.; Attia, A.M.A.; Nada, S.A. Combustion, performance and emission analysis of diesel engine fuelled by higher alcohols (butanol, octanol and heptanol)/diesel blends. Energy Convers. Manag. 2019, 185, 313–329. [Google Scholar] [CrossRef]
- Nouri, M.; Isfahani, A.H.M.; Shirneshan, A. Effects of Fe2O3 and Al2O3 nanoparticle-diesel fuel blends on the combustion, performance and emission characteristics of a diesel engine. Clean Technol. Environ. Policy 2021, 23, 2265–2284. [Google Scholar] [CrossRef]
- Shirneshan, A.; Almassi, M.; Ghobadian, B.; Borghei, A.M.; Najafi, G. Response Surface Methodology (RSM) Based Optimization of Biodiesel-Diesel Blends and Investigation of Their Effects on Diesel Engine Operating Conditions and Emission Characteristics. Environ. Eng. Manag. J. 2016, 15, 2771–2780. [Google Scholar] [CrossRef]
- Man, X.J.; Cheung, C.S.; Ning, Z.; Wei, L.; Huang, Z.H. Influence of engine load and speed on regulated and unregulated emissions of a diesel engine fueled with diesel fuel blended with waste cooking oil biodiesel. Fuel 2016, 180, 41–49. [Google Scholar] [CrossRef]
- Catapano, F.; Costa, M.; Marseglia, G.; Sementa, P.; Sorge, U.; Vaglieco, B.M. An Experimental and Numerical Investigation of GDI Spray Impact over Walls at Different Temperatures. In Proceedings of the SAE 2016 World Congress and Exhibition, Detroit, MI, USA, 12–14 April 2016. [Google Scholar] [CrossRef]
- Klačková, I.; Zajačko, I.; Lenhard, R.; Gritsuk, I.; Wiecek, D. Simulation of wood biomass combustion in hot water boiler. IOP Conf. Ser. Mater. Sci. Eng. 2020, 776, 012033. [Google Scholar] [CrossRef]
- Abd Ali, L.M.; Ali, Q.A.; Klačková, I.; Issa, H.A.; Yakimovich, B.A.; Kuvshimov, V.V. Developing a thermal design for steam power plants by using concentrating solar power technologies for a clean environment. Acta Montan. Slovaca 2021, 26, 773–783. [Google Scholar] [CrossRef]
- Marseglia, G.; Vasquez-Pena, B.F.; Medaglia, C.M.; Chacartegui, R. Alternative Fuels for Combined Cycle Power Plants: An Analysis of Options for a Location in India. Sustainability 2020, 12, 3330. [Google Scholar] [CrossRef] [Green Version]
- Aakko-Saksa, P.T.; Rantanen-Kolehmainen, L.; Skyttä, E. Ethanol, Isobutanol, and Biohydrocarbons as Gasoline Components in Relation to Gaseous Emissions and Particulate Matter. Environ. Sci. Technol. 2014, 48, 10489–10496. [Google Scholar] [CrossRef] [PubMed]
- Britto, R.F.; Martins, C.A. Emission analysis of a Diesel Engine Operating in Diesel–Ethanol Dual-Fuel mode. Fuel 2015, 148, 191–201. [Google Scholar] [CrossRef]
- Carr, E.W.; Corbett, J.J. Ship Compliance in Emission Control Areas: Technology Costs and Policy Instruments. Environ. Sci. Technol. 2015, 49, 9584–9591. [Google Scholar] [CrossRef]
- Han, C.; Liu, Y.; He, H. The photoenhanced aging process of soot by the heterogeneous ozonization reaction. Phys. Chem. Chem. Phys. 2016, 18, 24401–24407. [Google Scholar] [CrossRef]
- Li, X.; Han, H.; Wang, W.; Chen, H.; Zhang, J. Economy and emission characteristics of different proportions of biodiesel from diesel engine. Nongye Gongcheng Xuebao/Trans. Chin. Soc. Agric. Eng. 2009, 25, 177–182. [Google Scholar]
- Chen, H.-Y.; Preston, M.R. Dissolution of azaarenes from urban aerosols. Atmos. Environ. 2004, 38, 1023–1028. [Google Scholar] [CrossRef]
- Agrawal, H.; Malloy, Q.G.; Welch, W.A.; Miller, J.W.; Cocker, D.R. In-use gaseous and particulate matter emissions from a modern ocean going container vessel. Atmos. Environ. 2008, 42, 5504–5510. [Google Scholar] [CrossRef] [Green Version]
- Zhu, L.; Cheung, C.; Zhang, W.; Huang, Z. Effect of charge dilution on gaseous and particulate emissions from a diesel engine fueled with biodiesel and biodiesel blended with methanol and ethanol. Appl. Therm. Eng. 2011, 31, 2271–2278. [Google Scholar] [CrossRef]
- Cheng, Z.; Luo, L.; Wang, S.; Wang, Y.; Sharma, S.; Shimadera, H.; Wang, X.; Bressi, M.; de Miranda, R.M.; Jiang, J.; et al. Status and characteristics of ambient PM2.5 pollution in global megacities. Environ. Int. 2016, 89–90, 212–221. [Google Scholar] [CrossRef] [PubMed]
- Gysel, N.R.; Russell, R.L.; Welch, W.A.; Cocker, I.D.R.; Ghosh, S. Impact of Sugarcane Renewable Fuel on In-Use Gaseous and Particulate Matter Emissions from a Marine Vessel. Energy Fuels 2014, 28, 4177–4182. [Google Scholar] [CrossRef]
- Chen, D.; Tian, X.; Lang, J.; Zhou, Y.; Li, Y.; Guo, X.; Wang, W.; Liu, B. The impact of ship emissions on PM2.5 and the deposition of nitrogen and sulfur in Yangtze River Delta, China. Sci. Total Environ. 2019, 649, 1609–1619. [Google Scholar] [CrossRef]
- Bond, T.C.; Doherty, S.J.; Fahey, D.W.; Forster, P.M.; Berntsen, T.; DeAngelo, B.J.; Flanner, M.G.; Ghan, S.; Kärcher, B.; Koch, D.; et al. Bounding the role of black carbon in the climate system: A scientific assessment. J. Geophys. Res. Atmos. 2013, 118, 5380–5552. [Google Scholar] [CrossRef]
- Lapirattanakun, A.; Charoensuk, J. Developement of porous media burner operating on waste vegetable oil. Appl. Therm. Eng. 2017, 110, 190–201. [Google Scholar] [CrossRef]
- Pham, C.T.; Kameda, T.; Toriba, A.; Hayakawa, K. Polycyclic aromatic hydrocarbons and nitropolycyclic aromatic hydrocarbons in particulates emitted by motorcycles. Environ. Pollut. 2013, 183, 175–183. [Google Scholar] [CrossRef]
- Onasch, T.B.; Jayne, J.T.; Herndon, S.; Worsnop, U.R.; Miake-Lye, R.C.; Mortimer, I.P.; Anderson, B.E. Chemical Properties of Aircraft Engine Particulate Exhaust Emissions. J. Propuls. Power 2009, 25, 1121–1137. [Google Scholar] [CrossRef]
- Shancita, I.; Masjuki, H.H.; Kalam, M.A.; Fattah, I.M.R.; Rashed, M.M.; Rashedul, H.K. A review on idling reduction strategies to improve fuel economy and reduce exhaust emissions of transport vehicles. Energy Convers. Manag. 2014, 88, 794–807. [Google Scholar] [CrossRef]
- Huang, C.; Hu, Q.; Wang, H.; Qiao, L.; Jing, S.; Wang, H.; Zhou, M.; Zhu, S.; Ma, Y.; Lou, S.; et al. Emission factors of particulate and gaseous compounds from a large cargo vessel operated under real-world conditions. Environ. Pollut. 2018, 242, 667–674. [Google Scholar] [CrossRef] [PubMed]
- Cho, A.K.; Sioutas, C.; Miguel, A.H.; Kumagai, Y.; Schmitz, D.A.; Singh, M.; Eiguren-Fernandez, A.; Froines, J.R. Redox activity of airborne particulate matter at different sites in the Los Angeles Basin. Environ. Res. 2005, 99, 40–47. [Google Scholar] [CrossRef] [PubMed]
- Fan, W.; Sun, Y.; Zhu, T.; Wen, Y. Emissions of HC, CO, NOx, CO2, and SO2 from civil aviation in China in 2010. Atmos. Environ. 2012, 56, 52–57. [Google Scholar] [CrossRef]
- Zhao, J.; Zhang, Y.; Wang, T.; Sun, L.; Yang, Z.; Lin, Y.; Chen, Y.; Mao, H. Characterization of PM2.5-bound polycyclic aromatic hydrocarbons and their derivatives (nitro-and oxy-PAHs) emissions from two ship engines under different operating conditions. Chemosphere 2019, 225, 43–52. [Google Scholar] [CrossRef]
- Geng, P.; Zhang, H.; Yang, S. Experimental investigation on the combustion and particulate matter (PM) emissions from a port-fuel injection (PFI) gasoline engine fueled with methanol–ultralow sulfur gasoline blends. Fuel 2015, 145, 221–227. [Google Scholar] [CrossRef]
- Zhao, J.; Zhang, Y.; Yang, Z.; Liu, Y.; Peng, S.; Hong, N.; Hu, J.; Wang, T.; Mao, H. A comprehensive study of particulate and gaseous emissions characterization from an ocean-going cargo vessel under different operating conditions. Atmos. Environ. 2020, 223, 117286. [Google Scholar] [CrossRef]
- Yang, L.; Zhang, Q.; Zhang, Y.; Lv, Z.; Wu, L.; Mao, H. Real-world emission characteristics of an ocean-going vessel through long sailing measurement. Sci. Total Environ. 2022, 810, 152276. [Google Scholar] [CrossRef]
- Zetterdahl, M.; Moldanová, J.; Pei, X.; Pathak, R.K.; Demirdjian, B. Impact of the 0.1% fuel sulfur content limit in SECA on particle and gaseous emissions from marine vessels. Atmos. Environ. 2016, 145, 338–345. [Google Scholar] [CrossRef]
- Murphy, S.M.; Agrawal, H.; Sorooshian, A.; Padró, L.T.; Gates, H.; Hersey, S.; Welch, W.A.; Jung, H.; Miller, J.W.; Cocker, I.D.R., III; et al. Comprehensive Simultaneous Shipboard and Airborne Characterization of Exhaust from a Modern Container Ship at Sea. Environ. Sci. Technol. 2009, 43, 4626–4640. [Google Scholar] [CrossRef] [Green Version]
- Zhou, S.; Zhou, J.; Zhu, Y. Chemical composition and size distribution of particulate matters from marine diesel engines with different fuel oils. Fuel 2019, 235, 972–983. [Google Scholar] [CrossRef]
- Ajtai, T.; Pintér, M.; Utry, N.; Kiss-Albert, G.; Gulyás, G.; Pusztai, P.; Puskás, R.; Bereczky, Á.; Szabados, G.; Szabó, G.; et al. Characterisation of diesel particulate emission from engines using commercial diesel and biofuels. Atmos. Environ. 2016, 134, 109–120. [Google Scholar] [CrossRef]
- Chuang, H.-C.; Hsiao, T.-C.; Lee, C.-H.; Lin, J.C.-T.; Chuang, K.-J.; Feng, P.-H.; Cheng, T.-J. Effects of physical characteristics of carbon black on metabolic regulation in mice. Environ. Pollut. 2018, 232, 494–504. [Google Scholar] [CrossRef] [PubMed]
- Mueller, L.; Schnelle-Kreis, J.; Jakobi, G.; Orasche, J.; Jing, L.; Canonaco, F.; Prevot, A.S.; Zimmermann, R. Combustion process apportionment of carbonaceous particulate emission from a diesel fuel burner. J. Aerosol Sci. 2016, 100, 61–72. [Google Scholar] [CrossRef]
- Cohen, A.J.; Brauer, M.; Burnett, R.; Anderson, H.R.; Frostad, J.; Estep, K.; Balakrishnan, K.; Brunekreef, B.; Dandona, L.; Dandona, R.; et al. Estimates and 25-year trends of the global burden of disease attributable to ambient air pollution: An analysis of data from the Global Burden of Diseases Study 2015. Lancet 2018, 391, 1576. [Google Scholar] [CrossRef] [Green Version]








| Model | Parameters |
|---|---|
| Type | 6-Cylinder DI engine |
| Compression ratio | 17.0:1 |
| Bore/stroke (mm) | 135/150 |
| Displacement (L) | 12.88 |
| 12 h maximum power (kW) (PS) | 178.2 (242) |
| Continuous output (kW) (PS) | 162 (220) |
| Rated speed (r/min) | 1500 |
| Ignition order | 1-5-3-6-2-4 |
| Intake type | Turbocharged, inter-cooling |
Publisher’s Note: MDPI stays neutral with regard to jurisdictional claims in published maps and institutional affiliations. |
© 2022 by the authors. Licensee MDPI, Basel, Switzerland. This article is an open access article distributed under the terms and conditions of the Creative Commons Attribution (CC BY) license (https://creativecommons.org/licenses/by/4.0/).
Share and Cite
Yang, N.; Deng, X.; Liu, B.; Li, L.; Li, Y.; Li, P.; Tang, M.; Wu, L. Combustion Performance and Emission Characteristics of Marine Engine Burning with Different Biodiesel. Energies 2022, 15, 5177. https://doi.org/10.3390/en15145177
Yang N, Deng X, Liu B, Li L, Li Y, Li P, Tang M, Wu L. Combustion Performance and Emission Characteristics of Marine Engine Burning with Different Biodiesel. Energies. 2022; 15(14):5177. https://doi.org/10.3390/en15145177
Chicago/Turabian StyleYang, Ning, Xiaowen Deng, Bin Liu, Liwei Li, Yuan Li, Peng Li, Miao Tang, and Lin Wu. 2022. "Combustion Performance and Emission Characteristics of Marine Engine Burning with Different Biodiesel" Energies 15, no. 14: 5177. https://doi.org/10.3390/en15145177
APA StyleYang, N., Deng, X., Liu, B., Li, L., Li, Y., Li, P., Tang, M., & Wu, L. (2022). Combustion Performance and Emission Characteristics of Marine Engine Burning with Different Biodiesel. Energies, 15(14), 5177. https://doi.org/10.3390/en15145177
