Sizing and Sitting of Static VAR Compensator (SVC) Using Hybrid Optimization of Combined Cuckoo Search (CS) and Antlion Optimization (ALO) Algorithms
Abstract
:1. Introduction
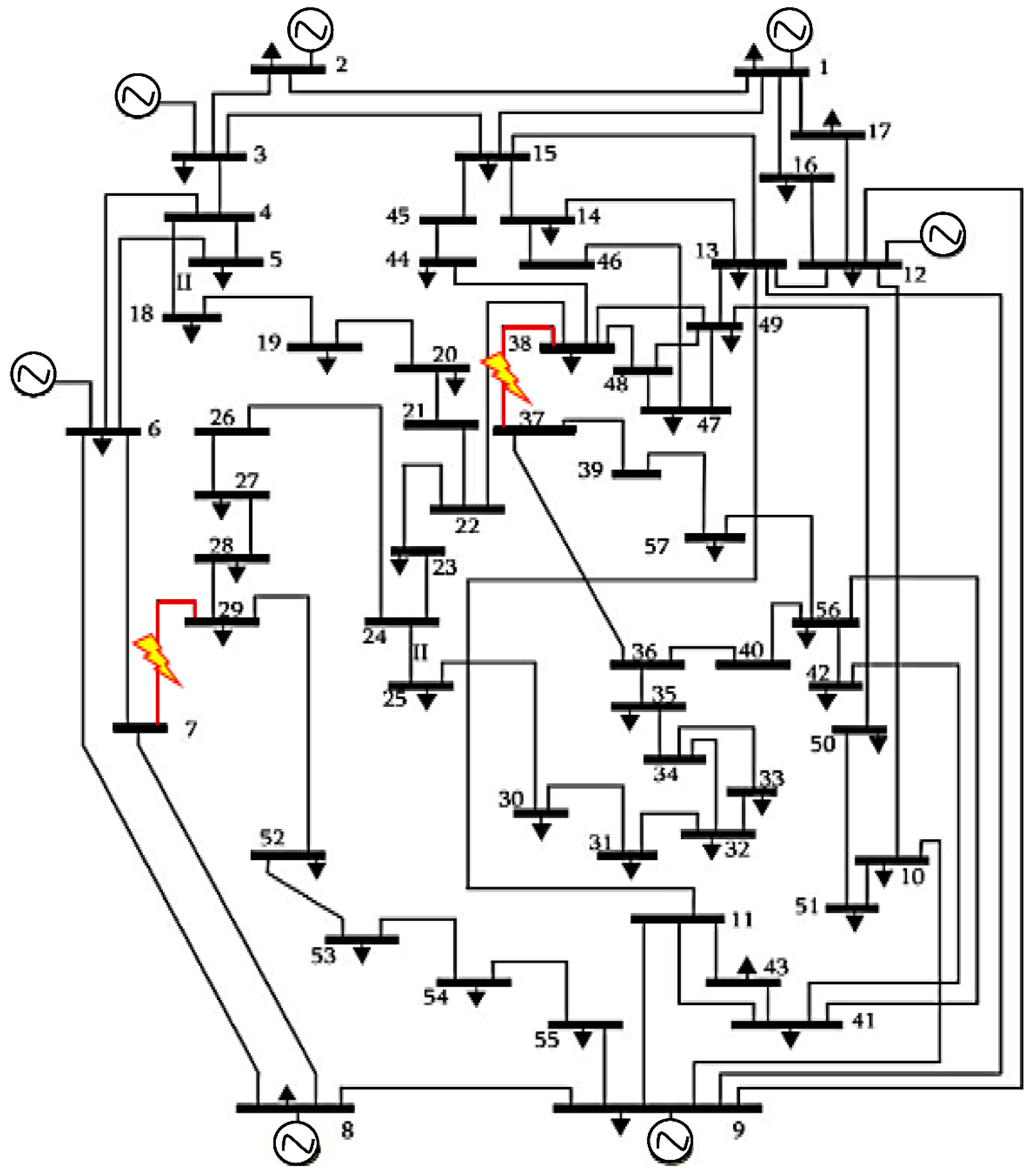
2. System under Study
3. Formulation of the Multi-Objective Function
3.1. Voltage Deviations
3.2. Overloads
3.3. Power Loss
3.4. Overall Function
3.5. Constraints
3.5.1. Inequality Constraints
3.5.2. Equality Constraints
3.6. Modelling of SVC
4. Proposed Methods
4.1. Cuckoo Search Algorithm (CS)
4.2. Antlion Optimization (ALO)
4.3. Proposed Hybrid Cuckoo Search and Antlion Optimization (CS-ALO)
5. Simulation and Results
5.1. Validation of the CS-ALO Algorithm to Benchmark Function
5.2. Application of the CS-ALO Algorithm to the Optimal Sizing and Sitting of SVC Devices
5.2.1. Outage in Branch 50
5.2.2. Outage of Branch 41
6. Conclusions
Author Contributions
Funding
Institutional Review Board Statement
Informed Consent Statement
Data Availability Statement
Conflicts of Interest
Appendix A


| Rank | Branch Outage | DEV | OL | Rank | Branch Outage | DEV | OL | ||
|---|---|---|---|---|---|---|---|---|---|
| 3 | (3–4) | 0.0164 | 0 | 0.3160 | 33 | (22–23) | 0.0469 | 0 | 0.2885 |
| 38 | (26–27) | 0.0351 | 0 | 0.2839 | 17 | (1–17) | 0.0133 | 0 | 0.3717 |
| 41 | (7–29) | 2.6699 | 0 | 0.4666 | 26 | (12–16) | 0.0157 | 0 | 0.2943 |
| 14 | (13–15) | 0.0159 | 0 | 0.2920 | 52 | (36–40) | 0.0276 | 0 | 0.2775 |
| 57 | (38–44) | 0.0174 | 0 | 0.2860 | 46 | (34–32) | 1.6464 | 0 | 0.3040 |
| 50 | (38–37) | 3.5657 | 0 | 0.3182 | 56 | (41–43) | 0.0205 | 0 | 0.2805 |
| 65 | (10–51) | 0.0314 | 0 | 0.3089 | 22 | (7–8) | 0.0268 | 0 | 0.3196 |
| 28 | (14–15) | 0.0144 | 0 | 0.3032 | 79 | (38–48) | 0.0518 | 0 | 0.2839 |
| 8 | (8–9) | 0.0345 | 0 | 0.6111 | 23 | (10–12) | 0.0139 | 0 | 0.2802 |
| 80 | (9–55) | 0.5577 | 0 | 0.3166 | 37 | (24–26) | 0.0300 | 0 | 0.2840 |
References
- Sayed, F.; Salah, K.; Juan, Y.; Francisco, J. Optimal Load Shedding of Power System Including Optimal TCSC Allocation Using Moth Swarm Algorithm. Iran. J. Sci. Technol. Trans. Electr. Eng. 2020, 44, 741–765. [Google Scholar] [CrossRef]
- Jordehi, A.R. Optimal allocation of FACTS devices for static security enhancement in power systems via imperialistic competitive algorithm (ICA). Appl. Soft Comput. J. 2016, 48, 317–328. [Google Scholar] [CrossRef]
- Zarkani, M.K.; Tukkee, A.S.; Alali, M.J. Optimal placement of facts devices to reduce power system losses using evolutionary algorithm. Indones. J. Electr. Eng. Comput. Sci. 2021, 21, 1271–1278. [Google Scholar] [CrossRef]
- Nadeem, M.; Imran, K.; Khattak, A.; Ulasyar, A.; Pal, A.; Zeb, M.Z.; Khan, A.N.; Padhee, M. Optimal Placement, Sizing and Coordination of FACTS Devices in Transmission Network Using Whale Optimization Algorithm. Energies 2020, 13, 753. [Google Scholar] [CrossRef] [Green Version]
- Kanaan, H.A.M.; El-Gazaar, M.M.; Mehanna, M.A.A. Optimal Location and Sizing of SVC Considering System Losses, Voltage Division and System Overload. J. Al-Azhar. Univ. Eng. Sect. 2020, 15, 1040–1051. [Google Scholar] [CrossRef]
- Nguyen, T.T.; Mohammadi, F. Optimal placement of TCSC for congestion management and power loss reduction using multi-objective genetic algorithm. Sustainability 2020, 12, 2813. [Google Scholar] [CrossRef] [Green Version]
- Rao, N.T.; Sankar, M.M.; Rao, S.P.; Rao, B.S. Comparative study of Pareto optimal multi-objective cuckoo search algorithm and multi-objective particle swarm optimization for power loss minimization incorporating UPFC. J. Ambient Intell. Humaniz. Comput. 2021, 12, 1069–1080. [Google Scholar] [CrossRef]
- Karthikaikannan, D.; Ravi, G.; Dharmaraj, K. Optimal location and setting of FACTS devices for reactive power compensation using Harmony search algorithm. Automatika 2016, 57, 881–892. [Google Scholar] [CrossRef] [Green Version]
- Nartu, T.R.; Matta, M.S.; Koratana, S.; Bodda, R.K. A fuzzified Pareto multiobjective cuckoo search algorithm for power losses minimization incorporating SVC. Soft Comput. 2019, 23, 10811–10820. [Google Scholar] [CrossRef]
- Alabduljabbar, A.A.; Gerçek, C.O.; Atalik, T.; Alotaibi, Z.; Koç, E.; Alsalem, F.S.; Mutluer, H.B.; Gültekin, B. Implementation aspects and comprehensive assessment of a 16 MVAr static VAr compensator installed for a weak distribution network. Int. Trans. Electr. Energy Syst. 2017, 27, e2351. [Google Scholar] [CrossRef]
- Sirjani, R.; Mohamed, A. Improved Harmony Search Algorithm for Optimal Placement and Sizing of Static Var Compensators in Power Systems. In Proceedings of the First International Conference on Informatics and Computational Intelligence (ICI), Bandung, Indonesia, 12–14 December 2011; pp. 295–300. [Google Scholar]
- Nguyen, K.P.; Fujita, G.; Dieu, V.N. Cuckoo search algorithm for optimal placement and sizing of static var compensator in large-scale power systems. J. Artif. Intell. Soft Comput. Res. 2016, 6, 59–68. [Google Scholar] [CrossRef] [Green Version]
- Zamani, M.K.; Musirin, I.; Suliman, S.I.; Bouktir, T. Chaotic immune symbiotic organisms search for SVC installation in voltage security control. Indones. J. Electr. Eng. Comput. Sci. 2019, 16, 623–630. [Google Scholar] [CrossRef]
- Dixit, S.; Srivastava, L.; Agnihotri, G. Minimization of power loss and voltage deviation by SVC placement using GA. Int. J. Control Autom. 2014, 7, 95–108. [Google Scholar] [CrossRef] [Green Version]
- Udgir, S.; Sarika, V.; Laxmi, S. Optimal Placement and Sizing of SVC for Voltage Security Enhancement. Int. J. Comput. Appl. 2011, 32, 44–51. [Google Scholar]
- Vanishree, J.; Ramesh, V. Optimization of Size and Cost of Static VAR Compensator using Dragonfly Algorithm for Voltage Profile Improvement in Power Transmission Systems. Int. J. Renew. Energy Res. 2018, 8, 56–66. [Google Scholar]
- Dash, S.; Subhashini, K.R.; Satapathy, J. Efficient utilization of power system network through optimal location of FACTS devices using a proposed hybrid meta-heuristic Ant Lion-Moth Flame-Salp Swarm optimization algorithm. Int. Trans. Electr. Energy Syst. 2020, 30, e12402. [Google Scholar] [CrossRef]
- Dash, S.P.; Subhashini, K.R.; Satapathy, J.K. Optimal location and parametric settings of FACTS devices based on JAYA blended moth flame optimization for transmission loss minimization in power systems. Microsyst. Technol. 2019, 26, 1543–1552. [Google Scholar] [CrossRef]
- Reddy, H.; Reddy, K.K.; Ganesh, V. Optimal Allocation of Facts Devices Using Kinetic Gas Molecular Optimization and Grey Wolf Optimization for Improving Voltage Stability. J. Mech. Continua Math. Sci. 2020, 15, 66–88. [Google Scholar] [CrossRef]
- Sen, D.; Ghatak, S.R.; Acharjee, P. Optimal allocation of static VAR compensator by a hybrid algorithm. Energy Syst. 2019, 10, 677–719. [Google Scholar] [CrossRef]
- Padmavathi, V.S.; Sahu, S.K.; Jayalaxmi, A. Comparison of hybrid differential evolution algorithm with genetic algorithm based power system security analysis using FACTS. J. Electr. Syst. 2015, 11, 189–202. [Google Scholar]
- Alkhateeb, F.; Abed-Alguni, B.H. A Hybrid Cuckoo Search and Simulated Annealing Algorithm. J. Intell. Inf. Syst. 2019, 28, 683–698. [Google Scholar] [CrossRef]
- Jordehi, R.A. Brainstorm optimisation algorithm (BSOA): An efficient algorithm for finding optimal location and setting of facts devices in electric power systems. Int. J. Electr. Power Energy Syst. 2015, 69, 48–57. [Google Scholar] [CrossRef]
- Agrawal, R.; Bharadwaj, S.; Kothari, D. Population-based evolutionary optimization techniques for optimal allocation and sizing of Thyristor Controlled Series Capacitor. J. Electr. Syst. Inf. Technol. 2018, 5, 484–501. [Google Scholar] [CrossRef]
- Gacem, A.; Benattous, D. Hybrid GA–PSO for optimal placement of static VAR compensators in power system. Int. J. Syst. Assur. Eng. Manag. 2017, 8, 247–254. [Google Scholar] [CrossRef]
- Purwoharjono, A.; Muhammad, P.; Ontoseno, S. Optimal Placement of TCSC Using Linear Decreasing Inertia Weight Gravitational Search Algorithm. J. Theor. Appl. Inf. Technol. 2013, 47, 460–470. [Google Scholar]
- Kang, T.; Yao, J.; Duong, T.; Yang, S.; Zhu, X. A hybrid approach for power system security enhancement via optimal installation of flexible AC transmission system (FACTS) devices. Energies 2017, 10, 1305. [Google Scholar] [CrossRef]
- Acha, E.; Fuerte-Esquivel, C.R.; Ambriz-Pérez, H.; Angeles-Camacho, C. FACTS: Modelling and Simulation in Power Networks; John Wiley & Sons, Ltd.: Hoboken, NJ, USA, 2004. [Google Scholar]
- Yang, X.S.; Deb, S. Cuckoo Search via Lévy flights. In Proceedings of the World Congress on Nature Biologically Inspired Computing (NaBIC), Coimbatore, India, 9–11 December 2009; pp. 210–214. [Google Scholar]
- Abed-alguni, B.H.; Alkhateeb, F. Intelligent hybrid cuckoo search and β hill-climbing algorithm. J. King Saud Univ.-Comput. Inf. Sci. 2020, 32, 159–173. [Google Scholar] [CrossRef]
- Mirjalili, S. The ant lion optimizer. Adv. Eng. Softw. 2015, 83, 80–98. [Google Scholar] [CrossRef]
- Duman, S. A modified moth swarm algorithm based on an arithmetic crossover for constrained optimization and optimal power flow problems. IEEE Access 2018, 6, 45394–45416. [Google Scholar] [CrossRef]











| Generator Number | ||||
|---|---|---|---|---|
| 1 | 0 | 575.88 | −140 | 200 |
| 2 | 0 | 100 | −17 | 50 |
| 3 | 0 | 140 | −10 | 60 |
| 6 | 0 | 100 | −8 | 25 |
| 8 | 0 | 550 | −140 | 200 |
| 9 | 0 | 100 | −3 | 9 |
| 12 | 0 | 410 | −150 | 155 |
| Algorithm | Specific Parameters | Value |
|---|---|---|
| PSO | Inertia weight w, Inertia Weight Damping Ratio, c1, and c2 | 1, 0.99, 1.5, 2 |
| GSA | Alpha, G0, Rnorm, Rpower | 20, 100, 2, 1 |
| CS | Discovery rate | 0.25 |
| ALO | popsize, 𝑀𝑎𝑥_𝑖𝑡𝑒𝑟𝑎𝑡𝑖𝑜𝑛 | 30, 1000 |
| CS-ALO | Discovery rate, popsize, 𝑀𝑎𝑥_𝑖𝑡𝑒𝑟𝑎𝑡𝑖𝑜𝑛 | 0.25, 30, 1000 |
| Function | Stats | PSO | GSA | CS | ALO | CS-ALO |
|---|---|---|---|---|---|---|
| Ave | 4.6653 × 10−6 | 2.0950 × 10−17 | 0.0036 | 9.6514 × 10−6 | 7.0132 × 10−18 | |
| Std | 1.1056 × 10−6 | 7.2306 × 10−18 | 0.0026 | 8.1485 × 10−6 | 1.1014 × 10−17 | |
| Min | 3.1615 × 10−7 | 1.0235 × 10−17 | 8.8569 × 10−4 | 8.5855 × 10−7 | 3.7131 × 10−19 | |
| Ave | 0.0296 | 5.3973 × 10−8 | 0.2982 | 98.0542 | 2.5484 × 10−11 | |
| Std | 0.0202 | 1.3423 × 10−9 | 0.1847 | 1.4454 × 10−14 | 1.2883 × 10−11 | |
| Min | 7.1882 × 10−4 | 2.7989 × 10−8 | 0.1215 | 98.0542 | 8.7168 × 10−12 | |
| Ave | 7.2588 | 461.3663 | 303.7764 | 1.1582 × 103 | 0.448 | |
| Std | 15.4066 | 182.0644 | 71.7279 | 522.6452 | 0.2563 | |
| Min | 0.2636 | 181.0675 | 156.4354 | 374.8212 | 0.0597 | |
| Ave | 0.6348 | 1.4477 | 5.6706 | 12.6565 | 0.11 | |
| Std | 0.2771 | 1.2543 | 2.1251 | 4.7648 | 0.064 | |
| Min | 0.2252 | 9.6847 × 10−9 | 1.2383 | 3.917 | 0.0374 | |
| Ave | 51.2677 | 35.3128 | 51.5287 | 29.1538 | 22.033 | |
| Std | 43.8051 | 23.4802 | 40.1303 | 7.2269 × 10−15 | 19.1713 | |
| Min | 3.6562 | 25.7798 | 21.5784 | 29.1538 | 1.4643 | |
| Ave | 3.0054 × 10−10 | 1.0634 × 10−16 | 0.0036 | 7.6753 × 10−6 | 6.5789 × 10−18 | |
| Std | 1.3491 × 10−9 | 3.4396 × 10−17 | 0.0025 | 4.9301 × 10−6 | 9.0468 × 10−18 | |
| Min | 6.3484 × 10−17 | 4.9508 × 10−17 | 8.7930 × 10−4 | 8.2654 × 10−7 | 1.6541 × 10−19 | |
| Ave | 0.0163 | 0.0583 | 0.0421 | 0.0983 | 0.0179 | |
| Std | 0.0052 | 0.0185 | 0.0159 | 0.0245 | 0.0092 | |
| Min | 0.0080 | 0.0300 | 0.0209 | 0.0403 | 0.0055 |
| Function | Stats | PSO | GSA | CS | ALO | CS-ALO |
|---|---|---|---|---|---|---|
| Ave | −6.2103 × 103 | −2.5413 × 103 | −8.5857 × 103 | −5.6850 × 103 | −6.7474 × 103 | |
| Std | 923.4325 | 377.5468 | 294.6083 | 617.4115 | 568.8082 | |
| Min | −8.8187 × 103 | −3.2992 × 103 | −9.2405 × 103 | −8.3628 × 103 | −1.0711 × 104 | |
| Ave | 30.8471 | 26.5986 | 75.3270 | 79.6629 | 38.5049 | |
| Std | 10.7542 | 7.5364 | 10.4607 | 20.1800 | 10.8053 | |
| Min | 15.9193 | 13.9294 | 51.7229 | 45.7681 | 18.9042 | |
| Ave | 0.0683 | 8.0603 × 10−9 | 1.1229 × 10−4 | 2.1124 | 6.2630 × 10−9 | |
| Std | 0.3480 | 1.6945 × 10−9 | 1.4341 × 10−4 | 0.6619 | 2.0012 × 10−8 | |
| Min | 3.9460 × 10−9 | 5.3680 × 10−9 | 1.2382 × 10−5 | 1.1551 | 4.9253 × 10−10 | |
| Ave | 0.0421 | 0.0738 | 0.0695 | 0.0140 | 0.0107 | |
| Std | 0.0492 | 0.0854 | 0.0503 | 0.0126 | 0.0111 | |
| Min | 4.7629 × 10−14 | 5.2457 × 10−10 | 0.0055 | 3.5451 × 10−4 | 0.000 | |
| Ave | 4.9720 × 10−4 | 1.6556 × 10−9 | 9.6072 × 10−5 | 6.2029 | 0.1694 | |
| Std | 0.0013 | 4.9501 × 10−10 | 2.5802 × 10−4 | 3.9109 | 0.2336 | |
| Min | 1.7475 × 10−7 | 8.6483 × 10−10 | 5.4287 × 10−7 | 1.8516 | 3.8621 × 10−18 | |
| Ave | 9.8245 × 10−4 | 3.6627 × 10−4 | 4.9824 × 10−6 | 0.1569 | 0.0044 | |
| Std | 0.0028 | 0.0020 | 3.7307 × 10−6 | 0.3956 | 0.0055 | |
| Min | 2.0979 × 10−7 | 1.3857 × 10−8 | 8.7312 × 10−7 | 6.3967 × 10−6 | 5.5347 × 10−20 |
| Function | Stats | PSO | GSA | CS | ALO | CS-ALO |
|---|---|---|---|---|---|---|
| Ave | 3.3274 | 4.2276 | 0.9980 | 1.5605 | 0.9980 | |
| Std | 2.9242 | 3.3261 | 0 | 0.8104 | 0 | |
| Min | 0.9980 | 0.9980 | 0.9980 | 0.9980 | 0.9980 | |
| Ave | 0.0018 | 0.0030 | 3.0781 × 10−4 | 0.0015 | 4.9062 × 10−4 | |
| Std | 0.0051 | 0.0018 | 1.7909 × 10−6 | 0.0036 | 3.7254 × 10−4 | |
| Min | 3.0749 × 10−4 | 0.0016 | 3.0749 × 10−4 | 6.5332 × 10−4 | 3.0749 × 10−4 | |
| Ave | −1.0316 | −1.0316 | −1.0316 | −1.0316 | −1.0316 | |
| Std | 6.7752 × 10−16 | 5.6835 × 10−16 | 6.7752 × 10−16 | 8.0540 × 10−14 | 6.7752 × 10−16 | |
| Min | −1.0316 | −1.0316 | −1.0316 | −1.0316 | −1.0316 | |
| Ave | 0.3979 | 0.3979 | 0.3979 | 0.3979 | 0.3979 | |
| Std | 0 | 0 | 0 | 0 | 0 | |
| Min | 0.3979 | 0.3979 | 0.3979 | 0.3979 | 0.3979 | |
| Ave | 3.0000 | 3.0000 | 3.0000 | 3.0000 | 3.0000 | |
| Std | 6.0599 × 10−16 | 3.3831 × 10−15 | 1.9305 × 10−15 | 3.2372 × 10−13 | 2.1138 × 10−15 | |
| Min | 3.0000 | 3.0000 | 3.0000 | 3.0000 | 3.0000 | |
| Ave | −3.8370 | −3.8628 | −3.8628 | −3.8628 | −3.8628 | |
| Std | 0.1411 | 2.3397 × 10−15 | 2.7101 × 10−15 | 1.6256 × 10−14 | 2.7101 × 10−15 | |
| Min | −3.8628 | −3.8628 | −3.8628 | −3.8628 | −3.8628 | |
| Ave | −3.2982 | −3.3220 | −3.3220 | −3.2784 | −3.3220 | |
| Std | 0.0484 | 1.4402 × 10−15 | 1.4189 × 10−13 | 0.0583 | 1.3550 × 10−15 | |
| Min | −3.3220 | −3.3220 | −3.3220 | −3.3220 | −3.3220 | |
| Ave | −7.3140 | −5.8832 | −10.1532 | −7.5399 | −10.1532 | |
| Std | 3.3952 | 3.4533 | 7.1740 × 10−15 | 2.9214 | 7.2269 × 10−15 | |
| Min | −10.1532 | −10.1532 | −10.1532 | −10.1532 | −10.1532 | |
| Ave | −6.6128 | −10.4029 | −10.4029 | −7.0935 | −10.4029 | |
| Std | 3.6550 | 1.1893 × 10−15 | 2.1733 × 10−14 | 3.2464 | 8.0799 × 10−16 | |
| Min | −10.4029 | −10.4029 | −10.4029 | −10.4029 | −10.4029 | |
| Ave | −6.5285 | −10.1069 | −10.5364 | −6.8672 | −10.5364 | |
| Std | 3.8524 | 1.6822 | 2.2734 × 10−12 | 3.3537 | 1.8949 × 10−15 | |
| Min | −10.5364 | −10.5364 | −10.5364 | −10.5364 | −10.5364 |
| PSO [23] | GSA [23] | CS | ALO | CS-ALO | |
|---|---|---|---|---|---|
| Mean | 0.1809 | 0.1826 | 0.1801 | 0.1804 | 0.1799 |
| Std | 0.0002 | 0.0003 | 0.0000 | 0.0002 | 0.0000 |
| Min | 0.1806 | 0.1822 | 0.1800 | 0.1801 | 0.1798 |
| Max | 0.1811 | 0.1831 | 0.1801 | 0.1808 | 0.1801 |
| Without SVC | With SVC | |||||
|---|---|---|---|---|---|---|
| PSO [23] | GSA [23] | CS | ALO | CS-ALO | ||
| DEV | 3.5657 | 0.0144 | 0.0192 | 0.0081 | 0.0080 | 0.0081 |
| 1 | 0.0040 | 0.0054 | 0.0023 | 0.0022 | 0.0023 | |
| 0.3183 | 0.2840 | 0.2855 | 0.2844 | 0.2845 | 0.2841 | |
| 1 | 0.8922 | 0.8970 | 0.8935 | 0.8938 | 0.8926 | |
| J | 0.8 | 0.1809 | 0.1826 | 0.1801 | 0.18043 | 0.1799 |
| SVC Number | Optimal Bus Number | Optimal Susceptance |
|---|---|---|
| 1 | 17 | 10.000000 |
| 2 | 30 | 3.374653 |
| 3 | 41 | 9.999994 |
| 4 | 40 | 6.385686 |
| 5 | 42 | 6.747763 |
| 6 | 39 | 2.641199 |
| 7 | 49 | −0.999999 |
| 8 | 34 | 4.574809 |
| 9 | 31 | 2.886868 |
| 10 | 28 | 2.721426 |
| 11 | 53 | 6.609649 |
| 12 | 29 | 9.890116 |
| PSO [23] | GSA [23] | CS | ALO | CS-ALO | |
|---|---|---|---|---|---|
| Mean | 0.1754 | 0.2048 | 0.1709 | 0.1713 | 0.1705 |
| Std | 0.0016 | 0.0360 | 0.0001 | 0.0004 | 0.0001 |
| Min | 0.1730 | 0.1777 | 0.1707 | 0.1706 | 0.1704 |
| Max | 0.1767 | 0.2564 | 0.1710 | 0.1722 | 0.1709 |
| Without SVC | With SVC | |||||
|---|---|---|---|---|---|---|
| PSO [23] | GSA [23] | CS | ALO | CS-ALO | ||
| DEV | 2.6699 | 0.0178 | 0.1563 | 0.0118 | 0.0123 | 0.0124 |
| 1 | 0.0067 | 0.0585 | 0.0044 | 0.0046 | 0.0046 | |
| 0.4666 | 0.3999 | 0.3958 | 0.3921 | 0.3917 | 0.3912 | |
| 1 | 0.8571 | 0.8483 | 0.8403 | 0.8395 | 0.8384 | |
| J | 0.8 | 0.1754 | 0.2048 | 0.1709 | 0.1713 | 0.1705 |
| SVC Number | Optimal Bus Number | Optimal Susceptance |
|---|---|---|
| 1 | 54 | 9.832125 |
| 2 | 55 | 9.999988 |
| 3 | 53 | 9.390575 |
| 4 | 31 | 3.960381 |
| 5 | 29 | 9.633920 |
| 6 | 44 | 4.091333 |
| 7 | 26 | 6.876093 |
| 8 | 32 | 5.164825 |
| 9 | 52 | 5.260811 |
| 10 | 28 | 8.862748 |
| 11 | 41 | 8.578958 |
| 12 | 40 | 9.412178 |
Publisher’s Note: MDPI stays neutral with regard to jurisdictional claims in published maps and institutional affiliations. |
© 2022 by the authors. Licensee MDPI, Basel, Switzerland. This article is an open access article distributed under the terms and conditions of the Creative Commons Attribution (CC BY) license (https://creativecommons.org/licenses/by/4.0/).
Share and Cite
Merah, H.; Gacem, A.; Ben Attous, D.; Lashab, A.; Jurado, F.; Sameh, M.A. Sizing and Sitting of Static VAR Compensator (SVC) Using Hybrid Optimization of Combined Cuckoo Search (CS) and Antlion Optimization (ALO) Algorithms. Energies 2022, 15, 4852. https://doi.org/10.3390/en15134852
Merah H, Gacem A, Ben Attous D, Lashab A, Jurado F, Sameh MA. Sizing and Sitting of Static VAR Compensator (SVC) Using Hybrid Optimization of Combined Cuckoo Search (CS) and Antlion Optimization (ALO) Algorithms. Energies. 2022; 15(13):4852. https://doi.org/10.3390/en15134852
Chicago/Turabian StyleMerah, Hana, Abdelmalek Gacem, Djilani Ben Attous, Abderezak Lashab, Francisco Jurado, and Mariam A. Sameh. 2022. "Sizing and Sitting of Static VAR Compensator (SVC) Using Hybrid Optimization of Combined Cuckoo Search (CS) and Antlion Optimization (ALO) Algorithms" Energies 15, no. 13: 4852. https://doi.org/10.3390/en15134852
APA StyleMerah, H., Gacem, A., Ben Attous, D., Lashab, A., Jurado, F., & Sameh, M. A. (2022). Sizing and Sitting of Static VAR Compensator (SVC) Using Hybrid Optimization of Combined Cuckoo Search (CS) and Antlion Optimization (ALO) Algorithms. Energies, 15(13), 4852. https://doi.org/10.3390/en15134852

