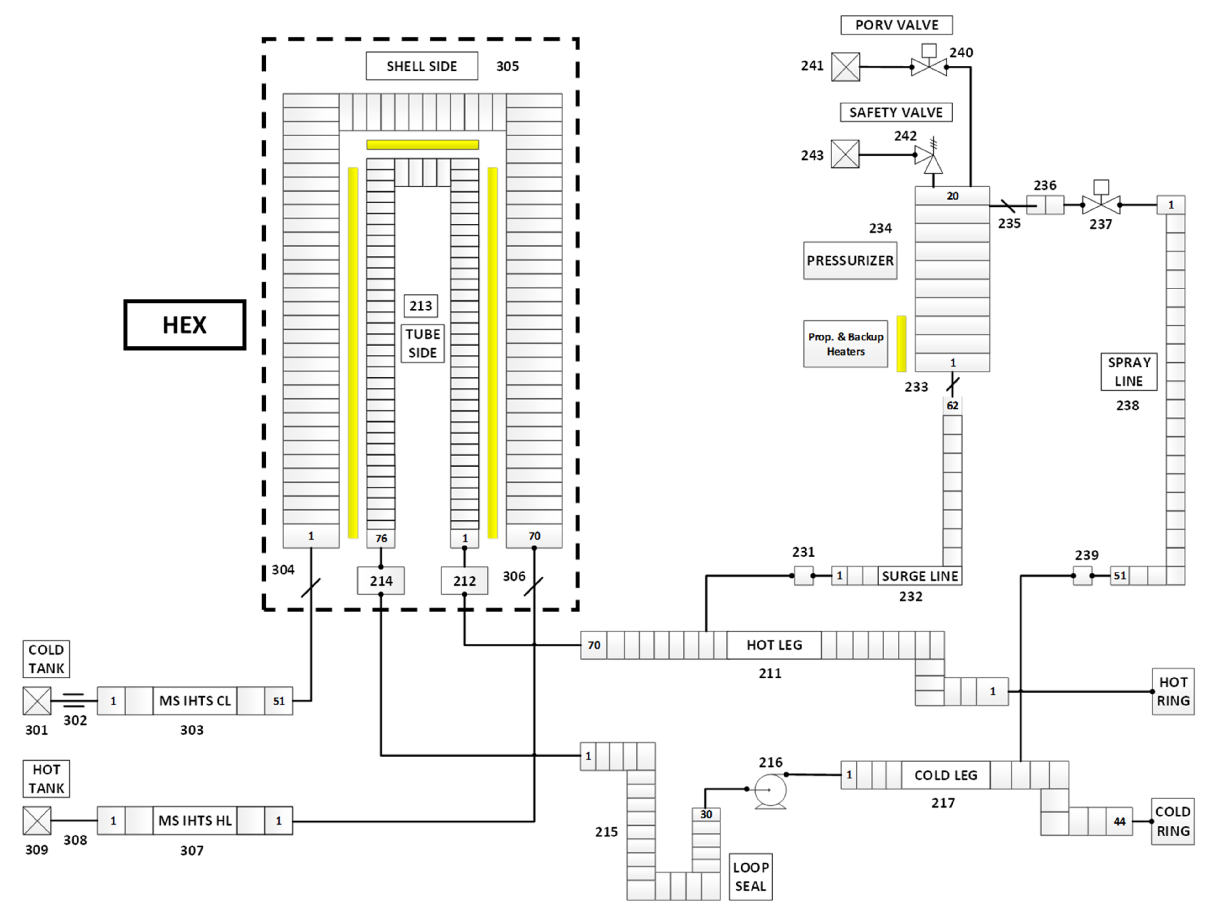
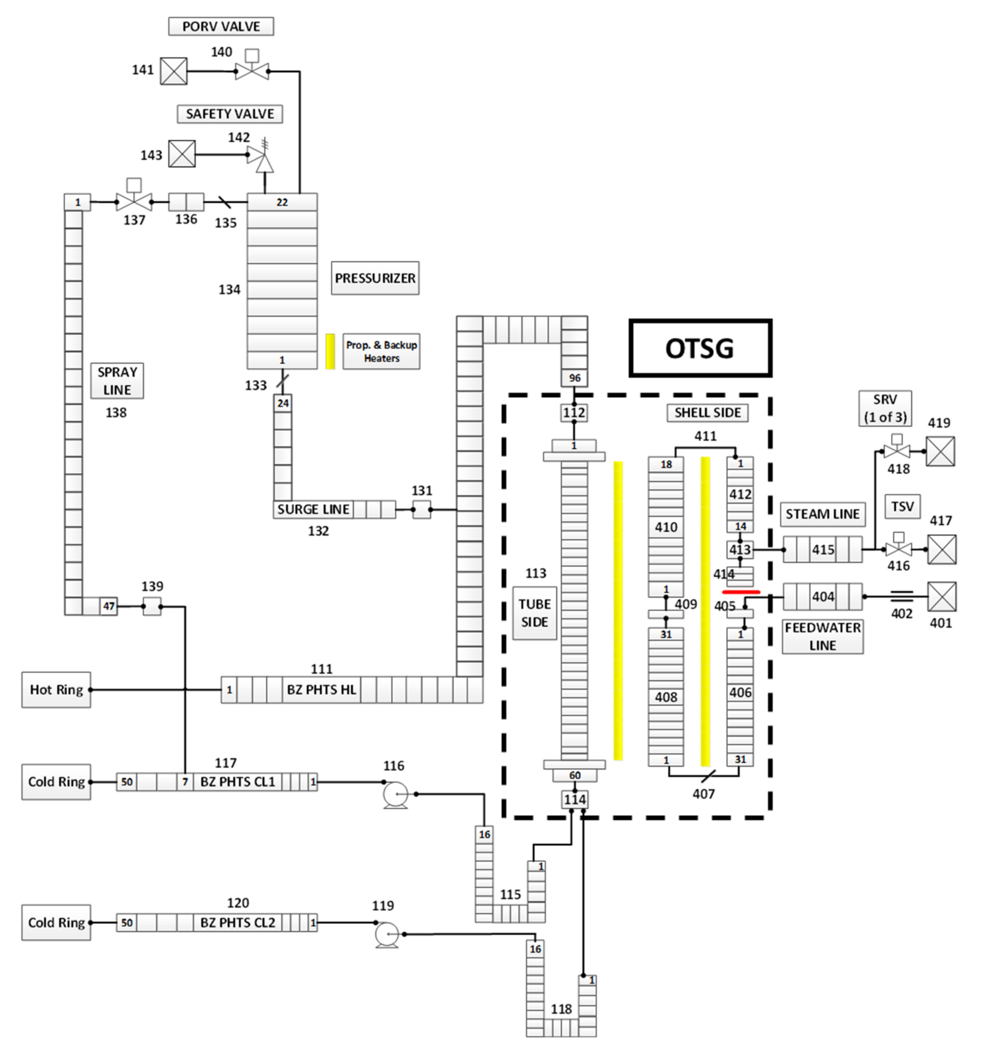
Study of the EU-DEMO WCLL Breeding Blanket Primary Cooling Circuits Thermal-Hydraulic Performances during Transients Belonging to LOFA Category
Abstract
Share and Cite
Ciurluini, C.; Giannetti, F.; Del Nevo, A.; Caruso, G. Study of the EU-DEMO WCLL Breeding Blanket Primary Cooling Circuits Thermal-Hydraulic Performances during Transients Belonging to LOFA Category. Energies 2021, 14, 1541. https://doi.org/10.3390/en14061541
Ciurluini C, Giannetti F, Del Nevo A, Caruso G. Study of the EU-DEMO WCLL Breeding Blanket Primary Cooling Circuits Thermal-Hydraulic Performances during Transients Belonging to LOFA Category. Energies. 2021; 14(6):1541. https://doi.org/10.3390/en14061541
Chicago/Turabian StyleCiurluini, Cristiano, Fabio Giannetti, Alessandro Del Nevo, and Gianfranco Caruso. 2021. "Study of the EU-DEMO WCLL Breeding Blanket Primary Cooling Circuits Thermal-Hydraulic Performances during Transients Belonging to LOFA Category" Energies 14, no. 6: 1541. https://doi.org/10.3390/en14061541
APA StyleCiurluini, C., Giannetti, F., Del Nevo, A., & Caruso, G. (2021). Study of the EU-DEMO WCLL Breeding Blanket Primary Cooling Circuits Thermal-Hydraulic Performances during Transients Belonging to LOFA Category. Energies, 14(6), 1541. https://doi.org/10.3390/en14061541

