Effect of the Presence of HCl on Simultaneous CO2 Capture and Contaminants Removal from Simulated Biomass Gasification Producer Gas by CaO-Fe2O3 Sorbent in Calcium Looping Cycles
Abstract
:1. Introduction
2. Materials and Method
2.1. Sorbent Material and Preparation
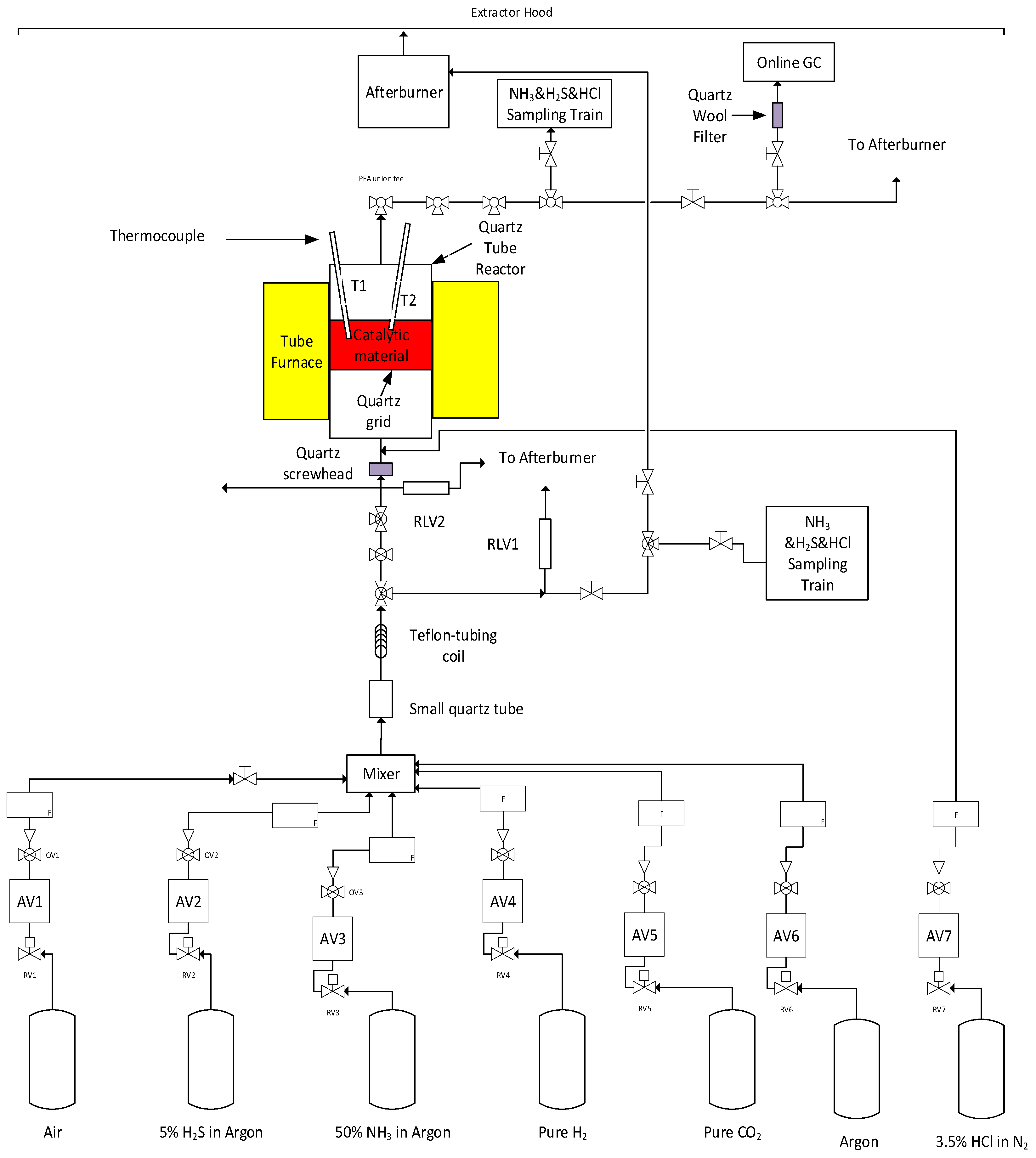
2.2. Apparatus and Procedure
2.3. Sampling and Analysis of the Contaminants
2.4. Sorbent Characterisation
3. Results and Discussion
3.1. CO2 Capture Efficiency through Carbonation-Calcination Looping
3.2. Effect of HCl on Contaminant Removal Efficiencies and Release in the Outlet Gas Stream
3.3. Microstructure Analysis for Better Understanding of the HCl Effect
4. Conclusions
Author Contributions
Funding
Acknowledgments
Conflicts of Interest
References
- Dion, L.-M.; Lefsrud, M.; Orsat, V. Review of CO2 recovery methods from the exhaust gas of biomass heating systems for safe enrichment in greenhouses. Biomass Bioenergy 2011, 35, 3422–3432. [Google Scholar] [CrossRef]
- Sun, H.; Wu, C.; Shen, B.; Zhang, X.; Zhang, Y.; Huang, J. Progress in the development and application of CaO-based adsorbents for CO2 capture—A review. Mater. Today Sustain. 2018, 1, 1–27. [Google Scholar] [CrossRef]
- Rahman, R.A.; Mehrani, P.; Lu, D.Y.; Anthony, E.J.; Macchi, A. Investigating the use of CaO/CuO sorbents for in situ CO2 capture in a biomass gasifier. Energy Fuels 2015, 29, 3808–3819. [Google Scholar] [CrossRef]
- Mehrpooya, M.; Sharifzadeh, M.M.M.; Rajabi, M.; Aghbashlo, M.; Tabatabai, M.; Hosseinpour, S.; Ramakrishna, S. Design of an integrated process for simultaneous chemical looping hydrogen production and electricity generation with CO2 capture. Int. J. Hydrog. Energy 2017, 42, 8486–8496. [Google Scholar] [CrossRef]
- Yin, F.; Shah, K.; Zhou, C.; Tremain, P.; Yu, J.; Doroodchi, E.; Moghtaderi, B. Novel calcium-looping-based biomass-integrated gasification combined cycle: Thermodynamic modeling and experimental study. Energy Fuels 2016, 30, 1730–1740. [Google Scholar] [CrossRef]
- Armbrust, N.; Duelli, G.; Dieter, H.; Scheffknecht, G.N. Calcium looping cycle for hydrogen production from biomass gasification syngas: Experimental investigation at a 20 kWth dual fluidized-bed facility. Ind. Eng. Chem. Res. 2015, 54, 5624–5634. [Google Scholar] [CrossRef]
- Živković, L.A.; Pohar, A.; Likozar, B.; Nikačević, N.M. Kinetics and reactor modeling for CaO sorption-enhanced high-temperature water–gas shift (SE–WGS) reaction for hydrogen production. Appl. Energy 2016, 178, 844–855. [Google Scholar] [CrossRef]
- Blamey, J.; Anthony, E.; Wang, J.; Fennell, P. The calcium looping cycle for large-scale CO2 capture. Prog. Energy Combust. Sci. 2010, 36, 260–279. [Google Scholar] [CrossRef]
- Erans, M.; Manovic, V.; Anthony, E.J. Calcium looping sorbents for CO2 capture. Appl. Energy 2016, 180, 722–742. [Google Scholar] [CrossRef] [Green Version]
- Wei, D.; Jia, Z.; Sun, Z.; Gao, Y.; Wang, G.; Zeng, L. Process simulation and economic analysis of calcium looping gasification for coal to synthetic natural gas. Fuel Process. Technol. 2021, 218, 106835. [Google Scholar] [CrossRef]
- Perejón, A.; Romeo, L.M.; Lara, Y.; Lisbona, P.; Martínez, A.; Valverde, J.M. The Calcium-Looping technology for CO2 capture: On the important roles of energy integration and sorbent behavior. Appl. Energy 2016, 162, 787–807. [Google Scholar] [CrossRef] [Green Version]
- Abdoulmoumine, N.; Adhikari, S.; Kulkarni, A.; Chattanathan, S. A review on biomass gasification syngas cleanup. Appl. Energy 2015, 155, 294–307. [Google Scholar] [CrossRef]
- Boerrigter, H.; Den Uil, H.; Calis, H.-P. PGBW Expert Meeting. In Proceedings of the Green Diesel from Biomass via Fischer-Tropsch Synthesis: New Insights in Gas Cleaning and Process Design PGBW Expert Meeting, Strasbourg, France, 1 October 2002; pp. 371–383. [Google Scholar]
- Van der Drift, A.; Van Doorn, J.; Vermeulen, J. Ten residual biomass fuels for circulating fluidized-bed gasification. Biomass Bioenergy 2001, 20, 45–56. [Google Scholar] [CrossRef]
- Torres, W.; Pansare, S.S.; Goodwin, J.G., Jr. Hot gas removal of tars, ammonia, and hydrogen sulfide from biomass gasification gas. Catal. Rev. 2007, 49, 407–456. [Google Scholar] [CrossRef]
- Zhou, J.; Masutani, S.M.; Ishimura, D.M.; Turn, S.Q.; Kinoshita, C.M. Release of fuel-bound nitrogen during biomass gasification. Ind. Eng. Chem. Res. 2000, 39, 626–634. [Google Scholar] [CrossRef]
- Calis, H.-P.; Boerrigter, H.; Den Uil, H. Green Diesel from Biomass via FISCHER-Tropsch Synthesis: New Insights in Gas Cleaning and Process Design. In Proceedings of the International conference on Pyrolysis Gasif. Biomass Waste, Strasbourg, France, 30 September–1 October 2002. [Google Scholar]
- Cheah, S.; Carpenter, D.L.; Magrini-Bair, K.A. Review of mid-to high-temperature sulfur sorbents for desulfurization of biomass-and coal-derived syngas. Energy Fuels 2009, 23, 5291–5307. [Google Scholar] [CrossRef]
- Castilla, G.M.; Guío-Pérez, D.C.; Papadokonstantakis, S.; Pallarès, D.; Johnsson, F. Techno-Economic Assessment of Calcium Looping for Thermochemical Energy Storage with CO2 Capture. Energies 2021, 14, 3211. [Google Scholar] [CrossRef]
- Sun, P.; Grace, J.R.; Lim, C.J.; Anthony, E.J. Co-capture of H2S and CO2 in a Pressurized-Gasifier-Based Process. Energy Fuels 2007, 21, 836–844. [Google Scholar] [CrossRef]
- Manovic, V.; Anthony, E.J. Competition of sulphation and carbonation reactions during looping cycles for CO2 capture by CaO-based sorbents. J. Phys. Chem. A 2010, 114, 3997–4002. [Google Scholar] [CrossRef]
- Zhao, Z.; Patchigolla, K.; Wu, Y.; Oakey, J.; Anthony, E.J.; Chen, H. Performance study on Ca-based sorbents for sequential CO2 and SO2 capture in a bubbling fluidised bed. Fuel Process. Technol. 2021, 221, 106938. [Google Scholar] [CrossRef]
- Scaltsoyiannes, A.A.; Lemonidou, A.A. On the factors affecting the deactivation of limestone under calcium looping conditions: A new comprehensive model. Chem. Eng. Sci. 2021, 243, 116797. [Google Scholar] [CrossRef]
- Symonds, R.T.; Lu, D.Y.; Macchi, A.; Hughes, R.W.; Anthony, E.J. The effect of HCl and steam on cyclic CO2 capture performance in calcium looping systems. Chem. Eng. Sci. 2021, 242, 113762. [Google Scholar] [CrossRef] [Green Version]
- Radfarnia, H.R.; Iliuta, M.C. Metal oxide-stabilized calcium oxide CO2 sorbent for multicycle operation. Chem. Eng. J. 2013, 232, 280–289. [Google Scholar] [CrossRef]
- Yan, Y.; Wang, K.; Clough, P.T.; Anthony, E.J. Developments in calcium/chemical looping and metal oxide redox cycles for high-temperature thermochemical energy storage: A review. Fuel Process. Technol. 2020, 199, 106280. [Google Scholar] [CrossRef]
- Han, L.; Liu, Q.; Zhang, Y.; Lin, K.; Xu, G.; Wang, Q.; Rong, N.; Liang, X.; Feng, Y.; Wu, P. A novel hybrid iron-calcium catalyst/absorbent for enhanced hydrogen production via catalytic tar reforming with in-situ CO2 capture. Int. J. Hydrog. Energy 2020, 45, 10709–10723. [Google Scholar] [CrossRef]
- Dashtestani, F.; Nusheh, M.; Siriwongrungson, V.; Hongrapipat, J.; Materic, V.; Pang, S. CO2 Capture from Biomass Gasification Producer Gas Using a Novel Calcium and Iron-based Sorbent through Carbonation-Calcination Looping. Ind. Eng. Chem. Res. 2020, 59, 18447–18459. [Google Scholar] [CrossRef]
- Al-Jeboori, M.J.; Nguyen, M.; Dean, C.; Fennell, P.S. Improvement of limestone-based CO2 sorbents for Ca looping by HBr and other mineral acids. Ind. Eng. Chem. Res. 2013, 52, 1426–1433. [Google Scholar] [CrossRef]
- Wang, W.; Li, Y.; Xie, X.; Sun, R. Effect of the presence of HCl on cyclic CO2 capture of calcium-based sorbent in calcium looping process. Appl. Energy 2014, 125, 246–253. [Google Scholar] [CrossRef]
- Li, Y.; Ma, X.; Wang, W.; Chi, C.; Shi, J.; Duan, L. Enhanced CO2 capture capacity of limestone by discontinuous addition of hydrogen chloride in carbonation at calcium looping conditions. Chem. Eng. J. 2017, 316, 438–448. [Google Scholar] [CrossRef]
- Chyang, C.-S.; Han, Y.-L.; Zhong, Z.-C. Study of HCl absorption by CaO at high temperature. Energy Fuels 2009, 23, 3948–3953. [Google Scholar] [CrossRef]
- Kierzkowska, A.M.; Pacciani, R.; Müller, C.R. CaO-based CO2 sorbents: From fundamentals to the development of new, highly effective materials. ChemSusChem 2013, 6, 1130–1148. [Google Scholar] [CrossRef]
- Duo, W.; Kirkby, N.; Seville, J.; Kiel, J.; Bos, A.; Den Uil, H. Kinetics of HCl reactions with calcium and sodium sorbents for IGCC fuel gas cleaning. Chem. Eng. Sci. 1996, 51, 2541–2546. [Google Scholar] [CrossRef]
- Weinell, C.E.; Jensen, P.I.; Dam-Johansen, K.; Livbjerg, H. Hydrogen chloride reaction with lime and limestone: Kinetics and sorption capacity. Ind. Eng. Chem. Res. 1992, 31, 164–171. [Google Scholar] [CrossRef]
- Shemwell, B.; Levendis, Y.A.; Simons, G.A. Laboratory study on the high-temperature capture of HCl gas by dry-injection of calcium-based sorbents. Chemosphere 2001, 42, 785–796. [Google Scholar] [CrossRef]
- Sun, Z.; Yu, F.-C.; Li, F.; Li, S.; Fan, L.-S. Experimental study of HCl capture using CaO sorbents: Activation, deactivation, reactivation, and ionic transfer mechanism. Ind. Eng. Chem. Res. 2011, 50, 6034–6043. [Google Scholar] [CrossRef]
- Wang, W.; Ye, Z.; Bjerle, I. The kinetics of the reaction of hydrogen chloride with fresh and spent Ca-based desulfurization sorbents. Fuel 1996, 75, 207–212. [Google Scholar] [CrossRef]
- Chisholm, P.N.; Rochelle, G.T. Absorption of HCl and SO2 from humidified flue gas with calcium silicate solids. Ind. Eng. Chem. Res. 2000, 39, 1048–1060. [Google Scholar] [CrossRef]
- Liu, G.; Wang, H.; Veksha, A.; Giannis, A.; Lim, T.T.; Lisak, G. Chemical looping combustion-adsorption of HCl-containing syngas using alkaline-earth coated iron ore composites for simultaneous purification and combustion enhancement. Chem. Eng. J. 2021, 417, 129226. [Google Scholar] [CrossRef]
- Partanen, J.; Backman, P.; Backman, R.; Hupa, M. Absorption of HCl by limestone in hot flue gases. Part I: The effects of temperature, gas atmosphere and absorbent quality. Fuel 2005, 84, 1664–1673. [Google Scholar] [CrossRef]
- Dashtestani, F. CO₂ Capture Performance of an Innovative Sorbent Material from Simulated Biomass Gasification Producer Gas. Ph.D. Thesis, University of Canterbury, Christchurch, New Zealand, 2021. [Google Scholar]
- Dashtestani, F.; Nusheh, M.; Siriwongrungson, V.; Hongrapipat, J.; Materic, V.; Pang, S. Effect of H2S and NH3 in biomass gasification producer gas on CO2 capture performance of an innovative CaO and Fe2O3 based sorbent. Fuel 2021, 295, 120586. [Google Scholar] [CrossRef]
- Daoudi, M.; Walters, J. A thermogravimetric study of the reaction of hydrogen chloride gas with calcined limestone: Determination of kinetic parameters. Chem. Eng. J. 1991, 47, 1–9. [Google Scholar] [CrossRef]
- Lawrence, A.; Bu, J. The reactions between Ca-based solids and gases representative of those found in a fluidized-bed incinerator. Chem. Eng. Sci. 2000, 55, 6129–6137. [Google Scholar] [CrossRef]
- Hu, G.; Dam-Johansen, K.; Wedel, S.; Hansen, J.P. Review of the direct sulfation reaction of limestone. Prog. Energy Combust. Sci. 2006, 32, 386–407. [Google Scholar] [CrossRef]
- Matsukata, M.; Takeda, K.; Miyatani, T.; Ueyama, K. Simultaneous chlorination and sulphation of calcined limestone. Chem. Eng. Sci. 1996, 51, 2529–2534. [Google Scholar] [CrossRef]
- Zhao, Y.; Lin, W.-C. Multi-functional sorbents for the simultaneous removal of sulfur and lead compounds from hot flue gases. J. Hazard. Mater. 2003, 103, 43–63. [Google Scholar] [CrossRef]
- Hu, G.; Dam-Johansen, K.; Wedel, S.; Hansen, J.P. Enhancement of the direct sulfation of limestone by alkali metal salts, calcium chloride, and hydrogen chloride. Ind. Eng. Chem. Res. 2007, 46, 5295–5303. [Google Scholar] [CrossRef]
- Xie, W.; Liu, K.; Pan, W.-P.; Riley, J. Interaction between emissions of SO2 and HCl in fluidized bed combustors. Fuel 1999, 78, 1425–1436. [Google Scholar] [CrossRef]
- Lawrence, A.; Bu, J.; Gokulakrishnan, P. The interactions between SO2, NOx, HCl and Ca in a bench-scale fluidized combustor. J. Inst. Energy 1999, 72, 34–40. [Google Scholar]







| Gas Composition (Molar Fraction) | O/H | H/C | HHV (MJ/Nm3) | HHVO2 (kJ/kg O2) |
|---|---|---|---|---|
| CO2: 0.25 H2: 0.3 Ar: 0.45 | 0.8 | 1.2 | 3.6 | 14,600 |
| Sample | Surface Area (m2/g) | Pore Volume (cm3/g) | Pore Size (nm) |
|---|---|---|---|
| Fresh sorbent material | 1.52 | 0.005 | 15.50 |
| Used sorbent material with contaminants of NH3 and H2S [43] | 1.12 | 0.001 | 6.52 |
| Used sorbent material with contaminants of HCl, NH3, and H2S | 1.24 | 0.001 | 52.69 |
Publisher’s Note: MDPI stays neutral with regard to jurisdictional claims in published maps and institutional affiliations. |
© 2021 by the authors. Licensee MDPI, Basel, Switzerland. This article is an open access article distributed under the terms and conditions of the Creative Commons Attribution (CC BY) license (https://creativecommons.org/licenses/by/4.0/).
Share and Cite
Dashtestani, F.; Nusheh, M.; Siriwongrungson, V.; Hongrapipat, J.; Materic, V.; Yip, A.C.K.; Pang, S. Effect of the Presence of HCl on Simultaneous CO2 Capture and Contaminants Removal from Simulated Biomass Gasification Producer Gas by CaO-Fe2O3 Sorbent in Calcium Looping Cycles. Energies 2021, 14, 8167. https://doi.org/10.3390/en14238167
Dashtestani F, Nusheh M, Siriwongrungson V, Hongrapipat J, Materic V, Yip ACK, Pang S. Effect of the Presence of HCl on Simultaneous CO2 Capture and Contaminants Removal from Simulated Biomass Gasification Producer Gas by CaO-Fe2O3 Sorbent in Calcium Looping Cycles. Energies. 2021; 14(23):8167. https://doi.org/10.3390/en14238167
Chicago/Turabian StyleDashtestani, Forogh, Mohammad Nusheh, Vilailuck Siriwongrungson, Janjira Hongrapipat, Vlatko Materic, Alex C. K. Yip, and Shusheng Pang. 2021. "Effect of the Presence of HCl on Simultaneous CO2 Capture and Contaminants Removal from Simulated Biomass Gasification Producer Gas by CaO-Fe2O3 Sorbent in Calcium Looping Cycles" Energies 14, no. 23: 8167. https://doi.org/10.3390/en14238167
APA StyleDashtestani, F., Nusheh, M., Siriwongrungson, V., Hongrapipat, J., Materic, V., Yip, A. C. K., & Pang, S. (2021). Effect of the Presence of HCl on Simultaneous CO2 Capture and Contaminants Removal from Simulated Biomass Gasification Producer Gas by CaO-Fe2O3 Sorbent in Calcium Looping Cycles. Energies, 14(23), 8167. https://doi.org/10.3390/en14238167

