Power and Frequency Control in the National Power System of the 370 MW Coal Fired Unit Superstructured with a Gas Turbine
Abstract
1. Introduction
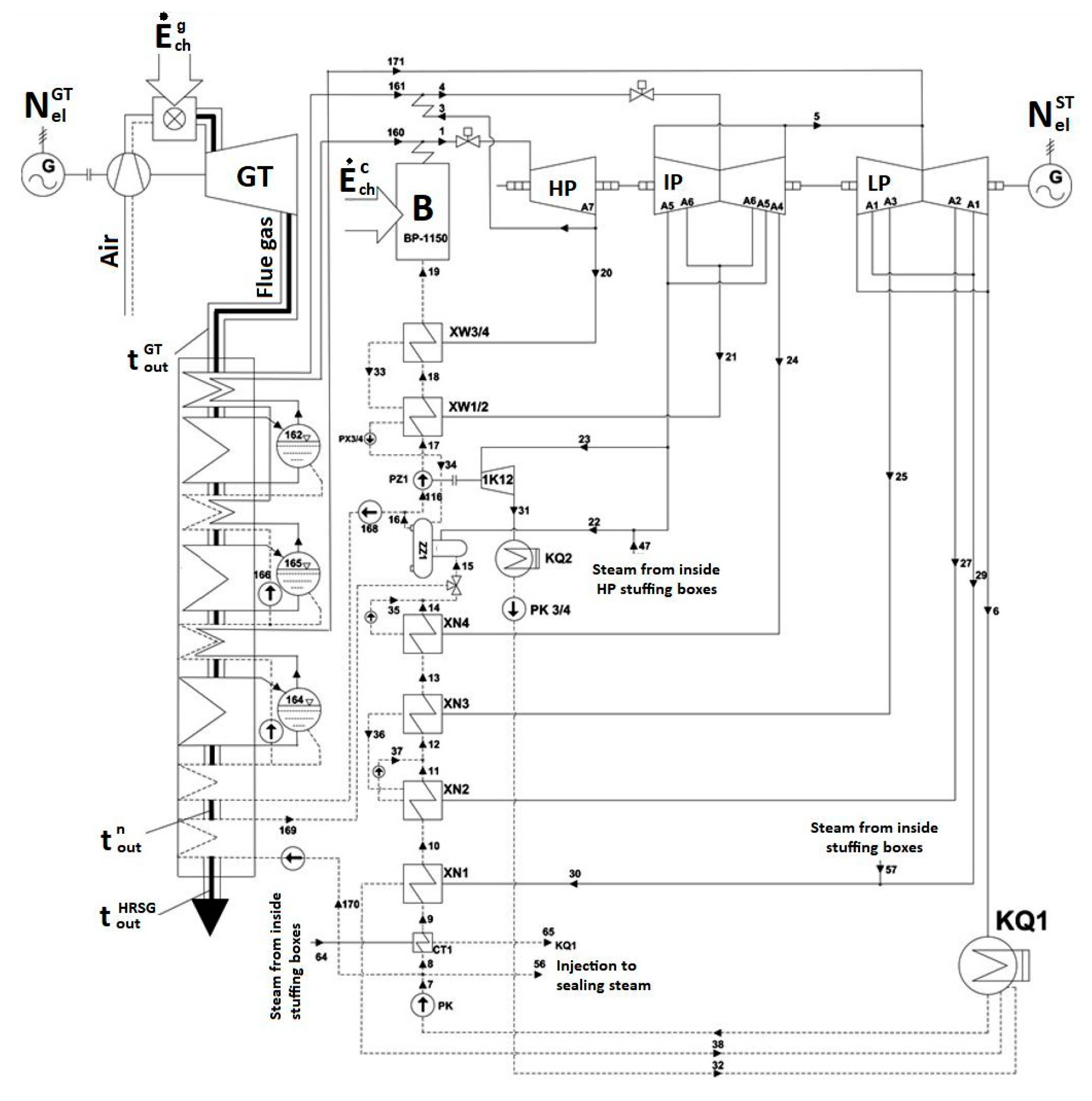
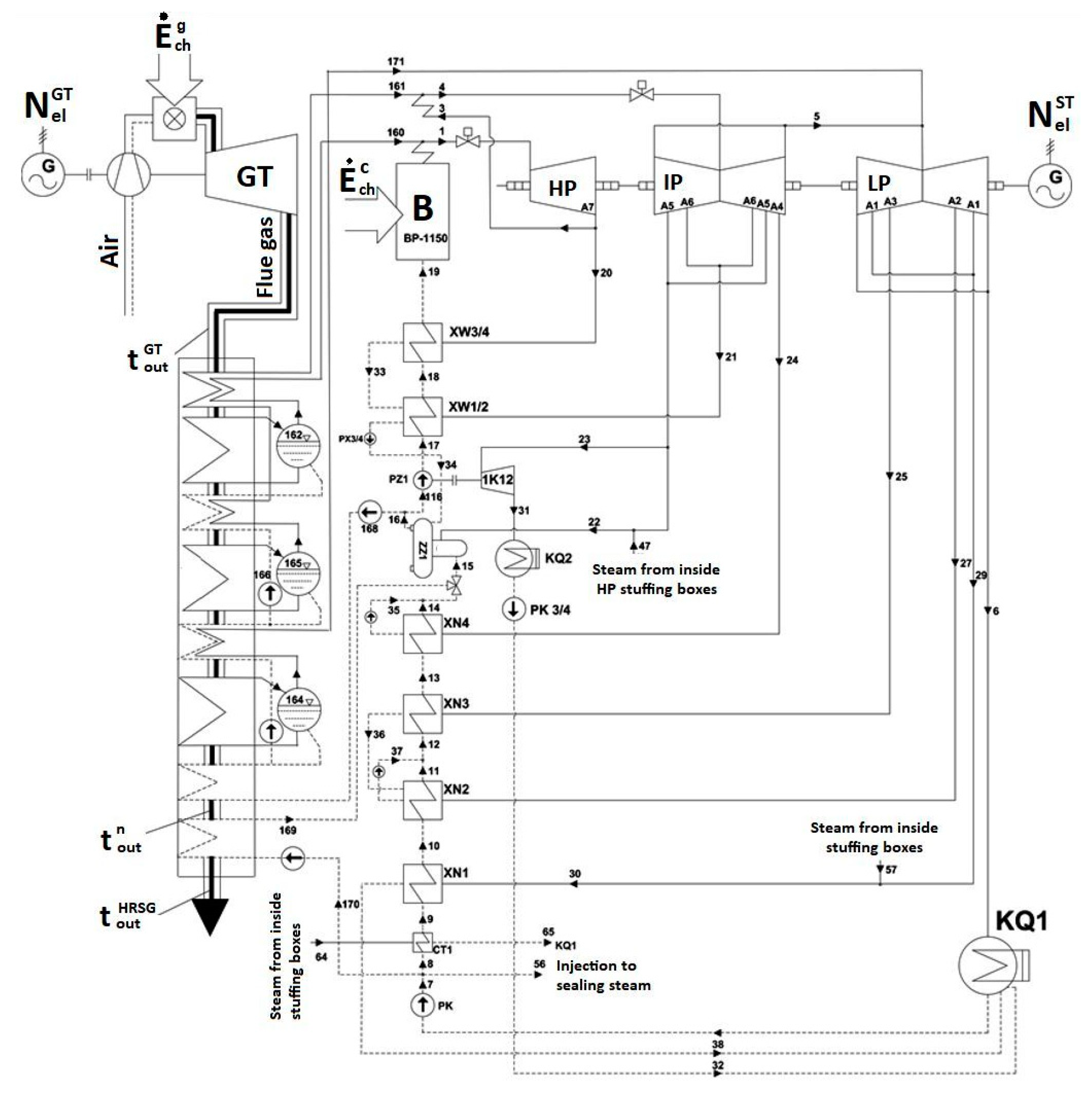
2. Discussion and Analysis of Thermodynamic Calculation Results
2.1. Single-Pressure Boiler System
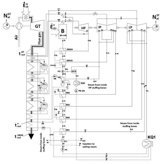
2.2. Double-Pressure Boiler System
2.3. Triple-Pressure Boiler System
3. Economic Analysis of the All-Year Quasi-Steady State of 370 MW Power Unit Operation Superstructured with a Gas Turbine Installed in Parallel
- all-year quasi-steady state of power unit operation with a fixed rated power of gas turbine; power unit output is controlled only by changing the output of the steam boiler,
- all-year quasi-steady state of power unit operation with a fixed power of 60% gas turbine rated power during the night low power demand (“load valleys”) and with a fixed rated power beside the night low power demand; power unit output is controlled only by changing the output of the steam boiler,
- all-year quasi-steady state of power unit operation with shutting off the gas turbine during the night low power demand (“load valleys”) and with a fixed rated power beside the night low power demand; power unit output is controlled only by changing output of the steam boiler.
3.1. Power Production Unit Cost for the Quasi-Steady State of 370 MW Power Unit Operation with a Fixed Gas Turbine Power
- Electric power curve for the steam turbine after adding the superstructure is compliant with its curve before the upgrade (Figure 1 and Figure 2); if at the high value of gas turbine power it was not possible to maintain the minimum power of steam turbine, the minimum efficiency of the steam boiler assumed for the calculations was 133.3 kg/s
- Estimated investment outlays on the power unit upgrade by adding the superstructure of gas turbine and a recovery boiler taking into account a new generator and a new condenser were assumed in accordance with [31]:where:
- k—parameter depending on the recovery boiler structure:
- single-pressure boiler, k = 7.08
- double-pressure boiler, k = 7.78
- triple-pressure boiler, k = 8.57
- —rated electric power of the gas turbine, MW
- power generation unit cost–(kel)ex = 170 PLN/MWh (including the variable cost 120 PLN/MWh)
- unit coal price–ec = 10 PLN/GJ
- unit gas price–eg = 27.7 PLN/GJ
- unit rates for environmental tax– = 0.29 PLN/t, = 0.11 PLN/kg, = 0.53 PLN/kg, = 0.53 PLN/kg, = 0.35 PLN/kg
- unit price for carbon dioxide emission permits–5 EUR/Mg (22 PLN/t at an exchange rate 1 EUR = 4.3 PLN)
3.2. Power Production Unit Cost for the Quasi-Steady State of 370 MW Power Unit Operation with a Variable Gas Turbine Power
3.3. Power Production Unit Cost for the Quasi-Steady State of 370 MW Power Unit Operation With a Gas Turbine Shut Off During the Period of Night Low Demand (“Night Valley”)
3.4. Sensitivity Analysis
3.5. Summary
4. Conclusions
- As a result of the superstructure, depending on the power of the gas turbine and the structure of the recovery boiler, the minimum power of the steam turbine unit increases. For example, for a gas turbine power value of 350 MW, it increases to approximately 320–345 MW. Thus, it increases by about 140–165 MW over 180 MW. The increase in the maximum power of a steam turbine set is about 39–50 MW (Figure 15, Figure 27, Figure 39).
- Due to a large increase in the minimum power of a steam turbine set and a small increase in its maximum power, the operating power range decreases. For operation of the superstructure of a unit with rated gas turbine capacity of 350 MW it is about 11% (Figure 16, Figure 28, Figure 40), which is a very small value.
- Lowering the power of a gas turbine to 60% of its rated power increases the available power range to approx. 34%. However, the requirements imposed on power units participating in the NPS regulation are higher. According to the transmission system operation and maintenance manual, the relative change of electric power that should be characteristic of new or upgraded power units operating as centrally disposed units should be 0.6, which corresponds to the operation range 40–100% of rated power.
- Extension of the control range can be realized by switching off the gas turbine during low power demand of the power system. This results that for a gas turbine capacity of 350 MW, it varies from 180 MW (steam turbine only, gas turbine is switched off) to approximately 770–780 MW (gas turbine operates with rated power). This corresponds to the relative available power range of approximately 0.77, which meets the requirements of the grid code.
- Now, when system natural power changes are superimposed by uncontrollable production from renewable power sources, mainly wind power, the demand for flexible generating units increases. Facing a shortage in number of such units, the control of energy generation from system power plants takes place by shutting them off in the period of system lower power demand. This phenomenon aggravates especially in winter season, when heat and power plants work together within the system, and their electric power can be balanced only to a very low extent. Consequently, the power unit with added gas turbine superstructure has to meet the power grid requirements provided its power can change in a wide range. Such changes can be provided only by using a gas turbine with a variable power and a shut off option.
Author Contributions
Funding
Conflicts of Interest
Nomenclature
| DPBP | Discounted Payback Period (years) |
| e | unit price (PLN/MWh, PLN/GJ) |
| env | environment |
| E | energy (MWh, GJ) |
| Ė | energy stream (MW) |
| IRR | Internal Rate of Return (%) |
| J | investment outlays (PLN) |
| k | unit cost (PLN/MWh, PLN/GJ) |
| K | cost (PLN) |
| N | electrical power (MW) |
| NPV | Net Present Value (PLN) |
| p | unit rate per emission (PLN/kg) |
| Greek letters | |
| Δ | increase or decrease |
| efficiency (–) | |
| τ | time (h) |
| ρ | emission per chemical energy unit (kg/GJ) |
| χ | apparent efficiency (–) |
| Superscripts and Subscripts | |
| A | annual |
| c | coal |
| ch | chemical |
| el | electric energy |
| GT | gas turbine |
| ex | existing (before modernization) |
| g | gas |
| mod | after modernization |
| r,m,w | maintenance and repairs, non-energetic raw materials, auxiliary materials, replenishing water |
| ST | steam turbine |
References
- Bartnik, R.; Buryn, Z.; Hnydiuk-Stefan, A.; Otawa, A.; Skomudek, W. Methodology and Continuous Time Mathematical Model to Select Optimum Power of Gas Turbine Set for Dual-Fuel Gas-Steam Combined Heat and Power Plant in Parallel System. Energies 2018, 11, 1784. [Google Scholar] [CrossRef]
- Bianchi, M.; Branchini, L.; Cesari, S.; De Pascale, A.; Melino, F. Repowering existing under-utilized WTE power plant with gas turbines. Appl. Energy 2015, 16015, 902–911. [Google Scholar] [CrossRef]
- Bianchi, M.; Branchini, L.; Cesari, S.; De Pascale, A. Combining waste-to-energy steam cycle with gas turbine units. Appl. Energy 2014, 1301, 764–773. [Google Scholar] [CrossRef]
- Butler, D.; Hume, S.; Scott, S.; Lamprecht, D. Repowering Options for Complying with Canadian CO2 Emission Intensity Limits on Existing Coal Plants. In Proceedings of the 13th International Conference on Greenhouse Gas Control Technologies (GHGT), Lausanne, Switzerland, 14–18 November 2016. [Google Scholar] [CrossRef]
- Carapellucci, R.; Giordano, L. Energy, economic and environmental assessments for gas-turbine integration into an existing coal-fired power plant. Energy Procedia 2014, 45, 1175–1184. [Google Scholar] [CrossRef]
- Carapellucci, R.; Giordano, L. Feed water repowering of coal fired power plants: Effects of steam turbine overloads on energy and economic performance of the integrated power system. In Proceedings of the ASME 2013 International Mechanical Engineering Congress and Exposition IMECE2013, San Diego, CA, USA, 15–21 November 2013. [Google Scholar] [CrossRef]
- Carapellucci, R. A unified approach to assess performance of different techniques for recovering exhaust heat from gas turbines. Energy Convers. Manag. 2009, 50, 1218–1226. [Google Scholar] [CrossRef]
- Escosa, J.; Luis, R. Optimizing CO2 avoided cost by means of repowering. Appl. Energy 2009, 86, 2351–2358. [Google Scholar] [CrossRef]
- Kehlhofer, R.; Hannemann, F.; Stirnimann, F.; Rukes, B. Combined Cycle Gas and Steam Turbine Power Plants, 3th ed.; PennWell Corporation: Tulsa, OK, USA, 2014; ISBN 10-1-59370-168-3. [Google Scholar]
- Liszka, M.; Manfrida, G.; Ziębik, A. Parametric study of HRSG in case of repowered industrial CHP plant. Energy Convers. Manag. 2003, 44, 995–1012. [Google Scholar] [CrossRef]
- Marzban, A.; Akbari, O.; Ahmadi, G. Evaluation of supply boiler repowering of an existing natural gas-fired steam power plant. Appl. Therm. Eng. 2017, 124, 897–910. [Google Scholar] [CrossRef]
- Najjar, Y. Efficient use of energy by utilizing gas turbine combined systems. Appl. Therm. Eng. 2001, 21, 407–438. [Google Scholar] [CrossRef]
- Naserabad, S.; Mobini, K.; Mehrpanahi, A.; Aligoodarz, M. Exergy-energy analysis of full repowering of a steam power plant. Front. Energy 2015, 9, 54–67. [Google Scholar] [CrossRef]
- Sarabchi, K.; Nayyeri, V. Investigation of gas turbinr parameters on repowering of existing steam power plants as fully fired combined cycle. In Proceedings of the ASME Turbo Expo, Barcelona, Spain, 8–11 May 2006; Volume 4, pp. 405–411. [Google Scholar] [CrossRef]
- Szargut, J. Energy and Ecological Effects of the Primary Gas-Turbine Supplementing a Coal-Fired Power Plant. Int. J. Appl. Thermodyn. 1999, 2, 1–4. [Google Scholar]
- Tańczuk, M.; Skorek, J.; Bargiel, P. Energy and economic optimization of the repowering of coal-fired municipal district heating source by a gas turbine. Energy Convers. Manag. 2017, 1491, 885–895. [Google Scholar] [CrossRef]
- Wołowicz, M.; Milewski, J.; Badyda, K. Feedwater repowering of 800 MW supercritical steam power plant. J. Power Technol. 2012, 92, 127–134. [Google Scholar]
- Najjar, Y.; Akyurt, M. Combined cycles with gas turbine engines. Heat Recovery Syst. Chp 1994, 14, 93–103. [Google Scholar] [CrossRef]
- Najjar, Y.; Akyurt, M.; Al-Rabghi, O.M.; Alp, T. Cogeneration with gas turbine engines. Heat Recovery Syst. Chp 1993, 13, 471–480. [Google Scholar] [CrossRef]
- Khaliq, A. Exergy analysis of gas turbine trigeneration system for combined production of power heat and refrigeration. Int. J. Refrig. 2009, 32, 534–545. [Google Scholar] [CrossRef]
- Mohammadi, K.; Saeed, M.; Khaledi, E.; Saghafifar, M.; Powell, K. Hybrid systems based on gas turbine combined cycle for trigeneration of power, cooling, and freshwater: A comparative techno-economic assessment. Sustain. Energy Technol. Assess. 2020, 37, 100632. [Google Scholar] [CrossRef]
- Popli, S.; Rodgers, P.; Eveloy, V. Trigeneration scheme for energy efficiency enhancement in a natural gas processing plant through turbine exhaust gas waste heat utilization. Appl. Energy 2012, 93, 624–636. [Google Scholar] [CrossRef]
- Zhang, S.Y.; Wang, X.L.; Li, Y.; Wang, W.Q.; Li, W.T. Study on a novel district heating system combining clean coal-fired cogeneration with gas peak shaving. Energy Convers. Manag. 2020, 203, 112076. [Google Scholar] [CrossRef]
- Almutairi, A.; Pilidis, P.; Al-Mutawa, N. Energetic and Exergetic Analysis of Combined Cycle Power Plant: Part-1 Operation and Performance. Energies 2015, 8, 14118–14135. [Google Scholar] [CrossRef]
- Soltani, S.; Athari, H.; Rosen, M.A.; Mahmoudi, S.M.S.; Morosuk, T. Thermodynamic Analyses of Biomass Gasification Integrated Externally Fired, Post-Firing and Dual-Fuel Combined Cycles. Sustainability 2015, 7, 1248–1262. [Google Scholar] [CrossRef]
- Mohan, G.; Dahal, S.; Kumar, U.; Martin, A.; Kayal, H. Development of Natural Gas Fired Combined Cycle Plant for Tri-Generation of Power, Cooling and Clean Water Using Waste Heat Recovery: Techno-Economic Analysis. Energies 2014, 7, 6358–6381. [Google Scholar] [CrossRef]
- Kryzia, D.; Kopacz, M.; Kryzia, K. The Valuation of the Operational Flexibility of the Energy Investment Project Based on a Gas-Fired Power Plant. Energies 2020, 13, 1567. [Google Scholar] [CrossRef]
- Matuszewska, D.; Olczak, P. Evaluation of Using Gas Turbine to Increase Efficiency of the Organic Rankine Cycle (ORC). Energies 2020, 13, 1499. [Google Scholar] [CrossRef]
- Carcasci, C.; Cheli, L.; Lubello, P.; Winchler, L. Off-Design Performances of an Organic Rankine Cycle for Waste Heat Recovery from Gas Turbines. Energies 2020, 13, 1105. [Google Scholar] [CrossRef]
- Bartnik, R.; Buryn, Z. Conversion of Coal-Fired Power Plants to Cogeneration and Combined Cycle. Thermal and Economic Effectiveness; Springer: London, UK, 2011. [Google Scholar] [CrossRef]
- Bartnik, R.; Bartnik, B. Rachunek Ekonomiczny w Energetyce; WNT: Warszawa, Poland, 2014; ISBN 978-83-7926-198-7. (In Polish) [Google Scholar]





















































| Parameter | Single- Pressure HRSH | Double-Pressure HRSG | Triple- Pressure HRSG |
|---|---|---|---|
| available range of steam turbine for =350 MW | 125 MW | 127 MW | 128 MW |
| relative available power range of power block for =350 MW | 0.34 | 0.34 | 0.34 |
| Maximum fixed stream of fresh steam | |||
| efficiency of electric power generation | 0.40–0.49 | 0.40–0.50 | 0.40–0.51 |
| incremental efficiency | 0.30–0.44 | 0.30–0.45 | 0.30–0.45 |
| apparent efficiency | 0.40–0.62 | 0.40–0.65 | 0.40–0.66 |
| Minimum steam boiler output and rated power of gas turbine | |||
| efficiency of electric power generation | 0.39–0.51 | 0.39–0.52 | 0.39–0.53 |
| incremental efficiency | 0.49–0.58 | 0.49–0.59 | 0.49–0.59 |
| apparent efficiency | 0.39–0.73 | 0.39–0.76 | 0.39–0.77 |
| Minimum steam boiler output and 60% of rated gas turbine power | |||
| efficiency of electric power generation | 0.39–0.47 | 0.39–0.48 | 0.39–0.48 |
| incremental efficiency | 0.48–0.54 | 0.48–0.55 | 0.48–0.56 |
| apparent efficiency | 0.39–0.66 | 0.39–0.68 | 0.39–0.69 |
| Parameter | Single- Pressure HRSH | Double- Pressure HRSG | Triple- Pressure HRSG |
|---|---|---|---|
| Steam boiler variable output and fixed gas turbine power | |||
| Unit generation cost (ec = 10.0 PLN/GJ, eg = 27.7 PLN/MWh, (kel)ex = 170 PLN/MWh) | 211 PLN/MWh | 213 PLN/MWh | 215 PLN/MWh |
| Unit generation cost (ec = 12 PLN/GJ, eg = 27.7 PLN/GJ, (kel)ex = 191.6 PLN/MWh) | 214 PLN/MWh | 216 PLN/MWh | 218 PLN/MWh |
| Steam boiler variable output and variable gas turbine power | |||
| Unit generation cost (ec = 10.0 PLN/GJ, eg = 27.7 PLN/MWh, (kel)ex = 170 PLN/MWh) | 214 PLN/MWh | 215 PLN/MWh | 217 PLN/MWh |
| Unit generation cost (ec = 12 PLN/GJ, eg = 27.7 PLN/GJ, (kel)ex = 191,6 PLN/MWh) | 221 PLN/MWh | 222 PLN/MWh | 224 PLN/MWh |
| Steam boiler variable output and gas turbine shut off during the “night valley” | |||
| Unit generation cost (ec = 10.0 PLN/GJ, eg = 27.7 PLN/MWh, (kel)ex = 170 PLN/MWh) | 218 PLN/MWh | 219 PLN/MWh | 222 PLN/MWh |
| Unit generation cost (ec = 12 PLN/GJ, eg = 27.7 PLN/GJ, (kel)ex = 191.6 PLN/MWh) | 225 PLN/MWh | 226 PLN/MWh | 229 PLN/MWh |
© 2020 by the authors. Licensee MDPI, Basel, Switzerland. This article is an open access article distributed under the terms and conditions of the Creative Commons Attribution (CC BY) license (http://creativecommons.org/licenses/by/4.0/).
Share and Cite
Bartnik, R.; Buryn, Z.; Hnydiuk-Stefan, A.; Szega, M.; Popławski, T. Power and Frequency Control in the National Power System of the 370 MW Coal Fired Unit Superstructured with a Gas Turbine. Energies 2020, 13, 2432. https://doi.org/10.3390/en13102432
Bartnik R, Buryn Z, Hnydiuk-Stefan A, Szega M, Popławski T. Power and Frequency Control in the National Power System of the 370 MW Coal Fired Unit Superstructured with a Gas Turbine. Energies. 2020; 13(10):2432. https://doi.org/10.3390/en13102432
Chicago/Turabian StyleBartnik, Ryszard, Zbigniew Buryn, Anna Hnydiuk-Stefan, Marcin Szega, and Tomasz Popławski. 2020. "Power and Frequency Control in the National Power System of the 370 MW Coal Fired Unit Superstructured with a Gas Turbine" Energies 13, no. 10: 2432. https://doi.org/10.3390/en13102432
APA StyleBartnik, R., Buryn, Z., Hnydiuk-Stefan, A., Szega, M., & Popławski, T. (2020). Power and Frequency Control in the National Power System of the 370 MW Coal Fired Unit Superstructured with a Gas Turbine. Energies, 13(10), 2432. https://doi.org/10.3390/en13102432

