Rotor Position Self-Sensing of SRM Using PSO-RVM
Abstract
:1. Introduction
2. Flux-Linkage Characteristic of SRM
3. RVM-Based Regression Modeling with PSO Algorithm
3.1. RVM Regression Modeling
3.2. PSO-RVM Model Parameters
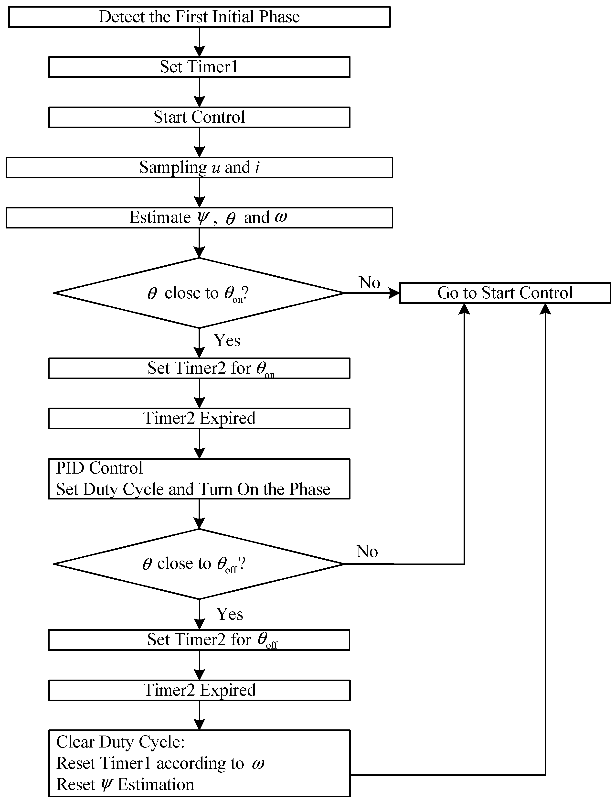
4. PSO-RVM-Based SRM Rotor Position Self-Sensoring
5. Simulation and Experiment
5.1. Self-Sensing Control Algorithm
5.2. PSO-RVM-Based Estimation Model Training
5.3. PSO-RVM-Based Estimation Model Evaluation
- (1)
- The optimal kernel function parameter of PSO-RVM and that of RVM given by the PSO algorithm and GA differ from each other. Since these optimization algorithms are subject to different principles, it is difficult to compare the corresponding optimization results. Yet, the and values produced by the PSO-RVM model are both smaller than those of the RVM model, showing that the PSO algorithm outperforms GA in searching optimal kernel function parameter.
- (2)
- The and values given by the PSO-RVM and RVM models are smaller than those of the SVM model because the SVM model builds a learning machine in the principle of structural risk minimization and thus the learning machine only allows dependency acceptance or rejection. In contrast, the Bayes’ theorem is applied to RVM for probabilistic forecasting, which enables quantitative evaluation of the dependency of test results. Therefore, the RVM method, compared to SVM, has a higher degree of likelihood precision and greater generalization performance in training sampled data.
- (3)
- The number of relevance vectors of the SVM model is 3–4 times more than that of the PSO-RVM model and the RVM model respectively. Because the number of relevance vectors (support vectors) determines the computation speed in the decision-making stage of a model, the decision making of the RVM method is shorter than that of SVM, which suggests that the results produced by the RVM method show a higher level of sparsity and the model has a simpler structure and shorter online computation. In general, RVM is more suitable for SRM at high speed operation.
5.4. Real-Time Estimation Effects
5.5. Experiment
6. Conclusions
Acknowledgments
Author Contributions
Conflicts of Interest
References
- Kuai, S.Y.; Rallabandi, V.; Ionel, D.M. Sensorless control of three phase switched reluctance motor drives using an approximate inductance model. In Proceedings of the IEEE International Electric Machines and Drives Conference, Miami, FL, USA, 21–24 May 2017; pp. 1–6. [Google Scholar]
- Ehssai, M.; Husaln, I.; Kulkami, A.B. Elimination of discrete position sensor sad current in switched reluctance motor drives. IEEE Trans. Ind. Electron. 1992, 28, 128–135. [Google Scholar]
- Ofori, E.; Husain, T.; Sozer, Y.; Husain, I. A pulse-injection-based sensorless position estimation method for a switched reluctance machine over a wide speed range. IEEE Ind. Appl. Soc. 2015, 51, 3867–3876. [Google Scholar] [CrossRef]
- Li, P.; Zhang, L.; Yu, Y. A novel sensorless for switched reluctance motor based on sliding mode observer. In Proceedings of the Electronic and Automation Control Conference, Chongqing, China, 25–26 March 2017; pp. 1560–1564. [Google Scholar]
- Konrad, U.; Krzysztof, Z. Sensorless control of SRM using position observer. In Proceedings of the European Conference on Power Electronics and Applications, Aalborg, Denmark, 2–5 September 2007; pp. 1–6. [Google Scholar]
- Gallegos-Lopez, G.; Kjaer, P.C.; Miller, T.J. High grade position estimation for SRM drives using flux linkage/current correction model. IEEE Trans. Ind. Appl. 1998, 34, 859–869. [Google Scholar]
- Zhang, L.; Liu, C.; Wang, Y.L.; Zhang, Y.L. Sensorless technology of switched reluctance motor based on the improved simplified flux method. Electr. Mach. Control 2013, 17, 13–19. [Google Scholar]
- Li, Z.G.; Li, C.H.; Kan, Z.Z.; Zhang, C. Switched reluctance motor sensorless speed control based on the improved simplified flux method. Trans. China Electrotech. Soc. 2011, 26, 62–66. [Google Scholar]
- Wang, J.J.; Sun, J.H.; Zheng, Z.Y. Position Control of SRM based on sliding-mode-learning neural networks. Control Decis. 2017, 32, 1133–1136. [Google Scholar]
- Polat, M.; Oksuztepe, E.; Kurum, H. Switched reluctance motor control without position sensor by using data obtained from finite element method in artificial neural network. Electr. Eng. 2016, 98, 43–54. [Google Scholar] [CrossRef]
- Zhong, R.; Xu, Y.Z.; Cao, Y.P.; Guo, X.; Hua, W.; Xu, S.; Sun, W. Accurate model of switched reluctance motor based on indirect measurement method and least square support vector machine. IET Electr. Power Appl. 2016, 10, 916–922. [Google Scholar] [CrossRef]
- Zhong, R.; Wang, Y.B.; Xu, Y.Z. Position sensorless control of switched reluctance motors based on improved neural method. IET Electr. Power Appl. 2012, 6, 111–121. [Google Scholar] [CrossRef]
- Wang, J.J. Adaptive inverse position control of switched reluctance motor. Appl. Soft Comput. J. 2017, 60, 48–59. [Google Scholar] [CrossRef]
- Saravanan, P.; Balaji, M.; Arumugam, R. Analysis of neural network approaches for nonlinear modeling of Switched Reluctance Motor drive. J. Electr. Eng. Technol. 2017, 12, 1548–1555. [Google Scholar]
- Song, S.S.; Ge, L.F.; Zhang, M. Data-Reconstruction-Based Modeling of SRM with Few Flux-Linkage Samples from Torque-Balanced Measurement. IEEE Trans. Energy Convers. 2016, 31, 424–435. [Google Scholar] [CrossRef]
- Tipping, M.E. Sparse Bayesian learning and relevance vector machine. J. Mach. Learn. Res. 2001, 1, 211–244. [Google Scholar]
- Tipping, M.E. The relevance vector machine. Adv. Neual Inf. Process. Syst. 2000, 12, 652–658. [Google Scholar]
- Tzikas, D.G.; Likas, A.C.; Galatsanos, N.P. Sparse bayesian modeling with adaptive kernel learning. IEEE Trans. Neural Netw. 2009, 20, 926–937. [Google Scholar] [CrossRef] [PubMed]
- He, S.M.; Xiao, L.; Wang, Y.L.; Liu, X.; Yang, C.; Lu, J.; Gui, W.; Sun, Y. A novel fault diagnosis method based on optimal relevance vector machine. Neurocomputing 2017, 267, 651–663. [Google Scholar] [CrossRef]
- Jin, X.; Hui, X.F. Financial assets price prediction based on relevance vector machine with genetic algorithm. J. Converg. Inf. Technol. 2012, 7, 90–96. [Google Scholar]
- Eber, R.C.; Shi, Y. Comparing inertia weights and constriction factors in particle swarm optimization. In Proceedings of the 2000 Congress on Evolutionary Computation, La Jolla, CA, USA, 15–17 July 2000; pp. 84–88. [Google Scholar]
- Wang, D.F.; Meng, L. Performance Analysis and Parameter Selection of PSO Algorithms. Acta Autom. Sin. 2016, 42, 1552–1561. [Google Scholar]










| Parameters | Value |
|---|---|
| Stator outer diameter (mm) | 110 |
| Stator inner diameter (mm) | 54 |
| Rotor outer diameter (mm) | 53.4 |
| Rotor inner diameter (mm) | 34 |
| Air gap (mm) | 0.3 |
| Stator/rotor pole arc (°) | 15 |
| Number of phases | 3 |
| Parameter | PSO-RVM | RVM | SVM |
|---|---|---|---|
| δ2 | 4.12 | 3.25 | 6.79 |
| (°) | 0.11 | 0.83 | 1.32 |
| (%) | 0.025 | 0.06 | 0.172 |
| RVS/SVS | 5 | 5 | 23 |
| Time (ms) | 0.15 | 0.15 | 1.84 |
© 2018 by the authors. Licensee MDPI, Basel, Switzerland. This article is an open access article distributed under the terms and conditions of the Creative Commons Attribution (CC BY) license (http://creativecommons.org/licenses/by/4.0/).
Share and Cite
Xiang, Q.; Yuan, Y.; Yu, Y.; Chen, K. Rotor Position Self-Sensing of SRM Using PSO-RVM. Energies 2018, 11, 66. https://doi.org/10.3390/en11010066
Xiang Q, Yuan Y, Yu Y, Chen K. Rotor Position Self-Sensing of SRM Using PSO-RVM. Energies. 2018; 11(1):66. https://doi.org/10.3390/en11010066
Chicago/Turabian StyleXiang, Qianwen, Ye Yuan, Yanjun Yu, and Kunhua Chen. 2018. "Rotor Position Self-Sensing of SRM Using PSO-RVM" Energies 11, no. 1: 66. https://doi.org/10.3390/en11010066
APA StyleXiang, Q., Yuan, Y., Yu, Y., & Chen, K. (2018). Rotor Position Self-Sensing of SRM Using PSO-RVM. Energies, 11(1), 66. https://doi.org/10.3390/en11010066
