Design Considerations for Aural Vital Signs Using PZT Piezoelectric Ceramics Sensor Based on the Computerization Method
Abstract
:1. Introduction
2. PZT Piezoelectric Ceramics
- a)
- The material that exhibit a significant and useful piezoelectric effect fall into three main groups, such as:
- Natural (quartz, rochelle salt)
- Synthetic (lithium sulfate, ammonium dihydrogen phosphate) crystals.
- Polarized ferroelectric ceramics (barium titanate, etc.)
- b)
- The piezoelectric effect can made to respond to mechanical deformation of material in many different modes, such as:
- Thickness expansion
- Transverse expansion
- Thickness shear
- Face shear.
- Two main families of constants, the g constant and the d constants, are considered.
- Barium titanate thickness-expansion device, the pertinent g constant is g33. Which is defined asThe main characteristics of piezoelectric motion-to-voltage transducer by considering only one common mode of deformation, thickness expansion. For this mode the physical arrangement is shows in figure 1b. Various double-subscripted physical constants numerically describe the phenomena occurring. The convention is that the first subscript refers to the direction of the electrical effect and the second to that the mechanical effect, by using the axis-numbering system of figure 1a.
- The large voltage output for small stress typical of piezoelectric devices now for relate applied force to generated charge, the d constants can be defined as
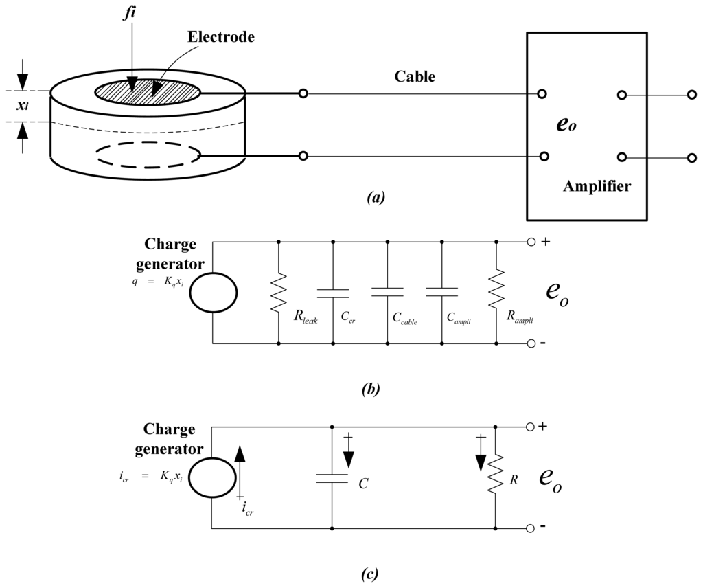
- As for d33 can be calculated from the value of g33 if the dielectric constant ε of the material is known, sinceThe dielectric constant of quartz is about 4.06×10-11 F/m while for barium titanate it is 1,250×10-11. For quartz, then,For transducer alone, if a static deflection xi is applied and maintained, a transducer terminal voltage will be developed but the charge will slowly leak off through the leakage resistance to the transducer. Since Rleak is generally very large (in order of 1011 Ω), this decay would be very slow, perhaps allowing at least a quasi-static response. However when the external voltage-measuring device of low input impedance is connected to the transducer, the charge off very rapidly, preventing the measurement of static displacements. Even relatively high-impedance amplifiers generally do not allow static measurements. Some researcher using quartz transducers (very high leakage resistance) and electrometer input amplifiers (very high input impedance) achieve total resistance of 1014 Ω, which gives a sufficiently slow leakage to allow static measurements.
- The resistances and capacitances of Figure 3b can be combined as in 3c. we also convert the charge generator to a more familiar current generator according toWe may then writewhereWe see that, just as in the capacitance pickup of Figure 4, the steady-state response to a constant xi is zero.Thus we can not measure static displacements. For a flat amplitude response within, say, 5%, the frequency must exceed ω1, where
- The response of PZT piezoelectric ceramic is further illuminated by considering the displacement input of Figure 5. The differential equation isAnyway Figure 5. shows the complete process for three different values of τ. It is clear that a large τ is desirable for faithful reproduction of xi. if the decay and “undershoot” at t = T are to be kept within, say 5% of the true value, τ must be at least 20T. if an increase of τ is required in a specific application, it may be achieved by increasing either or both R and C. An increase in C is easily obtained by connecting an external shunt capacitor across the piezoelectric ceramic terminals. Since shunt capacitors add directly. The price paid for this increase in τ is a loss of sensitivity according to K = Kq/C. Often this may be tolerated because of the initial high sensitivity of piezoelectric devices. An increase in R generally requires an amplifier of greater input resistance.
- PZT piezoelectric ceramics materials compare favorably with the best materials internationally available today.
- Material is the standard material for actuators and suitable for low-power ultrasonic transducers and low-frequency sound transducers. PZT piezoelectric ceramics is a modified lead zirconate-lead titanate piezoelectric ceramics material with extremely high permittivity and coupling factors, a high charge constant, and a Curie temperature of around 185 °C. This material is suitable for hydrophones, transducers in medical diagnostics and PZT translators
- Phenomenological equations that describe the behavior of a piezoelectric material subjected to a small stress and/or a weak electric field may be derived from the thermodynamic potentials.
- The piezoelectric response consists of the sum of intrinsic and extrinsic effects. The intrinsic effect results from the response of a single domain crystal under the application of an electric field.
- The extrinsic effect results from the elastic deformation caused by the motions of the non -180° domain walls. Under the application of an electric field, the domain wall moves to minimize the domain energy. Contributions from the electrostatic and domain wall energies counteract each other and the underlying domain structure (size, shape, and population) changes. In this process some of the domains engulf other domains or change shape, all of which changes the net strain and polarization. One set of such equations is:
3. The fundamental interpretation of aural vital signs are consist heart and lung sounds
a). Heart sounds
- S1: First heart sound is initiated by the onset of ventricular systole. It is the longest and loudest of the four sounds. S1 is heard best over the apical region of the heart. It is produced by the oscillation of blood in the ventricular chambers and vibration of the ventricular free wall. At the onset of systole, ventricular pressure begins to increase and forces the blood within the ventricles toward the atria through the mitral and tricuspid valves. As these one way valves close, blood and the ventricular wall vibrates producing the S1 sound. Therefore, S1 sound is expected soon after the onset of the ventricular contraction comparison with the electrical activity generated by the heart. The recorded tracing is called an Q, R, and S waves that represent the ventricular activity of the heart. Heart now is in the iso-volumetric contraction phase of the cardiac cycle.
- S2: The second heart sound is generated the end of the ejection of the blood from the ventricles by the closure of the semi-lunar valves, i.e. aortic and pulmonic valves. At this point, blood from the ventricle is pumped into the arteries, arterial pressure exceeded the ventricular pressure, hence the one way valves are closing as the pressure is reversed. These sounds have higher frequency components and the aortic valve sound is louder than the pulmonic valve sound.
- S3: This heart sound is heard in young children and patients with left ventricular failure and believed to be resulted by the deceleration of blood entering the ventricle. In enlarged hearts, ventricular walls are stretched beyond normal ranges and are under tension allowing vibrations.
- S4: Is the weakest on of all the heart sounds and heard occasionally. It is not related to a pathological condition and believed to be due to the oscillation of blood in the atria and atrial walls. It occurs immediately after the P-wave in the Electrocardiogram (ECG). The basic points for heart sounds quantitative display and analysis are according to the model for heart and lung sounds generation and propagation, the mean amplitude of white noise, mainly intra cardiac and cardiothoracic, was abstracted and used as the waveform baseline, thus rendering the amplitude of heart and lung sounds components relative to the baseline.
- Measuring the duration for each component of the heart sounds (S1), second heart sounds (S2), etc. Based on the data obtained from the above measurements, indicators generated for heart and lung sounds diagnosis were offered to the classification program. There is no criterion for amplitude measurement of heart sounds in cardiology, so quantitative analysis must be used to established a standard. And used a sampling rate of 32 KHz with 10 bits per sample. Amplitude resolution is represented by the ratio of the amplitude of the heart and lung sounds component to the baseline. If a peak amplitude of a heart and lunge sounds sample are three times or more greater than that of the baseline, the peak is easily recognized by both the human eyes and computer. Therefore, the amplitude resolution of this system can be evaluated as being the percentage of the number of subjects whose heart or lunge sound peak values are above this criterion. Because the duration of each sound component can be easily determined by the sampling rate used, we choose the duration of the cardiac cycle measurement as the parameter to be evaluated. For every test of each subject, the cardiac cycle data were measured and recorded with heart sounds quantitative analysis by computer software and conventional methods.
- Exercise level was determined by initial evaluation of the subject's cardiovascular status. There are many protocols for increasing the exercise workload of the aural vital signs, but they all share the common principle of progressively increasing the grade and/or speed of the exercise test as shown in Figure 6.
- The end point of the exercise test is usually a limitation by symptoms, or the achievement of a certain target heart rate (80-95%) of the maximal achievable heart rate. The proposed aural sound measurement using piezoelectric ceramic method was applied to the data collected from the health screening of elementary Chiang Mai university students. The medical interpretation method which utilizes a quarter of the total data for evaluation was used for measuring the performance. The correct detection rate of the systolic murmur was 78.6% with the false alarm rate of 84.5%. Typical examples of time frequency distribution of aural sound data such as heart and lunge sound for normal and innocent murmur were shown in Figure 7. It is clearly seen the time frequency power distribution is narrower for the innocent murmur compared to the abnormal murmur. The result of classification utilizing the diagnosis heart diseases over the time frequency power distribution was shown in the table 1.
b). The lung sounds
- In this section we show examples of lung sounds and common lung diseases in which these sounds are present. Lung sounds that can be heard through a stethoscope can be classified into two groups normal breathing sounds that occur when no respiratory problems exist and adventitious (abnormal) sounds when a problem exists. The normal breath sounds are both inspiratory and expiratory. They occur when the air moves in and out of the chest during a regular breathing cycle. The normal sounds are classified according to the character of the sound and the location where this sound is heard. The amplitude and frequency of these sounds can vary from location to location and from person to person. Abnormal sounds are those sounds that occur unexpectedly during a regular breathing cycle. They include normal sounds, when they appear at atypical locations, and adventitious sounds. For example, sounds of a bronchial or bronchovesicular nature are considered to be abnormal if they appear in locations where vesicular sounds should be heard. Considerable variability in the character of lung sounds among different individuals makes it sometimes difficult to be sure of the “abnormality” of a sound.Figure 8 shows five examples of lung sound signatures for each of the four classes of lung sounds in type of lung sounds. Additionally, we created two test database one for PZT and one for other electronic stethoscope. They were generated by first picking specific signals, breathing cycles from the tape and then adding noise to the signals. For each class of signals we selected five signals (different than the signals selected for the reference databases) and then added zero-mean noise on eleven levels of standard deviation.There are two major types of adventitious sounds: continuous and discontinuous. Among continuous adventitious sounds_ the most well known are rhonchi, wheezes and stridor. Wheezes are continuous sounds, longer than 250 mS, high pitched, with dominant frequency of 400 Hz or more (a hissing sound). Rhonchi are also longer than 250 mS in duration, low pitched, with dominant frequency of 200 Hz or less, (a snoring sound). Stridor is similar to wheezes. Both are high-pitched, but stridor can often be distinguished by its tendency to be accentuated in inspiration. The most common discontinuous adventitious sounds are crackles and squawks. Crack les are discrete, nonmusical sounds, usually shorter than 10 mS. They are a sequence of short interrupted sounds with a wide spectrum of frequencies between 120 and 2,000 Hz. The characteristics number and timing of crackles vary in different diseases. Fine crackles are characterized by the initial detection width of 0.9 ms and two cycle duration of 6 ms, while these characteristics for coarse crackles are 1.25 ms and 9.5 ms, respectively. Squawks are a combination of wheezes and crackles, they may start with fine crackles and then sound like short inspiratory wheezes. The sounds of diseased lungs are regarded by most of clinicians as having a relatively high diagnostic value.
- The theoretical prediction of the speed of sound in two-phase system as described by Wallis was used to develop the following expression for the sound speed as a function of the volume fraction of air in the lungs – eg.22:
- C is the speed of sound in a two-phase system, ν is the fraction of air by volume; VA volume of air; VT = 0.800L volume of tissue; pA = 1.293 kg/m3 air density; pT = 0.998×103 kg/m3 tissue density; CA = 344 m/s speed of sound in the air, CT = 1460 m/s speed of sound in the tissue. For the purpose of simplicity tissue density was assumed to be spatially constant and independent of orientation with the gravitational field.
- Classification was done for each beat. Diagnosing heart diseases with a stethoscope is one fundamental methods because of its efficiency, simplicity and non-invasive property. Heart and lung sounds auscultation highly depends on the hearing ability, skill and experience of a cardiologist. Therefore, a computerized heart and lung sounds analysis is vital to assists the cardiologist. The heart and lung sounds need to be segmented into it's components before any automatic analysis can be applied. The main components of heart sounds are first heart sound (S1) and second heart sound (S2). S1 occurs during ventricular systole and it contributes to the ‘lub’ of the ‘luhdub’ characteristic that can be heard from each heartbeat. It is caused by the closure of the mitral and tricuspid valves. Mean while, S2 occurs during ventricular diastole and it contributes to the ‘dub’. It is caused by the closure of the aortic and pulmonary valves. S3 occurs just after S2 and has relatively lower energy. S4 occurs just before the S1 and has lower amplitude compared to the other heart sounds. The opening and closing of cardiac valves and the sounds they produce are mechanical events of the cardiac cycle. They are preceded by the electrical events of the cardiac cycle. Heart murmurs are noises associated with the damage of valves and improper closure of valves. The following is the relationship between the Phonocardiogram (PCG) and ECG in time domain. The S1 occurs 0.04s-0.06s after the onset of the QRS complex, the S2 occurs towards the end of the' T wave, and the fourth heart sound S4 occurs after the P wave.
- Some research has been done to segment heart sound signals. We wanted to develop a detection algorithm for S1 and S2 based on frequency domain of PCG evaluated by computerized method. Therefore, a computerized heart sound analysis is vital to assists the cardiologist. The heart sounds need to be segmented into it's components before any automatic analysis can be applied. Heart sound consists of 4 components which are S1, S2, S3 and S4 but S4 sound is difficult to hearing. Again, the main components of heart sound are first heart sound (S1) and second heart sound (S2).
4. Methods and Materials
4.1 System Overviews
- Our system, called the aural vital-signs measurement using PZT piezoelectric ceramics based on the computerization method system consists of four main processing blocks. Aural vital-signs pre-amplifier, filter path, analog to digital conversion path and software path. The system for measurement of human intestinal tract activity is designed for recording of one heart sound signal and one lungs sound signal measured relatively to one reference PZT piezoelectric ceramics. Block diagram of the measuring system is shown in Figure 10. Heart and lung sounds signal are sensed by a set of PZT piezoelectric ceramics is inserted in stethoscope (Figure 14) placed in commonly used positions in the abdominal region. Appropriate transducers on the chest monitor various sounds parameters. The data are processed in a microcontroller with a memory buffer and encrypted for transmission in bursts by means of a PCs interface, which is carried by the body chest.
- The data from PZT piezoelectric ceramics transducers are received and processed by a PIC family microcontroller connected to an appropriate port of a personal computer or PCs by Texas Instrument Semiconductor. Data buffering in local memory at the receiver is required to cater for different rates of communication in the system. The PCs is connected to the hardware set. Each general based PCs acts as a decentralized supervisory controller and has applications and local storage for the acquired data.
- The real-time software recording system enables the types of transducers and the parameters of use to be chosen with the aid of graphical user interfaces displayed on screen of PC. These are dynamically created by using visual basic software and customized for the monitor type and individual person. Access to parameter value selection is more tightly controlled than reading of data.
- The data from the monitors is continuously acquired and stored in temporary buffers. The real-time recording software acts as a supervisory control that continuously interacts with the data in these buffers. It formats the buffered data so that it can be displayed on request or when triggered by the system. Visual basic software is required to connect the data so it can be viewed in a PCs. The buffered data is passed periodically to a centralized database where records are analyzed and stored by a Database Management System.
- Real-time systems are required to be resilient in the presence of errors. Transactions are logged and a “watch-dog” confirms that the system is working correctly. Data exceptions that may be caused by mouse actions in disturbing correct monitor operation need to be distinguished from technical communication errors. The software attempts to recover from these inadvertent data excursions.
- System failures may require users to be informed about the reduction in quality of the information that is available. The function of the centralized records software system is to record, modify, analysis and retrieve patients information. At the centre is a database. This database has two sources of input: human data-entry of information and requests via hardware interface, and continuous updates from the real-time recording software temporary buffers, which store the data that monitor people's health.
5. Results
6. Conclusion
Acknowledgments
References
- Saito, N. Local Feature Extraction and Its Applications Using a Library of Bases. PhD thesis, Yale University, 1994. [Google Scholar]
- Shino, H.; Yoshida, H.; Yana, K.; Harada, K.; Suto, J.; Harasawa, E. Detection and classification of systolic murmur for phonocardiogram. Proc. 18th Ann.Int. ConJ IEEE EMBS; paper 1.3.1-4 on CD-ROM. 1996. [Google Scholar]
- Khadra, L.; Matalgah, M.; el Asir, B.; Mawagdeh, S. The wavelet transform and its applications to phonocardiogram signal analyzing. Medical Informatics 1991, 16, 271–277. [Google Scholar]
- Obaidat, M.S. Phonocardiogram signal analysis: techniques and performance comparison. J. Med. Eng. Technol. 1993, 17, 221–227. [Google Scholar]
- Rumellhart, D.E.; McClelland, J.L. Purullel Distributed Processing; Volume Vo l.l, The MIT Press, 1986. [Google Scholar]
- Toshitami, S. Cardiac Auscultations(In Jame); Nankodo Co., Ltd., 1994. [Google Scholar]
- Moussavi, Z. K.; Flores, D.; Thomas, G. Heart sound cancellation based on multiscale products and linear prediction. Proc. 26th Annu. Int. Conf. IEEE Engineering Medicine Biology Society: San Francisco, CA, 2004; pp. 3840–3843. [Google Scholar]
















| Sound | Frequency (Hz) | |
|---|---|---|
| Heart | Low pitched heart murmurs | 400 |
| High pitched heart murmurs | 660 | |
| Systolic and Diastolic | 120-660 | |
| murmurs | Presystolic murmurs | 140 |
| Pericardial rub | 140-660 | |
| Lungs | Rales | 120-1,000 |
| Amphonic breathing | 240-660 | |
| Bronchial | 240-1,000 | |
© 2007 by MDPI ( http://www.mdpi.org). Reproduction is permitted for noncommercial purposes.
Share and Cite
Noimanee, S.; Tunkasiri, T.; Siriwitayakorn, K.; Tantrakoon, J. Design Considerations for Aural Vital Signs Using PZT Piezoelectric Ceramics Sensor Based on the Computerization Method. Sensors 2007, 7, 3192-3208. https://doi.org/10.3390/s7123192
Noimanee S, Tunkasiri T, Siriwitayakorn K, Tantrakoon J. Design Considerations for Aural Vital Signs Using PZT Piezoelectric Ceramics Sensor Based on the Computerization Method. Sensors. 2007; 7(12):3192-3208. https://doi.org/10.3390/s7123192
Chicago/Turabian StyleNoimanee, Suranan, Tawee Tunkasiri, Kingkeo Siriwitayakorn, and Jerapong Tantrakoon. 2007. "Design Considerations for Aural Vital Signs Using PZT Piezoelectric Ceramics Sensor Based on the Computerization Method" Sensors 7, no. 12: 3192-3208. https://doi.org/10.3390/s7123192
APA StyleNoimanee, S., Tunkasiri, T., Siriwitayakorn, K., & Tantrakoon, J. (2007). Design Considerations for Aural Vital Signs Using PZT Piezoelectric Ceramics Sensor Based on the Computerization Method. Sensors, 7(12), 3192-3208. https://doi.org/10.3390/s7123192
