Improved Quasi-Z-Source High Step-Up DC–DC Converter Based on Voltage-Doubler Topology
Abstract
:1. Introduction
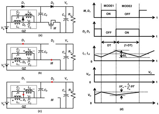
2. Circuits of the Proposed High Step-Up Converter
3. Topology Comparison of Converters
3.1. Output Voltage Ripple
3.2. High Side Driver and Level Shifter
3.3. Voltage Stress
4. Measurement Setup and Results
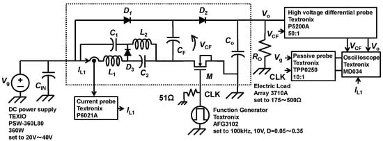
4.1. Measurement Setup
4.2. Measurement Results
5. Discussion
6. Conclusions
Author Contributions
Funding
Institutional Review Board Statement
Informed Consent Statement
Data Availability Statement
Conflicts of Interest
References
- Sungjun, Y.; Salvador, C.-B.; Edgar, S.-S. An Area Efficient Thermal Energy Harvester with Reconfigurable Capacitor Charge Pump for IoT Applications. IEEE Trans. Circuits Syst. II Express Briefs 2018, 65, 1974–1978. [Google Scholar]
- Kishore, K.P.C.; Gabriel, C.; Harikrishnan, R.; Mohd, Y.A.; Jagadheswaran, R. Low-Voltage Capacitive-Based Step-Up DC-DC Converters for RF Energy Harvesting System: A Review. IEEE Access 2020, 8, 186393–186407. [Google Scholar]
- Min-Woo, K.; Hyunki, H.; Hyun-Sik, K. 17.8 A 90.5%-Efficiency 28.7μVRMS-Noise Bipolar-Output High- Step-Up SC DC-DC Converter with Energy-Recycled Regulation and Post-Filtering for ±15 V TFT-Based LAE Sensors. In Proceedings of the 2021 IEEE International Solid- State Circuits Conference (ISSCC), San Francisco, CA, USA, 13–22 February 2021. [Google Scholar]
- Chen, Y.-M.; Huang, A.; Yu, X. A High Step-Up Three-Port DC–DC Converter for Stand-Alone PV/Battery Power Systems. IEEE Trans. Power Electron. 2013, 28, 5049–5062. [Google Scholar] [CrossRef]
- Wai, R.-J.; Wang, W.-H. Grid-Connected Photovoltaic Generation System. IEEE Trans. Circuits Syst. I Regul. Pap. 2008, 55, 953–964. [Google Scholar]
- Tseng, K.-C.; Huang, C.-C. High Step-Up High-Efficiency Interleaved Converter with Voltage Multiplier Module for Renewable Energy System. IEEE Trans. Ind. Electron. 2014, 61, 1311–1319. [Google Scholar] [CrossRef]
- Erickson, R.W.; Maksimovic, D. Fundamentals of Power Electronics, 3rd ed.; Springer: Cham, Switzerland, 2020; pp. 24–29. [Google Scholar]
- Li, W.; He, X. Review of Nonisolated High-Step-Up DC/DC Converters in Photovoltaic Grid-Connected Applications. IEEE Trans. Ind. Electron. 2011, 58, 1239–1250. [Google Scholar] [CrossRef]
- Forouzesh, M.; Siwakoti, Y.P.; Gorji, S.A.; Blaabjerg, F.; Lehman, B. Step-Up DC–DC Converters: A Comprehensive Review of Voltage-Boosting Techniques, Topologies, and Applications. IEEE Trans. Power Electron. 2017, 32, 9143–9178. [Google Scholar] [CrossRef]
- Schmitz, L.; Martins, D.C.; Coelho, R.F. Generalized High Step-Up DC-DC Boost-Based Converter with Gain Cell. IEEE Tran. Circuits Syst. I: Regul. Pap. 2017, 64, 480–493. [Google Scholar] [CrossRef]
- Wai, R.-J.; Duan, R.-Y. High step-up converter with coupled-inductor. IEEE Trans. Power Electron. 2005, 20, 1025–1035. [Google Scholar] [CrossRef]
- Chen, S.-M.; Liang, T.-J.; Yang, L.-S.; Chen, J.-F. A Boost Converter with Capacitor Multiplier and Coupled Inductor for AC Module Applications. IEEE Trans. Ind. Electron. 2013, 60, 1503–1511. [Google Scholar] [CrossRef]
- Liu, H.-C.; Li., F. Novel High Step-Up DC–DC Converter with an Active Coupled-Inductor Network for a Sustainable Energy System. IEEE Trans. Power Electron. 2015, 30, 6474–6482. [Google Scholar] [CrossRef]
- Yang, L.; Qui, D.; Zhang, B.; Zhang, G.; Xiao, W. A modified Z-source DC-DC converter. In Proceedings of the 2014 16th European Conference on Power Electronics and Applications, Lappeenranta, Finland, 26–28 August 2014. [Google Scholar]
- Yang, L.; Qiu, D.; Zhang, B.; Zhang, G.; Xiao, W. A quasi-Z-source DC-DC converter. In Proceedings of the 2014 IEEE Energy Conversion Congress and Exposition (ECCE), Pittsburgh, PA, USA, 14–18 September 2014. [Google Scholar]
- Veerachary, M.; Kumar, P. Analysis and Design of Fourth-order Quasi-Z-Source Equivalent DC-DC Boost Converter. In Proceedings of the 2019 IEEE Transportation Electrification Conference (ITEC-India), Bengaluru, India, 17–19 December 2019. [Google Scholar]
- Veerachary, M.; Kumar, P. Analysis and Design of Sixth Order Quasi-Z-Source DC-DC Boost Converter. In Proceedings of the 2019 IEEE International Conference on Sustainable Energy Technologies and Systems (ICSETS), Bhubaneswar, India, 26 February–1 March 2019. [Google Scholar]
- Kumar, P.; Veerachary, M. Z-Network Plus Switched-Capacitor Boost DC–DC Converter. IEEE J. Emerg. Sel. Top. Power Electron. 2021, 9, 791–803. [Google Scholar] [CrossRef]
- Andrade, J.M.d.; Coelho, R.F.; Lazzarin, T.B. New High Step-up dc-dc Converter with Quasi-Z-Source Network and Switched-Capacitor Cell. In Proceedings of the 2020 IEEE Applied Power Electronics Conference and Exposition (APEC), New Orleans, LA, USA, 15–19 March 2020. [Google Scholar]
- Rahimi, R.; Habibi, S.; Shamsi, P.; Ferdowsi, M. A High Step-Up Z-Source DC-DC Converter for Integration of Photovoltaic Panels into DC Microgrid. In Proceedings of the 2021 IEEE Applied Power Electronics Conference and Exposition (APEC), Phoenix, AZ, USA, 14–17 June 2021. [Google Scholar]
- Singh, A.; Siva, V.; Singh, S.K.; Kumar, A. Quasi-Z-Source based Step-up Converter for Fuel Cell Vehicle. In Proceedings of the IEEE 2nd International Conference on Sustainable Energy and Future Electric Transportation (SeFeT), Hyderabad, India, 4–6 August 2022. [Google Scholar]
- Rahimi, R.; Habibi, S.; Shamsi, P.; Ferdowsi, M. A Three-Winding Coupled-Inductor-Based Dual-Switch High Step-Up DC–DC Converter for Photovoltaic Systems. IEEE J. Emerg. Sel. Top. Ind. Electron. 2022, 3, 1106–1117. [Google Scholar] [CrossRef]
- Rahimi, R.; Habibi, S.; Ferdowsi, M.; Shamsi, P. Z-Source-Based High Step-Up DC–DC Converters for Photovoltaic Applications. IEEE J. Emerg. Sel. Top. Power Electron. 2022, 10, 4738–4796. [Google Scholar] [CrossRef]
- Toru, S.; Moon, Y.; Sugimoto, Y. New high step-up DC-DC converter with quasi Z-source network. IEICE Electron. Express 2022, 19, 20220356. [Google Scholar]
- Scholten, D.M.; Ertugrul, N.; Soong, W.L. Micro-inverters in small scale PV systems: A review and future directions. In Proceedings of the 2013 Australasian Universities Power Engineering Conference (AUPEC), Hobart, TAS, Australia, 29 September–3 October 2013. [Google Scholar]
- Toru, S.; Kitamura, A.; Sun, X.-D.; Matsui, M. Distributed MPPT PV system with current source inverter. In Proceedings of the IECON 2015—41st Annual Conference of the IEEE Industrial Electronics Society, Yokohama, Japan, 9–12 November 2015. [Google Scholar]
- Palumbo, G.; Pappalardo, D. Charge Pump Circuits: An Overview on Design Strategies and Topologies. IEEE Circuits Syst. Mag. 2010, 10, 31–45. [Google Scholar] [CrossRef]
- Analog Devices Inc. Engineeri: Linear Circuit Design Handbook; Zumbahlen, H., Ed.; Elsevier Science: Amsterdam, The Netherlands, 2011; p. 758. [Google Scholar]
- Alioto, M. Enabling the Internet of Things from Integrated Circuits to Integrated Systems; Springer International Publishing: Cham, Switzerland, 2017; p. 312. [Google Scholar]
- Powersim Inc. Available online: https://powersimtech.com/ (accessed on 8 December 2022).












| Components | Conv. | Prop. |
|---|---|---|
| D1, D2 | VO − Vg | VO − Vg |
| M | ||
| C1, C2 | ||
| CF | Vg |
| Components | Values and Main Parameters | Parts No. |
|---|---|---|
| L1, L2 | 1 mH, 5 A, RDC = 111 mΩ | TAMURA NAC-06-1001 |
| C1, C2 | 10 uF, IRMS = 7 A, ESR = 10 mΩ | VIHSAY MKP1848C61050JK2 |
| CF, CO | 20 uF, IRMS = 8 A, ESR = 9 mΩ | VIHSAY MKP1848C62050JP2 |
| D1, D2, D3 | 300 V, 3 A, VF = 1.66 V | POWER INTEGRATIONS LQA30T300 |
| M | 650 V, ID, CNT = 12 AMAX, 190 mΩ | INFINEON IPP65R190CFD7 |
| Items | M. Veerachary ICSETS 2019 [11] | This Work |
|---|---|---|
| CR | ||
| Output Voltage Ripple | ||
| Voltage Stress of CF | Vg | |
| High Side Driver and Level Shifter | Necessary | Unnecessary |
| Efficiency | N/A | 94.9% |
| Case | RDC | Vg | D | Vo_calc. | Vo_sim. |
|---|---|---|---|---|---|
| Case1 | 100 mΩ | 48 V | 0.4 | 274.3 V | 274 V |
| Case2 | 10 mΩ | 48 V | 0.4 | 286.6 V | 286 V |
| Case3 | 100 mΩ | 20 V | 0.4 | 114.3 V | 114 V |
| Case4 | 100 mΩ | 48 V | 0.2 | 127.3 V | 127 V |
Publisher’s Note: MDPI stays neutral with regard to jurisdictional claims in published maps and institutional affiliations. |
© 2022 by the authors. Licensee MDPI, Basel, Switzerland. This article is an open access article distributed under the terms and conditions of the Creative Commons Attribution (CC BY) license (https://creativecommons.org/licenses/by/4.0/).
Share and Cite
Sai, T.; Moon, Y.; Sugimoto, Y. Improved Quasi-Z-Source High Step-Up DC–DC Converter Based on Voltage-Doubler Topology. Sensors 2022, 22, 9893. https://doi.org/10.3390/s22249893
Sai T, Moon Y, Sugimoto Y. Improved Quasi-Z-Source High Step-Up DC–DC Converter Based on Voltage-Doubler Topology. Sensors. 2022; 22(24):9893. https://doi.org/10.3390/s22249893
Chicago/Turabian StyleSai, Toru, Younghyun Moon, and Yasuhiro Sugimoto. 2022. "Improved Quasi-Z-Source High Step-Up DC–DC Converter Based on Voltage-Doubler Topology" Sensors 22, no. 24: 9893. https://doi.org/10.3390/s22249893
APA StyleSai, T., Moon, Y., & Sugimoto, Y. (2022). Improved Quasi-Z-Source High Step-Up DC–DC Converter Based on Voltage-Doubler Topology. Sensors, 22(24), 9893. https://doi.org/10.3390/s22249893

