Chemical Composition and Antimicrobial Activities of Artemisia argyi Lévl. et Vant Essential Oils Extracted by Simultaneous Distillation-Extraction, Subcritical Extraction and Hydrodistillation
Abstract
1. Introduction
2. Results and Discussion
2.1. Extraction Yields of A. argyi Essential Oils
2.2. Compositions of A. argyi Essential Oils
2.3. Antimicrobial Activities of A. argyi Essential Oils
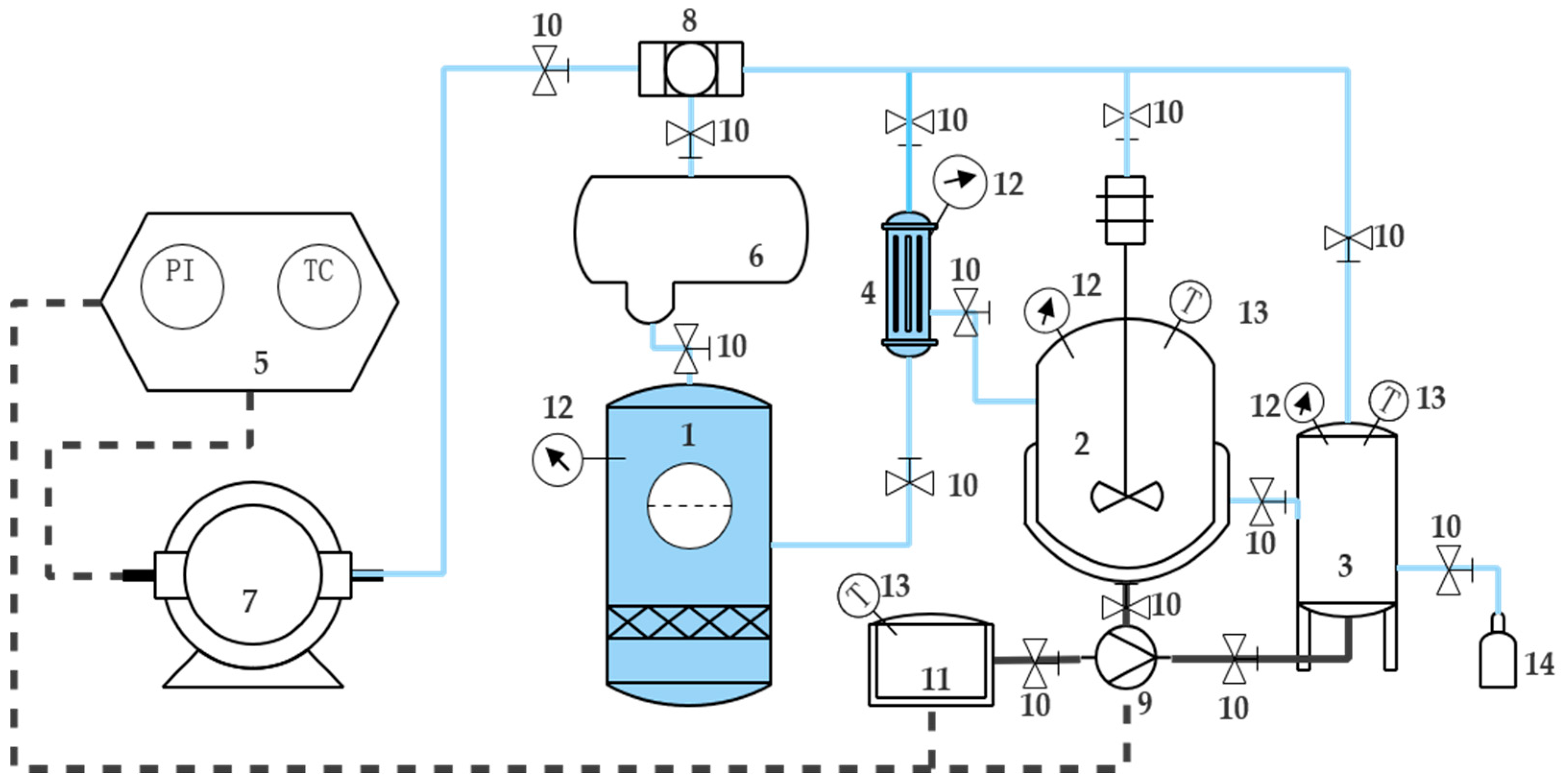
3. Materials and Methods
3.1. Materials
3.2. Strains
3.3. Extraction of Essential Oils
3.3.1. Hydrodistillation
3.3.2. Subcritical Extraction
3.3.3. Simultaneous Distillation-Extraction (SDE)
3.3.4. Extraction Yield Calculation
3.4. Chemical Analysis of Essential Oil
3.5. Detection of Antimicrobial Activity by Agar Disc Diffusion Assay
3.6. Measurement of Minimum Inhibitory Concentration (MIC)
3.7. Scanning Electron Microscope Observations
3.8. Statistical Analysis
4. Conclusions
Author Contributions
Funding
Conflicts of Interest
References
- Li, N.; Yu, M.; Zhang, X. Separation and Identification of Volatile Constituents in Artemisia argyi Flowers by GC-MS with SPME and Steam Distillation. J. Chromatogr. Sci. 2008, 46, 401–405. [Google Scholar] [CrossRef]
- Mannan, A.; Ahmed, I.; Arshad, W.; Asim, M.F.; Qureshi, R.A.; Hussain, I.; Mirza, B. Survey of artemisinin production by diverse Artemisia species in northern Pakistan. Malar. J. 2010, 9, 310. [Google Scholar] [CrossRef] [PubMed]
- Guo, F.Q.; Liang, Y.Z.; Xu, C.J.; Li, X.N.; Huang, L.F. Analyzing of the volatile chemical constituents in Artemisia capillaris herba by GC-MS and correlative chemometric resolution methods. J. Pharm. Biomed. Anal. 2004, 35, 469–478. [Google Scholar] [CrossRef] [PubMed]
- Setzer, W.N.; Vogler, B.; Schmidt, J.M.; Leahy, J.G.; Rives, R. Antimicrobial activity of Artemisia douglasiana leaf essential oil. Fitoterapia 2004, 75, 192–200. [Google Scholar] [CrossRef] [PubMed]
- Huang, H.-C.; Wang, H.-F.; Yih, K.-H.; Chang, L.-Z.; Chang, T.-M. Dual Bioactivities of Essential Oil Extracted from the Leaves of Artemisia argyi as an Antimelanogenic versus Antioxidant Agent and Chemical Composition Analysis by GC/MS. Int. J. Mol. Sci. 2012, 13, 14679. [Google Scholar] [CrossRef] [PubMed]
- Smith-Palmer, A.; Stewart, J.; Fyfe, L. The potential application of plant essential oils as natural food preservatives in soft cheese. Food Microbiol. 2001, 18, 463–470. [Google Scholar] [CrossRef]
- Yang, H.; Yang, Y.; Yin, N.; Wang, C.; Tong, Z. Facile preparation of artemisia argyi oil-loaded antibacterial microcapsules by hydroxyapatite-stabilized Pickering emulsion templating. Colloids Surf. B Biointerfaces 2013, 112, 96–102. [Google Scholar] [CrossRef]
- Wang, W.; Zhang, X.K.; Wu, N.; Fu, Y.-J.; Zu, Y.-G. Antimicrobial activities of essential oil from Artemisiae argyi leaves. J. For. Res. 2006, 17, 332–334. [Google Scholar] [CrossRef]
- Saguy, I.; Mannheim, C.H.; Passy, N. The role of sulphur dioxide and nitrate on detinning of canned grapefruit juice. Int. J. Food Sci. Technol. 2010, 8, 147–155. [Google Scholar] [CrossRef]
- Cui, Q.; Wang, L.T.; Liu, J.Z.; Wang, H.M.; Guo, N.; Gu, C.B.; Fu, Y.J. Rapid extraction of Amomum tsao-ko essential oil and determination of its chemical composition, antioxidant and antimicrobial activities. J. Chromatogr. B Anal. Technol. Biomed. Life Sci. 2017, 1061–1062, 364–371. [Google Scholar] [CrossRef]
- Reyes-Jurado, F.; Franco-Vega, A.; Ramírez-Corona, N.; Palou, E.; López-Malo, A. Essential Oils: Antimicrobial Activities, Extraction Methods, and Their Modeling. Food Eng. Rev. 2014, 7, 1–23. [Google Scholar] [CrossRef]
- Catchpole, O.J.; Tallon, S.J.; Eltringham, W.E.; Grey, J.B.; Fenton, K.A.; Vagi, E.M.; Vyssotski, M.V.; Mackenzie, A.N.; Ryan, J.; Zhu, Y. The extraction and fractionation of specialty lipids using near critical fluids. J. Supercrit. Fluids 2009, 47, 591–597. [Google Scholar] [CrossRef]
- Chaintreau, A. Simultaneous distillation-extraction: From birth to maturity—Review. Flavour Fragr. J. 2001, 16, 136–148. [Google Scholar] [CrossRef]
- Lee, S.J.; Ahn, B. Comparison of volatile components in fermented soybean pastes using simultaneous distillation and extraction (SDE) with sensory characterisation. Food Chem. 2009, 114, 600–609. [Google Scholar] [CrossRef]
- Guan, W.; Li, S.; Yan, R.; Huang, Y. Comparison of composition and antifungal activity of Artemisia argyi Lévl. et Vant inflorescence essential oil extracted by hydrodistillation and supercritical carbon dioxide. Nat. Prod. Lett. 2015, 20, 992–998. [Google Scholar] [CrossRef]
- Ge, Y.-B.; Wang, Z.-G.; Xiong, Y.; Huang, X.-J.; Mei, Z.-N.; Hong, Z.-G. Anti-inflammatory and blood stasis activities of essential oil extracted from Artemisia argyi leaf in animals. J. Nat. Med. 2016, 70, 531–538. [Google Scholar] [CrossRef] [PubMed]
- Mevy, J.P.; Bessiere, J.M.; Rabier, J.; Dherbomez, M.; Ruzzier, M.; Millogo, J.; Viano, J. Composition and antimicrobial activities of the essential oil of Triumfetta rhomboidea Jacq. Flavour Fragr. J. 2010, 21, 80–83. [Google Scholar] [CrossRef]
- Deng, Q.; Jie, S.; Zheng, M.; Xu, J.; Wan, C.; Huang, Q.; Qi, Z.; Guo, P.; Huang, F.; Lan, W. Thermal Stability of Rapeseed Oil Fortified with Unsaturated Fatty Acid Sterol Esters. J. Am. Oil Chem. Soc. 2014, 91, 1793–1803. [Google Scholar] [CrossRef]
- Danh, L.T.; Han, L.N.; Triet, N.D.A.; Zhao, J.; Mammucari, R.; Foster, N. Comparison of Chemical Composition, Antioxidant and Antimicrobial Activity of Lavender (Lavandula angustifolia L.) Essential Oils Extracted by Supercritical CO2, Hexane and Hydrodistillation. Food Bioprocess Technol. 2013, 6, 3481–3489. [Google Scholar] [CrossRef]
- Mohamed, A.A.; Ali, S.I.; El-Baz, F.K.; Hegazy, A.K.; Kord, M.A. Chemical composition of essential oil and in vitro antioxidant and antimicrobial activities of crude extracts of Commiphora myrrha resin. Ind. Crops Prod. 2014, 57, 10–16. [Google Scholar] [CrossRef]
- Diao, W.-R.; Zhang, L.-L.; Feng, S.-S.; Xu, J.-G. Chemical composition, antibacterial activity, and mechanism of action of the essential oil from Amomum kravanh. J. Food Prot. 2014, 77, 1740. [Google Scholar] [CrossRef] [PubMed]
- Sourmaghi, M.H.S.; Kiaee, G.; Golfakhrabadi, F.; Jamalifar, H.; Khanavi, M. Comparison of essential oil composition and antimicrobial activity of Coriandrum sativum L. extracted by hydrodistillation and microwave-assisted hydrodistillation. J. Food Sci. Technol. 2015, 52, 2452–2457. [Google Scholar] [CrossRef] [PubMed]
- Liu, J.; Chen, P.; He, J.; Deng, L.; Wang, L.; Lei, J.; Rong, L. Extraction of oil from Jatropha curcas seeds by subcritical fluid extraction. Ind. Crops Prod. 2014, 62, 235–241. [Google Scholar] [CrossRef]
- Zhu, Y.; Lv, H.P.; Dai, W.D.; Guo, L.; Tan, J.F.; Zhang, Y.; Yu, F.L.; Shao, C.Y.; Peng, Q.H.; Lin, Z. Separation of aroma components in Xihu Longjing tea using simultaneous distillation extraction with comprehensive two-dimensional gas chromatography-time-of-flight mass spectrometry. Sep. Purif. Technol. 2016, 164, 146–154. [Google Scholar] [CrossRef]
- Lou, Z.; Chen, J.; Yu, F.; Wang, H.; Kou, X.; Ma, C.; Zhu, S. The antioxidant, antibacterial, antibiofilm activity of essential oil from Citrus medica L. var. sarcodactylis and its nanoemulsion. LWT Food Sci. Technol. 2017, 80, 371–377. [Google Scholar] [CrossRef]
- Deng, J.; He, B.; He, D.; Chen, Z. A potential biopreservative: Chemical composition, antibacterial and hemolytic activities of leaves essential oil from Alpinia guinanensis. Ind. Crops Prod. 2016, 94, 281–287. [Google Scholar] [CrossRef]
Sample Availability: The Leaves of A. argyi Lévl. et Vant were purchased from A. argyi farm (Qichun, China). Artemisia argyi Lévl. et Vant essential oils are available from the authors. |







| Extraction Method | Extraction Time (min) | Yield (% Dry Weight) | Colour |
|---|---|---|---|
| Hydrodistillation | 240 | 0.50% | Dark green |
| Subcritical extraction | 300 | 1% | Yellow |
| SDE | 180 | 1.20% | Pale yellow |
| Compounds | CAS | Relative Content (%) | ||
|---|---|---|---|---|
| Hydrodistillation | Subcritical Extraction | SDE | ||
| Monoterpene hydrocarbons | 0.87 | 1.61 | 14.55 | |
| γ-Terpinene | 000099-85-4 | 0.247 | 0.468 | — |
| o-Cymene | 000527-84-4 | 0.315 | 0.567 | — |
| Terpinolene | 000586-62-9 | 0.079 | 0.154 | — |
| α-Thujene | 002867-05-2 | 0.233 | 0.42 | 14.551 |
| Oxygenated monoterpenes | 47.38 | 61.29 | 45.49 | |
| 2,5,5-Trimethyl-2,6-heptadien-4-one | 000512-37-8 | 0.048 | 0.569 | — |
| Yomogi alcohol | 026127-98-0 | 0.535 | 2.877 | — |
| α-Thujone | 000546-80-5 | 7.989 | 11.312 | 14.551 |
| β-Thujone | 000471-15-8 | 1.916 | 1.928 | — |
| trans-Sabinene hydrate | 017699-16-0 | 1.199 | 0.653 | — |
| 2,2,4-Trimethyl-3-cyclohexene-1-carbaldehyde | 001726-47-2 | — | 0.15 | — |
| (+)-2-Bornanone | 000464-49-3 | 3.896 | 7.253 | 10.022 |
| trans-Pinocamphone | 000547-60-4 | 0.179 | 0.216 | — |
| Umbellulone | 024545-81-1 | 0.407 | 0.123 | — |
| cis-2-Menthenol | 029803-82-5 | 1.614 | — | — |
| trans-Chrysanthenyl acetate | 054324-99-1 | — | 0.156 | — |
| Bornyl acetate | 000076-49-3 | 0.24 | 0.296 | — |
| Dill ether | 070786-44-6 | 0.059 | 0.087 | — |
| l-Terpinen-4-ol | 000562-74-3 | 4.441 | 0.233 | — |
| trans-Dihydrocarvone | 005948-04-9 | 0.252 | — | — |
| Benihinal | 000564-94-3 | 0.275 | 0.464 | — |
| trans-2,8-p-Mentha-dien-1-ol | 007212-40-0 | 0.102 | 0.173 | — |
| cis-2-Menthenol | 029803-82-5 | — | 2.351 | — |
| (−)-trans-Pinocarveol | 000547-61-5 | 0.349 | 0.835 | — |
| Verbenol | 000473-67-6 | 0.209 | 0.153 | 1.827 |
| Borneol | 000507-70-0 | 6.482 | 8.273 | 16.356 |
| cis-Sabinol | 003310-02-9 | 5.505 | 1.747 | — |
| Verbenone | 000080-57-9 | — | 0.913 | — |
| Isothujol | 000513-23-5 | 1.193 | — | — |
| α-Terpineol | 000098-55-5 | 3.617 | 4.119 | — |
| Piperitone | 000089-81-6 | 0.422 | 0.49 | — |
| α-Phellandren-8-ol | 001686-20-0 | — | 0.932 | — |
| cis-Chrysanthenol | 055722-60-6 | 2.529 | 4.209 | 2.738 |
| trans-Piperitol | 016721-39-4 | 0.602 | 1.062 | — |
| Myrtenol | 000515-00-4 | — | 0.369 | — |
| trans-p-Mentha-1(7),8-dien-2-ol | 021391-84-4 | 0.436 | 0.911 | — |
| 4-Isopropyl-1,5-cyclohexadiene-1-methanol | 019876-45-0 | 0.123 | 0.063 | — |
| Dihydrocarveol | 000619-01-2 | 0.614 | 0.468 | — |
| cis-Carveol | 001197-06-4 | 1.404 | 2.997 | — |
| p-Cymene-8-ol | 001197-01-9 | 0.425 | 0.707 | — |
| trans-Shisool | 022451-48-5 | 0.01 | — | — |
| β-Ionone | 000079-77-6 | 0.028 | 4.13 | — |
| p-Isopropylbenzyl alcohol | 000536-60-7 | 0.17 | 0.072 | — |
| Thymol | 000089-83-8 | 0.108 | — | — |
| Sesquiterpene hydrocarbons | 12.702 | 26.846 | 13.687 | |
| α-Cubebene | 017699-14-8 | 0.079 | 0.124 | — |
| (−)-Cyperene | 002387-78-2 | 0.063 | 0.094 | — |
| β-Bourbonene | 005208-59-3 | 0.146 | 0.319 | — |
| β-Ylangene | 020479-06-5 | 0.157 | 0.196 | — |
| β-Caryophyllene | 000087-44-5 | 7.495 | 20.022 | 13.687 |
| α-Humulene | 006753-98-6 | 2.236 | 2.339 | — |
| a-Cyperene | 002387-78-2 | 0.283 | — | — |
| Alloaromadendrene | 025246-27-9 | 0.139 | 0.18 | — |
| Germacrene D | 037839-63-7 | 0.548 | 1.535 | — |
| β-Selinene | 017066-67-0 | 1.112 | 1.713 | — |
| Longifolene | 000475-20-7 | 0.359 | — | — |
| δ-Cadinene | 000483-76-1 | — | 0.324 | — |
| trans-Calamenene | 073209-42-4 | 0.036 | — | — |
| Chamazulene | 000529-05-5 | 0.049 | — | — |
| Oxygenated sesquiterpenes | 22.72 | 2.66 | 40.82 | |
| Caryophyllene oxide | 001139-30-6 | 8.713 | 0.133 | 21.553 |
| Salvial-4(14)-en-1-one | 073809-82-2 | — | 0.133 | — |
| α-Humulene epoxide II | 019888-34-7 | 0.763 | 0.3 | — |
| Junenol | 000472-07-1 | 0.22 | 0.128 | — |
| Nerolidol | 000142-50-7 | 0.055 | — | — |
| Spathulenol | 006750-60-3 | 1.508 | 0.221 | 2.487 |
| Neointermedeol | 005945-72-2 | 9.652 | 1.16 | 16.779 |
| 11,11-Dimethyl-4,8-dimethylene-bicyclo[7.2.0]undecan-3-ol | 079580-01-1 | 0.304 | 0.06 | — |
| 10,10-Dimethyl-2,6-dimethylene-bicyclo[7.2.0]undecan-5.beta.-ol | 019431-80-2 | 1.302 | 0.443 | — |
| Costol | 000515-20-8 | 0.06 | 0.08 | — |
| Phytol (3,7,11,15-Tetramethyl-2-hexadecen-1-ol) | 000150-86-7 | 0.14 | — | — |
| Others | 2.88 | 2.51 | 0 | |
| cis-Sabinyl acetate | 139757-62-3 | 0.508 | 0.41 | — |
| iso-Thujol | 007712-79-0 | 0.734 | 0.545 | — |
| Bornyl isovalerate | 000076-50-6 | 0.652 | 0.596 | — |
| Bornyl tiglate | 000076-49-3 | 0.404 | 0.38 | — |
| 2-Methoxy-3-(2-propen-1-yl)phenol, | 001941-12-4 | 0.209 | 0.433 | — |
| Palmitic acid | 000057-10-3 | 0.373 | 0.148 | — |
| Microorganisms | Extraction Method | ||
|---|---|---|---|
| Hydrodistillation | Subcritical Extraction | SDE | |
| Staphylococcus aureus | 18.23 a ± 0.26 | 8 g ± 0.19 | 13.23 cd ± 0.37 |
| Bacillus subtilis | 17.43 b ± 0.45 | 21.88 a ± 0.39 | 15.15 b ± 0.44 |
| Listeria monocytogenes | 13.2 8c ± 0.51 | 8.3 g ± 0.58 | 13.43 c ± 0.61 |
| Escherichia coli | 10.03 d ± 0.38 | 9.7 e ± 0.41 | 14.78 b ± 0.46 |
| Proteus vulgaris | 9.35 e ± 0.66 | 10.63 d ± 0.58 | 15.8 a ± 0.46 |
| Salmonella enteritidis | 10.48 d ± 0.54 | 8.93 f ± 0.66 | 13.95 c ± 0.39 |
| Saccharomyces cerevisiae | 13.53 c ± 0.58 | 14.7 b ± 0.52 | 11.23 f ± 0.49 |
| Aspergillus niger | 10.45 d ± 0.61 | 11.3 c ± 0.53 | 12.53 e ± 0.46 |
| Microorganisms | Extraction Method | ||
|---|---|---|---|
| Hydrodistillation | Subcritical Extraction | SDE | |
| Staphylococcus aureus | 6.25 c ± 0.38 | 12.5 b ± 0.37 | 12.5 a ± 0.37 |
| Bacillus subtilis | 6.25 c ± 0.52 | 3.13 d ± 0.45 | 12.5 a ± 0.42 |
| Listeria monocytogenes | 6.25 c ± 0.37 | 25 a ± 0.41 | 6.25 b ± 0.53 |
| Escherichia coli | 12.5 b ± 0.39 | 12.5 b ± 0.48 | 6.25 b ± 0.51 |
| Proteus vulgaris | 25 a ± 0.43 | 12.5 b ± 0.37 | 6.25 b ± 0.41 |
| Salmonella enteritidis | 12.5 b ± 0.42 | 25 a ± 0.34 | 6.25 b ± 0.52 |
| Saccharomyces cerevisiae | 6.25 c ± 0.45 | 6.25 c ± 0.4 | 12.5 a ± 0.37 |
| Aspergillus niger | 12.5 b ± 0.66 | 12.5 b ± 0.51 | 6.25 b ± 0.36 |
© 2019 by the authors. Licensee MDPI, Basel, Switzerland. This article is an open access article distributed under the terms and conditions of the Creative Commons Attribution (CC BY) license (http://creativecommons.org/licenses/by/4.0/).
Share and Cite
Guan, X.; Ge, D.; Li, S.; Huang, K.; Liu, J.; Li, F. Chemical Composition and Antimicrobial Activities of Artemisia argyi Lévl. et Vant Essential Oils Extracted by Simultaneous Distillation-Extraction, Subcritical Extraction and Hydrodistillation. Molecules 2019, 24, 483. https://doi.org/10.3390/molecules24030483
Guan X, Ge D, Li S, Huang K, Liu J, Li F. Chemical Composition and Antimicrobial Activities of Artemisia argyi Lévl. et Vant Essential Oils Extracted by Simultaneous Distillation-Extraction, Subcritical Extraction and Hydrodistillation. Molecules. 2019; 24(3):483. https://doi.org/10.3390/molecules24030483
Chicago/Turabian StyleGuan, Xiao, Depeng Ge, Sen Li, Kai Huang, Jing Liu, and Fan Li. 2019. "Chemical Composition and Antimicrobial Activities of Artemisia argyi Lévl. et Vant Essential Oils Extracted by Simultaneous Distillation-Extraction, Subcritical Extraction and Hydrodistillation" Molecules 24, no. 3: 483. https://doi.org/10.3390/molecules24030483
APA StyleGuan, X., Ge, D., Li, S., Huang, K., Liu, J., & Li, F. (2019). Chemical Composition and Antimicrobial Activities of Artemisia argyi Lévl. et Vant Essential Oils Extracted by Simultaneous Distillation-Extraction, Subcritical Extraction and Hydrodistillation. Molecules, 24(3), 483. https://doi.org/10.3390/molecules24030483
