Abstract
The impact of the quality of electricity on the pantograph is an important parameter for the supply of locomotives in railway companies (RCs). The subject of this research is the analysis of the quality of electricity on the pantograph of the 441-series locomotivelocated at distances of 1 km or 35 km from the power station in the electric traction system of Serbian Railways. The analysis included the simulation of the system in the MATLAB-Simulink software package (R2016a), which resulted in data that were often difficult to measure due to the complexity of the electric traction system. The obtained values indicate that the total harmonic voltage distortion on the pantograph of the 441 locomotive is 16.34% for 1 km and 51.06% for 35 km, while the EN 50160 standard prescribes a maximum of 8%. The total harmonic distortion current in the electric traction substation and through the locomotive pantograph is 33.42% (for 1 km) and 32.53% (for 35 km), showing anomalies in the supply of locomotives in RCs.
1. Introduction
Railway traffic represents a complex field of science and at the same time a challenge for researchers who have the main goal of improving the current state and business in RCs [,,,]. The application of computer technologies in railway traffic provides the starting points for the development of innovative services/products to increase quality in all segments of transport [,]. This paper analyzes the quality of electricity, as well as the parameters that can influence it.
As high-speed railways are rapidly developing around the world, neutral section and power quality issues are becoming increasingly prominent. These problems affect the normal operation of the electrical network and electric locomotives. The existing scheme, when applied to the auto-transformer (AT)-fed system commonly adopted by high-speed railways, is to install an auto-transformer on the output side. In order to eliminate the auto-transformer and to obtain more suitable and superior co-phase power schemes for the AT powered system, two improved schemes based on the new scheme are proposed. When creating the control system and performing simulation verification of the proposed schemes, the proposed schemes are compared with MMC-6 L and MMC-5 L in terms of topological characteristics, complexity of the control system, power loss, and functionality [].
This paper simulates the operation of an electric locomotive due to a load change, where the set parameters are higher than expected, in other words, the exploitation of the locomotive in extraordinary conditions, which is difficult to achieve in everyday traffic. This paper presents a realistic traffic model of two trains with locomotives and initial power supply, where the quality of the voltage that supplies the traction motors from the contact network through the pantograph is analyzed.
The area between electric traction stations where it is necessary to provide adequate power supply for several trains was chosen. In such complex systems, standards areapplied that prescribe possible deviations. Such deviations that are greater than allowed can cause potential problems. In order to carry out the planned timetable and extend the operational life of the locomotive, it is necessary to take appropriate technological measures.
The introductory part of this paper presents an analysis of the importance of the quality of electricity in railway traffic and the general conditions required for the most efficient exploitation of electric locomotives. The preventive and regular maintenance of electric locomotives prolongs the life of operational work on electrified railways, and on the basis of the above, research related to the quality of power supplies and the active and reactive power of electricity must be carried out. The next part is about the research methodology. The methodology includes the analysis of standards applied in Europe, as well as standards in other parts of the world. The EN 50160 standard [,] clearly defines possible deviations in the voltage of electricity that affects the quality. In addition to the above, relevant available research by other authors dealing with the problem of electricity quality is considered. The next step includes the simulation of the 441-series electric locomotive in the 25 kV, 50 Hz electric traction system of the Serbian Railways Infrastructure. Power qualities are analyzed for cases where one or more 441-series electric locomotives are located in the power supply sector of the traction substation, as well as a simulation for the case when one electric locomotive is located at a distance of 1 km or 35 km from the power supply sector of the electric traction substation. At the end, the analysis of the obtained results and the proposal of measures to improve the quality of electricity are presented. The main purpose of this paper is to determine the deviation from the set standard, or in other words, to measure the quality of the power supply in the traffic simulation of two electric locomotives. In the case of obtaining unfavorable results, there is a possibility of installing active filters.
2. Methodology for Research on the Quality of Electricity
2.1. Basic Electricity Quality Standards
In the world, various standards are applied that define the quality of electricity:
- IEEE 1159-1995 (America and some other countries) [];
- EN 50160-2011 (Europe) [,];
- IEC 61000-4-30-2000 (International Standard) [].
The traction power supply system (TPSS) is the only power source for electric locomotives; therefore, its safe and consistent operation is critical for reliable operation. Electrical failures can disrupt train schedules and threaten the safety and security of high-speed lines. Therefore, it is necessary to quantitatively assess possible risk factors in the TPSS. In order to achieve this, based on the 24h timetable of trains, the authors in the work [] define indices that describe the risk of equipment failure for powering the traction equipment and a separate set of indices represents the risk of various problems with the quality of the electricity.
With the development of flexible traction power systems, a more active and flexible power quality improvement becomes feasible for AC electrified railways. However, the standard definitions of power quality indices of electrified railways are highly non-linear, which presents a challenge for the optimal control of flexible power quality in real time. Models are applied that directly connect the output active and reactive power of the traction transformer with the negative sequence current and the effective power factor of the traction substations [].
Electric locomotives intended for train traction cause a single-phase non-linear load, which can cause an unfavorable power factor, a large number of deviations from the standard (represented by harmonics in the diagram), and a negative sequence current. Power quality conditioners are widely used to solve power quality problems in the railway power system. In power quality conditioners, coupled impedance can affect operating voltage, compensation range, and performance [].
The new traction cable power supply system is a kind of co-phase power supply system for long-distance traction; it can effectively solve the problems caused by the train passing through electric phase separation and improve the utilization rate of regenerative energy in the system, which is the ideal traction power supply mode. In order to establish a train–network coupling power flow calculation model, in the work of the author [], a two-port network model for each system component is first established, and then an equivalent solid-circuit model of the system is built using an external cascade strategy and node-breaking method. Then, the power distribution, traction transformer output power, and network voltage changes are analyzed under the condition that the trains are operating in the traction and regenerative braking state, based on the actual train operation schedule.
The European norm EN 50160 processes and determines, among other things, the basic requirements for the quality of electricity at the points of connection of the observed locomotives through the contact network of electric traction substations. In those places, the waveform, amplitude, and constancy of the voltage depend primarily on the strength of the three-phase power grid to which the traction substations are connected, i.e., from short-circuit power at the electric traction substation connection point, electromagnetic disturbances in the contact network caused by other locomotives, non-linearity of the elements of the electric traction system, and from the operational characteristics of all electric locomotives. The aim of the standard EN 50160 is to prescribe the characteristics of the supply voltage of locomotives in relation to waveform, frequency, voltage dips, and interruptions. Table 1 shows the limit values of the voltage parameters according to the recommendations of EN 50160.
Table 1.
Limit values of voltage parameters as recommended by EN 50160 [].
The specified characteristics of the supply voltage change during normal operation due to changes in locomotive load, disturbances, or failures caused by external events. However, the actual values of voltage and frequency in traction substations 110/25 kV are defined by the standard EN 50163 and are given in Table 2.
Table 2.
Supply voltages on the electric traction substation output buses [].
In the following text, the simulation of the voltage quality indicators of the contact network at the point of delivery of electricity to locomotives of the 441 series in the 25 kV, 50 Hz electric traction system will be carried out. For the above reason, the standard EN 50160 will be taken, considering that for this voltage level it prescribes the permitted limit values and control times for measuring the following essential parameters of the quality of the supply voltage in the contact network:
- Voltage and frequency variations;
- Harmonic and inter harmonic voltage components;
- Short-term Pst and long-term Plt flickering (flicker).
2.2. Related Research
This paper focuses on high-frequency resonance and elimination of harmonics in an electrified railway transport system. High-order harmonic currents, generated by the grid-side converter in the locomotive drive system, will be injected into the traction power system. These injected harmonic currents are harmful to electrical equipment along transmission lines, causing vibrations, overheating, increased traction transformer losses, and deteriorating power quality. Worse, these harmonics can be amplified in the locomotive coupling system when their frequency matches the inherent frequency, resulting in system resonance. In order to absorb the high frequency and avoid the phenomenon of resonance, a built-in traction transformer based on inductive filtering was proposed. The transformer is designed for limited installation space by adding additional filter windings to a conventional built-in traction transformer [].
Focusing on the dominant power system in the freight train, the author of [] proposes a railway power flow regulator oriented to the power factor to improve the quality of electricity. In this paper, a comprehensive relationship of primary power factor, converter capacity, and two-phase load currents is built. In addition, as a main contribution, an optimal compensation strategy was analyzed and designed, which corresponded to randomly fluctuating two-phase loads based on a real traction substation in order to meet power quality standards, increase flexibility, and reduce converter capacity.
In the paper, the authors analyze the power supply of the locomotive with electricity, where there is a negative impact on the operation of the train. The necessary electrical energy is transmitted via pantographs and the power grid. In this way, the safe and stable operation of the train must be ensured.
The results show that with an increase in train speed, the movement and development of the arc accelerates, the maximum deviation of the anode root of the arc gradually increases, the frequency of jump of the anode root is more frequent, and the stability of the arc gradually decreases []. The carbon part of the pantograph is key electrical equipment for railway locomotives to generate electricity. Its operating status directly affects the power supply and safe operation of the entire train. When the carbon sliding plate is in contact with the contact grid and receives current, a large current will be generated, which will cause heating, and the wear pits of the carbon sliding plate, uneven surface, uneven wear, and other factors will cause sparking and arcing, which will cause its breaking and opening, bending and deformations, and other operational safety errors [].
The railway transit system represented by the high-speed railway supplies the electrical equipment of the locomotives by connecting the pantograph and supply network. The off-line phenomenon often occurs during operation and the pantograph generates an off-line arc. The degree of arc defect and supply network wear is obtained by merging the image detection results and speed information, the severity of the defect is quickly determined, and the arc condition is monitored in real time [].
The electric arc that occurs in the sliding contact between the power contact line and the current collector (pantograph) of the electric locomotive is a fast transient phenomenon that can progressively degrade the quality of the contact between the line and the pantograph and, consequently, the continuity of operation. In order to increase the energy efficiency of the railway system, a low-cost solution is the detection of the arcing event by analyzing the voltage and current measurements already available on the train. The main activity to achieve this goal is to establish a reliable electrical model of the railway system in which arcing events occur [].
The roof arrester of multiple electrical units can effectively limit all kinds of surges and ensure the safe operation of electrical equipment. In the process of high-speed operation, the contact network of the pantograph is often disconnected. Circuit breaker operation is also an important factor in overvoltage. Roof downspout explosion accidents happen occasionally, so it is necessary to conduct an intensive study on downspout accidents. By analyzing a large number of pantograph voltage waveforms, the abnormal voltage is divided into three categories: voltage, high harmonic voltage, and steep wave impulse overvoltage. The characteristics of abnormal voltage waveforms are summarized by the authors of [].
During high-speed train operation, sparks are generated between the pantograph and the contact line, and electrical wear affects the reliability of the train’s pantograph network, which in severe cases may cause operational safety accidents. In one paper, an algorithm for recognizing sparks on a pantograph based on video was proposed. The area of the pantograph can be determined using a neural network algorithm. According to the spark generation area, three-frame dynamic background subtraction and the gray difference area criterion are used to eliminate the background interference of the train, which can accurately identify the intensity of the spark discharge in the video image, and the frequency of the sparks can be combined to give an alarm [].
Pantograph shedding in electrified railway systems not only reduces the quality of locomotive energy collection but can also damage pantograph tracks and overhead lines. Most research detects pantograph arcs based on vehicle voltage/current measurements, pantograph cameras, and so on. Using on-board voltage/current data, while cost-effective, rarely reflects arc locations. Arc positioning is analyzed, which matches the position-dependent resonant frequency from voltage measurements in the pantograph arc event. A specific 20 km DC railway line fed by two substations is first modeled in MATLAB/Simulink, with the efficiency of the model evaluated based on arcing event voltage measurements [].
Electrified railways are powered by dedicated traction power substations that represent non-linear loads for the network. Problems with the quality of electricity affect both the three-phase network that supplies the substation and the contact line itself, which completes the traction system. The study focuses on harmonic analysis through Simulink simulations. Two different scenarios were considered: the presentation of the trend of electrical quantities and power flows was verified in two operating conditions [].
In another paper, the authors propose a new solution to the problem of electricity quality and the negative effects of power distribution on locomotives in electrified railways. The three-phase converter can eliminate the bridge arm of the single-phase converter and the step-down isolation transformer compared to the conventional single-phase converter with a fly back structure. The compensation ratio of each port is derived and a dynamic compensation control strategy is established, and equalization and phase shift control techniques are applied to control and achieve the compensation goal [].
Electric railway power systems, as one of the most critical and high-power end-user loads of utility grids, are characterized by outlandish power quality problems all over the world. The extension and evolution of different supply topologies for these systems has resulted in significant and various forms of distortions in network voltage and current in all electric railway power systems, the connected power system, and adjacent consumers. During the last years, numerous studies have been offered to investigate various aspects of power quality in a specific supplying topology. Variation in the supply structure of the electric railway power systems and different types of locomotives has propelled the observation of different power quality phenomena. This versatility and development have led to confronting considerable types of two-way interactive interfaces, as well as reliability and power quality problems in electric railway power systems. In addition, the lack of standards explicitly dedicated to electric railway power systems has added to the ambiguity and complexity of this issue [].
Based on the mentioned related research of the authors, it can be seen that they do not analyze the operation of the electric locomotive in the most difficult conditions, the operation of two locomotives in the power supply sector of the electric traction substation, as well as the oscillations that occur in the quality of electricity that is needed for the functioning of railway traffic. Now and in the near future, with the increase in traffic, the exploitation of an electric locomotive where the power supply is divided among several of them can lead to harmful effects on the locomotive. To reduce and eliminate the impact of power sharing on locomotives, researchers propose solutions in various scenarios. This paper presents the traffic of two locomotives under the highest load, where there is also voltage division.
2.3. Simulation Model of Two 441-Series Electric Locomotives
Electric locomotives of the 441 series are diode locomotives with one-way electric traction drive and form the leading series of electric locomotives on the electrified tracks of Serbian Railways for many years.
The 441-series locomotive uses a 25 kV, 50 Hz system for power supply. They are intended for towing passenger and freight trains on plain and mountain railways with a maximum speed of 120 and 140 km/h, where the maximum speed is changed by changing the gear ratio of the gear pair. The locomotives of the 441 series are diode four-axle locomotives with single-axle drive (Bo’ Bo’) and an engine power of 3860 kW. The traction motor is a serial traction electric motor DC (wave). Continuous nominal power is 850 kW, nominal voltage is 770 V, nominal current is 1180 A, and nominal speed is 1100 rpm. This type of locomotive uses four traction electric motors of DC (wave) current with serial excitation, which is powered from the contact network through the pantograph, the locomotive transformer, the rectifier, and the main choke [,].
The starting point for research and data processing in this paper are ICOM components related to the process/technological structure input/management of components/output/conversion of the I/O mechanism []. The input parameters depend on the characteristics of the mentioned locomotive, as well as on its load (by setting the parameters) in the software package for the EN 50160 standard that must be met. The control mechanism processes the data according to the set parameters in the form of graphs and presents the results for analysis. In order to determine the quality of electricity on the pantograph of locomotives in real conditions that exist in the electric traction system of Serbian Railways, a simulation model was created in MATLAB-Simulink at the Academy of Technical and Art Applied Studies Departments of the School of Railroad Transport.
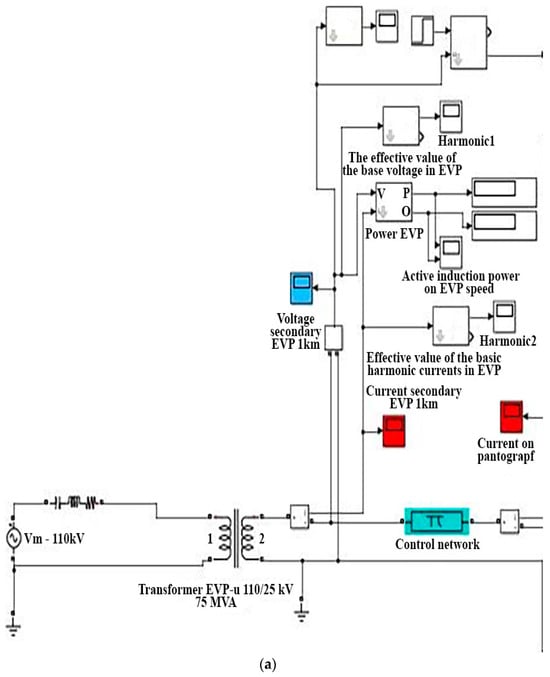
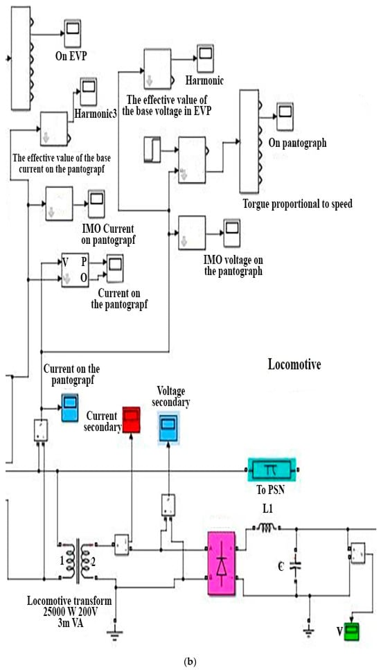
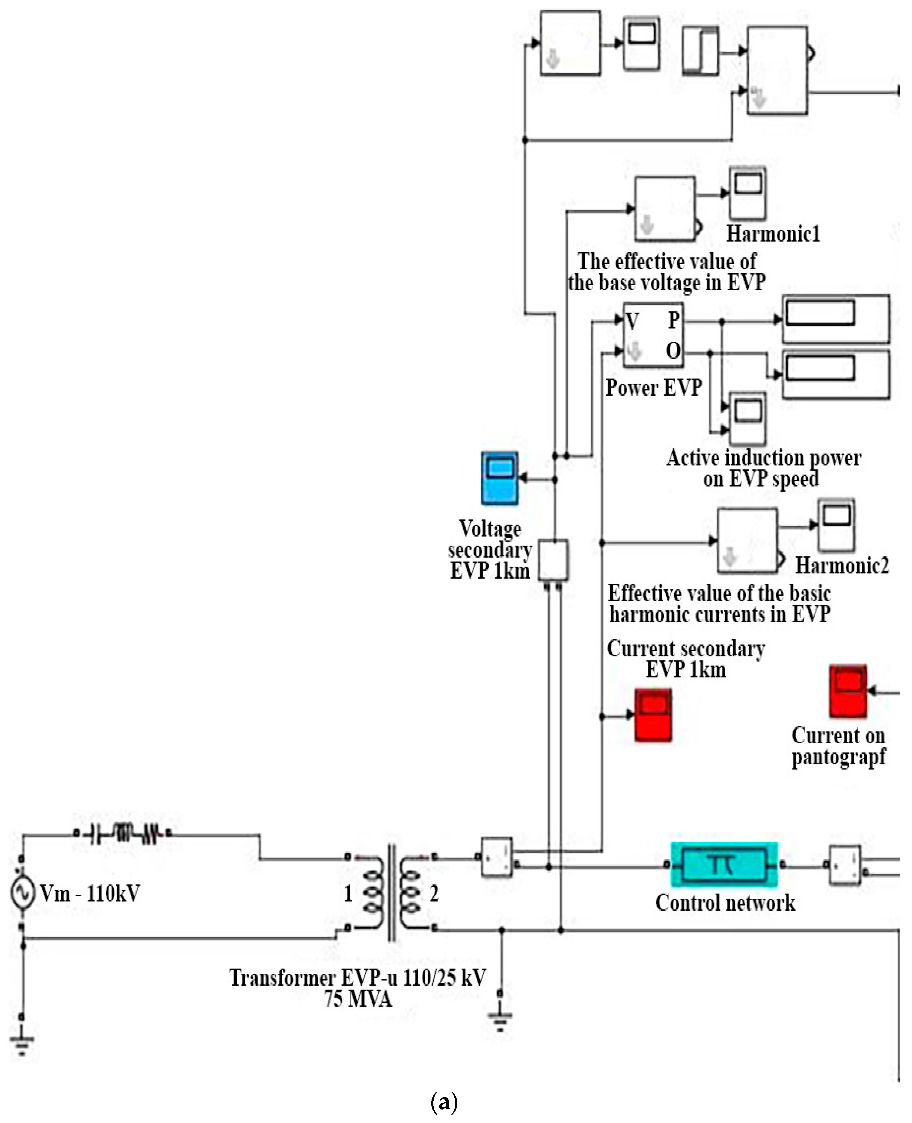
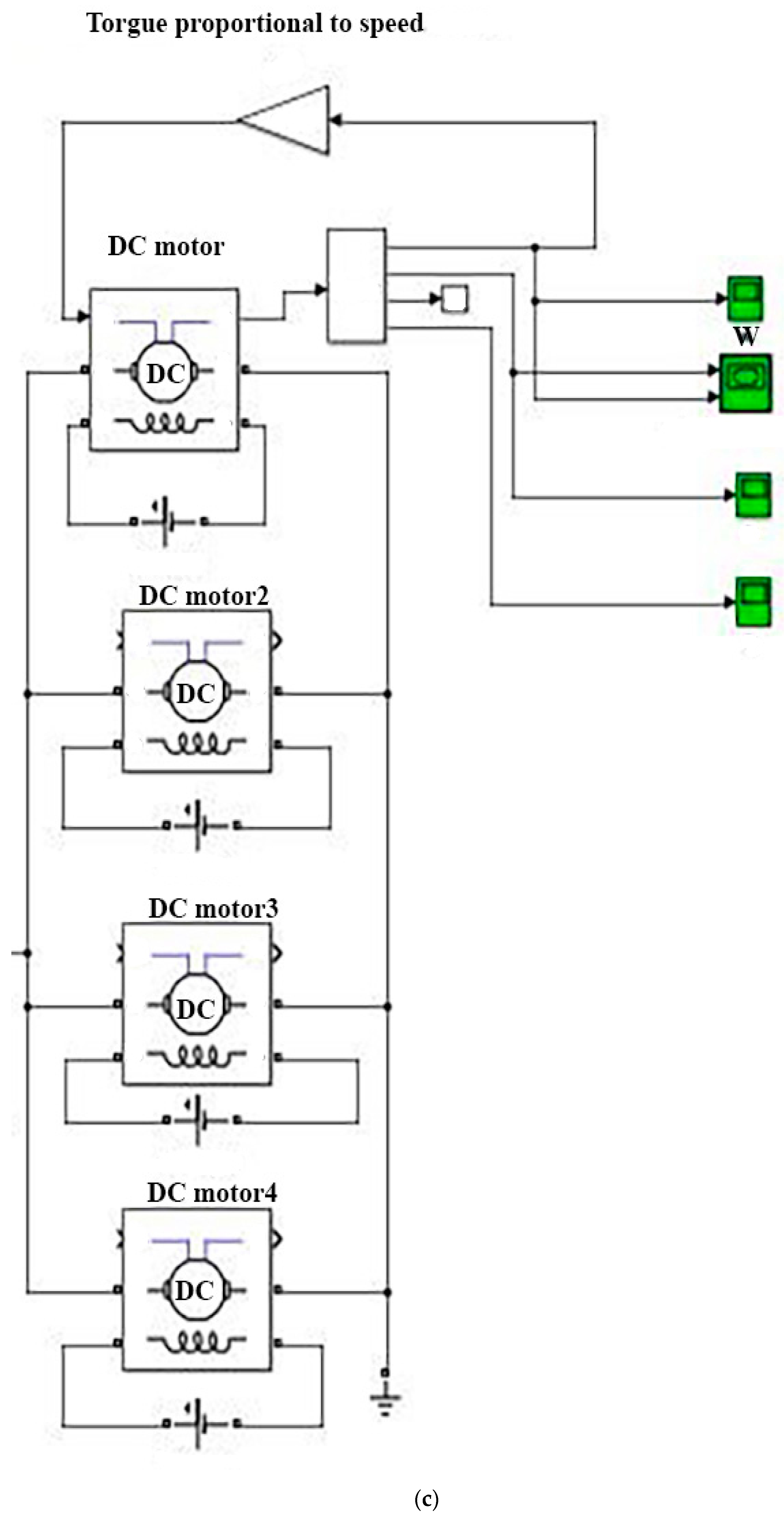
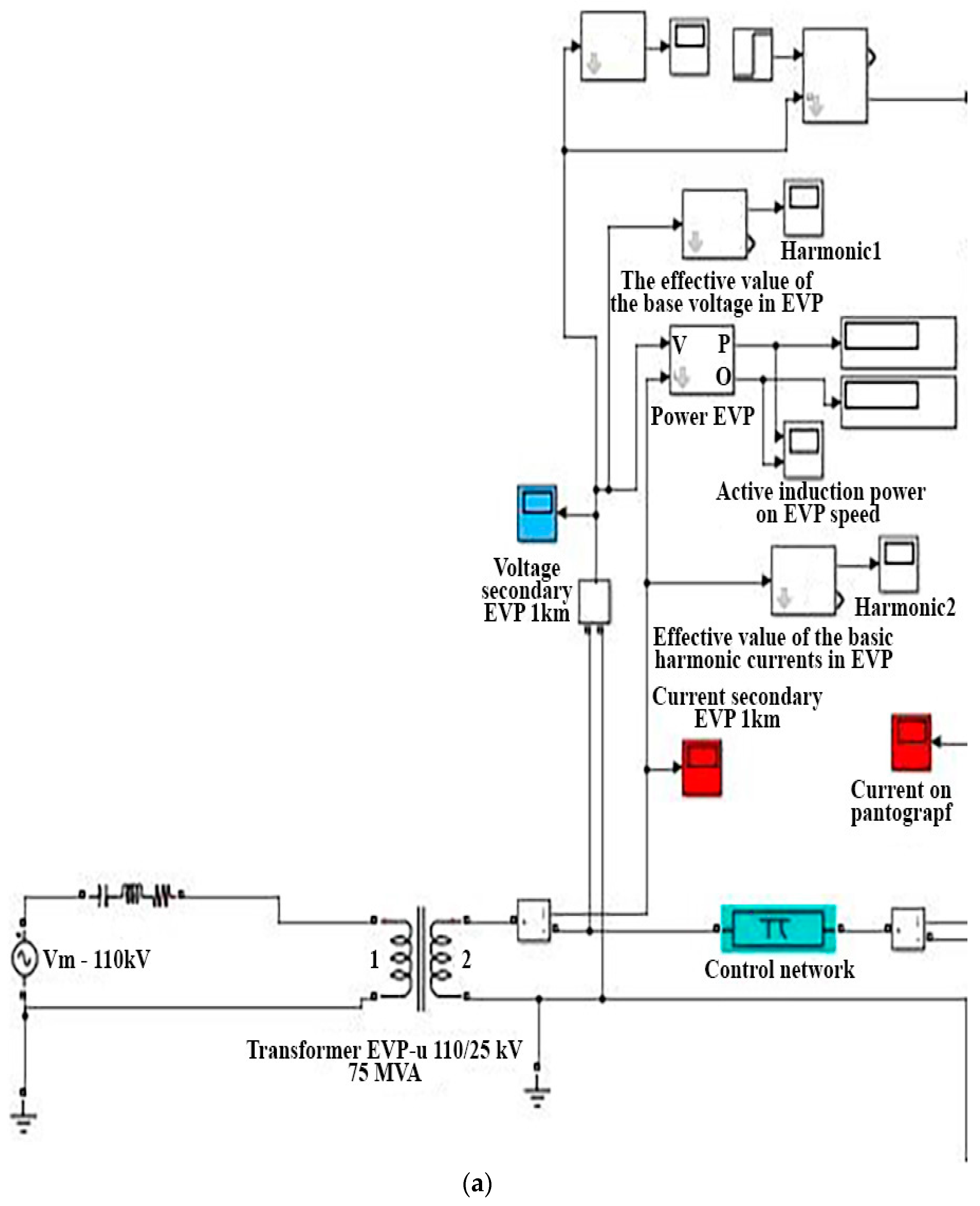
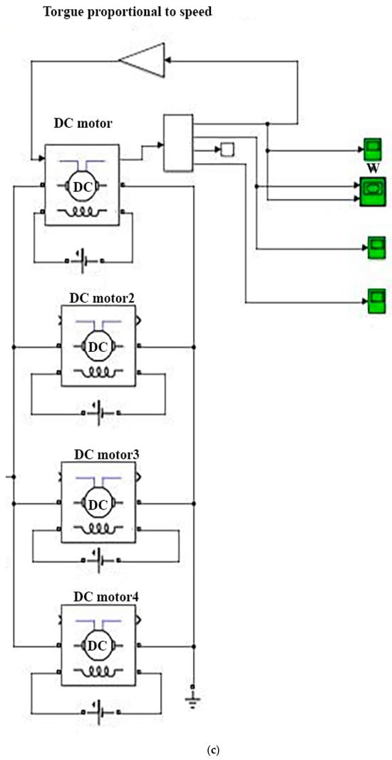
The research methodology in this paper is the creation of a simulation model that can occur in real railway traffic in extreme conditions. Based on the above, it is necessary to know unexpected events (in this simulation, the numerical results of the given parameters) in order to eliminate possible anomalies. The simulation model that was created for this research includes the following flow of activities (Figure 1a–c):


Figure 1.
(a) Simscape model of the electrical power system of electric traction 25 kV, 50 Hz and one diode locomotive in real conditions. (b) Simscape model of the electrical power system of electric traction 25 kV, 50 Hz and one diode locomotive in real conditions. (c) Simscape model of the electrical power system of electric traction 25 kV, 50 Hz and one diode locomotive in real conditions.
The implementation of the activities from the previous picture implies the following steps:
Step 1: Input of parameters in the block of the transformer for the electric traction system from the power system block set. In this modeling, the Simscape library was used, with the fact that the power transformer in the electric traction substation of Serbian Railway Infrastructure is connected between two phases to the 110 kV three-phase power grid. The parameter input is as follows:
- Units [pu];
- Nominal power and frequency [Pn(VA) fn(Hz]: [7.5e6 50];
- Winding 1 parameters [V1(Vrms) R1(pu) L1(pu)]: [110e3 0.002 0.08];
- Winding 2 parameters [V2(Vrms) R2(pu) L2(pu)]: [25e3 0.02 1e-6];
- Magnetization resistance and inductance [Rm(pu) Lm(pu)]: [500500];
- Measurements [None].
Step 2: Entering the parameters of the equivalent Pi scheme for the chain network. The loop contact network applied in the Infrastructure of the Railways of Serbia consists of a supporting rope and a contact conductor of lines. The equivalent cross-section of the copper network would be 144 mm2 (bearing rope 39 mm2, contact line 105 mm2). This step includes entering and configuring the parameters of the equivalent Pi scheme with which this chain is represented. The parameter input is as follows:
- Frequency used for rlc specification (Hz): [50];
- Resistance per unit length (Ohms/km) [r]: [0.163];
- Inductance per unit length (H/km) [l]: [0.00207];
- Capacitance per unit length (F/km) [c]: [6.678e-09];
- Line length (km): [35];
- Number of pi sections [1];
- Measurements [None].
Step 3: Entering parameters in the block of the line transformer of the 441-serieslocomotive from the power system block set is as follows:
- Units [pu];
- Nominal power and frequency [Pn(VA) fn(Hz)]: [3e6 50];
- Winding 1 parameters [V1(Vrms) R1(pu) L1(pu)]: [25,000 0.002 0.08];
- Winding 2 parameters [V2(Vrms) R2(pu) L2(pu)]: [600 0.02 1e-06];
- Magnetization resistance and inductance [Rm(pu) Lm(pu)]: [500 499.99];
- Measurements [None].
Step 4: Selection of rectifiers in the locomotive from the power system block set. The rectifier in the locomotive is made of diode bridges, so it is presented as a block that offers the possibility of adjustment for different rectifier components. The universal bridge component was selected from the Simscape/Power Systems/Power electronics.
Step 5: Input of parameters in the rectifier block from the power system block set is as follows:
- Number of bridge arms [2];
- Snubber resistance Rs (Ohms): [100]
- Snubber capacitance Cs (F): [0.1e-6];
- Power electronic device [Diodes];
- Ron (Ohms): [1e-3];
- Lon (H): [0];
- Forward voltage Vf (V): [.8].
Step 6: Selection of DC motors for the 441-series locomotive from the power system block set. After the rectifier, the main one is connected to the line, which serves to filter the voltage and current at the output of the rectifier. This locomotive is driven by four parallel-connected direct current motors with series excitation. In the literature, they are also called wave current motors. The selection is made from Simscape/PowerSystems/Specialized Technology/Fundamental Blocks/Machines.
Step 7: Entering parameters into the DC motor block from the power system block set is as follows:
- Preset model [10: 850kW770V 1100RPM Field:300V];
- Mechanical input [Torque TL];
- Field type [Wound].
Step 8: Selection of the power gui block for the electric traction system from the power system block set. The mandatory block for the operation of electric traction system simulation is the power gui block which is added from Simscape/Electrical/Specialized Power System. In order to obtain the effective values on the measurement units, a multiplier is needed. The multiplier constant is determined in such a way as to take into account that the block for Fourier analysis gives the peak values of the sinusoid; therefore the factor is needed to obtain the effective current values on the display. Adding an oscilloscope is also performed from the Simulink Sinks library.
Step 9: Parameter configuration for simulation. Before starting the simulation, it is also necessary to define the configuration of the simulation parameters (solver). This sub-option determines:
- Start time (Start time 0);
- Simulation stop time (Stop time 0.05).
Step 10: Simscape model of the electrical power system of electric traction 25 kV, 50 Hz and one diode locomotive in real conditions. By connecting all previously described models for individual elements of the system, a unique Simulink/Simscape model of the entire electric traction system of the Infrastructure of the Railways of Serbia with electric locomotives of the 441 series was reached. When describing the quality of electricity, the cases where one or more 441-series electric locomotives are located in the supply sector of an electric traction substation were analyzed.
Step 11: Includes the analysis of the results obtained during the simulation, which will be presented with diagrams.
3. Simulations of the Voltage Quality Indicators of the Contact Network at the Places of Electrical Energy Delivery to One Series 441 Locomotive at a Distance of 1 km or 35 km from the Electric Traction Substation
For the European public electricity network, a minimum set of characteristics that electricity companies should guarantee to customers has been defined. While in fixed conventional electrical networks power quality disturbances are of interest to researchers, including the definition of magnitudes and indices, AC (alternating current) traction systems are still under consideration and have only been preliminarily discussed in the literature. There are no standardized procedures for measuring and evaluating the quality of the power supply for railways [].
Regardless of the complexity of the problem, the research was carried out, limiting itself only to the application of diode locomotives of the RC 441 series in the electric traction system of Serbian Railways. Also, although the obtained simulation results cover a time period of only 50 ms, the assessment of energy quality is based on the provisions of EN 50160, considering the lack of standards dedicated to electric railway power systems of Serbian Railways. This approach was accepted considering that all previous results from the weekly measurement of energy quality indicate approximately the same values as those obtained for a time interval of 50 ms [].
The analysis of power quality parameters on the locomotive pantograph is shown in the figures below.
The analysis of electricity quality parameters on the locomotive’s pantograph was performed for two different cases, namely for the case when the locomotive is located at a distance of 1 km and then at 35 km from the electric traction substation that supplies them. In this analysis, a simulation using the Simulink model was used, as shown in Figure 2 and Figure 3. In doing so, it was assumed that in both cases the electric locomotive is in the same (most unfavorable) mode of operation, i.e., when starting heavy freight trains with the highest starting currents and torques of direct current drive motors. Figure 2 and Figure 3 show the results of the simulation of the voltage waveform on the pantograph at the same mechanical and electrical load of the locomotive. The voltage waveform shows visible changes.
Figure 2.
Voltage waveform on the locomotive pantograph for 1 km.
Figure 3.
Voltage waveform on the locomotive pantograph for 35 km.
In the paper [], the authors present voltage and current waveforms obtained on a pantograph during a train journey of about 18.5 min. This trip covers every possible way of driving the train and refers to the most obvious time intervals, each characterized by a different current absorption template. During normal operating conditions, the voltage level differs from the nominal voltage. The voltage normally ranges between Umin1 and Umax1 and can be as low as Umin2 or as high as Umax2 for limited time periods (e.g., 2 and 5 min, respectively).This voltage is affected by voltage changes on the primary, those due to voltage regulation mechanisms, and those caused by traffic congestion (when an unusual number of trains occurring in the same section of supply with significant power absorption).
Based on the EN 50163 standard for the analyzed 25 kV, 50 Hz electric traction system, the following were allowed: minimum non-permanent voltage Umin.np = 17.5 kV, permanent voltage Umin.p = 19 kV, nominal voltage Un = 25 kV, max. permanent voltage Umax.p = 27.5 kV, and max. non-permanent voltage Umax.np = 29 kV. These permissible values of contact network voltage change usually limit the length of the supply sector of an electric traction substation to 50 km. The electrical and mechanical parameters of the catenaries’ lines are defined by the corresponding current load, i.e., the permitted number of electric locomotives (by schedule) on the power supply sector of an electric traction substation. The analysis of the results of the simulation of the 25kV, 50 Hz electric traction system when pulling one diode electric locomotive series 441 at a distance of 1 km and 35 km shows that the voltage on the pantograph of the locomotive in both cases is within the limits of permissible values.
Below, Fourier analysis is applied where voltage harmonics can be seen. Figure 4 and Figure 5 show the Fourier analysis of the first 20 voltage harmonics on the locomotive pantograph for 1 km and 35 km.
Figure 4.
Fourier analysis of the first 20 voltage harmonics at the output of the EVP for 1 km.
Figure 5.
Fourier analysis of the first 20 voltage harmonics at the output of the EVP for 35 km.
The high harmonic voltage content is primarily the result of the operation of the diode rectifier and the locomotive’s main ballast. It can be seen that there are even, odd, and intermediate harmonics in the voltage waveform, where the first, second, and third harmonics are dominant. Figure 4 and Figure 5 reveal a large number of DC components in the Fourier analysis of the voltage waveform (8% at 1 km and 27% at 35 km). The high values of the DC components in the voltage waveform are the result of the non-linear loading of the locomotive and its distance from the traction substation. With the same non-linear locomotive load, the presence of the DC component increases.
Figure 6.
Total voltage distortion on the locomotive pantograph for 1 km.
Figure 7.
Total voltage distortion on the locomotive pantograph for 35 km.
It is observed that the voltage distortion is smaller for the first case, but that according to the provisions of the EN50160 standard [,], it is impermissibly high (>8%) in both cases. The EN50160 standard [,] gives the main characteristics of the voltage at the customer’s supply terminals in public low-voltage and medium-voltage electricity distribution systems under normal operating conditions []. In order for electrical equipment to work properly, it requires electrical energy to be supplied at a voltage that is within a certain range around the rated value. The technical report provides guidance on the principles that can be used as a basis for determining requirements for connecting installations with distortion to public power systems. Distorting installation means an installation (which may be a load or a generator) that produces harmonics and/or inter harmonics. The primary objective is to provide system operators or owners with guidance on engineering practices that will enable adequate quality of service to be provided to all connected users []. The continuous increase in electronic complexity has made the normal test-based EMC approach inadequate when it comes to safety. Thus, the new discipline of “EMC for Functional Safety” had to be developed to help maintain tolerable levels of safety risks [].
In the paper [], the authors present the values of voltage and current, measured during a 10-time cycle interval, as defined dynamic impedance on the locomotive pantograph as Z = V/I, where we see that the voltage remains above the nominal value of 25 kV and close to the highest DC voltage Umak1 (this is qui tea frequent occurrence in railways where system parameters are dimensioned for the highest possible traffic load).
Figure 8 and Figure 9 show the simulation results of the current waveform through the pantograph for the two observed cases.
Figure 8.
Current waveform through the locomotive pantograph for 1 km.
Figure 9.
Current waveform through the locomotive pantograph for 35 km.
Figure 10 and Figure 11 show the Fourier analysis of the first 20 current harmonics on the locomotive pantograph for 1 km and 35 km.
Figure 10.
Fourier analysis of the first 20 current harmonics at the output of the electric traction substation EVP for 1 km.
Figure 11.
Fourier analysis of the first 20 current harmonics at the output of the electric traction substation EVP for 35 km.
It is observed that there are even, odd, and intermediate harmonics in the current waveform, where the first and second harmonics are dominant. Figure 10 and Figure 11 show an exceptionally high value of the DC component in the Fourier analysis of the current waveform (70% at 1 km and 76% at 35 km). At the same non-linear load of the locomotive, this component increases slightly with increasing distance from the traction substation.
Figure 12 and Figure 13 show the total current distortion through the locomotive pantograph for 1 km and 35 km.
Figure 12.
Total current distortion through the locomotive pantograph for 1 km.
Figure 13.
Total current distortion through the locomotive pantograph for 35 km.
It can be seen that the current distortion is very large in both cases and reaches a value of as much as 60%. The cause of the obtained simulation results for total voltage and current distortion on the locomotive pantograph is the fact that the analyzed diode locomotives, when they are started from rest, reach the highest non-linear load in their operation. When increasing the speed and acceleration of the locomotive, it is realistic to expect lower values of current load and total voltage and current distortion
Interruption of supply in the transmission and distribution network is a phenomenon caused by malfunctions in the system, a break down of equipment and installed protective devices in the network. The measurement method is usually used to detect end measure voltage interruptions in power networks. Although that is a standardized and widely used method, it is not suitable for typical disturbances experienced by AC railways. An algorithm for voltage interruption is proposed discrimination, applied to 25 kV, 50 Hz alternating current systems. To reduce the imbalance on the three-phase power supply system caused by single-phase loads, each TS is connected to different pairs of utility phases and that requires electrical insulation of the different parts of the supply using the phase separation sections. During the journey, the train passes under several phase separation sections, from which supply interruptions are often observed on the locomotive’s pantograph [].
Figure 14 and Figure 15 show the results of the flicker simulation on the locomotive pantograph for the two analyzed cases.
Figure 14.
Flickers on the locomotive gauge for 1 km.
Figure 15.
Flickers on the locomotive gauge for 35 km.
Plt flicker results presented in Figure 14 and Figure 15 are given as a percentage of the locomotive’s rated power. Although according to the provisions of EN 50160 [,] these Plt values are calculated on the basis of 12 Pst measured over a period of 2 h, the results shown refer to twelve short duration flickers in the period from 0 to 50 ms. The results obtained in this way agree with the results of Plt flicker measurements taken according to the provisions of EN 50160 [].
Figure 16 and Figure 17 show the simulation results of active and reactive power waveforms through the pantograph for the two analyzed cases. Figure 16 and Figure 17 show the changes in the active power (in red) and reactive power (in blue) waveform values.
Figure 16.
Waveform of active and reactive power through pantograph locomotives for 1 km.
Figure 17.
Waveform of active and reactive power through pantograph locomotives for 35 km.
It is observed that with the increase in the distance of the locomotive from the traction substation, the active power and thus the power factor on the locomotive’s pantograph decrease (cos φ = 0.59 for 1 km to cos φ = 0.57 for 35 km). Such low power factor values indicate the necessity of installing active filters in electric traction substations in order to increase the power factor as much as possible [,].
All rail electrification systems are short voltage magnitude variations. Fall sof less than 1 cycle and frequent transients shorter than half a cycle affect the waveform and the rms value of the measured quantity. In AC traction systems, voltage drops are also caused by the simultaneous switching on of large loads, as when several locomotives start at the same time or when passing under the phase separation section and connecting to the same power section. The latter can also cause a rise in voltage, depending on the position along the length line, due to the phenomenon of resonance. By definition, voltage dips are temporary reductions or voltage magnitude increases below 90% or above 110% of voltage, respectively [].
The waveform of the voltage that was provided on the traction electric motors of direct current during the analyzed simulations in both cases is shown in Figure 18.
Figure 18.
Voltage waveform on the electric motors.
It has been noted that AC railway systems can be significant variations in the current fundamental frequency, especially for one loosely connected or completely disconnected.
The effects are evaluated in terms of the accuracy of the measured magnitude and the estimated duration events; the results are shown in Figure 10 and Figure 11. In the case of the voltage changes shown in Figure 12 and Figure 13, both events are followed by interruptions, so signal recovery works and they do not arise after that. Figure 10 shows the difference in the magnitude for the voltage drop event using one and a half cycles. Strictly speaking, this event cannot be classified as a drop because the size reduction does not go below 90% of nominal voltage; the same can be observed for the two changes shown in Figure 11 and Figure 12 [].
4. Discussion
The methodology implemented in this paper includes the application of standards that are characteristic in powering electric locomotives. In addition to the above, the basic characteristics of the 441-series locomotive, which is the subject of research in this paper, are also presented. A comparative analysis of the research of other researchers was performed, as well as the determination of anomalies that can negatively affect the entire power supply system and, of course, the locomotive. Using the MATLAB Simulink software package, parameters were set for locomotives in the most unfavorable operation. By analyzing the resulting diagrams, new conclusions can be reached, which may be similar or the same in neighboring railway administrations. Finally, after analyzing the results, corrective measures are proposed, which include supplementing the existing power supply system by installing a specific device.
In order to investigate the quality of the electrical supply in this paper, a simulation was performed, as well as a comparative analysis of the work of the authors [] who also deal with the same issue. In the paper, the authors assessed whether the standards of energy quality measurement used to monitor 50 Hz power grids are sufficient for an accurate assessment and classification of electricity quality parameters of voltage drops, voltage surges, and voltage interruptions in alternating current traction 25 kV systems.
Some signal characteristics and possible network configurations are presented and discussed in order to understand the sources behind the event. With behavior in similar distribution networks, drop in voltage can also be the cause for faults in other parts of the network where there is a sudden voltage decrease before the error is removed [].
In this work, new data are obtained that can significantly affect the quality of power supply of locomotives in railway traffic, primarily in freight traffic where there is a possibility of multiple trains meeting between two electric traction stations. Deviations that can occur and voltage variations do not ensure safety in the exploitation of electric locomotives.
The analysis of the simulation results of the 25 kV, 50 Hz electric traction system when pulling one diode electric locomotive series 441 at a distance of 1 km and 35 km shows that:
- In the conducted simulation, it was observed that the voltage on the locomotive pantograph in both cases at a distance of 1 km and 35 km is within the limits of the permitted values according to the EN50160 standard [,] (17.5 to 29 kV);
- Fourier analysis of the first 20 voltage harmonics on the locomotive pantograph in the voltage waveform in both cases (1 km and 35 km) shows even, odd, and intermediate harmonics where the first, second, and third harmonics are dominant;
- Voltage flickers are present but within the permitted limits according to the standard;
- The total harmonic distortion of the voltage on the pantograph is 16.34% (for 1 km) or 51.06% (for 35 km). Those values are not within the limit prescribed by the EN 50160 standard (8%);
- The total harmonic current distortion in the electric traction substation and through the pantograph is 33.42% (for 1 km) and 32.53%, respectively, which is below the average value for systems with a rectifier with inductance and a capacitor according to the IEC standard for harmonic current distortions;
- Fourier analysis of the first 20 harmonics of the current through the locomotive pantograph in the waveform of the current in both cases (1 km and 35 km) shows even, odd, and intermediate harmonics where the first and second harmonics are dominant;
- In both cases of total harmonic current distortion analysis, the second harmonic has the highest value.
The results shown in the diagrams and the reading and interpretation of the values related to the power factor of the required voltage on the locomotive pantograph imply the installation of active filters. The main purpose of active filters is to eliminate voltage disturbances in the contact network, which is required for the functioning of traffic based on European standards.
The choice of active filters in traction substations confirms the justification of the simulation performed in this work, and the obtained results verify future research published in the literature [,]. It should be noted that the obtained results are not specific only for electric locomotives of the RC 441 series in the electric traction system of Serbian Railways but also for other diode locomotives operating on these railways, such as electric locomotives of the RC 461 and RC 444 series.
The EN 50388-1:2022 [] standard is the improvement of the railway application of technical criteria for coordination between the electric traction power supply system and the rolling stock in order to achieve interoperability. The requirements include electrical aspects in order to achieve technical compatibility between the fleet and the electric traction system, limited to []:
- Coordination of the protection principle between the power supply and the traction units, i.e., decoupling sections, current or power limit of the train set, short-circuit current discrimination, switch coordination, and use of regenerative braking.
- Coordination of the installed power on the railway and the demand for the power of the trains, i.e., the power factor of the traction unit, the current or the limitation of the power of the set of trains, the performance of the electrical system, the type and characteristics.
- Compatibility assessment related to harmonics and dynamic effects.
5. Conclusions
On the basis of the conducted simulation of exploitation of electric locomotives of the 441 series which is located at distances of 1 km and 35 km from the power supply station in the electric traction system of Serbian Railways, it can be concluded that even with one locomotive it is possible to achieve impermissible values of voltage distortion on the pantograph and thus unfavorable operation of devices and equipment in the locomotive itself.
By Fourier analysis of the waveform voltage and current, even and odd harmonics are present, as well as inter harmonics that can cause unfavorable operation of signaling and safety devices on the railway. Fortunately, the values of the current and voltage inter harmonics are low, in contrast to the first and second harmonics, which can have significant values, given that the electrified tracks of the Infrastructure of the Railways of Serbia have built-in rail circuits with an operating frequency that corresponds to an inter harmonic between 50 Hz and 100 Hz (83 i1/3 Hz).
The waveforms of active and reactive power through the locomotive pantograph indicate that increasing the distance of the locomotive from the traction substation decreases the active power and thus the power factor. Reducing the active power supply can negatively affect other devices and electrical equipment located in the locomotive. By simulating the observed low power factor values on the pantograph of the RC 441-series locomotives, they indicate the necessity of installing active filters not only in the locomotives but also in the electric traction substations that supply these locomotives.
The main task of active filters is to maintain a constant voltage in the functioning of railway traffic on electrified tracks. This paper presents a model that includes two locomotives in the most unfavorable mode, where deviations from the set parameters and standards applied in this geographical area are shown. If more locomotives are taken into account and not the minimum of two in this work, the simulation results will show even greater deviations. The research conducted in this paper confirms the justification of installing active filters in electric locomotives, as well as in electric traction units.
Possible measurements of electricity quality parameters on the locomotive pantograph, which have so far been absent in practice, could contribute to the further improvement of protection measures and the achievement of the desired quality according to the provisions of the EN 50160 standard [,].
Future research on the quality of energy in the electric traction system of RCs is planned with the use of newly acquired and modern vehicles with asynchronous traction drives. Research into the quality of electricity in the power supply sector of an electric traction substation with a large number of electric locomotives of different traction drives and series is also planned.
Author Contributions
Conceptualization, B.G., V.R. and Z.G.P.; methodology, B.G.; software, B.G.; validation, B.G. and Z.G.P.; formal analysis, V.R. and Z.G.P.; investigation, M.S. and P.V.; writing—original draft preparation, B.G. and Z.G.P.; writing—review and editing, M.S. and P.V.; visualization, V.R. and Z.G.P.; supervision, B.G. All authors have read and agreed to the published version of the manuscript.
Funding
This research received no external funding.
Data Availability Statement
The mentioned data can be found in the applied literature.
Conflicts of Interest
The authors declare no conflicts of interest.
References
- Pavlović, Z.; Banjanin, M.; Vukmirović, J.; Vukmirović, D. Contactless ICT transaction model of the urban transport service. Transport 2020, 35, 500–510. [Google Scholar] [CrossRef]
- Nikitenko, A.; Kostin, M.; Mishchenko, T.; Hoholyuk, O. Electrodynamics of Power Losses in the Devices of Inter-Substation Zones of AC Electric Traction Systems. Energies 2022, 15, 4552. [Google Scholar] [CrossRef]
- Goolak, S.; Tkachenko, V.; Šťastniak, P.; Sapronova, S.; Liubarskyi, B. Analysis of Control Methods for the Traction Drive of an Alternating Current Electric Locomotive. Symmetry 2022, 14, 150. [Google Scholar] [CrossRef]
- Wang, Y.; Xin, Y.; Xie, Z.; Mu, X.; Chen, X. Research on Low-Frequency Stability under Emergency Power Supply Scheme of Photovoltaic and Battery Access Railway Traction Power Supply System. Energies 2023, 16, 4814. [Google Scholar] [CrossRef]
- Zoran, P.; Veljko, R.; Goran, T.; Miloš, M. A Model for Improving the Quality of Railway Transport Services Based on Advanced Internet. In Proceedings of the XX International Scientific-Expert Conference on Railway RAILCON’22, 2022, Niš, Serbia, 13–14 October 2022; pp. 73–76. Available online: https://railcon.rs/Proceedings/Railcon_22_Conference_Proceedings.pdf (accessed on 20 May 2024).
- Pavlović, Z.G.; Bundalo, Z.; Bursać, M.; Tričković, G. Use of information technologies in railway transport. In Proceedings of the 2021 20th International Symposium INFOTEH-JAHORINA (INFOTEH), East Sarajevo, Bosnia and Herzegovina, 17–19 March 2021; pp. 1–4. Available online: https://ieeexplore.ieee.org/document/9400521 (accessed on 20 May 2024).
- Wu, S.; Wu, M.; Li, L.; Wang, S.; Song, K.; Wang, Y. Analysis and Comparison of MMC-Based Co-Phase Traction Power Supply Topology for Auto-Transformer Power Supply System. IEEE Trans. Power Deliv. 2022, 37, 4053–4063. [Google Scholar] [CrossRef]
- Lamedica, R.; Del Greco, L.; Ruvio, A.; Buffarini, G.G.; Trezza, G. A methodology to analyse voltage unbalance mitigation in 2×25 kV-50 Hz railway systems. In Proceedings of the 2020 International Symposium on Power Electronics, Electrical Drives, Automation and Motion (SPEEDAM), Sorrento, Italy, 24–26 June 2020; pp. 600–605. [Google Scholar] [CrossRef]
- Standard EN 50160:2000; Voltage Characteristics of Electricity Supplied by the Public Distribution Systems. Reo: Craven Arms, UK, 2000. Available online: www.reo.co.uk (accessed on 22 May 2024).
- IEC 61000-3-6 Ed 2.0:2008; Electromagnetic Compatibility (EMC), Part 3: Limits, Section 6: Assessment of Emission Limits for Distorting Loads in MV and HV Power Systems. Basic EMC Publication: Geneva, Switzerland, 2008. Available online: https://webstore.iec.ch/publication/4155 (accessed on 22 May 2024).
- Lin, S.; Feng, D.; Sun, X. Traction Power-Supply System Risk Assessment for High-Speed Railways Considering Train Timetable Effects. IEEE Trans. Reliab. 2019, 68, 810–818. [Google Scholar] [CrossRef]
- Ge, Y.; Hu, H.; Huang, Y.; Wang, K.; Chen, J.; He, Z. Quadratic Sensitivity Models for Flexible Power Quality Improvement in AC Electrified Railways. IEEE Trans. Power Electron. 2023, 38, 2844–2849. [Google Scholar] [CrossRef]
- Wang, L.; Pang, Y.; Lao, K.-W.; Wong, M.-C.; Ma, F.; Zhou, X. Design and Analysis of Adaptive Impedance Structure for Cophase Railway Traction Supply Power Quality Conditioner. IEEE Trans. Transp. Electrif. 2020, 6, 1338–1354. [Google Scholar] [CrossRef]
- Zhang, L.; Liang, S.; Li, X.; Jia, Y. Modelling on Novel Cable Traction Power Supply System and Power Distribution Analysis. IEEE Trans. Power Deliv. 2022, 37, 745–754. [Google Scholar] [CrossRef]
- Milićević, Z.; Aranđelović, D.; Marjanović, V.; Pejčić, D. Električnelokomotive JŽ 441—Želnid Beograd, RepublikaSrbija1997. (In Serbian)
- Tong, N.; Xu, J.; Xiang, J.; Liu, Y.; Kong, L. High-Order Harmonic Elimination and Resonance Damping Based on Inductive-Filtering Transformer for Electrified Railway Transportation System. IEEE Trans. Ind. Appl. 2022, 58, 5157–5170. [Google Scholar] [CrossRef]
- Hu, S.; Xie, B.; Li, Y.; Gao, X.; Zhang, Z.; Luo, L.; Krause, O.; Cao, Y. A Power Factor-Oriented Railway Power Flow Controller for Power Quality Improvement in Electrical Railway Power System. IEEE Trans. Ind. Electron. 2017, 64, 1167–1177. [Google Scholar] [CrossRef]
- Han, Z.; Xuwei, C.; Fangming, D. Simulation Analysis of Pantograph Catenary Arc Motion Characteristics During High-speed Train Running. In Proceedings of the 2022 IEEE 5th International Electrical and Energy Conference (CIEEC), Nangjing, China, 27–29 May 2022; pp. 858–862. [Google Scholar] [CrossRef]
- Ma, Y.; Na, Y.; Yang, L.; Zheng, Y. Computer numerical simulation study of sliding friction temperature of pantograph carbon skateboard. In Proceedings of the 2021 IEEE International Conference on Data Science and Computer Application (ICDSCA), Dalian, China, 29–34 October 2021; pp. 724–727. [Google Scholar] [CrossRef]
- Lu, P.; Huo, C.; Duan, W.; Ai, J.; Jin, H.; Jin, L. Information Fusion and Image Processing Based Arc Detection and Localization in Pantograph-Catenary Systems. In Proceedings of the 2019 22th International Conference on Information Fusion (FUSION), Ottawa, ON, Canada, 2–5 July 2019; pp. 1–8. [Google Scholar] [CrossRef]
- Crotti, G.; Femine, A.D.; Gallo, D.; Giordano, D.; Landi, C.; Luiso, M.; Mariscotti, A.; Roccato, P.E. Pantograph-to-OHL Arc: Conducted Effects in DC Railway Supply System. IEEE Trans. Instrum. Meas. 2019, 68, 3861–3870. [Google Scholar] [CrossRef]
- Qizhe, Z.; Fangcheng, L.; Shenghui, W.; Xinghao, D.; Wenwen, Z. Simulation study of EMU arrester under typical overvoltage. In Proceedings of the 22nd International Symposium on High Voltage Engineering (ISH 2021), Xi’an, China, 21–26 November 2021; pp. 844–848. [Google Scholar] [CrossRef]
- Ding, W.; Liu, J.; Lv, E.; Ma, Y.; Lin, Y.; Jin, L. Research on Pantograph Condition Monitoring Based on Video Image. In Proceedings of the 2022 IEEE 5th International Electrical and Energy Conference (CIEEC), Nangjing, China, 27–29 May 2022; pp. 3206–3211. [Google Scholar] [CrossRef]
- Fan, F.; Wank, A.; Seferi, Y.; Stewart, B.G. Pantograph Arc Location Estimation Using Resonant Frequencies in DC Railway Power Systems. IEEE Trans. Transp. Electrif. 2021, 7, 3083–3095. [Google Scholar] [CrossRef]
- De Santis, M.; Silvestri, L.; Vallotto, L.; Bella, G. Environmental and Power Quality Assessment of Railway Traction Power Substations. In Proceedings of the 2022 6th International Conference on Green Energy and Applications (ICGEA), Singapore, 4–6 March 2022; pp. 147–153. [Google Scholar] [CrossRef]
- Tang, M.; Zhou, Y.; Liang, K.; Liu, X.; Tong, X. Cophase Traction Power Supply System Based-MMC-Vv Wiring. IEEE Access 2022, 10, 96016–96025. [Google Scholar] [CrossRef]
- Kaleybar, H.J.; Brenna, M.; Foiadelli, F.; Fazel, S.S.; Zaninelli, D. Power Quality Phenomena in Electric Railway Power Supply Systems: An Exhaustive Framework and Classification. Energies 2020, 13, 6662. [Google Scholar] [CrossRef]
- EL-Refaie, A.M. Electrical Machines for Traction and Propulsion Applications. In Transportation Electrification: Breakthroughs in Electrified Vehicles, Aircraft, Rolling Stock, and Watercraft; IEEE: Piscataway, NJ, USA, 2023; pp. 1–26. [Google Scholar] [CrossRef]
- Seferi, Y.; Clarkson, P.; Blair, S.M.; Mariscotti, A.; Stewart, B.G. Power quality event analysis in 25 kV 50 Hz AC railway system networks. In Proceedings of the 10th IEEE International Workshop on Applied Measurements for Power Systems. International Workshop on Applied Measurements for Power Systems (AMPS), Aachen, Germany, 25–27 September 2019; IEEE: Piscataway, NJ, USA, 2019. DEU. ISBN 9781728100753. [Google Scholar] [CrossRef]
- GavrilovicBranislav: Research and Analysis in the Electric Traction System of the Serbian Railways, Eliva Press, SRL, Bd. Moscova 21, Chisinau 2068, Republic of Moldova, Europe, 2023. ISBN 9789994986194. Available online: https://www.elivapress.com/en/book/book-5695238362/ (accessed on 20 May 2024).
- IET, Institution of Engineering and Technology. IET Guidance Document on Electromagnetic Compatibility and Functional Safety, Power quality Annex B1. 2006. Available online: www.theiet.org (accessed on 20 May 2024).
- Gavrilovic, B.; Bundalo, Z.; Vasiljević, M.; Tričković, G. Permanent Power Quality Monitoring Devices in the Electric Traction System 25 kV, 50 Hz. In Proceedings of the VI International Symposium: “New Horizons 2017 of Transport and Communications”, Doboj, Bosna and Herzegovina, 17–18 November 2017; pp. 460–470, ISBN 978-99955-36-66-4. COBISS.RS-ID 7077144. Available online: http://novihorizonti.sf.ues.rs.ba/wp-content/uploads/2016/10/Proceedings-New-Horizons-2017.pdf (accessed on 20 May 2024).
- Gavrilovic, B.; Bundalo, Z. The Filter-Compensation Device Applications to The Ac 25 Kv 50 Hz Ac of Serbian Railways. In Proceedings of the 4th International Conference “NEW TECHNOLOGIESNT-2018 Development and Application, Sarajevo, Bosnia and Herzegovina, 14–16 June 2018; Available online: https://link.springer.com/chapter/10.1007/978-3-319-90893-9_51 (accessed on 20 May 2024).
- EN 50388-1:2022; Railway Applications. Fixed Installations and Rolling Stock. Technical criteria for the coordination between Electric Traction Power Supply Systems and Rolling Stock to Achieve Interoperability General. BSI: London, UK, 2022. Available online: https://www.en-standard.eu/bs-en-50388-1-2022-railway-applications-fixed-installations-and-rolling-stock-technical-criteria-for-the-coordination-between-electric-traction-power-supply-systems-and-rolling-stock-to-achieve-interoperability-general/ (accessed on 20 May 2024).
Disclaimer/Publisher’s Note: The statements, opinions and data contained in all publications are solely those of the individual author(s) and contributor(s) and not of MDPI and/or the editor(s). MDPI and/or the editor(s) disclaim responsibility for any injury to people or property resulting from any ideas, methods, instructions or products referred to in the content. |
© 2024 by the authors. Licensee MDPI, Basel, Switzerland. This article is an open access article distributed under the terms and conditions of the Creative Commons Attribution (CC BY) license (https://creativecommons.org/licenses/by/4.0/).