The Non-Uniformity Control Strategy of a Marine High-Speed Diesel Engine Based on Each Cylinder’s Exhaust Temperature
Abstract
1. Introduction
2. Modeling and Verification
2.1. The Test Benches
2.2. Modeling
2.2.1. Heat Transfer Model
2.2.2. MCC (Mixing Controlled Combustion) Model
2.2.3. Intake and Exhaust System Model
2.2.4. Fuel Injection Model
2.2.5. AVL CRUISE M Model
2.2.6. Simulation of Cyclic Fluctuations
- (1)
- Generate two independents, identically distributed random numbers and ;
- (2)
- , ;
- (3)
- If , return to step (1); conversely, calculate , output .
2.3. Real-Time Model Verification
3. Non-Uniformity Control Strategy
3.1. Feedback Variable and Control Variable
3.2. Exhaust Temperature Signal Analysis
3.3. Misfire Detection and Determination
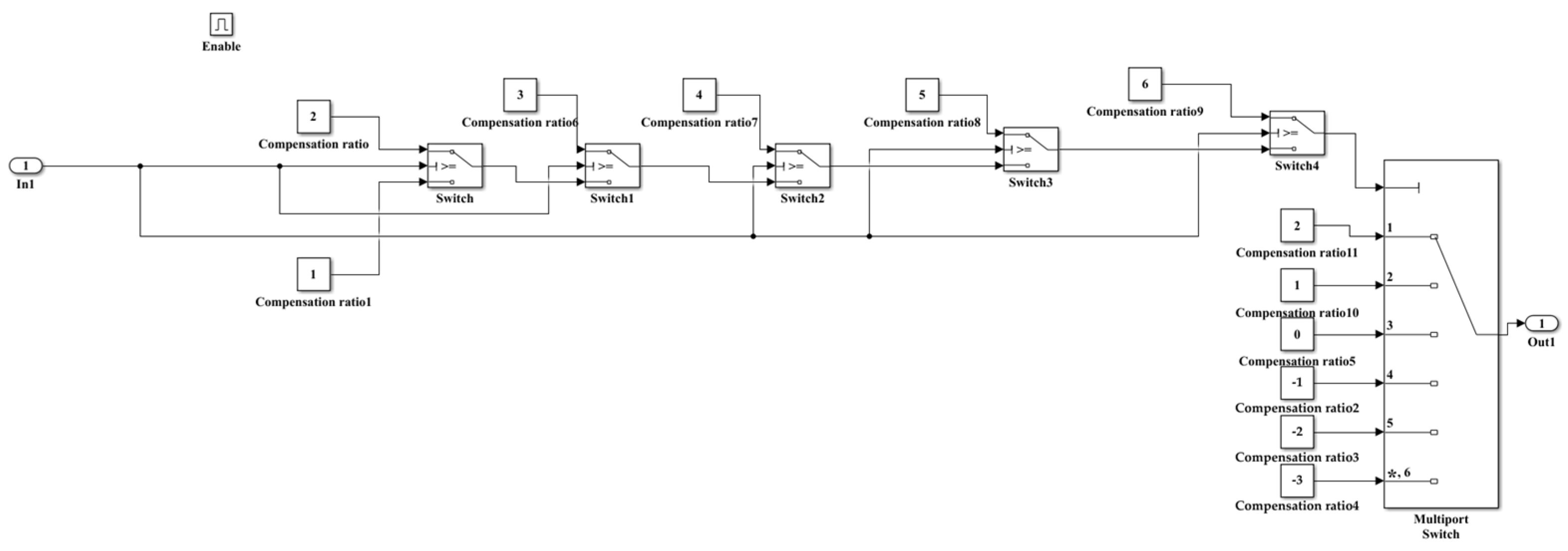
3.4. Closed-Loop Fuel Quantity Compensation
4. Non-Uniformity Control Co-Simulation
4.1. Simulation Scheme
4.2. Verification of the Control Strategy
4.3. Software-In-The-Loop Simulation Results
5. Conclusions
- (1)
- For multi-cylinder marine diesel engines, after the closed-loop control, the inhomogeneity of each cylinder caused by the fuel injection system was significantly improved. Although the control effect of using the exhaust temperature of each cylinder as the feedback variable for the marine high-speed engine was not as outstanding as that of using cylinder pressure, it did not require additional expensive cylinder pressure sensors, which significantly reduced the cost and provided better reliability and feasibility;
- (2)
- With the closed-loop control of exhaust temperature and instantaneous speed, the CV of IMEP was close to the closed-loop control of cylinder pressure, and the maximum occurred at 25% load, when it was 0.199%. The CV of Pmax was close to the closed-loop control of cylinder pressure up to 0.025% at 100% load. The CV of Tex was close to the closed-loop control of cylinder pressure, and the maximum occurred at 25% load, when it was 0.114%.
- (3)
- This platform was used to study the effect of the control strategy on the uniformity of each cylinder and the overall performance of the marine high-speed diesel engine and provide a theoretical basis for the subsequent hardware-in-the-loop simulation and actual engine tests.
Author Contributions
Funding
Data Availability Statement
Acknowledgments
Conflicts of Interest
Nomenclature
| Symbols | |
| AFST | the stoichiometric air-fuel ratio |
| ANS | the flow cross-sectional area of the needle valve seat |
| ANH | the flow cross-sectional area of the nozzle |
| Ai | the surface area of the thermal system boundary |
| αw | the heat transfer coefficient |
| Cpre | the premixed combustion exothermic calibration parameter |
| Ccomb | the calibrated experimentally and related to speed |
| dmi | the quality of the air flowing into the cylinder |
| dme | the quality of the exhaust gas flowing |
| dmpump | the fuel mass supplied to the high-pressure oil pump |
| dminj | the fuel mass supplied to the common rail injector |
| dQs/dt | the heat lost by the compressed air |
| dQw/dt | the heat gained by the coolant |
| dQsw/dt | the heat transferred from the compressed air to the coolant |
| E | the volume elastic modulus of the fuel |
| Fwall | the function of wall effects during fuel injection |
| Fegr | the function of residual gas effects |
| hi | the inflow enthalpy |
| he | the outflow enthalpy |
| Hu | the low heating value of the fuel |
| k | the turbulent kinetic energy intensity |
| mc | the quality of the working substance in the cylinder |
| mf,pre | the fuel mass in the premixed |
| mf,diff,net | the fuel mass during the diffusion combustion |
| Pc | the pressure in the cylinder |
| Pmax | the maximum burst pressure |
| Prail | the pressure in the common rail |
| Ppipe | the pressure in the high-pressure oil pipe |
| Qw | the heat transfer rate |
| Qwi | the heat between the working substance and the thermal system boundary |
| Qpre | the heat in the premixed combustion |
| Qdiff | the heat in the diffusion combustion |
| t-tign | the length of time since fuel ignition |
| Tex | the exhaust temperature |
| Tc | the working substance temperature in the cylinder |
| Twi | the temperature of the thermal system boundary |
| Two | the temperature of the coolant after the intercooler |
| Tin | the in-cylinder temperature |
| TK | the temperature of the air before the intercooler |
| TS | the temperature of the air after the intercooler |
| u | the ratio of the internal energy |
| Vmix | the fuel injection volume |
| Vc | the cylinder volume |
| Vrail | the volume of the common rail |
| κ and TA | the Arrhenius exothermic model constants |
| ρrail | the volume of the fuel in the common rail |
| ρfuel | the density of fuel |
| ξNS | the flow coefficient of the needle valve seat |
| ξNH | the flow coefficient of the nozzle hole |
| λ | the excess air coefficient |
| Acronyms | |
| CV | Coefficient of variation |
| IMEP | Indicated effective pressure |
| HPCR | High pressure common rail |
| TDC | Top dead center |
| CUC | Cylinder uniformity control |
| MFB50 | 50% of the mass fraction burned |
| MCC | Mixing controlled combustion |
| CPU | Central processing unit |
References
- Ding, S.; Yang, L.; Song, E. Investigations on In-Cylinder Pressure Cycle-to-Cycle Variations in a Diesel Engine by Recurrence Analysis; SAE Technical Paper 2015-01-0875; SAE International: Warrendale, PA, USA, 2015. [Google Scholar]
- Hoang, A.T.; Foley, A.M.; Nižetić, S.; Huang, Z.H.; Ong, H.C.; Ölçer, A.I.; Pham, V.V.; Nguyen, X.P. Energy-related approach for reduction of CO2 emissions: A critical strategy on the port-to-ship pathway. J. Clean. Prod. 2022, 355, 131772. [Google Scholar] [CrossRef]
- Hoang, A.T.; Tran, V.D.; Dong, V.H.; Le, A.T. An experimental analysis on physical properties and spray characteristics of an ultrasound-assisted emulsion of ultra-low-sulphur diesel and Jatropha-based biodiesel. J. Mar. Eng. Technol. 2022, 21, 73–81. [Google Scholar] [CrossRef]
- Xu, N.; Zhang, G.L.; Yang, L.B.; Shen, Z.Y.; Xu, M.; Chang, L. Research on thermoeconomic fault diagnosis for marine low speed two stroke diesel engine. Math. Biosci. Eng. 2022, 19, 5393–5408. [Google Scholar] [CrossRef] [PubMed]
- Wang, Y.H.; Wang, G.Y.; Yao, G.Z.; Shen, L.Z. Research on the Characteristics of Operating Non-Uniformity of a High-Pressure Common-Rail Diesel Engine Based on Crankshaft Segment Signals. IEEE Access 2021, 9, 64906–64917. [Google Scholar] [CrossRef]
- Carlos, G.; Benjamín, P.; Pau, B.; Alvin, B. Closed-loop control of a dual-fuel engine working with different combustion modes using in-cylinder pressure feedback. Int. J. Engine Res. 2020, 21, 484–496. [Google Scholar]
- Zhu, Y.Q.; Li, T.H.; Xia, C.; Feng, Y.M.; Zhou, S. Simulation analysis on vaporizer/mixer performance of the high-pressure SCR system in a marine diesel. Chem. Eng. Process. 2020, 148, 107819. [Google Scholar] [CrossRef]
- Ju, D.H.; Jia, X.X.; Huang, Z.; Qiao, X.Q.; Xiao, J.; Huang, Z. Comparison of atomization characteristics of model exhaust gas dissolved diesel and gasoline. Fuel 2016, 182, 928–934. [Google Scholar] [CrossRef]
- Zhou, F.; Fu, J.Q.; Shu, J.; Liu, J.P.; Wang, S.Q.; Feng, R.H. Numerical simulation coupling with experimental study on the non-uniform of each cylinder gas exchange and working processes of a multi-cylinder gasoline engine under transient conditions. Energy Convers. Manag. 2016, 123, 104–115. [Google Scholar] [CrossRef]
- Zhong, Y.H.; Zhang, Y.H.; Mao, C.F.; Ananchai, U. Performance, Combustion, and Emission Comparisons of a High-Speed Diesel Engine Fueled with Biodiesel with Different Ethanol Addition Ratios Based on a Combined Kinetic Mechanism. Processes 2022, 10, 1689. [Google Scholar] [CrossRef]
- Zhou, X.Y.; Tie, L.; Wang, N.; Wang, X.R.; Chen, R.; Li, S.Y. Pilot diesel-ignited ammonia dual fuel low-speed marine engines: A comparative analysis of ammonia premixed and high-pressure spray combustion modes with CFD simulation. Renew. Sustain. Energy Rev. 2023, 173, 113108. [Google Scholar] [CrossRef]
- Kalen, R.V.; Gregory, M.S.; Mrunal, C.J.; James, M. Implementing variable valve actuation on a diesel engine at high-speed idle operation for improved aftertreatment warm-up. Int. J. Engine Res. 2020, 21, 1134–1146. [Google Scholar]
- Wang, Y.H.; Wang, G.Y.; Yao, G.Z.; Shen, L.Z. Research on Fuel Offset Control of High-Pressure Common-Rail Diesel Engine Based on Crankshaft Segment Signals. Sens. 2022, 22, 3355. [Google Scholar] [CrossRef]
- Yun, H.; Kang, J.; Chang, M.; Najt, P. Improvement on Cylinder-to-Cylinder Variation Using a Cylinder Balancing Control Strategy in Gasoline HCCI Engines; SAE Technical Paper 2010-01-0848; SAE International: Warrendale, PA, USA, 2010. [Google Scholar]
- Shen, Z.J.; Cui, W.Z.; Liu, Z.C.; Tian, J. Distribution evolution of intake and residual gas species during CO2 stratification combustion in diesel engine. Fuel 2016, 166, 427–435. [Google Scholar] [CrossRef]
- Ott, T.; Zurbriggen, F.; Onder, C.; Guzzella, L. Cylinder individual feedback control of combustion in a dual fuel engine. IFAC Proc. 2013, 46, 600–605. [Google Scholar] [CrossRef]
- Zheng, X.Q.; Yang, J.G.; Huang, L.F.; Zhu, S.L. Experimental Research of Cylinder Balance Control for a Marine Micro-Pilot-Ignition Dual-Fuel Engine. Trans. CSICE 2021, 39, 51–60. [Google Scholar]
- Ou, S.H.; Yu, Y.H.; Yang, J.G. Identification and reconstruction of anomalous sensing data for combustion analysis of marine diesel engines. Meas. 2022, 193, 110960. [Google Scholar] [CrossRef]
- Yu, Y.H.; Shen, Y.L.; Wang, Q.P.; Yang, J.G. Research on Hardware-in-Loop Simulation Technology of In-Cylinder Pressure Closed-Loop Control for Low-Speed Marine Diesel Engines. Chin. Intern. Combust. Engine Eng. 2019, 40, 86–92. [Google Scholar]
- Kazienko, D.; Chybowski, L. Instantaneous Rotational Speed Algorithm for Locating Malfunctions in Marine Diesel Engines. Energies 2020, 13, 1396. [Google Scholar] [CrossRef]
- Yang, J.G. Fault detection in a diesel engine by analyzing the instantaneous angular speed. Mech. Syst. Signal Process. 2001, 15, 549–564. [Google Scholar] [CrossRef]
- Kim, H.J.; Park, S.H.; Lee, C.S. Impact of fuel spray angles and injection timing on the combustion and emission characteristics of a high-speed diesel engine. Energy 2016, 107, 572–579. [Google Scholar] [CrossRef]
- Katersnik, T.; Lund, H.; Kaiser, M.J. An advanced real-time capable mixture-controlled combustion model. Energy 2016, 95, 393–403. [Google Scholar] [CrossRef]
- Kim, K.S.; Ghandhi, J. A Simple Model of Cyclic Variation; SAE Technical Paper 2012-32-0003; SAE International: Warrendale, PA, USA, 2012. [Google Scholar]
- Marsaglia, G.; Bray, T.A. A Convenient Method for Generating Normal Variables. Siam Rev. 1964, 6, 260–264. [Google Scholar] [CrossRef]
- Alexander, W.; Rolf, I. Semi-physical state and parameter estimation of diesel combustion phases for real-time applications. Int. J. Engine Res. 2020, 21, 1800–1818. [Google Scholar]
- Chen, Z.F.; Yao, C.D.; Wang, Q.G.; Han, G.P.; Dou, Z.C.; Wei, H.Y.; Wang, B.; Liu, M.J.; Wu, T.Y. Study of cylinder-to-cylinder variation in a diesel engine fueled with diesel/methanol dual fuel. Fuel 2016, 170, 67–76. [Google Scholar] [CrossRef]
- Chung, J.; Min, K.; Oh, S.; Sunwoo, M. In-cylinder pressure based real-time combustion control for reduction of combustion dispersions in light-duty diesel engines. Appl. Therm. Eng. 2016, 99, 1183–1189. [Google Scholar] [CrossRef]
- Zhang, Y.H.; Shen, T.L. Cylinder pressure-based combustion phase optimization and control in spark-ignited engines. Control. Theory Technol. 2017, 15, 83–91. [Google Scholar] [CrossRef]





















| Project | Parameter |
|---|---|
| Bore/(mm) | 170 |
| stroke/(mm) | 215 |
| Number of cylinders | 20 |
| Compression ratio | 15 |
| Rated speed/(r/min) | 1500 |
| Power rating/(kW) | 3600 |
| Type of fuel system | HPCR |
| Firing order | A1-B7-A2-B5-A4-B3-A6-B1-A8-B2-A10-B4-A9-B6-A7-B8-A5-B10-A3-B9 |
Disclaimer/Publisher’s Note: The statements, opinions and data contained in all publications are solely those of the individual author(s) and contributor(s) and not of MDPI and/or the editor(s). MDPI and/or the editor(s) disclaim responsibility for any injury to people or property resulting from any ideas, methods, instructions or products referred to in the content. |
© 2023 by the authors. Licensee MDPI, Basel, Switzerland. This article is an open access article distributed under the terms and conditions of the Creative Commons Attribution (CC BY) license (https://creativecommons.org/licenses/by/4.0/).
Share and Cite
Xie, L.; Sun, S.; Dong, F. The Non-Uniformity Control Strategy of a Marine High-Speed Diesel Engine Based on Each Cylinder’s Exhaust Temperature. Processes 2023, 11, 1068. https://doi.org/10.3390/pr11041068
Xie L, Sun S, Dong F. The Non-Uniformity Control Strategy of a Marine High-Speed Diesel Engine Based on Each Cylinder’s Exhaust Temperature. Processes. 2023; 11(4):1068. https://doi.org/10.3390/pr11041068
Chicago/Turabian StyleXie, Liangtao, Sicong Sun, and Fei Dong. 2023. "The Non-Uniformity Control Strategy of a Marine High-Speed Diesel Engine Based on Each Cylinder’s Exhaust Temperature" Processes 11, no. 4: 1068. https://doi.org/10.3390/pr11041068
APA StyleXie, L., Sun, S., & Dong, F. (2023). The Non-Uniformity Control Strategy of a Marine High-Speed Diesel Engine Based on Each Cylinder’s Exhaust Temperature. Processes, 11(4), 1068. https://doi.org/10.3390/pr11041068

