An Automated Computational Fluid Dynamics Workflow for Simulating the Internal Flow of Race Car Radiators
Abstract
1. Introduction
2. Tools of the Trade
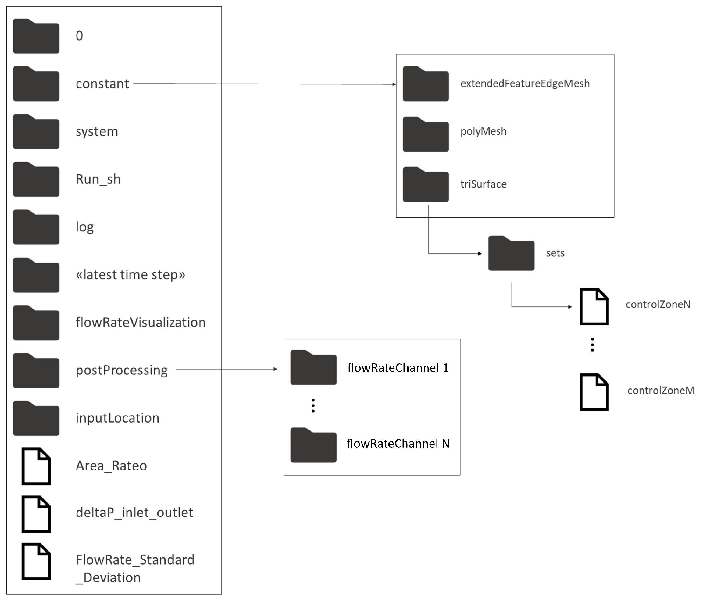
- the subfolder log, where the log files generated during the simulation are saved;
- the subfolder run_sh, where the shell scripts (.sh) generated by the tool and needed for its execution are saved;
- the subfolder InputLocation, where some text files needed for the workflow execution, as shown in Section 3, are saved;
- the subfolder flowRateVisualization, where the plots showing the volumetric flow rate distribution over the radiant channels at different iterations of the CFD solver are stored as images in .png format;
- the basic folders for an OpenFOAM case, i.e.:
- -
- the subfolder 0, containing the initial and boundary conditions;
- -
- the subfolder constant contains files related to the computational grid, physical properties of the fluid (such as viscosity), and the turbulence model used for the simulation;
- -
- the subfolder system, where all the dictionary files needed for the CFD solver set-up are saved.
3. Workflow Description
3.1. User Input Through FreeCAD and Graphical Interface
- select the .stl files for the radiator’s inlet, outlet, and walls, needed to set up the fluid domain and define the boundary conditions;
- specify the measurement unit used for the generation of the .stl files;
- specify how often, in terms of iterations of the CFD solver, the user wants to visualize the flow distribution within the radiant ducts;
- specify the volumetric flow rate to be imposed at the radiator inlet;
- specify the turbulence intensity () to be imposed at the radiator inlet;
- indicate whether the inlet and outlet surfaces should be extruded along their normal direction (flow extension) to regularize the flow entering the radiator;
- specify the number of processors to be used for parallel grid generation and parallel CFD computation (partitions). Note that the number of processes used in the two tasks may be different.
3.2. Geometry Processing
3.3. Mesh Generation
3.3.1. Automated Configuration of the blockMeshDict
3.3.2. Automated Configuration of the snappyHexMeshDict
3.4. Automatic Detection of the Radiator Channels and Volumetric Flow Rate Monitoring

3.5. Simulation Set-Up
3.6. Output Generated
- deltaP_inlet_outlet;
- flowRate_Standard_Deviation;
- charts update within flowRateVisualization.
4. Numerical Results
5. Conclusions
Author Contributions
Funding
Institutional Review Board Statement
Informed Consent Statement
Data Availability Statement
Conflicts of Interest
References
- Tatuus, S.p.a. Tatuus Official Website. Available online: https://tatuus.it/ (accessed on 27 August 2024).
- Federation Internationale de l’Automobile. FIA F4 Championship. Available online: https://www.f4championship.com (accessed on 27 August 2024).
- Federation Internationale de l’Automobile. FIA Formula 3 Championship. Available online: https://www.fiaformula3.com (accessed on 27 August 2024).
- Bottau, F. Design and Optimization of a Race Car Cooling System. Master’s Thesis, Aerospace Engineering/Ingegneria Aerospaziale, Università di Bologna, Bologna, Italy, 2018. Available online: https://amslaurea.unibo.it/id/eprint/16520 (accessed on 27 August 2024).
- Weller, H.G.; Tabor, G.; Jasak, H.; Fureby, C. A tensorial approach to computational continuum mechanics using object-oriented techniques. Comput. Phys. 1998, 12, 620–631. [Google Scholar] [CrossRef]
- Guerrero, A.; Castilla, R.; Eid, G. A Numerical Aerodynamic Analysis on the Effect of Rear Underbody Diffusers on Road Cars. Appl. Sci. 2022, 12, 3763. [Google Scholar] [CrossRef]
- Aguerre, H.J.; Gimenez, J.M.; Escribano, F.; Nigro, N.M. Aerodynamic study of a moving Ahmed body by numerical simulation. J. Wind Eng. Ind. Aerodyn. 2024, 245, 105635. [Google Scholar] [CrossRef]
- Navó, A.; Bergada, J.M. Aerodynamic Study of the NASA’s X-43A Hypersonic Aircraft. Appl. Sci. 2020, 10, 8211. [Google Scholar] [CrossRef]
- Luo, W.; Yang, Z.; Jiao, K.; Zhang, Y.; Du, Q. Novel structural designs of fin-tube heat exchanger for PEMFC systems based on wavy-louvered fin and vortex generator by a 3D model in OpenFOAM. Int. J. Hydrogen Energy 2022, 47, 1820–1832. [Google Scholar] [CrossRef]
- Singh, R.J.; Gohil, T.B. The numerical analysis on the development of Lorentz force and its directional effect on the suppression of buoyancy-driven flow and heat transfer using OpenFOAM. Comput. Fluids 2019, 179, 476–489. [Google Scholar] [CrossRef]
- Yan, K.; Wang, Y.; Yan, J. Topology Optimization of Two Fluid Heat Transfer Problems for Heat Exchanger Design. CMES—Comput. Model. Eng. Sci. 2024, 140, 1949–1974. [Google Scholar] [CrossRef]
- Spasov, G.H.; Rossi, R.; Vanossi, A.; Cottini, C.; Benassi, A. A Critical Analysis of the CFD-DEM Simulation of Pharmaceutical Aerosols Deposition in Upper Intra-Thoracic Airways: Considerations on Aerosol Transport and Deposition. Pharmaceutics 2024, 16, 1119. [Google Scholar] [CrossRef] [PubMed]
- Van Rossum, G.; Drake, F.L. Python 3 Reference Manual; CreateSpace: Scotts Valley, CA, USA, 2009. [Google Scholar]
- FreeCAD. Version 0.19.2. 2023. Available online: https://www.freecadweb.org (accessed on 23 August 2024).
- Van Rossum, G. The Python Library Reference, Release 3.8.2; Python Software Foundation: Wilmington, DE, USA, 2020. [Google Scholar]
- Wojciechowska, W. numpy-stl. 2023. Available online: https://github.com/WoLpH/numpy-stl (accessed on 23 August 2024).
- Hunter, J.D. Matplotlib: A 2D graphics environment. Comput. Sci. Eng. 2007, 9, 90–95. [Google Scholar] [CrossRef]
- Siemens Digital Industries Software. Simcenter STAR-CCM+. Available online: https://www.plm.automation.siemens.com/global/en/products/simcenter/STAR-CCM.html (accessed on 24 August 2024).
- Ansys Inc. Ansys Fluent. Available online: https://www.ansys.com/products/fluids/ansys-fluent (accessed on 25 August 2024).
- Geuzaine, C.; Remacle, J.F. Gmsh: A 3-D finite element mesh generator with built-in pre- and post-processing facilities. Int. J. Numer. Methods Eng. 2009, 79, 1309–1331. [Google Scholar] [CrossRef]
- FreeCAD Community. getSelectionEx() Method; FreeCAD, 2023. Method from Version 0.19.2 of FreeCAD. Available online: https://wiki.freecad.org/Selection_API (accessed on 23 August 2024).
- Launder, B.E.; Spalding, D.B. The Numerical Computation of Turbulent Flows. Comput. Methods Appl. Mech. Eng. 1974, 3, 269–289. [Google Scholar] [CrossRef]
- Wilcox, D.C. Turbulence Modeling for CFD; DCW Industries: La Canada, CA, USA, 1998; Volume 2, pp. 103–217. [Google Scholar]
- Menter, F.R.; Kuntz, M.; Langtry, R. Ten Years of Industrial Experience with the SST Turbulence Model. In Proceedings of the Turbulence, Heat and Mass Transfer 4, Antalya, Turkey, 12–17 October 2003; Hanjalić, K., Nagano, Y., Tummers, M., Eds.; Begell House, Inc.: Danbury, CT, USA, 2003; pp. 625–632. [Google Scholar]
- Schlichting, H.; Gersten, K. Boundary-Layer Theory; McGraw-Hill Book Company: New York, NY, USA, 1979. [Google Scholar]
- Menter, F.R. Two-equation eddy-viscosity turbulence models for engineering applications. AIAA J. 1994, 32, 1598–1605. [Google Scholar] [CrossRef]
- Cengel, Y.; Cimbala, J. Fluid Mechanics: Fundamentals and Applications; McGraw-Hill Education: New York, NY, USA, 2006. [Google Scholar]
- Patankar, S.V.; Spalding, D.B. Numerical calculation of fluid flow. Comput. Fluids 1972, 1, 1–26. [Google Scholar]
- NASA Langley Research Center. Turbulence Modeling Resource. 2024. Available online: https://turbmodels.larc.nasa.gov/ (accessed on 24 August 2024).
- Ahrens, J.; Geveci, B.; Law, C. ParaView: An End-User Tool for Large Data Visualization. In Visualization Handbook; Elesvier: Amsterdam, The Netherlands, 2005; ISBN 978-0123875822. [Google Scholar]
- Kitware, Inc. ParaView. Available online: https://www.paraview.org (accessed on 27 August 2024).
- Adams, B.; Bohnhoff, W.; Dalbey, K.; Ebeida, M.; Eddy, J.; Eldred, M.; Hooper, R.; Hough, P.; Hu, K.; Jakeman, J.; et al. A Multilevel Parallel Object-Oriented Framework for Design Optimization, Parameter Estimation, Uncertainty Quantification, and Sensitivity Analysis: Version 6.15 User’s Manual; Sandia Technical Report SAND2020-12495; Sandia National Laboratories: Albuquerque, NM, Mexico, 2021. [Google Scholar]
- De Donno, R.; Ghidoni, A.; Noventa, G.; Rebay, S. Shape optimization of the ERCOFTAC centrifugal pump impeller using open-source software. Optim. Eng. 2019, 20, 929–953. [Google Scholar] [CrossRef]
- Eiximeno, B.; Miró, A.; Rodríguez, I.; Lehmkuhl, O. Toward the Usage of Deep Learning Surrogate Models in Ground Vehicle Aerodynamics. Mathematics 2024, 12, 998. [Google Scholar] [CrossRef]


















| Boundary | ||||||
|---|---|---|---|---|---|---|
| Inlet | Type: | zeroGradient | fixedValue | fixedValue | fixedValue | inletOutlet |
| Value: | / | |||||
| Outlet | Type: | fixedValue | zeroGradient | inletOutlet | inletOutlet | inletOutlet |
| Value: | uniform 0 | / | ||||
| Walls | Type: | zeroGradient | noSlip | kqRWF | epsilonWF | omegaWF |
| Value: | / | / |
| Parameter | Configuration A | Configuration B |
|---|---|---|
| Number of cells | 6,666,090 | 7,655,500 |
| Max cell openness | 8.09 | 7.12 |
| Max aspect ratio | 31.14 | 25.26 |
| Minimum face area [m2] | 1.02 | 1.25 |
| Maximum face area [m2] | 1.67 | 1.65 |
| Min volume [m3] | 5.26 | 1.22 |
| Max volume [m3] | 6.68 | 6.58 |
| Mesh non-orthogonality | ||
| Max [°] | 69.96 | 69.70 |
| Mesh non-orthogonality | ||
| Average [°] | 10.84 | 11.08 |
| Max skewness | 3.94 | 3.90 |
Disclaimer/Publisher’s Note: The statements, opinions and data contained in all publications are solely those of the individual author(s) and contributor(s) and not of MDPI and/or the editor(s). MDPI and/or the editor(s) disclaim responsibility for any injury to people or property resulting from any ideas, methods, instructions or products referred to in the content. |
© 2024 by the authors. Licensee MDPI, Basel, Switzerland. This article is an open access article distributed under the terms and conditions of the Creative Commons Attribution (CC BY) license (https://creativecommons.org/licenses/by/4.0/).
Share and Cite
Mangini, F.; Vaccalluzzo, M.; Bardoscia, E.; Bortoli, A.; Colombo, A. An Automated Computational Fluid Dynamics Workflow for Simulating the Internal Flow of Race Car Radiators. Appl. Sci. 2024, 14, 9930. https://doi.org/10.3390/app14219930
Mangini F, Vaccalluzzo M, Bardoscia E, Bortoli A, Colombo A. An Automated Computational Fluid Dynamics Workflow for Simulating the Internal Flow of Race Car Radiators. Applied Sciences. 2024; 14(21):9930. https://doi.org/10.3390/app14219930
Chicago/Turabian StyleMangini, Francesco, Matteo Vaccalluzzo, Eugenio Bardoscia, Andrea Bortoli, and Alessandro Colombo. 2024. "An Automated Computational Fluid Dynamics Workflow for Simulating the Internal Flow of Race Car Radiators" Applied Sciences 14, no. 21: 9930. https://doi.org/10.3390/app14219930
APA StyleMangini, F., Vaccalluzzo, M., Bardoscia, E., Bortoli, A., & Colombo, A. (2024). An Automated Computational Fluid Dynamics Workflow for Simulating the Internal Flow of Race Car Radiators. Applied Sciences, 14(21), 9930. https://doi.org/10.3390/app14219930

