Next Article in Journal
Collecting, Processing and Secondary Using Personal and (Pseudo)Anonymized Data in Smart Cities
Previous Article in Journal
Optical Waveguide Refractive Index Sensor for Biochemical Sensing
 
 
Font Type:
Arial Georgia Verdana
Font Size:
Aa Aa Aa
Line Spacing:
Column Width:
Background:
Article

Sensitivity Analysis of the Main Structural Parameters of the Four-Tower Partially Cable-Stayed Bridge

School of Civil Engineering, Changsha University of Science and Technology, Changsha 410114, China
*
Author to whom correspondence should be addressed.
Appl. Sci. 2023, 13(6), 3831; https://doi.org/10.3390/app13063831
Submission received: 15 February 2023 / Revised: 14 March 2023 / Accepted: 16 March 2023 / Published: 16 March 2023

Abstract

:
We established a structural finite element model based on a four-tower partially cable-stayed bridge. We performed a study to determine the appropriate settings of several main parameters of the four-tower partially cable-stayed bridge. Given changes in the stiffness of the main girder, stayed cable and length of cable-free zones in the span, a three-parameter coupling coordination model was constructed. The coupling degree and coordination degree between different parameters are calculated and compared, the primary and secondary parameters affecting the structural performance of some cable-stayed bridges are determined, and a more suitable parameter composition interval is proposed. The sensitivity analysis of the main structural parameters of the four-tower partial cable-stayed bridge has not been published in the literature, and there is no coupling study on the length of the cable-free zone and the stiffness of the main girder and stay cable. The overall structural stiffness was improved by increasing the main girder’s stiffness and stayed cable, with the main girder stiffness being the primary parameter. The increase in uncoupled zone length in the span improved the utilization rate of the line within a specific range; however, too long a length led to a reduction in overall structural stiffness. The main girder stiffness was set between EGIG/EGIG = 1~3, while stayed cable stiffness was set between ECAC′/ECAC = 0.8~1.4. The length of the cable-free zone in the span was set between l1/l0 = 0.08~0.15, while the coupling coordination degree was medium to high coordination. The structural performance of the background engineering bridge was improved. However, the conclusion of this paper is more applicable to low-pylon cable-stayed bridges, and it has not been verified whether it applies to traditional cable-stayed bridges.

1. Introduction

Compared with conventional cable-stayed bridges, partially cable-stayed bridges are generally constructed using lower cable towers and contain prestressed concrete main girders, which result in higher stiffness and allow for three obvious cable-free zones [1]. Compared with continuous girder bridges, the girder height at the pivot point of partially cable-stayed bridges is about half of that of continuous girders and has stronger spanning capacity, thus it widely applied in recent years. Many scholars have explored the main structural parameters of cable-stayed bridges and partially cable-stayed bridges.
Chen et al. [2] studied the influence of different stiffness multiples of main girders on bridge forces and found that the influence is larger when stiffness is small, and the change is no longer significant when stiffness increases to a certain degree.
Qu et al. [3] used a single tower partially cable-stayed bridge as a background and performed seismic dynamic time analysis of the cable-stayed bridge, considering factors such as cable sag, bearing nonlinearity, and structural stiffness, among other parameters. The study showed that the transverse stiffness of the main pylon is weak and should be strengthened in its transverse support, and that the support between the pylon and the girder is the most vulnerable part.
Alsayed et al. [4] conducted a comparative study on the structural parameters of a cable-stayed bridge with main span cross-ties and partial ground anchor system, and used the structural analysis software SAP 2000 to establish a finite element model of the bridge to study the effect of different side main span ratios on the static performance of the bridge. It was found that the side main span ratio had a greater effect on the main girder axial force and anchorage force but insignificant effects on the axial force of the cables.
Shao et al. [5], considering economic factors, proposed a partially ground-anchored crossed cable-stayed bridge with reduced horizontal pressure on the main girders, tower height and total cost.
A study by Fuqiang et al. [6] reported that the changes in elastic modulus of the diagonal cable significantly affected the cable force, resulting in pronounced deflection and internal force of the main span steel box girder section.
Xu et al. [7] conducted a parametric sensitivity analysis on a double tower curved partial cable-stayed bridge and concluded that the main girder self-weight, cable-stayed force, concrete shrinkage creep and system temperature were the main sensitive parameters, and the main girder elastic modulus and prestress tension were non-sensitive parameters.
Studies by Wang [8] and Peng [9] investigated the cable-free zone of some cable-stayed bridges. They concluded that the length of the cable-free zone in the mid-span span significantly affects the bending moment and deflection of the main girder. Luo et al. [10] found a good set of cable-free zone for single tower cable-stayed-continuous collaborative system cable-stayed bridges. They proposed a reasonable range of values for the cable-free zone and suggested that the setting of the cable-free zone length should be integrated with various factors.
Zhang et al. [11] used the reliability theory to study the tremor stability of large span cable-stayed bridges and the law influencing key tremor stability parameters, such as main girder stiffness and wire break rate on the reliability of tremor. They developed the change law of the critical wind speed of the tremor with these parameters.
Gao [12] proposed a multi-parameter hybrid optimization design method for a partially cable-stayed bridge, which combines quadratic sequential programming algorithms in an optimization model, and optimizes a single-tower, single-cable deck in terms of force, deformation and cost.
Bi et al. [13] proposed an optimization model to study the effect of short tower cable-stayed bridges on the structural internal force, and, with the side main span ratio as the main research content, determined a range of values for the side main span ratio that would result in a reasonable force performance of the main girder.
Martins et al. [14] focused on the application of cable-stayed bridge optimization techniques in cable-stayed bridges from a large number of detailed review studies, which showed that the optimal design of new cable arrangement bridges such as cross-cables, large-span bridges and multi-span bridges have high application prospects in future, and future studies should explore the dynamic effects in future.
Martins et al. [15] conducted a multi-objective optimization study of cable-stayed bridge structures by considering the objectives of minimum cost, minimum deflection and minimum stress. They proposed a numerical calculation method, including structural analysis, sensitivity analysis and optimization and used prestressing of cable-stayed wires and cross-sectional dimensions of ties, towers and deck slabs as design variables.
Studies show that lower stiffness of the main girder has a significant effect on the internal force and deformation of the structure, which tend to be more stable at a higher stiffness of the main girder. In addition, researchers such as Congchun et al. have proposed the concept of live load ratio of cable and girder, which emphasizes that the stiffness of the main girder should be considered simultaneously with the cable-stayed parameters to achieve optimal design [2,16]. This is because the length of the cable-free zone of some cable-stayed bridges affects the stiffness of the main girder, and, therefore, its value and the setting of stiffness of the main girder should not be considered separately. Studies have focused on different bridge optimization parameters for cable-stayed bridges, including various design variables and factors for optimal design.
In summary, the existing studies mainly focus on cable-stayed bridges and twin-tower low-tower cable-stayed bridges, and the sensitivity analysis of the main structural parameters of four-tower partial cable-stayed bridges has not yet been published to date. Moreover, the sensitivity analysis of the existing structural parameters of some cable-stayed bridges primarily involves the cable-stayed force and prestressing tendons, and no coupling study has been conducted on the length of the cable-free zone, main girder and cable-stayed stiffness. Therefore, we applied the multi-parameter coupled coordination model [17,18] to the parametric analysis of partially cable-stayed bridges. The cable-free zone length, main girder stiffness, and cable-stayed stiffness are considered as different random variables, and a four-tower partially cable-stayed bridge is used as the background to characterize the structural performance by using the bending moment and deformation of the bridge under the action of structural self-weight, vehicle load, temperature and wind load to perform coupled sensitivity analysis of structural parameters. The relationship between the main girder’s stiffness, the cable-stayed cable’s stiffness and the cable-free zone’s length is studied to determine the primary and secondary parameters affecting the structural performance of the partially cable-stayed bridge, proposing a more suitable parameter composition interval.

2. Project Overview

A bridge with four towers and five spans part of the cable-stayed bridge, the bridge span arrangement for 122.42 m + 230 m + 230 m + 206 m + 104.42 m = 892.84 m, the bridge elevation layout in Figure 1, and the main girder section structure in Figure 2 were established. The middle two main piers using pier, tower, girder solid-rigid system, the side of the main pier set support, and tower girder solid were established according to the six-lane highway design. The cable-free zone distribution of the main girder was length of the cable-free zone next to the tower l1 = 67.4 m, length of the cable-free zone in the span l2 = 18.6 m, and length of the cable-free zone of the side support l3 = 22.49 m and l4 = 16.49 m, respectively.
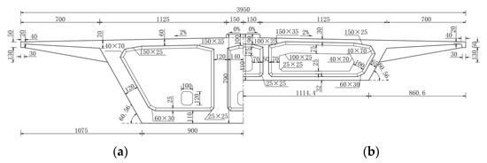
The main girder was a prestressed concrete box of variable sections, with a single box and a three-chamber section in a full-width diagonal web. The top slab of the box girder was 39.5 m wide (including sidewalks on both sides), while the cantilever length was 7 m. The bottom slab thickness of the 230 m main span (①,② spans in Figure 1) changed from 0.32 m in the middle of the span to 1.1 m in the No.0 block by a 1.8-degree parabola. The bottom slab thickness of the 206 m span (③ span in Figure 1) changed from 0.32 m to 0.9 m by 1.8-degree parabola.
The bridge had four towers, with a single column reinforced concrete structure, octagonal cross-section, 37 m (1–3# towers), 31 m (4# towers) (including 3 m decorative section above the top of the cable), and the cross-section of the main tower was 5.5 m thick in the direction of the bridge, the range of the bottom was 10 m, the width ranged from 5.5 m to 6.5 m and the main tower was 3 m wide across the bridge.
The stayed cable adopted a φs 15.2 mm type epoxy-coated steel strand cable system with standard strength fpk = 2000 MPa; the design adopted 49-φs 15.2 and 55-φs 15.2 two specifications, and the tensioning end was a group anchor system of steel strands. Stayed cables, which were single-span double-row cables, were arranged at the central divider of the main girder. Nineteen pairs of cables were set on both sides of towers from 1# to 3#, numbered S1 to S19 from the near tower end to the middle of the span, and 13 pairs of cables were set on both sides of the tower from 4#, numbered S1 to S13 from the near tower end to the middle of the span. A total of 140 cables were used for the whole bridge; the space of the cable on the girder was 4.0 m, while the space of the cable on the tower was 1.0 m. The cable was passed through a fillet tube-type cable saddle.

3. Establishment of the Finite Element Analysis Model

The finite element software (Midas-Civil) was used for calculations and analyses. The diagonal cables are simulated using only the tension truss unit, and the towers, main girders and piers are simulated using the girder unit. The anchorage point of the cable was input according to the actual position, while the main girder and main tower were rigidly connected. The middle two main piers were rigid, while the next two were continuous. The design role of the bridge was taken as
(1) Permanent action: concrete unit weight (26.5 kN/m3), concrete shrinkage creep considered as 10 years; the second phase of the constant load by the collision guardrail, sidewalk railing, bridge deck pavement and other components totaled 132 kN/m; the main pier was based on 2 cm unequal settlement, while the transition pier was based on 5 mm uneven settlement.
(2) Variable load: car load was adopted as highway-I, discounted by 6 lanes; the main girder transverse deflection load amplification factor was 1.15 and crowd load was 2.5 kPa.
(3) Other variable effects: overall warming 25 °C, overall cooling −25 °C, vertical temperature gradient positive temperature difference 14 °C, and inverse temperature difference −7 °C.
(4) The basic wind speed was 27.6 m/s.
The finite element model was as shown in Figure 3. The mechanical properties for each material are shown in Table 1.

4. Analysis of Calculation Results

Variations of main girder stiffness EGIG, stayed cable stiffness ECIC, length of uncorded area in the span l1, and uncorded area at the base of the tower l2 were used to analyze the variations in midspan deflection γB, tower top deflection γT, midspan bending moment MB, moment MTB at the root of the main girder tower, and moment MT at the root of the tower of the bridge under the action of each load effect. Variations of the main parameters are shown in Table 2.

4.1. Effects of Stiffness of the Main Girder

Structural stiffness of partially cable-stayed bridges was generally dominated by main girder stiffness supplemented by stiffness of the tower and cable-stayed cables. The effects of changes in main girder stiffness on overall structural forces were first studied. Based on the finite element model of the bridge, the modulus of elasticity of the main girder EG was changed and main girder stiffness taken as 0.2, 0.5, 1, 2, 3, 5, 8 and 10 times the original stiffness, while the other parameters remained unchanged. Comparisons of internal forces and deformations of the main girder and cable tower were performed. The findings are shown in Figure 4, where M/∑M(%) and γ/∑γ(%) represent the ratios of the maximum bending moment and deformation of each critical part under current EGIG/EGIG and the sum of maximum bending moment and deformation of each EGIG/EGIG calculation group, respectively. To eliminate the differences in order of magnitude, unit, plus or minus of calculation results, the normalized dimensionless treatment was used [19,20]; the expressions are
y i j = x i j i = 1 m x i j
where xij is the jth raw data of the i-th group; yij is the result of dimensionless transformation of jth raw data of the i-th group; and m is the number of data in each group.
In Figure 4, with increasing main girder stiffness, the main girder midspan bending moment and moment at the root of the main girder tower exhibited a large increasing trend. There were no significant changes in moment at the root of the bridge tower. When EGIG/EGIG < 1, the sensitivity of main girder stiffness to midspan deflection and tower deflection was high, the difference between the maximum and minimum values of midspan deflection was 19.5%, and the difference between the maximum and minimum values of tower deflection was 18.2%; when EGIG/EGIG > 1, the trends for both deflections slowed down, the difference between the maximum and minimum values of midspan deflection was 18%, and the difference between the maximum value and the minimum value of tower deflection was 10.5%; when EGI/EGIG > 3, the change in tower top deflection tended to be stable, and the trend of midspan deflection change continued to become smaller. When stiffness of the main girder increased, the vertical load borne by the main girder increased, and the main girder bending moment accordingly increased. Since the vertical load borne by the main tower through the stayed cable was limited, the change in vertical load of the main tower was small, and the bending moment of the key part of the main tower remained unchanged. Improving the stiffness of the main girder will greatly improve the overall stiffness of the whole bridge, thereby reducing the deformations of each key structure.

4.2. Effects of Stiffness of the Stayed Cable

The cables of some cable-stayed bridges play a minor role in the overall forces of the bridge. However, their axial stiffness’s effects on the structure’s general power cannot be ignored. Changes in cable stiffness are realized by changing the section diameter. According to the finite element model of this bridge, cable stiffnesses were taken as 0.1, 0.2, 0.4, 0.6, 0.8, 1, 1.2, 1.4, 1.6, 1.8, and 2 times the original stiffness, while the other parameters remained unchanged. Then, the internal force and deformation of the main girder and cable tower were compared. The calculation results are shown in Figure 5, and the meaning M/∑M(%) and γ/∑γ(%) in the figure are the same as above.
In Figure 5, with increasing stiffness of the stayed cable, the moment and deflection in the span of the main girder showed a decreasing trend; the moment as well as deflection at the root of the tower of the bridge tower did not change significantly, while the moment at the root of the main girder tower decreased to a very small extent and slowly increased. Since the cable is flexible, its internal force did not follow the linear change law. As stiffness increased, the transmission effect of the cable on the force was enhanced, and the cable transferred more vertical load to the tower, resulting in changes of the cable force and thereby structural force changes. Due to increasing stiffness of the stayed cable, the overall stiffness of the structure was increased, thus structural deformation was reduced.
Figure 6 shows the comparisons of internal force and deformation of the main tower of the main girder that was caused by changes in stayed cable stiffness. The effects of stayed cable stiffness changes in each span of the main girder and at the root of each tower of the main girder were comparable. The bending moment in the span of the main girder decreased with increasing stayed cable stiffness, while the bending moment at the root of the main girder tower decreased first and then increased with changing stayed cable stiffness. The effects of cable stiffness changes on each tower of the bridge slightly differed. The top deflections of 2# and 3# towers increased and then decreased depending on the influence of the stiffness, while the top deflections of 1# and 4# towers continuously decreased.

4.3. Bottom of the Tower without Rope Area

The length of the uncorded area at the bottom of the tower changed as the number of stayed cables changed, and the calculation results are shown in Figure 7, where M/∑M(%) and γ/∑γ(%) have the same meaning as above. Variations in length of the uncorded zone at the bottom of the tower exerted small effects on the moment in the span of the main girder and bending moment at the root of the tower. Deflection of the main span slightly increased with increasing length of the uncorded zone, while deflection of the top of the tower decreased with increasing length of the uncorded zone, which had slightly greater effects on the tower than the main girder. The increase in length of the uncorded area at the bottom of the tower exerted the greatest effects on bending moment at the root of the main girder tower, which increased proportionally.

4.4. Span Mid-No-Rope Zone

The calculation results are shown in Figure 8, and meanings of M/∑M(%) and γ/∑γ(%) in the figure are the same as above. The effects of changing the length of the span-free zone on the moment of the main girder and moment of the tower differed. The moment in the span of the main girder and moment at the root of the main girder tower increased with increasing l1/l0; the moment in the span increased slowly, while the moment at the root of the tower slightly decreased with increasing l1/l0. Deflection of the main girder and top deflection of the tower increased with increasing l1/l0. This outcome was because the stiffening effects of the stayed cable on the main girder were weakened as the span of the cable-free zone became longer, and the overall stiffness of the bridge was weakened. Therefore, the bending moment and deformation of the main girder increased, and the main tower was less affected by the cable-free zone.
Figure 9 shows comparisons of internal forces and deformations of each main span and main tower that had been affected by change of the non-cable zone in the span, which is consistent among the three main spans and among the four cable towers. The bending moment in the span and bending moment at the root of the main girder tower increased with increasing l1/l0, while the bending moment at the root of the bridge tower decreased with increasing l1/l0. The changes in bending moments in the span and at the root of the tower were opposite, mainly because the vertical load borne by the longer stayed cable in the cable-free zone was reduced, and more vertical load was borne by the main girder. Midspan deflection of the three spans and deflection of the top of the four towers increased with increasing l/l10. When l1/l0 > 0.22, deflection of the main span slowed, while after increasing l1/l0 to a certain degree, deflection of the top of the tower did not change significantly. The increase in deformation was because the overall stiffness of the bridge decreased, and deformation resistance was weakened.

4.5. Live Load Ratio of Cable Girder

The live load ratio of cable and girder as determined by structural parameters were calculated from Equations (2) and (3) according to structural dimensions of some cable-stayed bridges [16]. The main influencing parameters were stiffness of the main girder and cable-stayed girder, inclination angle of the cable-stayed girder, anchorage spacing, and boundary conditions, among others. The effects of stiffness of the main girder and cables as well as the cable-free zone on overall structural forces were analyzed using the above finite element calculations, while live load ratios of the cable and girder in the background project were calculated using Equations (2) and (3).
η = i E c i A c i β i sin 2 α cos α E G I G
β i = ( l x i ) 2 x i 24 l
whereby η is the value of the live load ratio of the cable girder ;   E c i ,   A c i ,   α i ,   x i denotes the modulus of elasticity, cross-sectional area, angle and horizontal projection of the ith cable;   E G ,   I G ,   l denotes the elastic modulus, cross-sectional moment of inertia and span diameter of the main girder; βi is the arrangement parameter of the cable on the main girder, which is related to span diameter and support conditions. The background bridge is a multi-tower system with two main piers in the middle and towers and girders on the side. Based on the above equation, the live load ratio of the background bridge cable and girder under corresponding parameter settings was calculated (Table 3).
The live load ratio of the cable girder decreased with increasing main girder stiffness, and the change amplitude significantly decreased when the stiffness multiplier was three. The large value of the live load ratio of the cable girder resulted in a large vertical load borne by stayed cable and high cable efficiency; with increasing main girder stiffness, the vertical load borne by the main girder increased while cable efficiency decreased, consistent with results from the finite element model. The live load ratio of the cable girder exhibited stable changes with changing stayed cable stiffness. The increase in cable stiffness led to increased vertical load borne by the cable, and the efficiency of the cable increased; when cable-free zone parameters changed in the range of l1/l0 = 0.08~0.29, the live load ratio of the cable girder proportionally changed to the parameter, the live load ratio decreased and then increased when l1/l0 > 0.29, and the overall change value was small. A reduction in the number led to an improvement in cable utilization efficiency, but with number reduction, the overall stiffness of the structure decreased. It is not better to have a longer length of the cable-free zone in the span.

4.6. Summary

The results of the previous calculations are summarized and included in Table 4 below, and the force impact of each critical part is indicated by strong, moderate and weak.

5. Multi-Parameter Coupled Coordination Model

5.1. Coupling Coordination Degree

An index system was established to characterize the optimal parameter composition of the overall static performance of the bridge. To this end, a three-parameter coupling and coordination model was constructed to measure the coupling degree and coupling coordination of 216 sets of data consisting of different parameters, including stiffness of the main girder, stiffness of the diagonal cable and length of the cable-free zone in the span, and to conduct a comparative analysis. Due to its small influence on the force and deformation of the bridge, the uncoupled zone at the bottom of the tower was not involved in comparative analyses. It provides new research ideas and references for exploring the mutual influence relationship between the stiffness of each member and the cable-free zone, realizing the joint consideration of the coordinated development of each parameter and optimizing the structural designs of the bridge.
According to the live load ratio concept, the main girder stiffness should be considered in combination with axial stiffness of the cable-stayed cable, while length distribution of the cable-free zone of some cable-stayed bridges is associated with main girder stiffness [21,22]. Therefore, based on relevant research results combined with the actual research, a three-parameter coupled coordination model was constructed to establish whether the three parameters promoted each other at high levels or constrained each other at low levels, and the specific calculation formula is
C = 3 U 1 U 2 U 3 3 U 1 + U 2 + U 3
D = C × T
T = α 1 U 1 + α 2 U 2 + α 3 U 3 ,   α 1 + α 2 + α 3 = 1
whereby C denotes the coupling degree between the three parameters, the value range was   [ 0 , 1 ] , the size of the C value was determined by evaluation value of structural stress caused by the settings for each parameter, and the larger the value, the stronger the interaction and influence between the parameters; U1, U2, U3 represent the comprehensive evaluation values of main girder stiffness, stayed cable stiffness and length of cable-free zone in the span, respectively, which are obtained by multiplying the standardized value with the weights determined by comprehensive evaluation [23]. The full arrangement of the 216 combinations was evaluated; D denotes the coupling coordination of the three parameters; the coefficients to be determined ( α 1 ,   α 2 ,   α 3 ) refer to the above calculation results; the degree of influence on the overall structural forces was determined as α 1 = 0.35 ,   α 2 = 0.35 ,   α 3 = 0.30 . The degree of action between U1, U2 and U3 was calculated as
C 12 = 2 U 1 U 2 U 1 + U 2 ,     C 13 = 2 U 1 U 3 U 1 + U 3 ,     C 23 = 2 U 2 U 3 U 2 + U 3
Depending on the situation, the coefficients to be determined differed from each other; U1 was measured with U2  α 1 = α 2 = 0.5 ; U1 was measured with U3  α 1 = 0.55 ,   α 3 = 0.45 ; and U2 was measured with U3  α 2 = 0.55 ,   α 3 = 0.45 .

5.2. Data Processing

To eliminate differences in order of magnitude, units, positive and negative calculated results of different parameters, raw data for each indicator were first standardized for range.
v i j = V i j min V i j max V i j min V i j , v i j   is   positive   index v i j = max V i j V i j max V i j min V i j , v i j   is   negative   index
whereby vij denotes the standardized value of the jth index of parameter i; Vij is the original value of the jth index of parameter i; maxVij and minVij are the maximum and minimum values of the jth index of parameter i, respectively. The indicators of the three parameters are the mid-span bending moment MB, the bending moment at the root of the main girder tower MTB, the bending moment at the root of the tower MT, the mid-midspan deflection γB, and the top deflection γT. All the five indicators are inverse indicators, and the smaller the absolute value, the better the overall structural force. The obtained values of the three parameters are shown in Table 5.
Based on values from Section 3, six values for each of the three parameters were determined after excluding extreme size values, and the coupling and coupling coordination degrees were calculated by the comprehensive evaluation value of the above table. The top ten optimal combinations are shown in Table 6, Table 7, Table 8 and Table 9.

5.3. Dynamic Characteristic Analysis

The dynamic characteristic analysis of some cable-stayed bridges is the foundation of studying the structure’s dynamic behavior. The natural vibration characteristic determines the structural system’s response under dynamic load. The vibration modes of partially cable-stayed bridges and other bridge structural systems can be divided into four primary forms: vertical, longitudinal, transverse and torsional, which are coupled with each other, and, usually, one type of vibration will occupy the dominant position. The MIDAS/CIVIL eigenvalue analysis function calculates the partial cable-stayed bridge model composed of the first five groups of parameters with the optimal combination in Table 6 in the previous section. The bridge’s natural vibration characteristics and vibration modes in the background project are shown in Table 10 and Figure 10, respectively.
From the above calculation, it can be concluded that the dynamic characteristics of some cable-stayed bridges in the background project have the following features: due to the consolidation of the pier of the middle tower, the side tower is equipped with longitudinal sliding hinge bearings, and the bending stiffness of the pier section is significant, and the longitudinal drift of the whole bridge does not appear in the five models; because the span of the bridge is moderate, the deck is expansive, and the stay cables provide vertical support, there is no torsion of the main girder in the completed state, and the torsion stiffness of the main girder is significant, which has good wind resistance stability; the lateral bending of bridge tower increases with the increase in main girder stiffness, which shows that the relative stiffness of the main tower decreases with the rise of main girder stiffness, while the vertical bending of main girder decreases with the increase in main girder stiffness. The stay cables of some cable-stayed bridges have less influence on the natural vibration of the structure. At the same time, the main girder plays a vital role in the dynamic structural characteristics because of its greater stiffness. The vertical bending of the main girder shows that the main girder is prone to vertical vibration under the sheer action of seismic waves, which is not conducive to the structure’s seismic performance and should be strengthened accordingly. The model pylons with five groups which all appear to show lateral bending, which shows that the stiffness of the towers in this design scheme is relatively small, and the stability of the towers needs to be further optimized.

5.4. Optimal Value Intervals of Parameters

The coupling coordinations of the three parameters in Table 6 were highly coordinated; the coupling degree was high, and the coupling type was the coupling coordination period. The main girder parameter was the main influencing parameter among the three parameters, and main girder stiffness was larger when the diagonal cable parameter and length of the cable-free zone in the span were smaller values, which enhanced the overall performance of the structure. The diagonal cable parameter was slightly more important than the length of the cable-free zone in the span; the design calculation should first determine the main girder stiffness and establish the design of the diagonal cable parameter, and finally determine reasonable arrangement of the cable-free zone. Coupling coordination between the main girder and the cable stiffness was highly coordinated, and the range of variations of cable stiffness were not as large as those of the main girder stiffness and there were various values to choose from. The highly coordinated cable stiffness parameters obtained from the current calculation were larger than the original design value, implying that the original design can be further optimized in terms of cable parameters. Coupling coordination between main girder stiffness and cable-free zone in the span was mainly moderate. The coordination degree of coupling between main girder stiffness and cable-free zones in the span was mainly medium coordination. Stiffness of the main girder was larger when the cable-free zone was the original design value, which improved the structural performance. Main girder stiffness can be increased when structural force is optimized. The coordination degree of coupling between diagonal cable stiffness and cable-free zone in the span was medium to high coordination. There were various choices of the length of the cable-free zone when the same diagonal cable stiffness was designed, and the two exhibited synergistic effects.
Combining Table 5, Table 6, Table 7, Table 8, Table 9 and Table 10 and research outcomes in Section 3, for the background project, setting the stiffness of the main girder between EGIG/EGIG = 1~3, stiffness of the stayed cable between ECAC′/ECAC = 0.8~1.4, and the length of the cable-free zone in the span between l1/l0 = 0.08~0.15 improved the span capacity and overall stiffness of the bridge, and cable tower displacement and support reaction forces of the middle pivot point can be kept within a reasonable range. The three parameters studied include the main girder stiffness as the primary parameter, stayed cable stiffness, and length of the cable-free zone in the span.

6. Conclusions

In summary, through comparison and analysis, the following conclusions are drawn.
(1)
The internal structural force and deformation sensitivity are higher when EGIG/EGIG < 1. When this condition is met, a change in main girder stiffness of the rigid girder and flexible tower type partially cable-stayed bridge has less effect on the internal force of the main tower. However, when the main girder stiffness multiplier exceeds three, the maximum deflection of the bridge tower and the span mid-span lower deflection do not change significantly.
(2)
The influence of cable stiffness on the main girder moment and deformation is significant. As the stiffness increases, the main girder midspan bending moment and deflection show a large reducing trend; the main tower bending moment and deflection change value is small, and the main girder tower root moment produces a very small change in cable stiffness with a multiplier of 0.8~1. The influence of cable stiffness change on the side and middle towers also varies.
(3)
The change in the length of the cable-free zone in the span has a greater influence on the bridge force and deformation of the main girder than that of the cable-free zone at the tower root and the main tower. As the length of the cable-free zone at the bottom of the tower increases, the negative bending moment at the main girder’s root also increases proportionally. In addition, the main tower deflection decreases gradually and stops when the length of the cable-free zone in the span rises to a specific value.
(4)
The change in the live load ratio of the three parameters is consistent with the conclusion obtained from the finite element analysis. In addition, the overall stiffness of the structure can be improved by increasing the stiffness of the main girder and the stayed cable.
(5)
Combined with the multi-parameter coupling model, the three parameters of main girder stiffness (EGIG), stayed cable stiffness (ECAC) and mid-span cable-free zone length (l1) are calculated. From this calculation, the optimal range of values for the parameters are as follows: EGIG/EGIG = 1~3, ECAC/ECAC = 0.8~1.4 and l1/l0 = 0.08~0.15, with a medium to high coupling coordination among them. Through this coordination, the parameters promote each other, resulting in good static performance of the background project bridge.

Author Contributions

Conceptualization, W.H.; software, W.H. and X.T.; validation, Y.Z.; formal analysis, Y.Z.; writing—original draft preparation, W.H.; writing—review and editing, Y.Z. All authors have read and agreed to the published version of the manuscript.

Funding

This research is supported by the Natural Science Foundation of China (Grant Nos.52078059), the Science and Technology project of Powerchina Roadbridge Group Co., Ltd. (No. LOKY2016-02).

Institutional Review Board Statement

Not applicable.

Informed Consent Statement

Not applicable.

Data Availability Statement

The data in this article are available from the corresponding author.

Conflicts of Interest

The authors declare no conflict of interest.

References

  1. Chang, J.Y.; Wu, X.W.; Chang, M. Study on determination method of reasonable completed state of partial cable-stayed bridge based on mechanical characteristics of main girder. World Bridges 2021, 49, 35–41. [Google Scholar]
  2. Chen, C.C.; Chou, H.Z.; Xiao, R.C. New progress in research of low-pylon cable-stayed bridge. World Bridges 2006, 1, 70–73, 80. [Google Scholar]
  3. Qu, H.; Su, J.F.; Huang, P.M. Study on dynamic characteristics and seismic response of the extradosed cable-stayed bridge with single pylon and single cable plane. J. Civ. Struct. Health Monit. 2017, 7, 589–599. [Google Scholar]
  4. Motasem, A.; Lan, L.; Jassim, H. Static behavior of partially earth-anchored cable-stayed bridge of different side-to-main span ratios: Super-long span system with crossing cables. Structures 2021, 33, 3736–3745. [Google Scholar]
  5. Shao, X.D.; Hu, J.; Deng, L.; Cao, J.H. Conceptual Design of Superspan Partial Ground-Anchored Cable-Stayed Bridge with Crossing Stay Cables. J. Bridge Eng. 2014, 19, 06013001-1. [Google Scholar] [CrossRef]
  6. Li, C.X.; Zhu, X.X.; Chen, F.Q. Analysis of influencing parameters of completed state of single-tower hybrid girder cable-stayed bridge. Guangxi Sci. 2008, 15, 288–293. [Google Scholar]
  7. Xu, B.S.; Qian, Y.J.; Li, B.; Liu, G.Q.; Ma, M. Parameter sensitivity analysis of long-span curved cable-stayed bridge with low pylon. World Bridges 2016, 44, 62–66. [Google Scholar]
  8. Wang, W.Y. Study on Mechanical Properties of Partial Cable-Stayed Bridge with Corrugated Steel Web Composite Girder. Master’s Thesis, Southeast University, Nanjing, China, 2018. [Google Scholar]
  9. Peng, B.; Li, W.C. Analysis of the influence of the length of cable-free zone on the structural behavior of low-pylon cable-stayed bridge. Eng. Constr. 2017, 31, 726–729. [Google Scholar]
  10. Luo, Z.H.; Chao, H.; Shao, X.D.; Jin, B. Performance analysis of cable-stayed continuous cooperative system and length of cable-free zone. J. Railw. Sci. Eng. 2020, 17, 2278–2287. [Google Scholar]
  11. Chang, T.; Cui, X.J.; Chang, X.F.; Li, H.J.; Chou, Y.F. Flutter Reliability Analysis of Xiangshan Harbor Highway Cable-Stayed Bridges in Service. Appl. Sci. 2022, 12, 8301. [Google Scholar]
  12. Gao, Q. Multi-Parameter Hybrid Optimization Design of Some Cable-Stayed Bridges. Master’s Thesis, Central South University, Changsha, China, 2013. [Google Scholar]
  13. Bi, H.T.; Li, Y. The ratio optimization of side to main span in low-pylon cable-stayed bridge based on Yudao River Bridge. Key Eng. Mater. 2014, 574, 177–184. [Google Scholar] [CrossRef]
  14. Martins, A.M.; Simões, L.M.; Negrão, J.H. Optimization of cable-stayed bridges: A literature survey. Adv. Eng. Softw. 2020, 149, 102829. [Google Scholar] [CrossRef]
  15. Martins, A.M.; Simões, L.M.; Negrão, J.H. Optimum design of concrete cable-stayed bridges. Eng. Optim. 2016, 48, 772–791. [Google Scholar] [CrossRef]
  16. Chen, C.C.; Xiao, R.C. Method of defining low-pylon cable-stayed bridge by cable-girder live load ratio. J. Tongji Univ. (Nat. Sci.) 2007, 6, 724–727. [Google Scholar]
  17. Wang, S.J.; Kong, W.; Ren, L.; Ye, D.D.; Dai, B.T. Misunderstanding and correction of domestic coupling coordination degree model. J. Nat. Resour. 2021, 36, 793–810. [Google Scholar]
  18. Qi, Y.Y.; Arash, F.; Lin, L.; Liu, H. Coupling coordination analysis of China’s provincial. Environ. Sci. Pollut. Res. 2022, 29, 23303–23313. [Google Scholar] [CrossRef] [PubMed]
  19. Li, X.Q.; Gao, X.H. Effectiveness evaluation of dimensionless method. Stat. Decis. 2021, 37, 24–28. [Google Scholar]
  20. Gao, X.H.; Li, X.Q. Comparison of dimensionless methods in multiple linear regression models. Stat. Decis. 2022, 38, 5–9. [Google Scholar]
  21. Wang, C.; Tang, N. Spatio-temporal characteristics and pattern evolution of spatial function coupling and coordination of rural students in Chongqing. Geogr. Res. 2018, 37, 1100–1114. [Google Scholar]
  22. Martins, A.M.; Simões, L.M.; Negrão, J.H. Optimization of concrete cable-stayed bridges under seismic action. Comput. Struct. 2019, 222, 36–47. [Google Scholar] [CrossRef]
  23. Duan, X.; Dai, S.L.; Liao, K.C. Research on the coordinated development of regional scientific and technological innovation, economic development and ecological environment-an empirical analysis based on provincial panel data. Sci. Technol. Manag. Res. 2020, 40, 89–100. [Google Scholar]
Figure 1. Bridge layout diagram (unit: cm).
Figure 1. Bridge layout diagram (unit: cm).
Applsci 13 03831 g001
Figure 2. Cross-sectional configuration of main girder (unit: cm). (a) Pier top section. (b) Mid-span section.
Figure 2. Cross-sectional configuration of main girder (unit: cm). (a) Pier top section. (b) Mid-span section.
Applsci 13 03831 g002
Figure 3. Finite element calculation model.
Figure 3. Finite element calculation model.
Applsci 13 03831 g003
Figure 4. Effects of main girder stiffness on structural internal force and deformation. (a) moment; (b) deflection.
Figure 4. Effects of main girder stiffness on structural internal force and deformation. (a) moment; (b) deflection.
Applsci 13 03831 g004
Figure 5. Effects of cable stiffness on structural internal forces and deformation. (a) moment; (b) deflection.
Figure 5. Effects of cable stiffness on structural internal forces and deformation. (a) moment; (b) deflection.
Applsci 13 03831 g005
Figure 6. Comparisons of the structural effects caused by changes in stayed cable stiffness. (a) midspan bending moment; (b) moment at the root of the main girder tower; (c) midspan deflection. (d) tower top deflection.
Figure 6. Comparisons of the structural effects caused by changes in stayed cable stiffness. (a) midspan bending moment; (b) moment at the root of the main girder tower; (c) midspan deflection. (d) tower top deflection.
Applsci 13 03831 g006
Figure 7. Influence of the length of the cable-free zone at the bottom of the tower on internal force and deformation of the structure. (a) moment; (b) deflection. Note: M/∑M(%), γ/∑γ(%) have the same meaning as above.
Figure 7. Influence of the length of the cable-free zone at the bottom of the tower on internal force and deformation of the structure. (a) moment; (b) deflection. Note: M/∑M(%), γ/∑γ(%) have the same meaning as above.
Applsci 13 03831 g007
Figure 8. Influence of the length of the cable-free zone in the span on internal force and deformation of the structure. (a) moment; (b) deflection. Note: M/∑M(%), γ/∑γ(%) have the same meaning as above.
Figure 8. Influence of the length of the cable-free zone in the span on internal force and deformation of the structure. (a) moment; (b) deflection. Note: M/∑M(%), γ/∑γ(%) have the same meaning as above.
Applsci 13 03831 g008
Figure 9. Comparisons of the structural effects caused by changes in length of the uncorded area in the span. (a) midspan bending moment; (b) moment at the root of the main girder tower; (c) moment at the root of the tower; (d) midspan deflection; (e) tower top deflection. Note: M/∑M(%), γ/∑γ(%) have the same meaning as above.
Figure 9. Comparisons of the structural effects caused by changes in length of the uncorded area in the span. (a) midspan bending moment; (b) moment at the root of the main girder tower; (c) moment at the root of the tower; (d) midspan deflection; (e) tower top deflection. Note: M/∑M(%), γ/∑γ(%) have the same meaning as above.
Applsci 13 03831 g009
Figure 10. Modal mode diagram. (a) Group 1; (b) Group 2; (c) Group 3; (d) Group 4; (e) Group 5.
Figure 10. Modal mode diagram. (a) Group 1; (b) Group 2; (c) Group 3; (d) Group 4; (e) Group 5.
Applsci 13 03831 g010
Table 1. Mechanical properties of finite element model materials.
Table 1. Mechanical properties of finite element model materials.
Mechanical PerformanceC60 Main Girder, Bridge TowerC55 Bridge PierSteel StrandedEpoxy Coated Steel Strand
Elastic modulus/MPa3.6 × 1043.55 × 1041.9 × 1051.95 × 105
Tension strength/MPa1.86 × 1032.0 × 103
Poisson ratioγ0.20.20.30.3
Coefficient of thermal expansion/°C1.2 × 10−51.2 × 10−51.2 × 10−51.2 × 10−5
Unit weight/(kN·m−3)26.526.578.578.5
Table 2. Parameter value changes.
Table 2. Parameter value changes.
GroupMain GirderStayed Cable
EGIG′/EGIGl1/ml2/mDiameter/mmPairs Number
10.2, 0.5, 1, 2, 3, 5, 8, 1018.667.493.46~106.41 (99.01~111.32)19 (13)
2118.667.429.55~132.17 (31.31~140.03)19 (13)
3118.667.4, 75.4, 83.4, 91.4, 99.493.46~106.41 (99.01~111.32)19~15 (13~9)
4118.6, 26.6, 34.6, 42.6, 50.6, 58.6, 66.6, 74.6, 82.6, 90.6, 98.667.493.46~106.41 (99.01~111.32)19~15 (13~9)
Note: The diameter in brackets is 55-φs 15.2 cable diameter, pairs number in brackets is 4# tower diagonal cable quantity.
Table 3. Live load ratio of cable girder.
Table 3. Live load ratio of cable girder.
EGIG′/EGIGηECAC′/ECACηl1/l0η
0.21.7190.10.0340.080.344
0.50.6880.20.0690.120.345
10.3440.40.1380.150.345
20.1720.60.2060.190.346
30.1150.80.2750.220.347
50.06910.3440.250.348
80.0431.20.4130.290.349
100.0341.40.4810.320.347
1.60.5500.360.346
1.80.6190.390.346
20.6880.430.347
Table 4. Parameter Summary.
Table 4. Parameter Summary.
EffectsMBMTBMTγBγT
Parameters
EGIGstrongstrongweakstrongmoderate
ECICmoderatestrongweakstrongweak
l2weakstrongweakmoderatemoderate
l1moderatestrongweakstrongmoderate
Table 5. Comprehensive evaluation value.
Table 5. Comprehensive evaluation value.
EGIG′/EGIGU1ECAC′/ECACU2l1/l0U3
0.20.400.40.300.08 0.30
0.50.510.60.310.12 0.31
10.570.80.420.15 0.42
20.5910.570.19 0.57
30.601.20.750.22 0.75
50.601.40.930.25 0.93
Table 6. Calculation results of three-parameter coupling coordination.
Table 6. Calculation results of three-parameter coupling coordination.
Serial NumberEGIG′/EGIGECAC′/ECACl1/l0U1U2U3C123TD
151.40.080.600.930.800.980.780.87
231.40.080.600.930.800.980.780.87
321.40.080.590.930.800.980.770.87
411.40.080.570.930.800.980.760.87
50.51.40.080.510.930.800.970.750.85
651.40.120.600.930.640.980.730.85
731.40.120.600.930.640.980.730.85
851.20.080.600.750.800.990.720.84
931.20.080.600.750.800.990.720.84
1021.40.120.590.930.640.980.720.84
Table 7. Calculated results of stiffness coupling coordination between main girder and stayed cable.
Table 7. Calculated results of stiffness coupling coordination between main girder and stayed cable.
Serial NumberEGIG′/EGIGECAC′/ECACU1U2C12TD
151.40.600.930.980.770.87
231.40.600.930.980.770.86
321.40.590.930.980.760.86
411.40.570.930.970.750.85
50.51.40.510.930.960.720.83
651.20.600.750.990.680.82
731.20.600.750.990.680.82
821.20.590.750.990.670.82
911.20.570.750.990.660.81
100.51.20.510.750.980.630.79
Table 8. Calculation results of coupling coordination between main girder stiffness and uncoupled zone in the span.
Table 8. Calculation results of coupling coordination between main girder stiffness and uncoupled zone in the span.
Serial NumberEGIG′/EGIGl1/l0U1U3C13TD
150.080.600.800.990.690.83
230.080.600.800.990.690.83
320.080.590.800.990.690.82
410.080.570.800.990.670.81
50.50.080.510.800.980.640.79
650.120.600.641.000.620.79
730.120.600.641.000.620.79
820.120.590.641.000.610.78
910.120.570.641.000.600.77
100.50.120.510.640.990.570.75
Table 9. Calculation results of coupling coordination between slant cable stiffness and uncoupled area in the span.
Table 9. Calculation results of coupling coordination between slant cable stiffness and uncoupled area in the span.
Serial NumberECAC′/ECACl1/l0U2U3C23TD
11.40.080.930.801.000.870.93
21.40.120.930.640.980.800.89
31.20.080.750.801.000.780.88
41.40.150.930.500.950.740.84
51.20.120.750.641.000.700.84
610.080.570.800.990.680.82
71.20.150.750.500.980.640.79
81.40.190.930.380.910.680.79
910.120.570.641.000.600.78
100.80.080.420.800.950.590.75
Table 10. Natural frequency and corresponding vibration mode characteristics.
Table 10. Natural frequency and corresponding vibration mode characteristics.
GroupNatural Frequency
(HZ)
Cycle (s)Mode Characteristics
10.7384281.354228The main girder is asymmetrically bent vertically, and the main tower is symmetrically bent laterally.
20.6140991.628403
30.5287971.891083
40.4134992.418386
50.3285083.044068
Disclaimer/Publisher’s Note: The statements, opinions and data contained in all publications are solely those of the individual author(s) and contributor(s) and not of MDPI and/or the editor(s). MDPI and/or the editor(s) disclaim responsibility for any injury to people or property resulting from any ideas, methods, instructions or products referred to in the content.

Share and Cite

MDPI and ACS Style

Zhang, Y.; Huang, W.; Tang, X. Sensitivity Analysis of the Main Structural Parameters of the Four-Tower Partially Cable-Stayed Bridge. Appl. Sci. 2023, 13, 3831. https://doi.org/10.3390/app13063831

AMA Style

Zhang Y, Huang W, Tang X. Sensitivity Analysis of the Main Structural Parameters of the Four-Tower Partially Cable-Stayed Bridge. Applied Sciences. 2023; 13(6):3831. https://doi.org/10.3390/app13063831

Chicago/Turabian Style

Zhang, Yuping, Wenjing Huang, and Xin Tang. 2023. "Sensitivity Analysis of the Main Structural Parameters of the Four-Tower Partially Cable-Stayed Bridge" Applied Sciences 13, no. 6: 3831. https://doi.org/10.3390/app13063831

APA Style

Zhang, Y., Huang, W., & Tang, X. (2023). Sensitivity Analysis of the Main Structural Parameters of the Four-Tower Partially Cable-Stayed Bridge. Applied Sciences, 13(6), 3831. https://doi.org/10.3390/app13063831

Note that from the first issue of 2016, this journal uses article numbers instead of page numbers. See further details here.

Article Metrics

Back to TopTop