Removal of Hydrogen Sulfide from Swine-Waste Biogas on a Pilot Scale Using Immobilized Paracoccus versutus CM1
Abstract
1. Introduction
2. Materials and Methods
2.1. Immobilization of P. versutus CM1 on PG and PUF
2.1.1. Cultivation of P. versutus CM1
2.1.2. Preparation of Packing Materials and Immobilization
2.1.3. Scanning Electron Microscope (SEM) Analysis
2.1.4. Effect of pH and Temperature on the Immobilized P. versutus CM1
2.1.5. Statistical Analysis
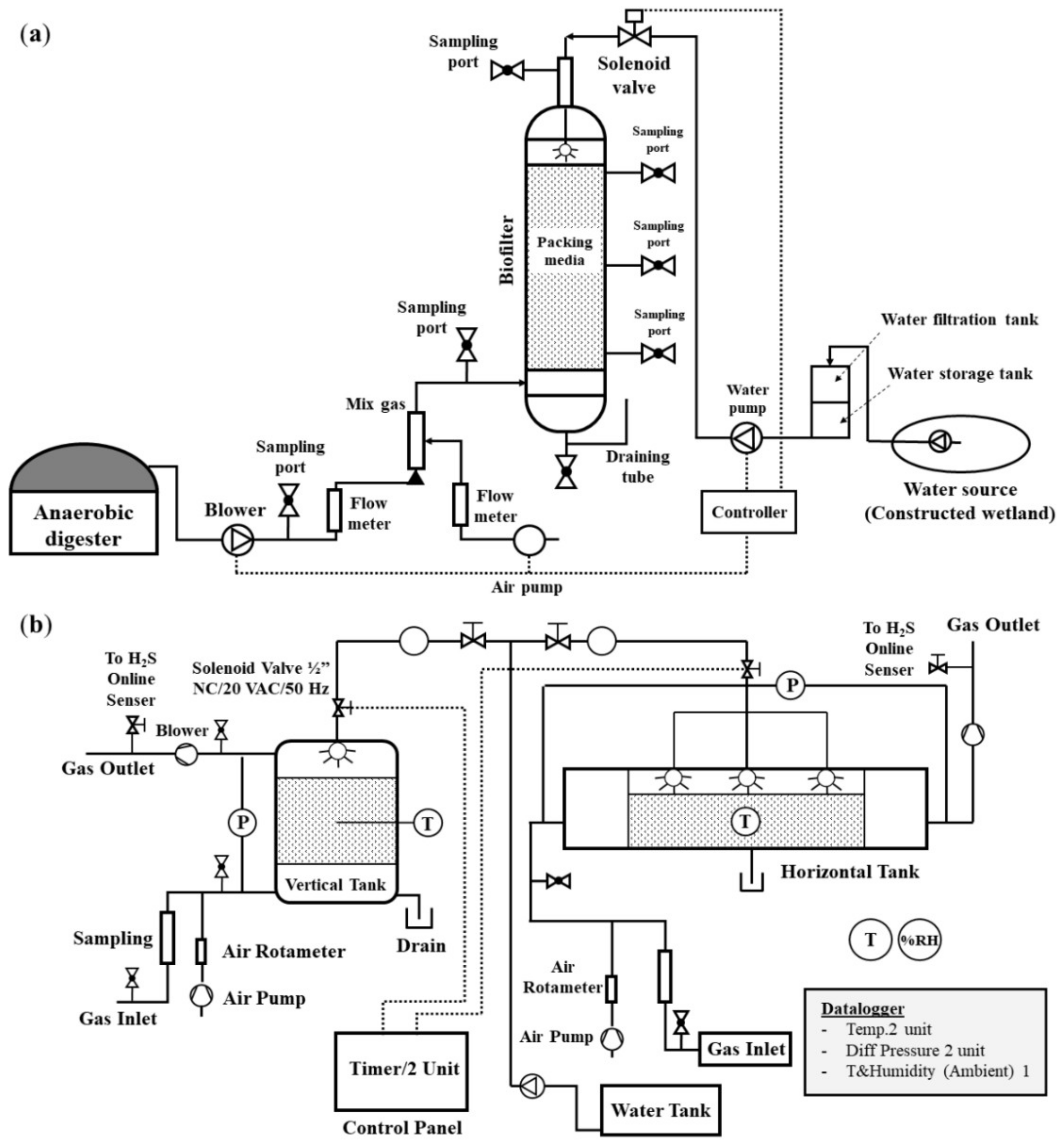
2.2. Designing Laboratory- and Pilot-Scale Biofiltration Systems for H2S Removal
2.2.1. Biofilters Set up and Operation
2.2.2. Parameter Calculation
2.3. Analysis of Bacterial Community in Laboratory and Pilot Biofiltrations
2.3.1. Sample Collection and DNA Extraction
2.3.2. Polymerase Chain Reaction (PCR)
2.3.3. Denaturing Gradient Gel Electrophoresis (DGGE) and Sequencing
2.3.4. Nucleotide Sequence Accession Numbers and Phylogenetic Analysis
3. Results
3.1. Immobilization of P. versutus CM1 on PG and PUF
3.2. Effects of pH and Temperature on the Immobilized P. versutus CM1 with PG and PUF
3.3. Removal of H2S in Laboratory- and Pilot-Scale Biofiltration Systems
3.3.1. Effects of Gas Retention Time on H2S Removal in the Laboratory-Scale Experiments
3.3.2. Pilot-Scale Experiments for H2S Removal
3.3.3. The Performance of Laboratory- and Pilot- Scale Biofiltration on H2S Elimination
3.3.4. CH4, CO2, N2 and O2 Concentration in Pilot-Scale Biofilters
3.4. The Bacterial Community in the Laboratory and Pilot Biofiltrations
4. Discussion
5. Conclusions
Supplementary Materials
Author Contributions
Funding
Institutional Review Board Statement
Informed Consent Statement
Data Availability Statement
Acknowledgments
Conflicts of Interest
References
- Abanades, S.; Abbaspour, H.; Ahmadi, A.; Das, B.; Ehyaei, M.A.; Esmaeilion, F.; el Haj Assad, M.; Hajilounezhad, T.; Jamali, D.H.; Hmida, A.; et al. A critical review of biogas production and usage with legislations framework across the globe. Int. J. Sci. Environ. Technol. 2022, 19, 3377–3400. [Google Scholar] [CrossRef] [PubMed]
- Kougias, P.G.; Angelidaki, I. Biogas and its opportunities—A review. Front. Environ. Sci. Eng. 2018, 12, 1–12. [Google Scholar] [CrossRef]
- Scarlat, N.; Dallemand, J.F.; Fahl, F. Biogas: Developments and perspectives in Europe. Renew. Energy 2018, 129, 457–472. [Google Scholar] [CrossRef]
- Ullah Khan, I.; Hafiz Dzarfan Othman, M.; Hashim, H.; Matsuura, T.; Ismail, A.F.; Rezaei-DashtArzhandi, M.; Wan Azelee, I. Biogas as a renewable energy fuel—A review of biogas upgrading, utilisation and storage. Energy Convers. Manag. 2017, 150, 277–294. [Google Scholar] [CrossRef]
- Abdeshahian, P.; Lim, J.S.; Ho, W.S.; Hashim, H.; Lee, C.T. Potential of biogas production from farm animal waste in Malaysia. Renew. Sustain. Energy Rev. 2016, 60, 714–723. [Google Scholar] [CrossRef]
- Lee, D.J.; Bae, J.S.; Seo, D.C. Potential of biogas production from swine manure in South Korea. Appl. Biol. Chem. 2018, 61, 557–565. [Google Scholar] [CrossRef]
- Elasri, O.; el amin Afilal, M. Potential for biogas production from the anaerobic digestion of chicken droppings in Morocco. Int. J. Recycl. Org. Waste Agric. 2016, 5, 195–204. [Google Scholar] [CrossRef]
- Pochwatka, P.; Kowalczyk-Juśko, A.; Sołowiej, P.; Wawrzyniak, A.; Dach, J. Biogas plant exploitation in a middle-sized dairy farm in Poland: Energetic and economic aspects. Energies 2020, 13, 6058. [Google Scholar] [CrossRef]
- Sherief, M.; Hassan, A.A. The Impact of wastewater quality and flow characteristics on H2S emissions generation: Statistical correlations and an artificial neural network model. Water 2022, 14, 791. [Google Scholar] [CrossRef]
- Cheng, Y.; Yuan, T.; Deng, Y.; Lin, C.; Zhou, J.; Lei, Z.; Shimizu, K.; Zhang, Z. Use of sulfur-oxidizing bacteria enriched from sewage sludge to biologically remove H2S from biogas at an industrial-scale biogas plant. Bioresour. Technol. Rep. 2018, 3, 43–50. [Google Scholar] [CrossRef]
- Doujaiji, B.; Al-Tawfiq, J. A hydrogen sulfide exposure in an adult male. Ann. Saudi Med. 2010, 30, 76–80. [Google Scholar] [CrossRef]
- Guidotti, T.L. Hydrogen sulfide: Advances in understanding human toxicity. Int. J. Toxicol. 2010, 29, 569–581. [Google Scholar] [CrossRef]
- Malone Rubright, S.L.; Pearce, L.L.; Peterson, J. Environmental toxicology of hydrogen sulfide. Nitric Oxide Biol. Chem. 2017, 71, 1. [Google Scholar] [CrossRef]
- Choudhury, A.; Shelford, T.; Felton, G.; Gooch, C.; Lansing, S. Evaluation of hydrogen sulfide scrubbing systems for anaerobic digesters on two U.S. Dairy farms. Energies 2019, 12, 4605. [Google Scholar] [CrossRef]
- Chen, Q.; Wu, W.; Qi, D.; Ding, Y.; Zhao, Z. Review on microaeration-based anaerobic digestion: State of the art, challenges, and prospectives. Sci. Total Environ. 2020, 710, 136388. [Google Scholar] [CrossRef]
- Skerman, A.G.; Heubeck, S.; Batstone, D.J.; Tait, S. On-farm trials of practical options for hydrogen sulphide removal from piggery biogas. Process Saf. Environ. Prot. 2018, 117, 675–683. [Google Scholar] [CrossRef]
- Charnnok, B.; Suksaroj, T.; Boonswang, P.; Chaiprapat, S. Oxidation of hydrogen sulfide in biogas using dissolved oxygen in the extreme acidic biofiltration operation. Bioresour. Technol. 2013, 131, 492–499. [Google Scholar] [CrossRef]
- Scholz, M.; Melin, T.; Wessling, M. Transforming biogas into biomethane using membrane technology. Renew. Sustain. Energy Rev. 2013, 17, 199–212. [Google Scholar] [CrossRef]
- Nguyen, L.N.; Kumar, J.; Vu, M.T.; Mohammed, J.A.H.; Pathak, N.; Commault, A.S.; Sutherland, D.; Zdarta, J.; Tyagi, V.K.; Nghiem, L.D. Biomethane production from anaerobic co-digestion at wastewater treatment plants: A critical review on development and innovations in biogas upgrading techniques. Sci. Total Environ. 2021, 765, 142753. [Google Scholar] [CrossRef]
- Syed, M.; Soreanu, G.; Falletta, P.; Béland, M. Removal of hydrogen sulfide from gas streams using biological processes—A review. Can. Biosyst. Eng. 2006, 48, 2. [Google Scholar]
- Janssen, A.J.H.; Lens, P.N.L.; Stams, A.J.M.; Plugge, C.M.; Sorokin, D.Y.; Muyzer, G.; Dijkman, H.; van Zessen, E.; Luimes, P.; Buisman, C.J.N. Application of bacteria involved in the biological sulfur cycle for paper mill effluent purification. Sci. Total Environ. 2009, 407, 1333–1343. [Google Scholar] [CrossRef] [PubMed]
- Hernández, J.; Lafuente, J.; Prado, Ó.J.; Gabriel, D. Simultaneous removal of H2S, NH3, and ethyl mercaptan in biotrickling filters packed with poplar wood and polyurethane foam: Impact of pH during startup and crossed effects evaluation. Water Air Soil Pollut. 2012, 223, 3485–3497. [Google Scholar] [CrossRef]
- Babar, Z.B.; Shareefdeen, Z. Management and control of air emissions from electronic industries. Clean Technol. Environ. Policy 2014, 16, 69–77. [Google Scholar] [CrossRef]
- Muñoz, R.; Meier, L.; Diaz, I.; Jeison, D. A review on the state-of-the-art of physical/chemical and biological technologies for biogas upgrading. Rev. Environ. Sci. Biotechnol. 2015, 14, 727–759. [Google Scholar] [CrossRef]
- Kafle, G.K.; Chen, L.; Neibling, H.; Brian He, B. Field evaluation of wood bark-based down-flow biofilters for mitigation of odor, ammonia, and hydrogen sulfide emissions from confined swine nursery barns. J. Environ. Manag. 2015, 147, 164–174. [Google Scholar] [CrossRef]
- Rybarczyk, P.; Szulczyński, B.; Gębicki, J.; Hupka, J. Treatment of malodorous air in biotrickling filters: A review. Biochem. Eng. J. 2019, 141, 146–162. [Google Scholar] [CrossRef]
- Le Borgne, S.; Baquerizo, G. Microbial ecology of biofiltration units used for the desulfurization of biogas. Chem. Eng. 2019, 3, 72. [Google Scholar] [CrossRef]
- Rattanapan, C.; Ounsaneha, W. Removal of hydrogen sulfide gas using biofiltration—A review. Walailak J. Sci. Technol. 2011, 9, 9–18. [Google Scholar]
- Chen, Z.; Yang, G.; Hao, X.; Samak, N.A.; Jia, Y.; Peh, S.; Mu, T.; Yang, M.; Xing, J. Recent advances in microbial capture of hydrogen sulfide from sour gas via sulfur-oxidizing bacteria. Eng. Life Sci. 2021, 21, 693–708. [Google Scholar] [CrossRef]
- Martinez, A.; Rathibandla, S.; Jones, K.; Cabezas, J. Biofiltration of wastewater lift station emissions: Evaluation of VOC removal in the presence of H2S. Clean Technol. Environ. Policy 2008, 10, 81–87. [Google Scholar] [CrossRef]
- Pokorna, D.; Zabranska, J. Sulfur-oxidizing bacteria in environmental technology. Biotechnol. Adv. 2015, 33, 1246–1259. [Google Scholar] [CrossRef]
- Katayama, Y.; Hiraishi, A.; Kuraishi, H. Paracoccus thiocyanatus sp. nov., a new species of thiocyanate-utilizing facultative chemolithotroph, and transfer of Thiobacillus versutus to the genus Paracoccus as Paracoccus versutus comb. nov. with emendation of the genus. Microbiology 1995, 141, 1469–1477. [Google Scholar] [CrossRef]
- Vikromvarasiri, N.; Boonyawanich, S.; Pisutpaisal, N. Comparative performance of Halothiobacillus Neapolitanus and Paracoccus Pantotrophus in sulphur oxidation. Energy Procedia 2015, 79, 885–889. [Google Scholar] [CrossRef]
- Zhang, H.; Zhao, Z.; Chen, S.; Kang, P.; Wang, Y.; Feng, J.; Jia, J.; Yan, M.; Wang, Y.; Xu, L. Paracoccus versutus KS293 adaptation to aerobic and anaerobic denitrification: Insights from nitrogen removal, functional gene abundance, and proteomic profiling analysis. Bioresour. Technol. 2018, 260, 321–328. [Google Scholar] [CrossRef]
- Watsuntorn, W.; Khanongnuch, R.; Chulalaksananukul, W.; Rene, E.R.; Lens, P.N.L. Resilient performance of an anoxic biotrickling filter for hydrogen sulphide removal from a biogas mimic: Steady, transient state and neural network evaluation. J. Clean. Prod. 2020, 249, 119351. [Google Scholar] [CrossRef]
- Jirachaisakdeacha, D.; Kumdhitiahutsawakul, L.; Pholchan, P.; Kantha, U.; Pathom-Aree, W.; Bovonsombut, S. Hydrogen sulfide removal from biogas using immobilized sulfur oxidizing bacterium Paracoccus versutus CM1 in biofilters. Chiang Mai J. Sci. 2020, 47, 872–886. [Google Scholar]
- Alinezhad, E.; Haghighi, M.; Rahmani, F.; Keshizadeh, H.; Abdi, M.; Naddafi, K. Technical and economic investigation of chemical scrubber and bio-filtration in removal of H2S and NH3 from wastewater treatment plant. J. Environ. Manag. 2019, 241, 32–43. [Google Scholar] [CrossRef] [PubMed]
- Aita, B.C.; Mayer, F.D.; Muratt, D.T.; Brondani, M.; Pujol, S.B.; Denardi, L.B.; Hoffmann, R.; da Silveira, D.D. Biofiltration of H2S-rich biogas using Acidithiobacillus thiooxidans. Clean Technol. Environ. Policy 2016, 18, 689–703. [Google Scholar] [CrossRef]
- Nagendranatha Reddy, C.; Bae, S.; Min, B. Biological removal of H2S gas in a semi-pilot scale biotrickling filter: Optimization of various parameters for efficient removal at high loading rates and low pH conditions. Bioresour. Technol. 2019, 285, 121–328. [Google Scholar] [CrossRef] [PubMed]
- Kumdhitiahutsawakul, L.; Jirachaisakdeacha, D.; Pholchan, P.; Pathom-aree, W.; Bovonsombut, S. Use of the PCR-DGGE technique to determine the microbial community in anaerobic activated sludges from biogas plants. Chiang Mai J. Sci. 2019, 46, 444–455. [Google Scholar]
- Muyzer, G.; Teske, A.D.; Wirsen, O.C.; Jannasch, W.H. Phylogenetic-relationships-ofThiomicrospira-species-and-their-identification-in-deep-sea-hydrothermal-vent-samples-by-denaturing-gradient-gel-electrophoresis. Arch. Microbiol. 1995, 164, 165–172. [Google Scholar] [CrossRef]
- Kumar, S.; Stecher, G.; Tamura, K. MEGA7: Molecular evolutionary genetics analysis version 7.0 for bigger datasets. Mol. Biol. Evol. 2016, 33, 1870–1874. [Google Scholar] [CrossRef]
- Wu, J.; Jiang, X.; Jin, Z.; Yang, S.; Zhang, J. The performance and microbial community in a slightly alkaline biotrickling filter for the removal of high concentration H2S from biogas. Chemosphere 2020, 249, 126127. [Google Scholar] [CrossRef]
- Tabatabaei, M.; Aghbashlo, M.; Valijanian, E.; Kazemi Shariat Panahi, H.; Nizami, A.S.; Ghanavati, H.; Sulaiman, A.; Mirmohamadsadeghi, S.; Karimi, K. A comprehensive review on recent biological innovations to improve biogas production, Part 2: Mainstream and downstream strategies. Renew. Energy 2020, 146, 1392–1407. [Google Scholar] [CrossRef]
- Jiang, X.; Yan, R.; Tay, J.H. Transient-state biodegradation behavior of a horizontal biotrickling filter in co-treating gaseous H2S and NH3. Appl. Microbiol. Biotechnol. 2009, 81, 969–975. [Google Scholar] [CrossRef]
- Kim, J.H.; Rene, E.R.; Park, H.S. Biological oxidation of hydrogen sulfide under steady and transient state conditions in an immobilized cell biofilter. Bioresour. Technol. 2008, 99, 583–588. [Google Scholar] [CrossRef]
- Ho, K.L.; Lin, W.C.; Chung, Y.C.; Chen, Y.P.; Tseng, C.P. Elimination of high concentration hydrogen sulfide and biogas purification by chemical-biological process. Chemosphere 2013, 92, 1396–1401. [Google Scholar] [CrossRef]
- Solcia, R.B.; Ramírez, M.; Fernández, M.; Cantero, D.; Bevilaqua, D. Hydrogen sulfide removal from air by biotrickling filter using open-pore polyurethane foam as a carrier. Biochem. Eng. J. 2014, 84, 1–8. [Google Scholar] [CrossRef]
- Chen, Y.; Wang, X.; He, S.; Zhu, S.; Shen, S. The performance of a two-layer biotrickling filter filled with new mixed packing materials for the removal of H2S from air. J. Environ. Manag. 2016, 165, 11–16. [Google Scholar] [CrossRef]
- Khoshnevisan, B.; Tsapekos, P.; Alfaro, N.; Díaz, I.; Fdz-Polanco, M.; Rafiee, S.; Angelidaki, I. A mini review on prospects and challenges of biological H2S removal from biogas with focus on biotrickling filtration and microaerobic desulfurization A review on prospects and challenges of biological H2S removal from biogas with focus on biotrickling filtration and microaerobic desulfurization. Biofuel.Res. J. 2017, 16, 741–750. [Google Scholar]
- Khanongnuch, R.; di Capua, F.; Lakaniemi, A.M.; Rene, E.R.; Lens, P.N.L. Transient–state operation of an anoxic biotrickling filter for H2S removal. J. Hazard. Mater. 2019, 377, 42–51. [Google Scholar] [CrossRef]
- Arıman, S.; Koyuncu, S. Removal of hydrogen sulfide in biogas from wastewater treatment sludge by real-scale biotrickling filtration desulfurization process. Water Pract. Technol. 2022, 17, 1406–1420. [Google Scholar] [CrossRef]
- Juntranapaporn, J.; Vikromvarasiri, N.; Soralump, C.; Pisutpaisal, N. Hydrogen sulfide removal from biogas in biotrickling filter system inoculated with Paracoccus pantotrophus. Int. J. Hydrog. Energy. 2019, 44, 29554–29560. [Google Scholar] [CrossRef]
- Tayar, S.P.; Guerrero, R.d.B.S.; Hidalgo, L.F.; Bevilaqua, D. Evaluation of biogas bio-desulfurization using different packing materials. ChemEngineering 2019, 3, 27. [Google Scholar] [CrossRef]
- Vikromvarasiri, N.; Juntranapaporn, J.; Pisutpaisal, N. Performance of Paracoccus pantotrophus for H2S removal in biotrickling filter. Int. J. Hydrog. Energy 2017, 42, 27820–27825. [Google Scholar] [CrossRef]
- Jaber, M.B.; Couvert, A.; Amrane, A.; le Cloirec, P.; Dumont, E. Hydrogen sulfide removal from a biogas mimic by biofiltration under anoxic conditions. J. Environ. Chem. Eng. 2017, 5, 5617–5623. [Google Scholar] [CrossRef]
- Cabrol, L.; Malhautier, L. Integrating microbial ecology in bioprocess understanding: The case of gas biofiltration. Appl. Microbiol. Biotechnol. 2011, 90, 837–849. [Google Scholar] [CrossRef]
- Piterina, A.V.; Pembroke, J.T. Use of PCR-DGGE based molecular methods to analyse microbial community diversity and stability during the thermophilic stages of an ATAD wastewater sludge treatment process as an aid to performance monitoring. Int. Sch. Res. Not. 2013, 2013, 162645. [Google Scholar] [CrossRef]
- Sidira, M.; Karapetsas, A.; Galanis, A.; Kanellaki, M.; Kourkoutas, Y. Effective survival of immobilized Lactobacillus casei during ripening and heat treatment of probiotic dry-fermented sausages and investigation of the microbial dynamics. Meat Sci. 2014, 96, 948–955. [Google Scholar] [CrossRef]
- Liang, H.; Chen, H.; Ji, C.; Lin, X.; Zhang, W.; Li, L. Dynamic and functional characteristics of predominant species in industrial paocai as revealed by combined DGGE and metagenomic sequencing. Front. Microbiol. 2018, 9, 2416. [Google Scholar] [CrossRef]
- Peralta, J.G.B.; Elegado, F.B.; Simbahan, J.F.; Pajares, I.G.; Dizon, E.I. Microbial and metabolite profiles of spontaneous and adjunct-inoculated cacao (Theobroma cacao L.) fermentation. Food Res. 2021, 5, 331–339. [Google Scholar] [CrossRef]
- Wang, J.; Cao, X.; Sun, Z.; Zhang, H. Investigation of biogas for enhancing oil recovery with indigenous microorganism in high salinity oil field. Pet. Sci. Technol. 2022, 40, 1–13. [Google Scholar] [CrossRef]
- Lee, E.Y.; Lee, N.Y.; Cho, K.S.; Ryu, H.W. Removal of hydrogen sulfide by sulfate-resistant Acidithiobacillus thiooxidans AZ11. J. Biosci. Bioeng. 2006, 101, 309–314. [Google Scholar] [CrossRef]
- Yang, Z.; Liu, Z.; Sklodowska, A.; Musialowski, M.; Bajda, T.; Yin, H.; Drewniak, L. Microbiological sulfide removal—From microorganism isolation to treatment of industrial effluent. Microorganisms 2021, 9, 611. [Google Scholar] [CrossRef]
- Liu, Y.; Gan, L.; Chen, Z.; Megharaj, M.; Naidu, R. Removal of nitrate using Paracoccus sp. YF1 immobilized on bamboo carbon. J. Hazard. Mater. 2012, 229, 419–425. [Google Scholar] [CrossRef]
- Shi, Z.; Zhang, Y.; Zhou, J.; Chen, M.; Wang, X. Biological removal of nitrate and ammonium under aerobic atmosphere by Paracoccus versutus LYM. Bioresour. Technol. 2013, 148, 144–148. [Google Scholar] [CrossRef]
- Li, W.; Ni, J.; Cai, S.; Liu, Y.; Shen, C.; Yang, H.; Chen, Y.; Tao, J.; Yu, Y.; Liu, Q. Variations in microbial community structure and functional gene expression in bio-treatment processes with odorous pollutants. Sci. Rep. 2019, 9, 17870. [Google Scholar] [CrossRef]
- Maestre, J.P.; Rovira, R.; Álvarez-Hornos, F.J.; Fortuny, M.; Lafuente, J.; Gamisans, X.; Gabriel, D. Bacterial community analysis of a gas-phase biotrickling filter for biogas mimics desulfurization through the rRNA approach. Chemosphere 2010, 8, 872–880. [Google Scholar] [CrossRef]
- Zhou, Q.; Liang, H.; Yang, S.; Jiang, X. The removal of hydrogen sulfide from biogas in a microaerobic botrickling filter using polypropylene carrier as packing material. Appl. Biochem. Biotechnol. 2015, 175, 3763–3777. [Google Scholar] [CrossRef]
- Haosagul, S. Biochip for Monitoring Microbial Community in Industrial Scale Hydrogen Sulfide Removal System. Ph.D. Thesis, King Mongkut’s University of Technology Thonburi, Thon Buri (KMUTT), Thailand, 1 Semester. 2019. [Google Scholar]
- Sercu, B.; Núñez, D.; van Langenhove, H.; Aroca, G.; Verstraete, W. Operational and microbiological aspects of a bioaugmented two-stage biotrickling filter removing hydrogen sulfide and dimethyl sulfide. Biotechnol. Bioeng. 2005, 90, 259–269. [Google Scholar] [CrossRef]







| Parameters of Operation | Biofilters | |||
|---|---|---|---|---|
| Laboratory-Scale | Pilot-Scale | |||
| Vertical | Horizontal | |||
| Biogas flow rate | 0.079, 0.118, 0.157 | 1.0 | 1.0 | m3/h |
| Air flow rate | 0.004, 0.006, 0.008 | 0.05 | 0.05 | m3/h |
| Reactor size | 0.1 × 0.6 | 0.48 × 0.97 | 0.3 × 2.0 × 0.5 | m |
| Column volume | 0.005 | 0.175 | 0.300 | m3 |
| Packing volume | 0.004 (PG, PUF) | 0.033 (PG) | 0.033 (PG) | m3 |
| 0.050 (PUF) | 0.050 (PUF) | m3 | ||
| Space velocity (SV) | 20, 30, 40 | 30 (PG) | 30 (PG) | h−1 |
| 20 (PUF) | 20 (PUF) | h−1 | ||
| Gas retention time | 180, 120, 90 | 120 (PG), | 120 (PG), | s |
| (GRT) | 180 (PUF) | 180 (PUF) | s | |
| CH4 content, | 58–61 | 58–60 | 58–60 | % (v/v) |
| CO2 content | 27–29 | 26–28 | 26–28 | % (v/v) |
| H2S content (gas) | 2005–3644 | 2290–2700 | 2290–2700 | ppmv |
| H2S content (gas) | 2.78–5.01 | 2.78–5.01 | 2.78–5.01 | g/m3 |
| Temperature | 24–38 | 28–38 | 28–38 | °C |
| Relative Humidity (RH) | 89–92 | 78–91 | 78–91 | % RH |
| Biofilter/Packing Materials | SV (h−1) | EC Max (gm−3 h−1) | RE Max (%) | EC Average (gm−3 h−1) | RE Average (%) | Days of Average |
|---|---|---|---|---|---|---|
| Lab-scale/PG | 40 | 166.3 | 94.3 | 143.1 | 91.5 | 18-60 |
| 30 | 141.6 | 93.5 | 109.0 | 98.4 ** | 16-60 | |
| 20 | 83.5 | 99.5 | 66.4 | 99.4 ** | 1-60 | |
| Lab- scale/PUF | 40 | 204.1 | 98.2 | 99.3 | 62.0 | 26-60 |
| 30 | 135.9 | 100 | 100.7 | 96.8 | 16-60 | |
| 20 | 86.2 | 96.5 | 66.8 | 98.6 ** | 2-60 | |
| Pilot-scale/PG | 30 | 110.0 | 100 | 100.6 | 90.9 | 16-42 |
| /PUF (vertical) | 20 | 74.5 | 100 | 68.0 | 93.1 | 16-42 |
| Pilot-scale/PG | 30 | 113.7 | 99.7 | 107.1 | 98.3 ** | 1-27 |
| 107.0 * | 98.5 * | 38-45 * | ||||
| /PUF (horizontal) | 20 | 71.34 | 95.8 | 61.3 | 84.4 | 16-42 |
| Microorganism Closest Relative to Nucleotide Sequences Excise from DGGE Profiles | Laboratory-Scale | Pilot-Scale Biofilter | ||||
|---|---|---|---|---|---|---|
| Biofilter | Vertical | Horizontal | ||||
| PG | PUF | PG | PUF | PG | PUF | |
| Paracoccus sp. | 1, 2, 6, 12 | 1, 2, 11 | 1, 2, 6 | 1, 2 | 1, 4 | 1, 2 |
| Thiomonas sp. | 3, 7, 8 | 3, 12 | 12, 13 | 10 | 8 | 9 |
| Acidithiobacillus sp. | 4, 14 | 4, 5, 6, 7, 8, 9, 10, 13, 14, 15 | 3, 4, 5, 7, 9, 10, 11, 14, 15 | 3, 4, 5, 6, 7, 8, 9 | 2, 5, 6, 7, 9, 10, 11, 12 | 3, 4, 5, 6, 7, 8, 10 |
| Sulfuricurvum sp. | 5 | |||||
| Sulfurovum sp. | 9, 11, 13, 15 | |||||
| Methyloparacoccus sp. | 10 | |||||
| Rhodanobacter sp. | 16 | |||||
| Acetobacteroides sp. | 8 | |||||
| Metallibacterium sp. | 3 | |||||
Publisher’s Note: MDPI stays neutral with regard to jurisdictional claims in published maps and institutional affiliations. |
© 2022 by the authors. Licensee MDPI, Basel, Switzerland. This article is an open access article distributed under the terms and conditions of the Creative Commons Attribution (CC BY) license (https://creativecommons.org/licenses/by/4.0/).
Share and Cite
Kumdhitiahutsawakul, L.; Jirachaisakdeacha, D.; Kantha, U.; Pholchan, P.; Sattayawat, P.; Chitov, T.; Tragoolpua, Y.; Bovonsombut, S. Removal of Hydrogen Sulfide from Swine-Waste Biogas on a Pilot Scale Using Immobilized Paracoccus versutus CM1. Microorganisms 2022, 10, 2148. https://doi.org/10.3390/microorganisms10112148
Kumdhitiahutsawakul L, Jirachaisakdeacha D, Kantha U, Pholchan P, Sattayawat P, Chitov T, Tragoolpua Y, Bovonsombut S. Removal of Hydrogen Sulfide from Swine-Waste Biogas on a Pilot Scale Using Immobilized Paracoccus versutus CM1. Microorganisms. 2022; 10(11):2148. https://doi.org/10.3390/microorganisms10112148
Chicago/Turabian StyleKumdhitiahutsawakul, Ladapa, Dolruedee Jirachaisakdeacha, Uthen Kantha, Patiroop Pholchan, Pachara Sattayawat, Thararat Chitov, Yingmanee Tragoolpua, and Sakunnee Bovonsombut. 2022. "Removal of Hydrogen Sulfide from Swine-Waste Biogas on a Pilot Scale Using Immobilized Paracoccus versutus CM1" Microorganisms 10, no. 11: 2148. https://doi.org/10.3390/microorganisms10112148
APA StyleKumdhitiahutsawakul, L., Jirachaisakdeacha, D., Kantha, U., Pholchan, P., Sattayawat, P., Chitov, T., Tragoolpua, Y., & Bovonsombut, S. (2022). Removal of Hydrogen Sulfide from Swine-Waste Biogas on a Pilot Scale Using Immobilized Paracoccus versutus CM1. Microorganisms, 10(11), 2148. https://doi.org/10.3390/microorganisms10112148

