Abstract
The paper provides an analysis of the energy efficiency of the swing drive system of hydraulic excavators, which integrally includes a hydraulic motor and a planetary reducer. The indicator of the drive’s energy efficiency is determined based on the efficiency of the hydraulic motor and the planetary reducer. The efficiency of the hydraulic motor is defined as a function of the specific flow, pressure, and the number of revolutions of the hydraulic motor. The efficiency of the reducer is determined using structural analysis of planetary gearboxes and the moment method. As an example, the results of a comparative analysis of the energy efficiency of the swing drive of a tracked hydraulic excavator, weighing 16,000 kg and having a bucket volume of 0.6 m3, are presented. From the set of possible generated variant solutions of the drive, obtained through the synthesis process based on the required torque and platform rotation speed, two extreme drive variants were selected for the analysis. In the first configuration, a hydraulic motor characterized by a low specific flow is combined with a three-stage reduction gear featuring a higher overall transmission ratio, whereas the second configuration integrates a high-specific-flow hydraulic motor with a two-stage reduction gear of a lower transmission ratio. The obtained results of the comparative analysis of the drive’s energy efficiency are presented depending on the change in the required torque and the rotational speed of the platform.
1. Introduction
Due to the global environmental crisis, in recent years, the demand for energy savings and reduced greenhouse gas emissions in the construction machinery sector has increased significantly, while simultaneously preserving the performance, safety, and reliability of the machines [1]. Modern construction machines such as excavators, loaders, and cranes have significant losses in their drive systems, especially when hydraulically actuated. The energy efficiency of hydraulic systems is estimated at around 54%, the efficiency of the entire machine is only 10% [2], and the swing mechanism consumes 4% of that energy [3]. Hydraulic excavators are a prime focus for energy-saving innovations. A comprehensive review by Do et al. [4] surveyed state-of-the-art energy regeneration techniques for excavators, which can help reduce energy consumption and pollution in hydraulic excavators. Building on these insights, recent studies have introduced innovative hybrid architectures and energy recovery systems. Nguyen et al. [5] introduced an innovative hybrid powertrain and energy management system for hydraulic excavators. Their system incorporates hydrostatic transmission into the hybrid powertrain. Experimental validation on a lab-scale excavator platform showed a 9.44% reduction in overall energy consumption compared to a conventional system. Singh et al. [6] presented a comprehensive review of sustainable energy solutions for hydraulic excavators alongside a new regeneration concept for the swing drive. They surveyed technologies like hybrid systems and proposed a system that achieved about a 13.2% improvement in energy savings and 97.5% energy regeneration efficiency in simulations. Ge et al. [7] developed an electro-hydraulic excavator system equipped with a displacement variable pump driven by a speed variable electric motor, achieving significant energy savings up to 33% under partial load conditions. On the other hand, Li et al. [8] proposed an electro-hydraulic hybrid drive system combining an electrically active driving system and a hydraulically passive driving system, which resulted in a 70% reduction in energy consumption during a single boom lifting–lowering cycle. Huang et al. [9] introduced a redesigned hydraulic motor for swing drives, aiming to assess how motor parameters influence energy efficiency. In the proposed configuration, the dual-source hydraulic motor integrates an energy recovery mechanism alongside the main drive unit, forming two independent hydraulic circuits aimed at reducing energy losses during breaking, which commonly affect conventional systems. A crucial design parameter—the displacement ratio, defined as the proportion between the displacements of the two circuits—significantly influences both motor efficiency and the dynamic characteristics of the overall system. The study highlights a substantial decrease in energy consumption by the hydraulic pump in the main drive when using the dual-source setup compared to a standard configuration. By contrast, conventional swing drive systems rely on the operator’s reaction speed for productivity and accurate positioning during rotation, which may lead to inefficiencies under varying load conditions. While our study focuses on improving the energy efficiency of such conventional systems through indicators of optimal selection of component parameters (hydraulic motor displacement and gearbox ratio), other research efforts have explored complementary approaches. For example, Huang et al. [10] propose a combined position and speed control strategy that retains the standard operational interface, yet utilizes the desired swing angle as a control input in a closed-loop system to improve precision and energy use. Although this method is control-oriented, it targets similar energy-related challenges, particularly during swing braking phases, which they address by dynamically adjusting valve openings based on an energy balance principle. So, most studies demonstrate a clear trend: by combining hydraulic flow and hydraulic energy storage [11,12,13,14] (accumulators, regenerative units) with intelligent hybrid powertrains [15,16,17] and control strategies [18,19,20,21,22], as well as optimizing energy performance through understanding the mechanical parameters of the process [23], excavators can dramatically improve their energy efficiency. Unlike advanced system-level solutions, this study focuses on optimizing the conventional swing drive configuration—specifically, the hydraulic motor and planetary gearbox in hydraulic excavators. The goal is to enhance overall efficiency through proper component selection and alignment of their parameter ratios across the entire operating cycle. Rotation has been identified as a key phase [24] that significantly influences the total cycle duration and fuel consumption, especially in hydraulic excavators. The analysis of the size ratio of components that make up the drive mechanism for rotating the platform of hydraulic excavators plays a key role in determining the dynamic stability and energy efficiency of the drive. Thus, our previous study [25] demonstrated the influence of component size ratio parameters on the dynamic load and dynamic stability of the drive.
2. Mathematical Model of the Swing Drive of Excavators
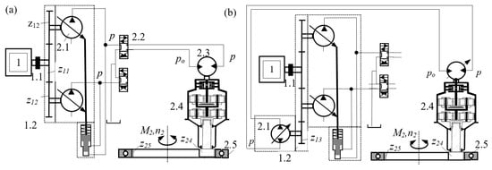
The general model of the swing drive system of hydraulic excavators consists of a hydraulic motor (Figure 1, 2.3), a gearbox (2.4), and an axial bearing (2.5). The hydraulic motor is supplied through either an open-circuit (Figure 1a) or closed-circuit (Figure 1b) hydrostatic system.
Figure 1.
Hydrostatic swing drive systems of hydraulic excavators: (a) open circuit, (b) closed circuit.
In the open-circuit configuration, the motor has fixed displacement and is supplied via a directional control valve (Figure 1a, 2.2) by a hydraulic pump (2.1), which is driven by a diesel engine (1) through a power splitter (1.2) and flexible coupling (1.1).
In the closed-circuit configuration, the hydraulic motor may have fixed or variable displacement and is directly connected to the hydraulic pump (Figure 1b, 2.1).
By rigidly connecting the gearbox housing to the untoothed ring of the axial bearing for the upper structure—the slewing platform—and by rotating the gear z24 on the gearbox output shaft in engagement with the stationary toothed ring z25 of the axial bearing, which is fixed to the excavator’s undercarriage, the rotation of the platform is achieved.
The parameters of the drive mechanism function for the excavator’s slewing platform are the output torque M2 and the rotational speed n2 of the slewing platform, defined by the following equations [25]:
where qpmax, qmmax (cm3)—the maximum displacement of the hydraulic pump and the hydraulic motor; p, po (MPa)—the pressure in the supply and return lines of the hydraulic motor; np (min−1)—the rotational speed of the hydraulic pump; ir, ηr—the transmission ratio and the degree of efficiency of the reducer; ηpv, ηpm, ηmv, ηmm—the volumetric and mechanical degree of efficiency of the hydraulic pump and the hydraulic motor; εp = qp/qpmax—the hydraulic pump regulation range; εm = qm/qmmax—the hydraulic motor regulation range; il, ηl—the transmission ratio and the degree of efficiency between the reducer and the axial bearing.
2.1. Synthesis of the Drive System
Equations (1) and (2) show that for the same desired parameters of the slewing platform drive function, different drive variants can be generated through the synthesis process by varying the pressure and flow rate of the hydraulic pump, as well as by changing the displacement of the hydraulic motor and the gear ratio of the gearbox.
In the process of generating drive variants, the first synthesis step determines the maximum output torque Mrmax at the gearbox output shaft of the drive mechanism, based on the maximum required torque of the slewing platform M2max:
where il, ηl—gear ratio and efficiency between the toothed ring of the bearing and the gear on the output shaft of the gearbox in the drive mechanism; nc2—number of drive mechanisms for the slewing platform. Based on the maximum torque Mrmax at the output shaft of the gearbox, a gearbox model for the slewing platform drive is selected from the set of available gear units, according to the catalogs of specialized manufacturers, under the following condition:
where Mrdmax—maximum allowable torque at the output shaft of the gearbox; kr—deviation coefficient between the required torque and the allowable torque of the gearbox. The selected gearbox model, with the same maximum allowable torque at the output shaft that satisfies condition (7), can—according to the available gear units—be implemented with different numbers of hydraulic motors having various specific displacements, and gearboxes with different gear ratios.
Through the further synthesis process, for the selected gearbox model, possible variant solutions of the slewing platform drive mechanism are generated by varying the rotational speed np, pressure p, and the available specific displacements of the hydraulic pump qp, along with the specific displacements of the hydraulic motor qm and the gear ratios of the gearbox ir, in order to satisfy the following conditions:
where kM, kn—coefficients of the allowable range for the torque and rotational speed of the slewing platform.
2.2. Energy Analysis of the Efficiency of the Swing Drive Transmission
As one of the criteria for evaluating the generated variant solutions with identical output functional parameters but different transmission parameters, an energy analysis of the efficiency of the swing drive transmission was performed.
The overall efficiency of the transmission is taken as the indicator of the energy efficiency of the drive transmission in the excavator’s swing mechanism:
where ηmu—efficiency of the hydraulic motor; ηr—efficiency of the gearbox transmission.
The efficiency of the hydraulic motor is defined as the product of its volumetric efficiency ηmv and mechanical efficiency ηmm:
depending on the flow losses and torque losses of the hydraulic motor, determined by the correlation expressions [26]:
where h1m, h2m, kom, k1m, k2m—correlation constants for flow and torque losses, determined through testing for each hydraulic motor size.
The efficiency of the gearbox depends on the design concept of the gearbox structure. In the transmission assemblies of the swing drive mechanism for excavators of all sizes, planetary gearboxes are used, with one or more elementary planetary gear sets.
In principle, for all elementary planetary sets, the sun gear (Figure 2a, 1) is connected to the input (driving) shaft, the planet gears (2) mesh with both the sun gear and the fixed ring gear (3), and the output (driven) shaft is part of the planet carrier (4).
The complex motion of the planetary set elements consists of a transmission (carrier) motion and a relative motion. Transmission motion is exhibited by elements (the sun gear and planet carrier) that rotate around the central axis of the planetary set, while the relative motion refers to all other elements (planet gears) of the transmission.
Previous research has shown that both theoretical and experimental methods are used in determining the efficiency of planetary gearboxes. Among the theoretical methods are the power loss method in the gear meshes of planetary sets and the Kreiner (moment) method, which, when calculating efficiency, consider only the friction losses that occur due to gear meshing [27,28,29,30]. Additionally, comparative studies of kinematically equivalent compound planetary gear trains, such as two-carrier planetary gear trains, have demonstrated how structural configurations and size optimization influence overall transmission efficiency, offering valuable insights into dimensional and energetic trade-offs in gearbox design [31].
By applying structural analysis of planetary gear trains and the moment method, the efficiencies of the generated variant solutions of the swing drive gearboxes were determined using the following ratio [32]:
where irt—torque transmission ratio of the planetary gearbox, considering friction losses in gear meshing; ir—torque transmission ratio of the gearbox without considering friction losses in gear meshing.
Figure 2.
Structural analysis of a planetary gearbox: (a) elementary planetary gear set, (b) symbolic representation, (c) structural diagram of a three-stage planetary gearbox with elementary planetary sets [32].
Figure 2.
Structural analysis of a planetary gearbox: (a) elementary planetary gear set, (b) symbolic representation, (c) structural diagram of a three-stage planetary gearbox with elementary planetary sets [32].

In determining the torque transmission ratios, the structural diagram of the gearbox, composed of symbols representing elementary planetary gear sets (Figure 2c) [32], is used. The symbol of the elementary planetary gear set indicates one input energy flow with torque M1 = 1, and two output energy flows with torques M4 and M3, which are related by the following ratio:
where M1—unit input torque of the sun gear; M3—output torque on the fixed ring gear; M4—output torque on the planet carrier; is = z3/z1—gear ratio defined as the number of teeth of the fixed ring gear to the sun gear; ηs—efficiency of the elementary planetary gear set accounting for friction in gear meshing [32]:
For a planetary gearbox with ns elementary planetary gear sets, the efficiency is determined by the following equation (Figure 2c):
When friction losses in gear meshing are not taken into account, the torque transmission ratio of the gearbox ir is determined, assuming the efficiencies of the elementary planetary gear sets ηsj = 1. Based on the previously defined general mathematical model, a program was developed for generating variants of the excavator swing drive mechanism and for analyzing their energy efficiency, using the given functional parameters of the swing drive and data files containing the parameters of available drive component models.
3. Example of Drive Efficiency Analysis
As an example, by using the developed program, possible variants of the swing drive mechanism were generated, and their energy efficiencies were determined for a physical model of a hydraulic crawler excavator weighing 17,000 kg and equipped with a bucket volume of 0.6 m3. The program utilized parameter files of available swing drive components, including axial piston variable pumps, axial piston fixed motor, and planetary gearboxes, configured according to the catalogs of Bosch Rexroth [33]. The size of the axial bearing in the swing drive was determined based on the bearing load spectrum during excavation operations across the entire working range of the excavator [34,35], and from parameter files of available axial bearings from the company RotheErde [36].
In generating the variant solutions of the swing drive, the functional parameters of the slewing platform and the known parameters of the diesel engine and axial bearing were specified (Table 1).
Table 1.
Functional parameters of the swing mechanism for the analyzed excavator model.
The specified number of swing drive mechanisms nc2 and the maximum rotational speed of the platform n2max, as well as the diesel engine speed range at rated power nen = [nenp, nenk] and the hydraulic pump pressure range p = [pmin, pmax], were determined based on the results of a parametric analysis of hydraulic excavator models from leading global manufacturers that are similar in size (mass) to the analyzed physical model of the excavator. The specified functional parameter of the swing drive, the maximum torque of the slewing platform M2mac, was determined based on the measured state variables of the observed physical excavator model during various manipulation tasks under real operating conditions. The set of measured state variables included displacements of the undercarriage, the slewing angle of the platform, kinematic lengths of the hydraulic cylinders of the manipulator drive mechanisms, pressures in the working lines of the manipulator hydraulic cylinders, and pressures in the hydraulic motor of the swing drive.
Based on these measured variables, among other things, the functional parameters of the excavator’s drive mechanisms were determined for 42 different manipulation tasks across the entire working range of the excavator, from which two representative tasks—task 5 and task 30—were selected for analysis purposes.
3.1. The First Manipulation Task
During manipulation task 5, trench excavation was performed with a maximum digging depth of 1.3 m and a platform slewing angle of 35°, which corresponds to the most common operating conditions of the analyzed excavator model. The duration of the manipulation task was 19.4 s. Figure 3 presents the variation in the angular velocities (Figure 3a) and drive torques Mpi (Figure 3b) of the swing drive mechanism (i = 2) and the manipulator drive mechanisms (i = 3, 4, 5) of the excavator throughout the operations of digging, material transfer, unloading, and return to a new digging position.

Figure 3.
Change in functional parameters of the excavator drive mechanisms during manipulation task 5: (a) angular velocities ; (b) drive torques Mpi.
The changes in functional parameters show that the drive torque Mp2 of the swing drive mechanism is relatively small during the manipulation task compared to the drive torques of the boom Mp3, arm Mp4, and bucket Mp5 drive mechanisms of the manipulator. Notably, the torque of the swing drive during the digging operation is negligible, as it is balanced by the lateral digging resistance acting perpendicularly on the outer surfaces of the bucket. The maximum values of angular velocity and drive torque Mp2 of the swing platform occur during the transfer of the excavated material from the digging plane to the unloading plane, as well as during the return operation to a new digging position.
3.2. The Second Manipulation Task
During manipulation task 30 (Figure 4), the maximum trench digging depth reached 3.3 m, resulting in a slightly longer task duration compared to the previous one—25 s. The slewing angle of the platform remained at 35°.
Figure 4.
Change in functional parameters of the excavator drive mechanisms during manipulation task 30: (a) angular velocities ; (b) drive torques Mpi.
For comparative analysis, Figure 4 also presents the variations in the angular velocities (Figure 4a) and drive torques Mpi (Figure 4b) of the swing drive mechanism (i = 2) and the manipulator drive mechanisms (i = 3, 4, 5) of the excavator during the same operations. The analysis of the presented diagrams yields consistent conclusions with those observed in manipulation task 5. However, during the material unloading operation, the angular velocity of the bucket exhibited the most significant and abrupt fluctuations. These sudden changes are attributed to the intermittent discharge of material adhered to the bucket walls.
3.3. Comparative Analysis of the Energy Efficiency of the Drive System
The specified value of the maximum torque of the slewing platform M2max = 50 kNm was determined based on the maximum torque of the slewing platform M2max = 49.33 kNm (Figure 3b), which occurred at (t = 15.87 s), at the beginning of the acceleration phase during the return of the excavator manipulator from the unloading plane to a new digging plane, within manipulation task 5.
Based on the specified functional parameters, compiled constraints, and the assembled data files of available drive component models, 94 possible variant solutions of the swing drive mechanism were generated for the observed excavator model using the developed program. The constraints defined by Equations (5) and (6) were found to adequately limit the solution search space; a comparison with the unconstrained search field showed a significantly wider set of potential solutions, many of which substantially diverged from the targeted functional parameters. Therefore, we concluded that the applied constraints are reasonable and decided to retain them in order to effectively narrow the search space, and in this way, we obtained 94 feasible solutions.
From the set of possible swing drive mechanism solutions, two representative variants—VE10/1 and VE12/1—were selected for a comparative analysis of transmission energy efficiency (Table 2).
Table 2.
Selected drive variants of the swing mechanism for the analyzed excavator model.
These variants differ significantly in their transformation and transmission parameters. Variant VE10/1 features a smaller hydraulic motor with a specific displacement of qm = 32 cm3 and a three-stage gearbox with a higher transmission ratio of ir = 91.13, whereas variant VE12/1 includes a larger hydraulic motor with a specific displacement of qp = 80 cm3 and a two-stage gearbox with a lower transmission ratio of ir = 31.36. Both drive variants are equipped with the same hydraulic pump with a maximum specific displacement of qp = 80 cm3, with slight differences in maximum pressure and rotational speed, resulting in minor variations in output parameters: the maximum rotational speed and maximum torque of the slewing platform.
In the comparative energy analysis of the selected drive variants, for hydraulic motors with specific displacements of 32 cm3 and 80.4 cm3, the overall efficiencies were determined with sufficient accuracy Equations (11)–(13) based on known flow loss and torque loss constants of hydraulic motors with specific displacements of 35 cm3 and 75 cm3 (Table 3). The efficiencies ηr of the planetary three-stage gearbox in drive variant VE10/1 and the planetary two-stage gearbox in variant VE12/1 were determined (Equation (14)) using the moment method and the structural diagram of the gearbox (Figure 5).
Table 3.
Correlation constants for losses in axial piston hydraulic motors [26].
Figure 5.
Efficiencies of planetary gearboxes: (a) three-stage gearbox, drive variant VE10/1; (b) two-stage gearbox, drive variant VE12/1.
The required gearbox parameters (Table 4) were defined based on 3D models of the corresponding gearboxes selected from the database of available gear units.
Table 4.
Gearbox parameters of selected swing drive units for the excavator platform.
For the selected variant solutions, the overall transmission efficiencies ηu (Figure 6) of both drive variants were determined by varying the hydraulic motor pressure (from 3 to 45 MPa) and flow rate (from 10 to 195 L/min). The comparative analysis of the efficiencies of the selected variants was conducted as a function of the platform’s rotational speed n2 and torque M2. The analysis of the obtained results shows that the energy efficiency of the drive transmission variants differs significantly and changes depending on the functional parameters of the excavator platform rotation. In operating zones with higher load torques and lower platform rotational speeds (corresponding to material transfer operations from the digging plane to the unloading plane), higher efficiency values are achieved by the transmission of variant VE10/1, which uses a hydraulic motor with lower specific displacement and a gearbox with a higher transmission ratio.
Figure 6.
Efficiencies of the transmission: (a) drive variant VE10/1; (b) drive variant VE12/1; (c) both drive variants VE10/1 and VE12/1.
Variant VE12/1, featuring a hydraulic motor with higher specific displacement and a gearbox with a lower transmission ratio, achieves higher efficiency at lower load torques and higher platform rotational speeds.
This corresponds to return operations from the unloading plane to a new digging plane, under larger slewing angles, when higher platform rotational speeds can be achieved.
The analysis of the change in the platform rotation function parameters, obtained from measured state variables of the observed physical excavator model during operation under real working conditions, shows that during manipulation task 5, the maximum platform torque M2max = 49.33 kNm (Figure 3b) occurred at t = 15.87 s, when the angular velocity (rotational speed) of the platform was = 0.41 rad/s (n2 = 3.91 min−1).
Additionally, during the same manipulation task, the maximum angular velocity (rotational speed) of the platform = 0.65 rad/s (n2 = 6.21 min−1) occurred at t = 16.87 s. In both cases, the angular velocity (rotational speed) values were significantly lower than the maximum achievable angular velocity = 1.25 rad/s (n2max = 12 min−1) that the swing platform can reach with the selected drive variants.
The results of the energy analysis of the selected swing drive variants show that for the most common excavator working operations, characterized by lower angular velocities and higher slewing torques, drive variants with hydraulic motors of lower specific displacement and gearboxes with higher transmission ratios exhibit higher efficiency levels.
However, for the final selection of the optimal swing drive solution for hydraulic excavators using a multi-criteria decision-making process, in addition to energy efficiency, other criteria should also be considered, including drive dynamic stability, cost, weight, design, and sustainability requirements.
4. Conclusions
The paper presents a procedure for the synthesis and energy efficiency analysis of a general model of the drive mechanism for rotating the platform of hydraulic excavators. The drive efficiency was defined as the key indicator of energy performance, based on which a comparative analysis was conducted for drive variants with different component sizes but identical output parameters of the platform slewing function.
Using the developed synthesis program, based on the specified functional parameters of the platform drive and the parameter files of available drive components, possible drive variants were generated for a hydraulic excavator with a mass of 17,000 kg. The input parameters for the synthesis process were defined based on test results obtained from the selected excavator model operating under real working conditions. From the set of generated variants, two representative swing drive configurations were selected: one with a hydraulic motor of low specific displacement and a three-stage gearbox with a high transmission ratio, and the other with a hydraulic motor of high specific displacement and a two-stage gearbox with a lower transmission ratio.
The results of the comparative analysis show that the overall drive efficiency strongly depends on the selected transformation and transmission parameters. The variant with a hydraulic motor of lower specific displacement and a higher transmission ratio demonstrated higher efficiency under higher load torques and lower rotational speeds, whereas the other variant was more efficient at higher speeds and lower loads. These analysis results highlight the importance of selecting appropriate drive components with which the same excavator model can be equipped, in order to maximize the energy efficiency of the drive system. The proposed methodology, which integrates the modeling of hydraulic and mechanical efficiency, can serve as a useful tool in the design and selection of energy-efficient swing drive systems.
As a contribution to future research on the evaluation and selection of optimal solutions for conventional drive systems—an area that remains insufficiently explored in the existing scientific literature—comprehensive multi-criteria analysis is essential. This analysis should incorporate technical indicators such as energy efficiency, dynamic stability, and dynamic loading of the drive, as well as economic indicators including cost, weight, volume, ease of assembly, reliability, maintainability, and others. In this way, the optimal design of hydraulic excavator swing drives can be achieved. Additionally, future research will extend to evaluating how practical control strategies—such as speed and torque regulation during operation—affect energy efficiency. Integrating dynamic control effects into the analysis is expected to enhance the real-world applicability of the proposed methodology in optimizing excavator swing drive performance.
Author Contributions
Conceptualization, V.J. and D.J.; methodology, D.J.; software, V.J.; validation, V.J., D.J. and D.M.; formal analysis, V.J.; investigation, V.J.; resources, N.P. and B.N.; data curation, V.J.; writing—original draft preparation, V.J.; writing—review and editing, D.J. and D.M.; visualization, N.P. and B.N.; supervision, D.M.; funding acquisition, D.M. All authors have read and agreed to the published version of the manuscript.
Funding
This research was financially supported by the Ministry of Science, Technological Development and Innovations of the Republic of Serbia (Contract No. 451-03-136/2025-03/200109).
Data Availability Statement
Data are contained within the article.
Conflicts of Interest
The authors declare no conflicts of interest.
Nomenclature
| Abbreviation | Meaning | Units |
| M2 | output torque of the slewing platform | kNm |
| n2 | rotational speed of the slewing platform | min−1 |
| qpmax | maximum displacement of the hydraulic pump | cm3 |
| qmmax | maximum displacement of the hydraulic motor | cm3 |
| p | pressure in the supply lines of the hydraulic motor | MPa |
| po | pressure in the return lines of the hydraulic motor | MPa |
| ir | transmission ratio of the reducer | / |
| ηr | degree of efficiency of the reducer | / |
| ηpv | volumetric degree of efficiency of the hydraulic pump | / |
| ηpm | mechanical degree of efficiency of the hydraulic pump | / |
| ηmv | volumetric degree of efficiency of the hydraulic motor | / |
| ηmm | mechanical degree of efficiency of the hydraulic motor | / |
| εp | hydraulic pump regulation range | / |
| εm | hydraulic motor regulation range | / |
| il | transmission ratio between the reducer and the axial bearing | / |
| ηl | degree of efficiency between the reducer and the axial bearing | / |
| Mrmax | maximum output torque at the gearbox output shaft of the drive mechanism | kNm |
| il | gear ratio between the toothed ring of the bearing and the gear on the output shaft of the gearbox in the drive mechanism | / |
| ηl | efficiency between the toothed ring of the bearing and the gear on the output shaft of the gearbox in the drive mechanism | / |
| nc2 | number of drive mechanisms for the slewing platform | / |
| Mrdmax | maximum allowable torque at the output shaft of the gearbox | kNm |
| kr | deviation coefficient between the required torque and the allowable torque of the gearbox | / |
| kМ | coefficients of the allowable range for the torque of the slewing platform | / |
| kn | coefficients of the allowable range for the rotational speed of the slewing platform | / |
| ηu | overall efficiency of the transmission | / |
| ηmu | efficiency of the hydraulic motor | / |
| ηr | efficiency of the gearbox transmission | / |
| ηmv | volumetric efficiency of the transmission | / |
| ηmm | mechanical efficiency of the transmission | / |
| flow losses of the hydraulic motor | m3/s | |
| torque losses of the hydraulic motor | Nm | |
| h1m, h2m | correlation constants for flow losses | m3/sPa, m3/rad |
| kom, k1m, k2m | correlation constants for torque losses | Nm, Nm/Pa, Nm/(rad/s) |
| irt | torque transmission ratio of the planetary gearbox considering friction losses in gear meshing | / |
| ir | torque transmission ratio of the gearbox without considering friction losses in gear meshing. | / |
| M1 | unit input torque of the sun gear | Nm |
| M3 | output torque on the fixed ring gear | Nm |
| M4 | output torque on the planet carrier | Nm |
| is | gear ratio defined as the number of teeth of the fixed ring gear to the sun gear | / |
| z3 | number of teeth of the fixed ring gear | / |
| z1 | number of teeth of the sun gear | / |
| ηs | efficiency of the elementary planetary gear set accounting for friction in gear meshing | / |
| ns | elementary planetary gear sets | / |
References
- Babaeimorad, S.; Fattahi, P.; Fazlollahtabar, H.; Shafiee, M. An integrated optimization of production and preventive maintenance scheduling in industry 4.0. Facta Univ. Ser. Mech. Eng. 2024, 22, 711–720. [Google Scholar] [CrossRef]
- Lodewyks, J.; Zurbrügg, P. Decentralized energy-saving hydraulic concepts for mobile working machines. In Proceedings of the 10th International Fluid Power Conference, Dresden, German, 8–10 March 2016; pp. 79–87. [Google Scholar]
- Su, D.; Hou, L.; Wang, S.; Bu, X.; Xia, X. Energy Flow Analysis of Excavator System Based on Typical Working Condition Load. Electronics 2022, 11, 1987. [Google Scholar] [CrossRef]
- Do, T.C.; Dang, T.D.; Dinh, T.Q.; Ahn, K.K. Developments in energy regeneration technologies for hydraulic excavators: A review. Renew. Sustain. Energy Rev. 2021, 145, 111076. [Google Scholar] [CrossRef]
- Nguyen, V.H.; Do, T.C.; Dang, T.D.; Ahn, K.K. Improving the efficiency of hybrid hydraulic excavators with a novel powertrain and energy management system. Energy 2025, 323, 135766. [Google Scholar] [CrossRef]
- Singh, S.; Kumar, A.; Thakur, S. Sustainable energy solutions for hydraulic excavators: A comprehensive review and novel energy regeneration approach. Proc. Inst. Mech. Eng. Part E 2025. [Google Scholar] [CrossRef]
- Ge, L.; Quan, L.; Zhang, X.; Zhao, B.; Yang, J. Efficiency improvement and evaluation of electric hydraulic excavator with speed and displacement variable pump. Energy Convers. Manag. 2017, 150, 62–71. [Google Scholar] [CrossRef]
- Li, Z.; Wang, C.; Quan, L.; Hao, Y.; Ge, L.; Xia, L. Study on energy efficiency characteristics of the heavy-duty manipulator driven by electro-hydraulic hybrid active-passive system. Autom. Constr. 2021, 125, 103646. [Google Scholar] [CrossRef]
- Huang, W.; Zhang, X.; Ge, L.; Quan, L. Dual Source Integrated Driving for Hydraulic Excavator Swing System. IEEE Access 2021, 9, 120755–120764. [Google Scholar] [CrossRef]
- Huang, W.; Quan, L.; Ge, L.; Xia, L. Combined velocity and position control of large inertial hydraulic swing mechanism considering energy balance of supply and demand. Autom. Constr. 2019, 106, 102899. [Google Scholar] [CrossRef]
- Nguyen, V.H.; Do, T.C.; Ahn, K.K. Hybrid powertrain with dual energy regeneration for boom cylinder movement in a hydraulic excavator. Autom. Constr. 2025, 171, 105974. [Google Scholar] [CrossRef]
- Tong, Z.; Jiang, Y.; Tong, S.; Zhang, Q.; Wu, J. Hybrid drivetrain with dual energy regeneration and collaborative control of driving and lifting for construction machinery. Autom. Constr. 2023, 150, 104806. [Google Scholar] [CrossRef]
- Yu, Y.; Do, T.C.; Yin, B.; Ahn, K.K. Improvement of energy saving for hybrid hydraulic excavator with novel powertrain. Int. J. Precis. Eng. Manuf.-Green Technol. 2023, 10, 521–534. [Google Scholar] [CrossRef]
- Do, T.C.; Nguyen, D.G.; Dang, T.D.; Ahn, K.K. A Boom Energy Regeneration System of Hybrid Hydraulic Excavator Using Energy Conversion Components. Actuators 2021, 10, 1. [Google Scholar] [CrossRef]
- Nguyen, V.H.; Do, T.C.; Ahn, K.K. Investigation and optimization of energy consumption for hybrid hydraulic excavator with an innovative powertrain. Actuators 2023, 12, 382. [Google Scholar] [CrossRef]
- Truong, D.Q.; Marco, J.; Greenwood, D.; Harper, L.; Corrochano, D.G.; Yoon, J.I. Challenges of micro/mild hybridisation for construction machinery and applicability in UK. Renew. Sustain. Energy Rev. 2018, 91, 301–320. [Google Scholar] [CrossRef]
- Ge, L.; Quan, L.; Zhang, X.; Dong, Z.; Yang, J. Power matching and energy efficiency improvement of hydraulic excavator driven with speed and displacement variable power source. Chin. J. Mech. Eng. 2019, 32, 100. [Google Scholar] [CrossRef]
- Song, H.; Li, G.; Xiong, X.; Li, M.; Qin, Q.; Mitrouchev, P. A novel data fusion based intelligent identification approach for working cycle stages of hydraulic excavators. ISA Trans. 2024, 148, 78–91. [Google Scholar] [CrossRef]
- Precup, R.E.; Roman, R.C.; Hedrea, E.L.; Petriu, E.M.; Bojan-Dragos, C.A.; Szedlak-Stinean, A.I. Metaheuristic-based tuning of proportional-derivative learning rules for proportional-integral fuzzy controllers in tower crane system payload position control. Facta Univ. Ser. Mech. Eng. 2024, 22, 567–582. [Google Scholar] [CrossRef]
- Kim, H.; Yoo, S.; Cho, S.; Yi, K. Hybrid control algorithm for fuel consumption of a compound hybrid excavator. Autom. Constr. 2016, 68, 1–10. [Google Scholar] [CrossRef]
- Zhang, S.; Minav, T.; Pietola, M.; Kauranne, H.; Kajaste, J. The effects of control methods on energy efficiency and position tracking of an electro-hydraulic excavator equipped with zonal hydraulics. Autom. Constr. 2019, 100, 129–144. [Google Scholar] [CrossRef]
- Yao, B.; Liu, S. Energy-saving control of hydraulic systems with novel programmable valves. In Proceedings of the 4th World Congress on Intelligent Control and Automation, Shanghai, China, 10–14 June 2002; Volume 4, pp. 3219–3223. [Google Scholar]
- Popescu, F.D.; Radu, S.M.; Andraş, A.; Brînaş, I.K. A grafo-numeric method of determination of the operation power of the rotor of EsRc-1400 bucket wheel excavator using computer simulation in SolidWorks. MATEC Web Conf. 2019, 290, 04007. [Google Scholar] [CrossRef]
- Kim, H.; Choi, J.; Yi, K. Development of supervisory control strategy for optimized fuel consumption of the compound hybrid excavator. Proc. Inst. Mech. Eng. D J. Automob. Eng. 2012, 226, 1652–1666. [Google Scholar] [CrossRef]
- Jovanović, V.; Janošević, D.; Marinković, D.; Petrović, N.; Djokić, R. Analysis of Influential Parameters in the Dynamic Loading and Stability of the Swing Drive in Hydraulic Excavators. Machines 2024, 12, 737. [Google Scholar] [CrossRef]
- Modeling of Hydraulic Systems, Tutorial for the Hydraulics Library, Modelon 2013. Available online: https://uomosul.edu.iq/public/files/datafolder_2927/_20200216_095111_580.pdf (accessed on 19 March 2024).
- Arnaudov, K.; Karaivanov, D. The torque method used for studying coupled two-carrier planetary gear trains. Trans. Famena 2013, 37, 49–61. [Google Scholar]
- Vrcan, Ž.; Troha, S.; Marković, K.; Marinković, D. Analysis of complex planetary gearboxes. Spectr. Mech. Eng. Oper. Res. 2024, 1, 227–249. [Google Scholar] [CrossRef]
- Tica, M.; Vrcan, Ž.; Troha, S.; Marinković, D. Reversible planetary gearsets controlled by two brakes, for internal combustion railway vehicle transmission applications. Acta Polytec. Hung. 2023, 20, 95–108. [Google Scholar] [CrossRef]
- Faydor, L.L.; Alfonso, F. Gear Geometry and Applied Theory; Cambridge University Press: New York, NY, USA, 2004; ISBN 9780521815178. [Google Scholar]
- Vrcan, Ž.; Ivanov, V.; Alexandrov, A.; Isametova, M. Size and Efficiency Based Comparison of Kinematically Equivalent Two-Carrier Planetary Gear Trains. Eng. Rev. 2022, 42, 17–31. [Google Scholar] [CrossRef]
- Jodder, C.; Saha, J. Structural analysis of three stage coupled planetary gear train and determination of efficiency. Int. J. Eng. Res. 2016, 5, 746–748. [Google Scholar]
- Bosch Rexroth. Available online: https://store.boschrexroth.com/Hidraulika?cclcl=en_HU (accessed on 9 January 2024).
- Jovanović, V.; Marinković, D.; Janošević, D.; Petrović, N. Influential Factors in the Loading of the Axial Bearing of the Slewing Platform Drive in Hydraulic Excavators. Teh. Vjesn. Teh. Gaz. 2023, 30, 158–168. [Google Scholar]
- Jovanović, V.; Marinković, D.; Petrović, N.; Stojanović, D. The Load Spectrum of Axial Bearing of Hydraulics Excavator with Shovel Attachment. J. Eng. Manag. Syst. Eng. 2024, 3, 175–182. [Google Scholar] [CrossRef]
- Rothe Erde. Available online: https://www.thyssenkrupp-rotheerde.com/en/products/slewing-bearings (accessed on 9 January 2024).
Disclaimer/Publisher’s Note: The statements, opinions and data contained in all publications are solely those of the individual author(s) and contributor(s) and not of MDPI and/or the editor(s). MDPI and/or the editor(s) disclaim responsibility for any injury to people or property resulting from any ideas, methods, instructions or products referred to in the content. |
© 2025 by the authors. Licensee MDPI, Basel, Switzerland. This article is an open access article distributed under the terms and conditions of the Creative Commons Attribution (CC BY) license (https://creativecommons.org/licenses/by/4.0/).






