Reducing Pressure Pulsation and Noise in Micro-Hydraulic Systems of Machine Equipment
Abstract
1. Introduction
2. Causes of Uneven Performance of Positive Displacement Pumps
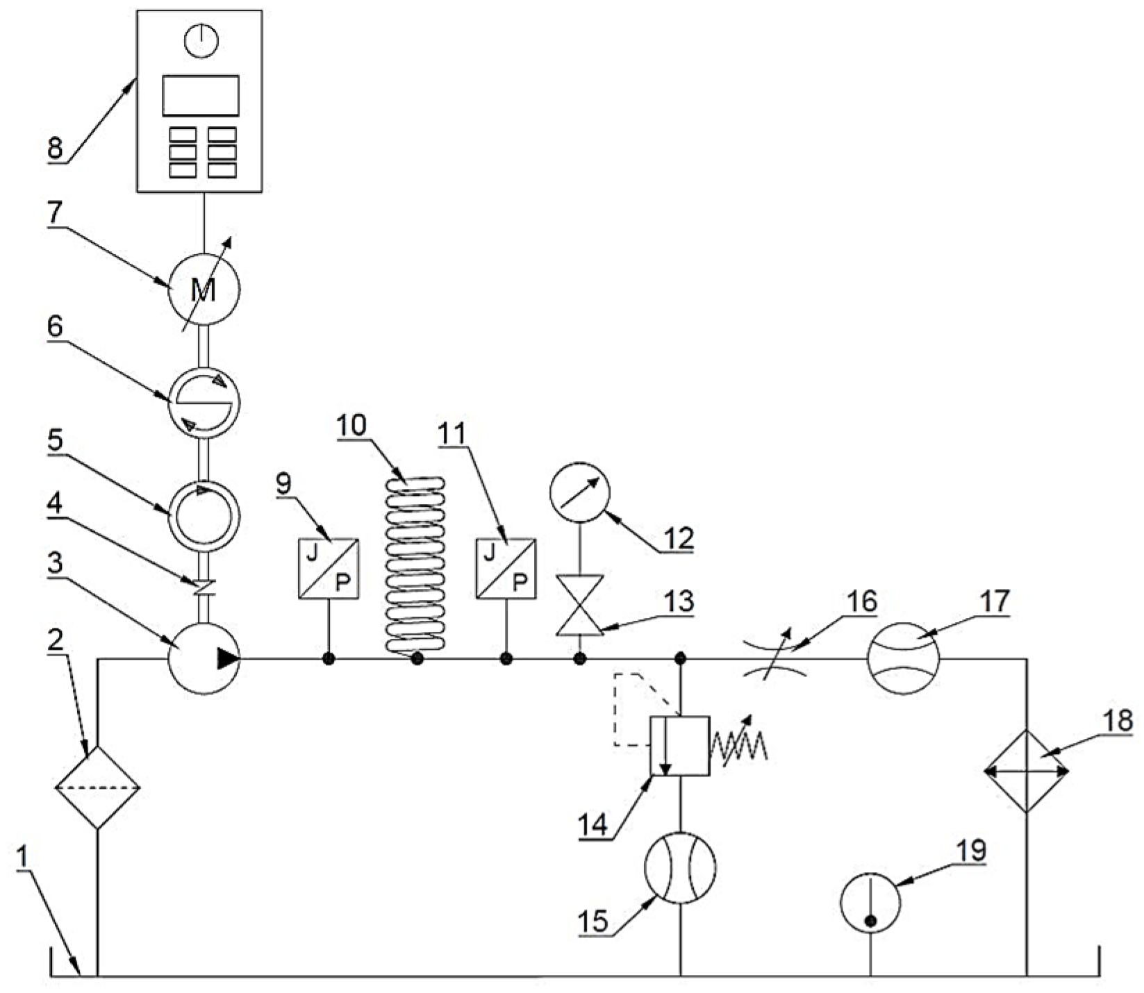
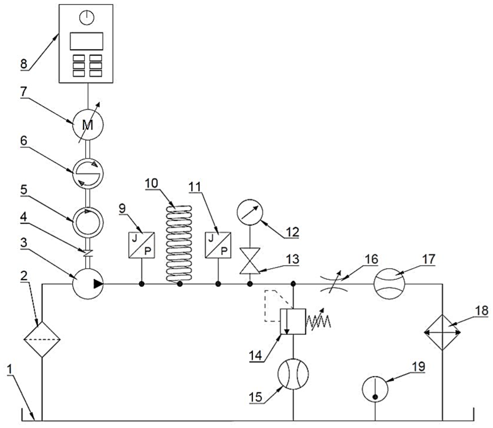
3. Application of a Spiral Passive Damper in a Micro-Hydraulic System
4. Experimental Verification of the Effectiveness of the Spiral Damper
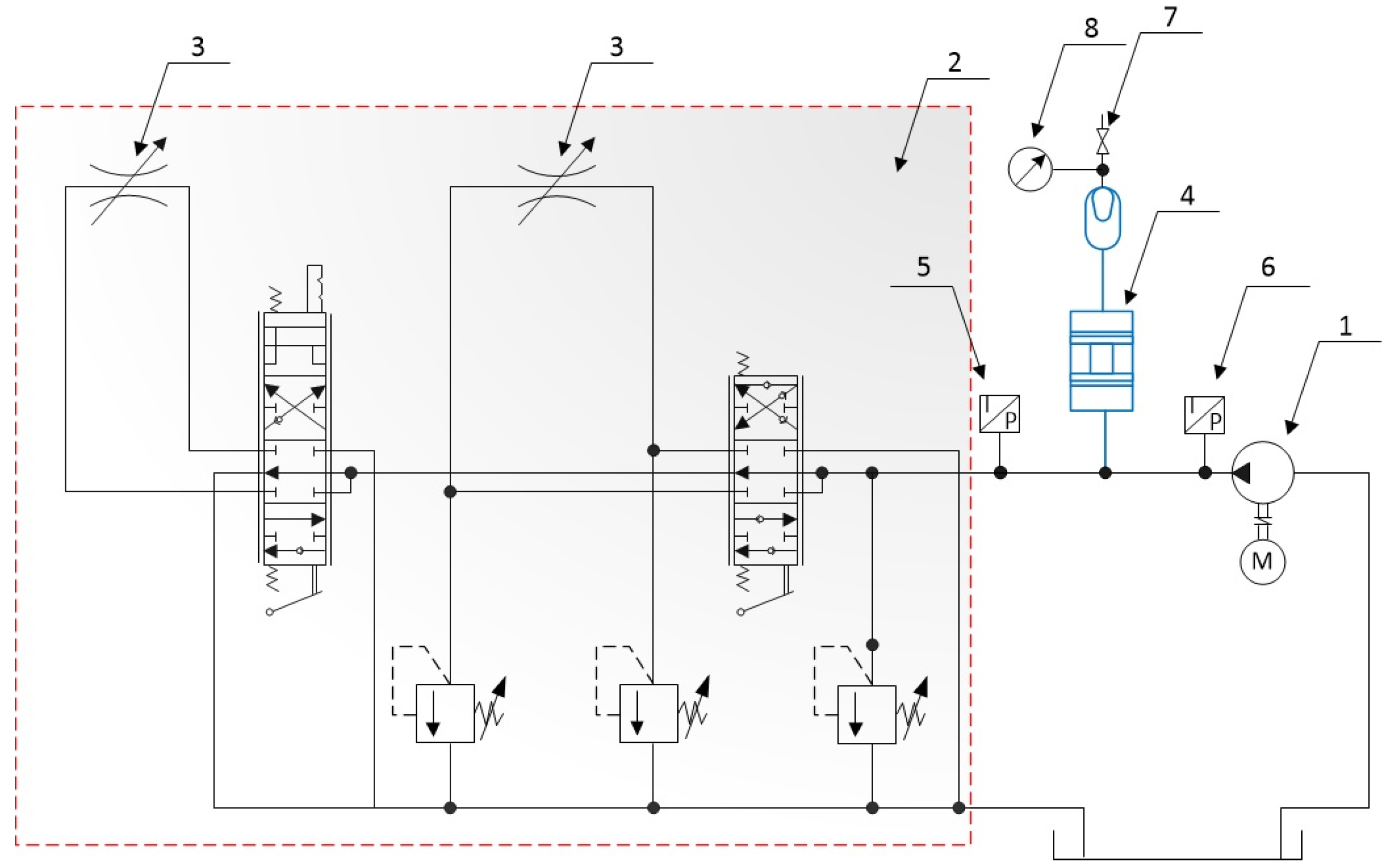
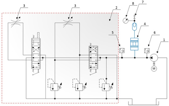
5. Reduction in Pressure Pulsations over a Wide Frequency Range
6. Experimental Verification of the Effectiveness of a Broadband Damper
7. Conclusions
Author Contributions
Funding
Data Availability Statement
Conflicts of Interest
References
- Nisha, K.; Upadhyay, G.; Patel, B.; Choudhary, S.; Rani, V. A tractor hydraulic assisted embedded microprocessor-based penetrometer for soil compaction measurement. J. Terramech. 2023, 110, 1–12. [Google Scholar] [CrossRef]
- Wang, Y.; Zhai, B.; Chen, Y.; Huo, L.; Du, L.; Liu, T.; Zhang, A.; Zhang, Q. Design and performance research of water–glycol deep-sea valve-controlled hydraulic cylinder system based on on-line regulation of ambient pressure. Ocean Eng. 2024, 313, 119492. [Google Scholar] [CrossRef]
- Liu, X.; Li, D.; Qi, P.; Qiao, W.; Shang, Y.; Jiao, Z. A local resistance coefficient model of aircraft hydraulics bent pipe using laser powder bed fusion additive manufacturing. Exp. Therm. Fluid Sci. 2023, 147, 110961. [Google Scholar] [CrossRef]
- Jianying, L.; Guodong, Q.; Shuai, X.; Chen, P. Review of Development and Application of Main Micro-hydraulic Components and Key Technologies. Recent Pat. Eng. 2025, 19, e110923220923. [Google Scholar] [CrossRef]
- JWF Technologies. Industries Medical Web-Page. Available online: https://www.jwftechnologies.com/industries/medical (accessed on 20 September 2025).
- HURST Jaws of Life®. Web-Page. Available online: https://www.jawsoflife.com/ (accessed on 20 September 2025).
- HAVE Hydraulics. Mini Hydraulic Power Packs Web-Page. Available online: https://www.hawe.com/products/mini-hydraulics/ (accessed on 20 September 2025).
- Salam, M.A. Fundamentals of Pneumatics and Hydraulics; Springer: Singapore, 2022; 403p. [Google Scholar] [CrossRef]
- Fan, Q.; Zhang, J.; Li, R.; Fan, T. Review of Research on Hydrostatic Transmission Systems and Control Strategies. Processes 2025, 13, 317. [Google Scholar] [CrossRef]
- Zhou, Y.; Liu, J.; Yan, J.; Zhu, T.; Guo, S.; Li, S.; Li, T. Standing Air Bubble-Based Micro-Hydraulic Capacitors for Flow Stabilization in Syringe Pump-Driven Systems. Micromachines 2020, 11, 396. [Google Scholar] [CrossRef]
- Zhu, Y.; Volder, M.D.; Yoshida, K.; Kim, J.W. Next-generation EHD micropumps with space-efficient MEMS-fabricated needle and ring electrode arrays. Sens. Actuators A Phys. 2025, 396, 117160. [Google Scholar] [CrossRef]
- Kedzierski, J.; Chea, H. Multilayer microhydraulic actuators with speed and force configurations. Microsyst. Nanoeng. 2021, 7, 22. [Google Scholar] [CrossRef]
- Roberts, D.; Li, H.; Steyn, J.L.; Turner, K.; Mlcak, R.; Saggere, L.; Spearing, S.M.; Schmidt, M.; Hagood, N. A high-frequency, high-stiffness piezoelectric actuator for microhydraulic applications. Sens. Actuators A Phys. 2002, 97, 620–631. [Google Scholar] [CrossRef]
- Hufenus, R.; Hofmann, J.; Gooneie, A. Fine liquid-core polymer fibers for microhydraulic applications: A versatile process design. Mater. Des. 2022, 222, 111077. [Google Scholar] [CrossRef]
- Padovani, D.; Dimitriou, P.; Minav, T. Challenges and solutions for designing Energy-Efficient and Low-Pollutant Machines in Off-Road hydraulics. Energy Convers. Manag. X 2024, 21, 100526. [Google Scholar] [CrossRef]
- Directive 2006/42/EC of the European Parliament and of the Council of 17 May 2006 on Machinery, and Amending Directive 95/16/EC. 2006. Available online: https://eur-lex.europa.eu/legal-content/EN/TXT/PDF/?uri=CELEX:32006L0042 (accessed on 20 September 2025).
- Directive 2000/14/EC of the European Parliament and of the Council of 8 May 2000 on the Approximation of the Laws of the Member States Relating to the Noise Emission in the Environment by Equipment for Use Outdoors. 2000. Available online: https://eur-lex.europa.eu/legal-content/EN/TXT/PDF/?uri=CELEX:32000L0014 (accessed on 20 September 2025).
- Ren, X.; Guo, Q.; Li, T.; Jiang, D.; Shi, Y. Fault detection and tolerant control with a variable-bandwidth extended state observer for electro-hydraulic servo systems with lumped disturbance and measurement noise. ISA Trans. 2025, 162, 287–300. [Google Scholar] [CrossRef] [PubMed]
- Stosiak, M.; Karpenko, M.; Skačkauskas, P.; Deptuła, A.; Krawczyk, J. Vibrations of Micro-hydraulic Pipes Induced by Pulsatile Fluid Flow. In TRANSBALTICA XIV: Transportation Science and Technology; TRANSBALTICA 2023. Lecture Notes in Intelligent Transportation and Infrastructure; Springer: Cham, Switzerland, 2024; pp. 79–90. [Google Scholar] [CrossRef]
- Towarnicki, K. Disadvantageous effects of vibrations on the micro-hydraulic relief valve: Experimental approach. Aviation 2025, 29, 55–60. [Google Scholar] [CrossRef]
- Pourjafar-Chelikdani, M.; Lavaf, A.; Taghilou, B.; Almasi, S.; Kowsar, S.; Najafi-Astmal, H.; Mahdavi Nejad, A.; Sadeghy, K. On the use of viscous micropumps for the transport of yield-stress liquids in microfluidic systems. J. Non-Newton. Fluid Mech. 2022, 308, 104894. [Google Scholar] [CrossRef]
- Luo, X.; Yang, L.; Cui, Y. Micropumps: Mechanisms, fabrication, and biomedical applications. Sens. Actuators A Phys. 2023, 363, 114732. [Google Scholar] [CrossRef]
- Zhang, Z.; Cao, S.; Wang, H.; Luo, X.; Deng, J.; Zhu, Y. The approach on reducing the pressure pulsation and vibration of seawater piston pump through integrating a group of accumulators. Ocean Eng. 2019, 173, 319–330. [Google Scholar] [CrossRef]
- Klaerner, M.; Kroll, L.; Metzler, D.; Eberl, R.; De Lima, L.Z.; Kloft, P.; Kusserow, T.; Sander, M.; Thielecke, F. Reduction of fluid noise in modern aircraft hydraulics by integrated broadband attenuators. CEAS Aeronaut. J. 2025, 16, 417–425. [Google Scholar] [CrossRef]
- Khan, D.; Burdzik, R. Measurement and analysis of transport noise and vibration: A review of techniques, case studies, and future directions. Measurement 2023, 220, 113354. [Google Scholar] [CrossRef]
- Karpenko, M.; Prentkovskis, O.; Skačkauskas, P. Analysing the impact of electric kick-scooters on drivers: Vibration and frequency transmission during the ride on different types of urban pavements. Eksploat. I Niezawodn. Maint. Reliab. 2025, 27, 199893. [Google Scholar] [CrossRef]
- Araújo Alves, J.; Neto Paiva, F.; Torres Silva, L.; Remoaldo, P. Low-Frequency Noise and Its Main Effects on Human Health—A Review of the Literature between 2016 and 2019. Appl. Sci. 2020, 10, 5205. [Google Scholar] [CrossRef]
- Josifovic, A.; Roberts, J.; Corney, J.; Davies, B.; Shipton, Z. Reducing the environmental impact of hydraulic fracturing through design optimisation of positive displacement pumps. Energy 2016, 115, 1216–1233. [Google Scholar] [CrossRef]
- Yazar, M. Comparative efficiency and performance analysis of spur gear and non-circular (square) gear hydraulic pumps. Flow Meas. Instrum. 2025, 102, 102817. [Google Scholar] [CrossRef]
- Zhang, J.; Yin, W.; Shen, S.; Wang, K.; Shi, J.; Li, Y. Influence of piston chamber volume on fluid pulsation and acoustic behavior in axial piston pumps. Flow Meas. Instrum. 2026, 107, 103089. [Google Scholar] [CrossRef]
- Volk, M. Pump Characteristics and Applications; CRC Press: Boca Raton, FL, USA, 2013; 516p, ISBN 9781466563087. [Google Scholar]
- Williams, L. Fundamentals of External Gear Pump Design; NRL/8230/FR--2022/3; Naval Research Laboratory: Washington, DC, USA, 2022; 120p, Available online: https://apps.dtic.mil/sti/trecms/pdf/AD1169714.pdf (accessed on 20 September 2025).
- Towarnicki, K. Design Method for Branch-Type Spiral Damper to Reduce Pressure Pulsations in Hydraulic Systems. Ph.D. Thesis, Wrocław University of Science and Technology, Wrocław, Poland, 2024; 171p. (In Polish). [Google Scholar]
- Stosiak, M.; Karpenko, M. Dynamics of Machines and Hydraulic Systems. In Mechanical Vibrations and Pressure Pulsations; Springer: Cham, Switzerland, 2024; 179p, ISBN 978-3-031-55527-5. [Google Scholar] [CrossRef]
- Stryczek, S. Napęd Hydrostatyczny; Wydawnictwo Naukowe PWN: Warszawa, Poland, 2016; 448p, ISBN 9788301189570. (In Polish) [Google Scholar]
- Ponar-Wadowice. Web-Page Catalogue. Available online: https://www.ponar-wadowice.pl/typ/156-pompy-pompy-hydrauliczne-lopatkowe-zmiennej-wydajnosci-v3 (accessed on 20 September 2025).
- Kudźma, Z. Pressure Fluctuation and Noise Damping in Hydraulic Systems in Transient and Steady States; Oficyna Wydawnicza Politechniki Wrocławskiej: Wrocław, Poland, 2012; 261p, ISBN 978-83-7493-681-1. (In Polish) [Google Scholar]
- Hu, J.; Yang, J.; Zeng, W.; Zhao, Z.; Yang, J. Hydraulic interaction of two parallel pump-turbines in constant-speed oscillation: Measurement, simulation, and sensitivity analysis. Renew. Energy 2021, 176, 269–279. [Google Scholar] [CrossRef]
- Stosiak, M.; Bury, P.; Karpenko, M. The influence of hydraulic hose length on dynamic pressure waveforms including wave phenomena. Sci. Rep. 2025, 15, 31548. [Google Scholar] [CrossRef]
- Stosiak, M.; Yatskiv, I.; Prentkovskis, O.; Karpenko, M. Reduction of Pressure Pulsations over a Wide Frequency Range in Hydrostatic Systems. Machines 2025, 13, 25. [Google Scholar] [CrossRef]












| Feature | Spiral Damper | Straight-Axis Damper |
|---|---|---|
| Compact design | + | − |
| Length | + | − |
| Mass | + | − |
| Simplicity of design | − | + |
| Mathematical description | − | + |
Disclaimer/Publisher’s Note: The statements, opinions and data contained in all publications are solely those of the individual author(s) and contributor(s) and not of MDPI and/or the editor(s). MDPI and/or the editor(s) disclaim responsibility for any injury to people or property resulting from any ideas, methods, instructions or products referred to in the content. |
© 2025 by the authors. Licensee MDPI, Basel, Switzerland. This article is an open access article distributed under the terms and conditions of the Creative Commons Attribution (CC BY) license (https://creativecommons.org/licenses/by/4.0/).
Share and Cite
Stosiak, M.; Towarnicki, K.; Skačkauskas, P.; Karpenko, M. Reducing Pressure Pulsation and Noise in Micro-Hydraulic Systems of Machine Equipment. Machines 2025, 13, 981. https://doi.org/10.3390/machines13110981
Stosiak M, Towarnicki K, Skačkauskas P, Karpenko M. Reducing Pressure Pulsation and Noise in Micro-Hydraulic Systems of Machine Equipment. Machines. 2025; 13(11):981. https://doi.org/10.3390/machines13110981
Chicago/Turabian StyleStosiak, Michał, Krzysztof Towarnicki, Paulius Skačkauskas, and Mykola Karpenko. 2025. "Reducing Pressure Pulsation and Noise in Micro-Hydraulic Systems of Machine Equipment" Machines 13, no. 11: 981. https://doi.org/10.3390/machines13110981
APA StyleStosiak, M., Towarnicki, K., Skačkauskas, P., & Karpenko, M. (2025). Reducing Pressure Pulsation and Noise in Micro-Hydraulic Systems of Machine Equipment. Machines, 13(11), 981. https://doi.org/10.3390/machines13110981

