Cemented Backfilling Technology of Paste-Like Based on Aeolian Sand and Tailings
Abstract
:1. Introduction
2. Physicochemical Evaluation
2.1. Physicochemical Properties
2.2. Quality Evaluation
- (1)
- Al2O3 and SiO2 account for more than 78% of the contents of the aeolian sand, with CaO, Fe2O3, and MgO each accounting for less than 1%. In the tailings, CaO accounts for more than 30%, which may increase the flowability and strength of the cement slurry [11]. However, MgO accounts for more than 13%, which may affect the strength of the backfilling body due to its corrosivity [12,13].
- (2)
- Aeolian sand is coarse, with particles larger than 0.15 mm accounting for 71.2% of the mass, and the percentage of particles smaller than 0.075 mm accounting for only 2.0%. The median particle size was 0.22 mm. It is well known that large particles help reinforce the strength of a backfilling body [14], and the loss of small particles leads to segregation phenomena, blockage, and wear in pipelines [15]. In addition, the low nonuniform coefficient of aeolian sand also reduces its usefulness as a backfilling material.
- (3)
- The tailings are fine, with particles smaller than 0.075 mm accounting for 82.1% of the mass and a median particle size of 0.049 mm. This will hinder dewatering of the backfilling body and reduce its strength. However, fine particles cause less wear to the pipeline and contribute to the pipeline transportation of the backfilling slurry [15].
- (4)
- Overall, aeolian sand and tailings are not ideal backfilling aggregates when considered separately. However, the complementarities of their physicochemical properties suggest that a mixture of aeolian sand and tailings may be used as backfilling aggregate. Thus, further development is required, by means of conducting proportioning tests to make use of the mixed aggregate.
3. Proportion Optimization
3.1. Proportioning Test
3.2. Analysis of Results
3.3. Microscopic Analysis of Cemented Backfilling
4. Rheological Characteristics
4.1. Viscometer Test
4.2. Analysis of Results
5. Evaluation of Application
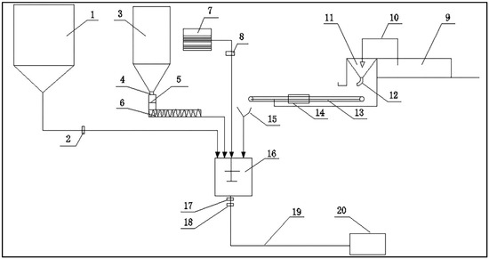
5.1. Backfilling System
5.2. Evaluation of Application
- (1)
- The production capacity of “A” mine is 3300 t/d, considering the ore density (3.19 t/m3) and the unbalance coefficient of backfilling (1.1–1.2); the backfilling volume of technology was determined to be about 1200 m3/d. Besides, one-shift shut down was given to the plant in consideration of the time of backfilling preparation and maintenance. Although the total investment of the backfilling system is up to $1,994,200, among which the backfilling slurry only costs $6.13 /m3. The cost of this backfilling technology is only 1/5 of the traditional paste-like backfill system because aeolian sand and tailings are all easy and cheap to obtain.
- (2)
- About 30,000 m3 dry tailings can be backfilled to stopes underground per year, which saves approximately $40,000 per year in tailings dam costs. Besides, its contribution to environmental protection cannot be calculated.
- (3)
- Through application evaluation, the backfilling technology has a low accident rate, including pipe blocking, abrasion, and exploding. Additionally, the effect of roof-contacted filling is great, and we can readily tell that the slurry is densely distributed around the stope boundary with the average compress strength of 1.0 MPa (cured for 28 days), which boosts the safety of mining.
- (4)
- During the progress of practices, an activation mixer was added before the backfilling materials into the mixing tank, as it is difficult for the mixing tank to mix the materials completely.
6. Conclusions
- (1)
- Aeolian sand and tailings are not ideal backfilling aggregates when considered separately. However, the complementarity of their physicochemical properties allows a mixture of aeolian sand and tailings to be used as backfilling aggregate.
- (2)
- The optimal proportion of aeolian sand content in the aggregate is 25%, at which level the strength of the backfilling body is maximized. We recommend the use of a slurry with mass fraction of 72%–74%, a cement–sand ratio of 1:8, and aeolian sand proportion of 25%.
- (3)
- Viscometer tests were used to analyze the rheological characteristics, and in optimized proportions, the slurry exhibited shear-thinning phenomena with an initial yield stress, and was confirmed to be paste-like.
- (4)
- This cemented backfilling technology of paste-like based on aeolian sand and tailings has been successfully used in “A” mine. It can not only provide a profitable and feasible backfilling craft saving a lot of cost, but is also the first remarkable case in China, offering large enrichment to paste-like backfilling research and is of significant value for similar mines. However, when the early strength of the backfilling body and the mass fraction of slurry are both a little bit low, it may be a good approach to include some hardening accelerator and superplasticizer in the mixture.
Acknowledgments
Author Contributions
Conflicts of Interest
References
- Zhang, Q.L.; Cui, J.Q.; Zheng, J.J.; Wang, X.-M.; Wang, X.-L. Wear mechanism and serious wear position of casing pipe in vertical backfill drill-hole. Trans. Nonferrous Metals Soc. China 2011, 11, 2503–2507. [Google Scholar] [CrossRef]
- Wang, X.M.; Zhao, J.W.; Xue, J.H.; Yu, G.-F. Features of pipe transportation of paste-like backfilling in deep mine. J. Cent. South Univ. Technol. 2011, 5, 1413–1417. [Google Scholar] [CrossRef]
- Belem, T.; Benzaazoua, M. Design and application of underground mine paste backfill technology. Geotech. Geol. Eng. 2008, 26, 147–174. [Google Scholar] [CrossRef]
- Benzaazoua, M.; Fall, M.; Belem, T. A contribution to understanding the hardening process of cemented pastefill. Miner. Eng. 2004, 2, 141–152. [Google Scholar] [CrossRef]
- Ouellet, S.; Bussiere, B.; Aubertin, M.; Benzaazoua, M. Microstructural evolution of cemented paste backfill: Mercury intrusion porosimetry test results. Cem. Concr. Res. 2007, 12, 1654–1665. [Google Scholar] [CrossRef]
- Li, S.; Wang, X.M.; Zhang, Q.L. Dynamic experiments on flocculation and sedimentation of argillized ultrafine tailings using fly-ash-based magnetic coagulant. Trans. Nonferrous Met. Soc. China 2016, 26, 1975–1984. [Google Scholar] [CrossRef]
- Yuan, Y.Q.; Wang, X.C.; Zhou, X. Experimental research on compaction characteristics of aeolian sand. Front. Archit. Civ. Eng. China 2008, 4, 359–365. [Google Scholar] [CrossRef]
- Li, T.Y.; Wu, Y.Q.; Du, S.S.; Huang, W.M.; Hao, C.Z.; Guo, C.; Zhang, M.; Fu, T.Y. Geochemical characterization of a holocene aeolian profile in the zhongba area (Southern Tibet, China) and its paleoclimatic implications. Aeolian Res. 2016, 20, 169–175. [Google Scholar] [CrossRef]
- Choudhary, B.S.; Kumar, S. Underground void filling by cemented mill tailings. Int. J. Min. Sci. Technol. 2013, 6, 893–900. [Google Scholar] [CrossRef]
- Kiventer, J.; Golek, L.; Yliniemi, J.; Ferreira, V.; Deja, J.; Illikainen, M. Utilization of sulphidic tailings from gold mine as a raw material in geopolymerization. Int. J. Miner. Process. 2016, 149, 104–110. [Google Scholar] [CrossRef]
- Lim, N. Hydration reaction properties of non-portland cement mortar using paper sludge ash. J. Reg. Assoc. Archit. Inst. Korea 2015, 4, 169–176. [Google Scholar]
- Larson, K.W. Development of the conceptual models for chemical conditions and hydrology used in the 1996 performance assessment for the waste isolation pilot plant. Reliab. Eng. Syst. Safe 2000, 69, 59–86. [Google Scholar] [CrossRef]
- Wang, X.M.; Gu, D.S.; Zhang, Q.L. Theory and Technology of Deep Mine Backfilling; Central South University Press: Changsha, China, 2010. [Google Scholar]
- Fall, M.; Belem, T.; Samb, S.; Benzaazoua, M. Experimental characterization of the stress-strain behaviour of cemented paste backfill in compression. J. Mater. Sci. 2007, 11, 3914–3922. [Google Scholar] [CrossRef]
- Zhang, Q.L.; Jiang, Z.L.; Wang, S.; Chen, Q.S.; Zhu, Y.Y.; Wan, X.H. Pipeline resistance model of the filling slurry transportation with high concentration and superfine total tailing. Sci. Technol. Rev. 2014, 24, 51–55. [Google Scholar]
- Wang, X.M.; Zhao, B.; Zhang, Q.L. Cemented backfill technology based on phosphorous gypsum. J. Cent. South Univ. Technol. 2009, 2, 285–291. [Google Scholar] [CrossRef]
- Chen, Q.S.; Zhang, Q.L.; Wang, X.M.; Xiao, C.C.; Hu, Q. A hydraulic gradient model of paste-like crude tailings backfill slurry transported by a pipeline system. Environ. Earth Sci. 2016, 75. [Google Scholar] [CrossRef]
- Yi, X.W.; Ma, G.W.; Fourie, A. Compressive behaviour of fibre-reinforced cemented paste backfill. Geotext Geomembr. 2015, 3, 207–215. [Google Scholar] [CrossRef]
- Certucha-Barragán, M.T.; Acedo-Félix, E.; Almendariz-Tapia, F.J.; Leal-Cruz, A.L.; Pérez-Moreno, R.; Valenzuela-García, J.L.; Monge-Amaya, O. Iron influence on copper biosorption using anaerobic sludge and its microstructural characterization. Miner. Process. Extr. Metall. Rev. 2011, 32, 60–67. [Google Scholar] [CrossRef]
- Rungchet, A.; Chindaprasirt, P.; Wansom, S.; Pimraksa, K. Hydrothermal synthesis of calcium sulfoaluminate-belite cement from industrial waste materials. J. Clean. Prod. 2016, 115, 273–283. [Google Scholar] [CrossRef]
- Wu, D.; Fall, M.; Cai, S. Coupled modeling of temperature distribution and evolution in cemented tailings backfill structures that contain mineral admixtures. Geotech. Geol. Eng. 2012, 4, 935–961. [Google Scholar] [CrossRef]
- Markin, V.I.; Cheprasova, M.Y.; Bazarnova, N.G.; Frolova, E.O. Pine wood carboxymethylation under microwave radiation. Russ. J. Bioorg. Chem. 2014, 7, 733–736. [Google Scholar] [CrossRef]
- Wang, X.M.; Li, J.X.; Xiao, Z.Z.; Xiao, W.G. Rheological properties of tailing paste slurry. J. Cent. South Univ. Technol. 2004, 1, 75–79. [Google Scholar] [CrossRef]
- Wu, A.X.; Wang, Y.; Wang, H.J.; Yin, S.H.; Miao, X.X. Coupled effects of cement type and water quality on the properties of cemented paste backfill. Int. J. Miner. Process. 2015, 143, 65–71. [Google Scholar] [CrossRef]
- Jiao, H.; Wu, A.X.; Wang, H.J.; Yang, S.K.; Xiao, Y.-T. The Influence of Cemented Paste Backfill on Groundwater Quality. Procedia Earth Planet. Sci. 2011, 2, 183–188. [Google Scholar] [CrossRef]







| Material | Chemical Composition % | |||||
|---|---|---|---|---|---|---|
| Fe2O3 | Al2O3 | SiO2 | CaO | MgO | Others | |
| Aeolian sand | 0.81 | 12.88 | 65.62 | 0.69 | 0.21 | 19.79 |
| Tailings | 1.14 | 0.37 | 29.11 | 32.65 | 13.02 | 23.71 |
| Parameter | Aeolian Sand | Tailings |
|---|---|---|
| Specific gravity | 2.61 | 2.91 |
| Dry density (g/cm3) | 1.52 | 1.30 |
| Mediate size, d50/mm | 0.22 | 0.049 |
| Nonuniform coefficient | 2.51 | 12.70 |
| Particle Size Range (Size, mm) | Distribution (Mass Fraction, %) | |
|---|---|---|
| Aeolian Sand | Tailings | |
| 5.0–2.0 | - | 0.3 |
| 2.0–0.5 | 0.9 | 3.3 |
| 0.5–0.25 | 17.2 | 6.8 |
| 0.25–0.15 | 53.1 | 1.0 |
| 0.25–0.075 | 28.8 | 6.5 |
| 0.075–0.05 | 2.0 | 10.1 |
| 0.05–0.005 | - | 61.0 |
| <0.005 | - | 11.0 |
© 2016 by the authors; licensee MDPI, Basel, Switzerland. This article is an open access article distributed under the terms and conditions of the Creative Commons Attribution (CC-BY) license (http://creativecommons.org/licenses/by/4.0/).
Share and Cite
Zhang, Q.; Chen, Q.; Wang, X. Cemented Backfilling Technology of Paste-Like Based on Aeolian Sand and Tailings. Minerals 2016, 6, 132. https://doi.org/10.3390/min6040132
Zhang Q, Chen Q, Wang X. Cemented Backfilling Technology of Paste-Like Based on Aeolian Sand and Tailings. Minerals. 2016; 6(4):132. https://doi.org/10.3390/min6040132
Chicago/Turabian StyleZhang, Qinli, Qiusong Chen, and Xinmin Wang. 2016. "Cemented Backfilling Technology of Paste-Like Based on Aeolian Sand and Tailings" Minerals 6, no. 4: 132. https://doi.org/10.3390/min6040132
APA StyleZhang, Q., Chen, Q., & Wang, X. (2016). Cemented Backfilling Technology of Paste-Like Based on Aeolian Sand and Tailings. Minerals, 6(4), 132. https://doi.org/10.3390/min6040132
