Fine Classification of Rice Paddy Based on RHSI-DT Method Using Multi-Temporal Compact Polarimetric SAR Data
Abstract
:1. Introduction
2. Study Area and Data
3. Methodology
3.1. Simulation, Extraction and Preprocessing of the Compact Polarimetric Synthetic Aperture Radar (CP SAR) Data
3.2. Constructing the Rice Height Sensitivity Index (RHSI) of CP SAR Parameters
3.3. Analysis of CP Parameters Based on RHSI
3.3.1. Analysis of the Intensity Parameters
3.3.2. Analysis of the Non-Intensity Parameters
4. Results and Discussion
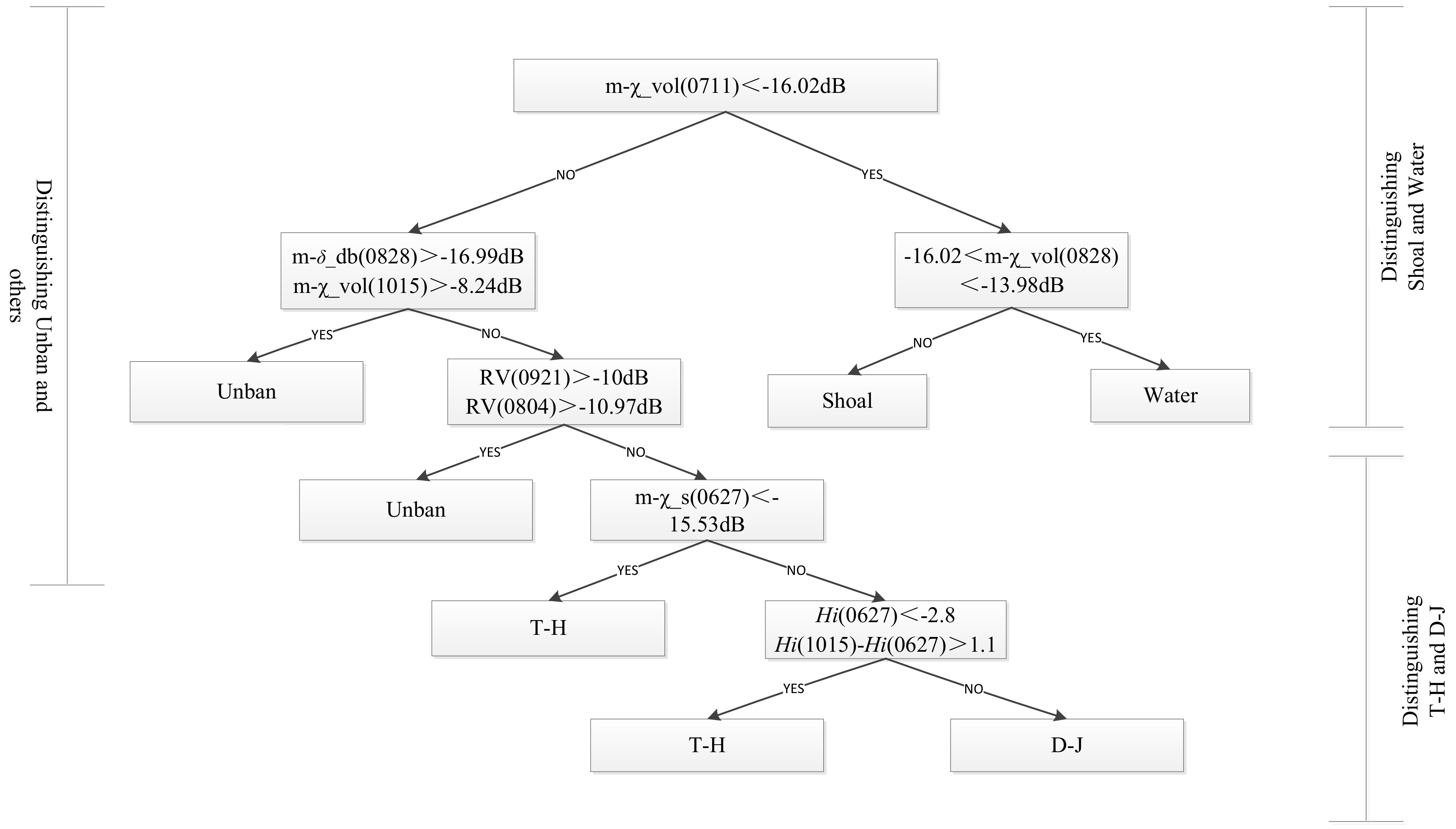
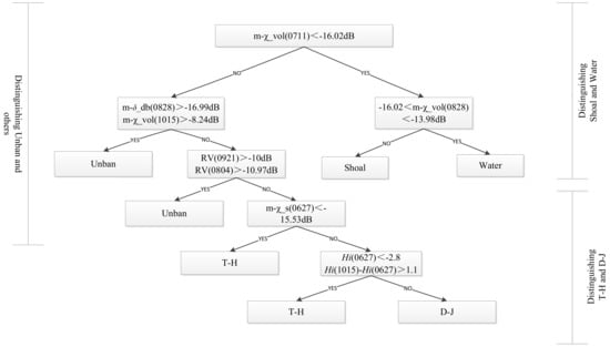
4.1. Building a Decision Tree (DT) Classification Model
4.2. Classification Results and Accuracy Verification
5. Conclusions
- Using multi-temporal CP SAR simulation data, we established a feature optimization method based on RHSI criterion, and analyzed the advantages of these optimized CP features in rice paddies and non-rice paddies.
- Based on the optimal CP SAR characteristic parameters, a decision tree classification method was established for T-H and D-J with different sowing methods and varieties of rice. The overall accuracy was above 95%, and the kappa coefficient was over 0.94.
- Compared with SVM, RHSI-SVM and RHSI-DT classification methods, the fine classification method of RHSI-DT had the best results, with the overall accuracy (97.94%) and the kappa coefficient (0.973).
- In this study, we found that the m-χ_s (0627) at seedling stage and ΔHi(Hi (1015)-Hi (0627)) was obvious and effective parameters to distinguish T-H and D-J classes.
- We will consider acquiring CP SAR data of other study areas with different types of rice paddy. Based on this method we propose, experiments are carried out for improving the universality and robustness of the new method.
- We will consider the classification of different types of land features with the same attributes, such as fine classification of forest with different tree species or urban areas with different distribution densities and building directions.
- We will consider the classification experiment of similar land features, such as distinguishing leeks and wheat, and make full use of multi-dimensional parameter characteristics of multi-temporal CP SAR data to try to propose a new method for similar crop classification.
Author Contributions
Funding
Institutional Review Board Statement
Informed Consent Statement
Data Availability Statement
Acknowledgments
Conflicts of Interest
References
- Souyris, J.C.; Imbo, P.; Fjortoft, R.; Mingot, S.; Lee, J.S. Compact polarimetry based on symmetry properties of geophysical media: The pi/4 mode. IEEE Trans. Geosci. Remote Sens. 2005, 43, 634–646. [Google Scholar] [CrossRef]
- Stacy, N.; Preiss, M. Compact Polarimetric Analysis of X-Band SAR Data. In Proceedings of the 6th European Conference on Synthetic Aperture Radar (EUSAR), Dresden, Germany, 16–18 May 2006. [Google Scholar]
- Raney, R.K. Dual-polarized SAR and Stokes parameter. IEEE Geosci. Remote Sens. Lett. 2006, 3, 317–319. [Google Scholar] [CrossRef]
- Raney, R.K. Hybrid-Polarity SAR Architecture. IEEE Trans. Geosci. Remote Sens. 2007, 45, 3397–3404. [Google Scholar] [CrossRef] [Green Version]
- Panigrahi, R.K.; Mishra, A.K. Comparison of Hybrid-Pol with Quad-Pol Scheme Based on Polarimetric Information Content. Int. J. Remote Sens. 2012, 33, 3531–3541. [Google Scholar] [CrossRef]
- Nord, M.E.; Ainsworth, T.L.; Lee, J.S.; Stacy, N.J.S. Comparison of Compact Polarimetric Synthetic Aperture Radar Modes. IEEE Trans. Geosci. Remote Sens. 2009, 47, 174–188. [Google Scholar] [CrossRef]
- Yin, J.; Yang, J. Framework for reconstruction of pseudo Quad polarimetric imagery from general compact polarimetry. Remote Sens. 2021, 13, 530. [Google Scholar] [CrossRef]
- Cloude, S.R.; Goodenough, D.G.; Chen, H. Compact Decomposition Theory. IEEE Geosci. Remote Sens. Lett. 2012, 9, 28–32. [Google Scholar] [CrossRef]
- Zhang, H.; Xie, L.; Wang, C.; Wu, F. Investigation of the Capability of H-α Decomposition of Compact Polarimetric SAR. IEEE Geosci. Remote Sens. Lett. 2014, 11, 868–872. [Google Scholar] [CrossRef]
- Raney, R.K. Decomposition of hybrid-polarity SAR data. In Proceedings of the 3rd International Workshop on Science and Applications, Frascati, Italy, 22–26 January 2007. [Google Scholar]
- Raney, R.K.; Cahill, J.T.S.; Patterson, G.W.; Bussey, D.B.J. The m-chi Decomposition of Hybrid Dual-polarimetric Radar Data with Application to Lunar Craters. J. Geophys. Res. Planets 2012, 117, 1991–2012. [Google Scholar] [CrossRef]
- Yin, J.; Yang, J. Target decomposition based on symmetric scattering model for hybrid polarization SAR imagery. IEEE Geosci. Remote Sens. Lett. 2021, 18, 494–498. [Google Scholar] [CrossRef]
- Yin, J.; Papathanassiou, K.; Yang, J. Formalism of compact polarimetric descriptors and extension of the ∆αB/αB method for general compact-pol SAR. IEEE Trans. Geosci. Remote Sens. 2019, 57, 10322–10335. [Google Scholar] [CrossRef]
- Zhang, H.; Xie, L.; Wang, C.; Zhang, B.; Wu, F.; Tang, Y.X. Information extraction application of compact polarimetric SAR data. J. Image Graph. 2013, 18, 1065–1073. [Google Scholar]
- Ainsworth, T.; Kelly, J.; Lee, J.S. Classification Comparisons Between Dual-pol, Compact Polarimetric and Quad-pol SAR Imagery. ISPRS J. Photogramm. Remote Sens. 2009, 64, 464–471. [Google Scholar] [CrossRef]
- Brisco, B.; Li, K.; Tedford, B.; Charbonneau, F.; Yun, S.; Murnaghan, K. Compact Polarimetry Assessment for Rice and Wetland Mapping. Int. J. Remote Sens. 2013, 34, 1949–1964. [Google Scholar] [CrossRef] [Green Version]
- Mandal, D.; Ratha, D.; Bhattacharya, A.A.; Kumar, V.; McNairn, H.; Rao, Y.S.; Frery, A.C. Radar Vegetation Index for Crop Monitoring Using Compact Polarimetric SAR Data. IEEE Trans. Geosci. Remote Sens. 2020, 58, 6321–6335. [Google Scholar] [CrossRef]
- Dey, S.; Bhattacharya, A.; Ratha, D.; Mandal, D.; McNairn, H.; Lopez-Sanchez, J.M.; Rao, Y.S. Novel clustering schemes for full and compact polarimetric SAR data: An application for rice phenology characterization. ISPRS J. Photogramm. Remote Sens. 2020, 169, 135–151. [Google Scholar] [CrossRef]
- Kumar, V.; Mandal, D.; Rao, Y.S. Crop characterization using an improved scattering power decomposition technique for compact polarimetric SAR data. Int. J. Appl. Earth Obs. Geo-Inf. 2020, 88, 102052. [Google Scholar] [CrossRef]
- Garestier, F.; Dubois-Fernandez, P.C.; Papathanassiou, K. Pine forest height inversion using single-pass X-band PolInSAR data. IEEE Trans. Geosci. Remote Sens. 2008, 46, 59–68. [Google Scholar] [CrossRef]
- Sivasankar, T.; Srivastava, H.S.; Sharma, P.K.; Kumar, D.; Patel, P. Study of hybrid polarimetric parameters generated from Risat-1 SAR data for various land cover targets. Int. J. Adv. Remote Sens. GIS Geogr. 2015, 3, 32–42. [Google Scholar]
- Ji, K.F.; Wang, H.B.; Leng, X.G.; Xing, X.W.; Kang, L. Spaceborne compact polarimetric synthetic aperture radar for ship detection. J. Radars 2016, 5, 607–619. [Google Scholar]
- Zhang, X.; Dierking, W.; Zhang, J.; Meng, J.; Lang, H. Retrieval of the thickness of undeformed sea ice from Simulated C-band compact polarimetric SAR images. Cryosphere 2016, 9, 5445–5483. [Google Scholar] [CrossRef] [Green Version]
- Truongloi, M.L.; Freeman, A.; Dubois-Fernandez, P.C.; Pottier, E. Estimation of soil moisture and Faraday rotation from bare surfaces using compact polarimetry. IEEE Trans. Geosci. Remote Sens. 2009, 47, 3608–3615. [Google Scholar]
- Choudhury, I.; Chakraborty, M. SAR signature investigation of rice crop using RADARSAT data. Int. J. Remote Sens. 2006, 27, 519–534. [Google Scholar] [CrossRef]
- Bouvet, A.; Le Toan, T. Use of ENVISAT/ASAR wide swath data for timely rice fields mapping in the Mekong River Delta. Remote Sens. Environ. 2011, 114, 1090–1101. [Google Scholar] [CrossRef] [Green Version]
- Chen, H.L.; Li, H.G. Rice recognition using multi-temporal and dual polarized synthetic aperture radar images. In Proceedings of the ISECS International Colloquium on Computing, Communication, Control, and Management, Guangzhou, China, 3–4 August 2008. [Google Scholar]
- Bouvet, A.; Le Toan, T.; Lam-Dao, N. Monitoring of the rice cropping system in the Mekong Delta using ENVISAT/ASAR dual polarization data. IEEE Trans. Geosci. Remote Sens. 2009, 47, 517–526. [Google Scholar] [CrossRef] [Green Version]
- Li, K.; Zhang, F.; Shao, Y.; Cai, A.M.; Yuan, J.N.; Touzi, R. Polarization signature analysis of paddy rice in southern China. Can. J. Remote Sens. 2011, 37, 122–135. [Google Scholar] [CrossRef]
- Li, K.; Brisco, B.; Shao, Y.; Touzi, R. Polarimetric Decomposition with RADARSAT-2 for Rice Mapping and Monitoring. Can. J. Remote Sens. 2012, 38, 169–179. [Google Scholar] [CrossRef]
- Yang, Z.; Li, K.; Liu, L.; Shao, Y.; Brisco, B.; Li, W.G. Rice growth monitoring using simulated compact polarimetric C band SAR. Radio Sci. 2014, 49, 1300–1315. [Google Scholar] [CrossRef]
- Deepika, U.; Ramana, V.; Kothapalli, R.V.; Poloju, S.; Mullapudi, S.S.V.R.; Dadhwal, V.K. Rice Crop Discrimination Using Single Date RISAT1 Hybrid (RH, RV) Polarimetric Data. Photogramm. Eng. Remote Sens. 2015, 81, 557–563. [Google Scholar]
- Guo, X.; Li, K.; Wang, Z.; Li, H.; Yang, Z. Fine classification of rice with multi-temporal compact polarimetric SAR based on SVM+SFS strategy. Remote Sens. Land Resour. 2018, 30, 20–27. [Google Scholar]
- Yin, J.; Yang, J. Ship detection by using the M-Chi and M-Delta decompositions. In Proceedings of the 2016 IEEE International Geoscience and Remote Sensing Symposium (IGARSS), Quebec, QC, Canada, 13–18 July 2014. [Google Scholar]
- Charbonneau, F.J.; Brisco, B.; Raney, R.K.; McNairn, H.; Liu, C.; Vachon, P.W.; Shang, J.; De Abreu, R.; Champagne, C.; Merzouki, A.; et al. Compact polarimetry overview and applications assessment. Can. J. Remote Sens. 2014, 36, S298–S315. [Google Scholar] [CrossRef]
- Réfrégier, P.; Morio, J. Shannon entropy of partially polarized and partially coherent light with Gaussian fluctuations. J. Opt. Soc. Am. A-Opt. Images Sci. Vis. 2006, 23, 3036–3044. [Google Scholar] [CrossRef] [PubMed]
- Lardeux, C.; Frison, P.; Tison, C.; Souyris, J.; Stoll, B.; Fruneau, B.; Rudant, J. Support vector machine for multifrequency SAR polarimetric data classification. IEEE Trans. Geosci. Remote Sens. 2009, 47, 4143–4152. [Google Scholar] [CrossRef]
- Tan, C.P.; Koay, J.Y.; Lim, K.S.; Ewe, H.T.; Chuah, H.T. Classification of Multi-Temporal SAR Images for Rice Crops Using Combined Entropy Decomposition and Support Vector Machine Technique. Prog. Electromagn. Res. 2007, 71, 19–39. [Google Scholar] [CrossRef] [Green Version]













| Data Acquisition Date (Y/M/D) | DoY (Day of Year) | Image Mode | Pixel Spacing (A × R, m) | Incidence Angle (deg) |
|---|---|---|---|---|
| 2012/06/27 | 179 | FQ20W | 5.2 × 7.6 | 38–41 |
| 2012/07/11 | 193 | FQ9W | 5.2 × 7.6 | 27–30 |
| 2012/08/04 | 217 | FQ9W | 5.2 × 7.6 | 27–30 |
| 2012/08/28 | 241 | FQ9W | 5.2 × 7.6 | 27–30 |
| 2012/09/21 | 265 | FQ9W | 5.2 × 7.6 | 27–30 |
| 2012/10/15 | 289 | FQ9W | 5.2 × 7.6 | 27–30 |
| Rice Varieties | Characteristic Parameters of CP SAR (Intensity Parameters) | Characteristic Parameters of CP SAR (Non-Intensity Parameters) |
|---|---|---|
| T-H | m-δ_db, g1, , m-δ/χ_vol, m-χ_db | δ, Hp, Hi |
| D-J | m-δ_db, m-χ_s, g1, , m-δ/χ_vol, m-χ_db | δ, Hp |
| Method | Overall Accuracy % | Kappa | T-H | D-J | Shoal | Water | Urban | |||||
|---|---|---|---|---|---|---|---|---|---|---|---|---|
| UA % | PA % | UA % | PA % | UA % | PA % | UA % | PA % | UA % | PA % | |||
| RHSI-SVM | 95.97% | 0.9482 | 95.02 | 86.67 | 96.46 | 90.92 | 94.03 | 99.93 | 92.41 | 98.79 | 99.99 | 98.47 |
| SVM | 96.69% | 0.9575 | 97.45 | 85.46 | 97.99 | 92.85 | 96.56 | 99.93 | 91.38 | 99.31 | 100 | 99.79 |
| RHSI-DT | 97.94% | 0.973 | 95.92 | 97.93 | 93.27 | 91.67 | 100 | 99.73 | 98.35 | 96.93 | 99.74 | 99.96 |
Publisher’s Note: MDPI stays neutral with regard to jurisdictional claims in published maps and institutional affiliations. |
© 2021 by the authors. Licensee MDPI, Basel, Switzerland. This article is an open access article distributed under the terms and conditions of the Creative Commons Attribution (CC BY) license (https://creativecommons.org/licenses/by/4.0/).
Share and Cite
Guo, X.; Yin, J.; Li, K.; Yang, J. Fine Classification of Rice Paddy Based on RHSI-DT Method Using Multi-Temporal Compact Polarimetric SAR Data. Remote Sens. 2021, 13, 5060. https://doi.org/10.3390/rs13245060
Guo X, Yin J, Li K, Yang J. Fine Classification of Rice Paddy Based on RHSI-DT Method Using Multi-Temporal Compact Polarimetric SAR Data. Remote Sensing. 2021; 13(24):5060. https://doi.org/10.3390/rs13245060
Chicago/Turabian StyleGuo, Xianyu, Junjun Yin, Kun Li, and Jian Yang. 2021. "Fine Classification of Rice Paddy Based on RHSI-DT Method Using Multi-Temporal Compact Polarimetric SAR Data" Remote Sensing 13, no. 24: 5060. https://doi.org/10.3390/rs13245060
APA StyleGuo, X., Yin, J., Li, K., & Yang, J. (2021). Fine Classification of Rice Paddy Based on RHSI-DT Method Using Multi-Temporal Compact Polarimetric SAR Data. Remote Sensing, 13(24), 5060. https://doi.org/10.3390/rs13245060

