Abstract
The significance of the Hybrid Renewable Energy System (HRES) is profound in the current scenario owing to the mounting energy requirements, pressing ecological concerns and the pursuit of transitioning to greener energy alternatives. Thereby, the modeling and design of HRES, encompassing PV–WECS–Battery, which mainly focuses on efficient power conversion and advanced control strategy, is proposed. The voltage gain of the PV system is improved using the Re-lift Luo converter, which offers high efficiency and power density with minimized ripples and power losses. Its voltage lift technique mitigates parasitic effects and delivers improved output voltage for grid synchronization. To control and stabilize the converter output, a Proportional–Integral (PI) controller tuned using a novel hybrid algorithm combining Grey Wolf Optimization (GWO) with Hermit Crab Optimization (HCO) is implemented. GWO follows the hunting and leadership characteristics of grey wolves for improved simplicity and robustness. By simulating the shell selection behavior of hermit crabs, the HCO adds diversity to exploitation. Due to these features, the hybrid GWO–HCO algorithm enhances the PI controller’s capability of handling dynamic non-linear systems, generating better control accuracy, and rapid convergence to optimal solutions. Considering the Wind Energy Conversion System (WECS), the PI controller assures improved stability despite fluctuations in wind. A Recurrent Neural Network (RNN)-based battery management system is also incorporated for accurate monitoring and control of the State of Charge (SoC) and the terminal voltage of battery storage. The simulation is conducted in MATLAB Simulink 2021a, and a lab-scale prototype is implemented for real-time validation. The Re-lift Luo converter achieves an efficiency of 97.5% and a voltage gain of 1:10 with reduced oscillations and faster settling time using a Hybrid GWO–HCO–PI controller. Moreover, the THD is reduced to 1.16%, which indicates high power quality and reduced harmonics.
1. Introduction
The RESs have attained a prominent role in the process of power generation because of their less carbon emission and an eco-friendly nature. Among various renewable energy resources, PV and wind are regarded as the most significant sources. The integration of these two resources improves the economic sustainability and technical characteristics of the power system []. These sources generate electricity without emitting greenhouse gases or carbon dioxide. These integrated renewable resources have reduced fossil fuel combustion in a wider range, and so these sources are regarded as apt substitutes for conventional energy resources. The PV is considered as an appropriate energy resource as it has the advantageous measures like zero CO2 emission, eco-friendly nature, and easy availability [,]. Because of having various benefits like noise-free operation, maintenance-free utilization, and pollution-free nature, it is utilized in various applications like road lighting, solar vehicles, etc. However, the delivered energy from the PV system is not stable because of its dependency on temperature [].
In PV systems, DC–DC converters are used to enhance their output power in a wider range. The boost [] and buck-boost converters [] are normally used for this purpose, but the output gain and the efficiency of these converters are low. These drawbacks are overcome by implementing the isolated boost and buck-boost converters with active rectifiers. Even though the efficiency is high, the occurrence of switching losses by the single switch operation is extreme [,]. Hence, the converter with separate switches is designed for the buck-boost operation. Though it is beneficial, the two-switch operation of this converter causes high power loss []. This issue is tackled by the cascaded type converters but the efficiency of these converters is low []. Then, SEPIC converters [] are utilized for increasing the voltage gain with a minimized duty cycle. These converters mitigate the switching stress by generating the output with fewer voltage ripples. However, the efficiency of this converter is not optimum to meet the standard requirements. The modified SEPIC converter [] is employed to overcome the specified issues, but it is only suitable for medium-power applications. In Table 1, an extensive review of recent DC–DC converter topologies is presented.

Table 1.
In-depth evaluation of recent DC–DC converter topologies.
In order to address these shortcomings, the Re-lift converters are introduced for dealing with high-power applications. Thus, this proposed approach employs a Re-lift Luo converter to generate increased output with minimized ripples.
Various methodologies are employed to control the converters in the extraction of power from sustainable PV systems. Among various approaches, the PI controller is regarded as an optimal choice. Because of its less complexity, the PI controllers are still employed in several operations for power generation. These controllers are used to improve the efficacy of all renewable energy sources [,]. To ensure robust control, PI parameters have to be properly tuned. Numerous tuning methods are implemented to determine efficient PI controller values. However, these methods generate unsatisfactory results. Hence, various intelligent control approaches [] like Artificial Neural Networks (ANNs) [], Fuzzy Inference Systems (FISs) [], and Neuro-Fuzzy Systems [] are adopted to overcome these issues. These control approaches are vulnerable to the system dynamics. In addition, meta-heuristic algorithms are utilized to solve the non-linear conditions with high accuracy. Initially, the Genetic Algorithm (GA) [] was utilized for solving the non-linear issues. Though it requires no mathematical modeling, it needs a large search space to optimize parameters, which makes the system slow and complicated. This drawback is rectified by the adoption of Particle Swarm Optimization (PSO), which provides optimal results even under fluctuating irradiance []. However, the PSO’s results are affected by the randomly chosen initial parameters. The GWO [] is an effective nature-inspired algorithm modeled on the basis of the leadership dynamics and predatory tactics of grey wolves. It is a simpler algorithm with few hyper parameters when compared to both GA and PSO. Moreover, it is a highly scalable algorithm, suitable for solving both small-scale and large-scale optimization problems. However, in certain cases, it exhibits limitations in solution accuracy in addition to premature convergence. Yuxiang Huo [] and Wei [] introduced Improved GWO to subdue these limitations, but this algorithm encounters limitations in the exploitation phase. Geleta [] introduced the hybridization of GWO and GA for optimizing of PV–wind systems, but this hybrid algorithm can converge prematurely to a local optimum if it is not balanced properly. The HCO algorithm comparatively performs better in exploitation in promising areas. Hence, a novel Hybrid optimization algorithm that combines GWO with HCO [] is employed, which estimates the unknown parameters of the PV system. By using the hybrid GWO–HCO, the uncertainties in the PV system under the conditions of non-linear operations are effortlessly handled.
Wind energy is regarded as a significant renewable resource, which provides 4% wind power capacity to the total production of electricity [,]. A WECS meets the industrial and social demands on a wider range. At high wind energy penetration, the occurrence of sudden disconnections in large wind power plants affects the power system stability [,]. Because of these reasons, the WECS exhibits high oscillations, which make the operation of the power system complicated. Hence, there is a need to preserve stability in WEC to ensure consistent generation of power and operational reliability under dynamic conditions. This stability ensures that the output power remains consistent irrespective of fluctuations in wind speed. Proper synchronization with the grid is facilitated by a stable WECS for the generation of consistent voltage and frequency, which in turn maintains reliability in grid operation. This requires the utilization of specific controllers to provide improved power control [,]. As the system has a long start-up period and low dynamic response, a storage element is required. Hence, the batteries are used to meet the demand. The battery’s charge and discharge cycles are controlled through a bidirectional converter []. Several contributions are reported for monitoring the SoC of the batteries. A Feedforward Neural Network (FNN) is utilized for controlling the battery. Though it is simple in processing, the generated outputs are not accurate []. This research uses the Recurrent Neural Network (RNN) approach, which dynamically considers both SoC and terminal voltage. Consequently, Voltage Source Inverters (VSIs) are utilized for the generation of sinusoidal currents with minimized Total Harmonic Distortion (THD) [,].
The objectives of the study are formulated as follows:
- To design an HRES integrating PV, WECS, and battery storage for maximizing energy efficiency and reliability.
- To employ an efficient DC–DC converter to achieve high voltage gain and improved efficiency for stable grid synchronization.
- To design an advanced optimized controller for the efficient and stable operation of PV system under varying environmental and load conditions.
- To incorporate a neural network-based battery management system for accurate monitoring and control of SoC, ensuring consistent energy supply and load balancing.
The research questions are as follows:
- How can the integration of PV, WECS and battery storage be optimized to achieve high efficiency and reliability in HRES?
- How does the proposed converter outperform traditional converters in terms of voltage gain and efficiency?
- What advantages does the optimization algorithm offer in tuning the PI controller for dynamic system stability?
- How does the battery management system enhance SoC monitoring and ensure a reliable energy supply in the system?
- To what extent can the proposed system reduce THD to meet power quality standards for grid synchronization?
Hence, the proposed system contains the following approaches:
- The GWO–HCO controller is developed for dynamic control of the PV system and optimized energy extraction under varying conditions. It ensures efficient and stable DC-link voltage regulation.
- The PI controller is integrated to ensure the stabilization of WECS and to optimize the output power of the system despite wind fluctuations.
- A Re-lift Luo converter is employed to enhance PV voltage gain and it offers high efficiency, power density and reduced ripples while mitigating parasitic effects for improved grid synchronization.
- An RNN-based battery management scheme is incorporated to accurately monitor and control SoC and terminal voltage of battery storage. It ensures reliable energy supply and load compensation.
- A VSI is implemented to synchronize DC-link voltage with the grid, generating grid current with significantly reduced THD to meet PQ standards. An LC filter is used to suppress noise and eliminate harmonic distortions at the inverter output.
2. Proposed Methodology
RESs utilization in the generation of electricity is suggested in this work. As the single renewable source fails to provide a continuous power supply, two energy sources are combined together to form a hybrid system. This paper combines PV and wind energies to generate a stable output power in isolated rural areas. A schematic representation of the suggested approach is described in Figure 1.

Figure 1.
Configuration of the PV–WECS–Battery Integrated HRES.
It comprises a Re-lift Luo converter, which provides improved competency and power density with enhanced voltage transfer ratio. The GWO–HCO-based PI controller approach is an efficient optimization concept for solving non-linear issues. It determines the parameters of the PI controller under varying weather conditions. The resultant PV power is fed to the Re-lift Luo converter for generating a voltage output of high gain. The Re-lift Luo converter provides improved competency and power density with an enhanced voltage transfer ratio. It employs the voltage lift approach, which improves the gain of voltage transfer with the mitigation of the parasitic element effect. This converter generates improved efficiency and increased power density solution with minimized ripples. Additionally, a DFIG-based WECS is used as an alternative energy source, which adopts a PI controller for the regulation of its operation. The attained WECS output is rectified and applied to the DC-link. A battery system is utilized, which offers high reliability with the assistance of the RNN approach. The RNN with a PI controller is considered a dynamic neural network used for the dynamic validation of terminal voltage and SoC. Finally, the grid synchronization is attained by analogizing the actual and reference powers, which assists in improving PQ and reducing THD. The PWM pulses are generated and fed to a VSI. The inverter output is then fed to the grid after removing noises using an LC filter. The sequence of stages is as follows:
- Stage 1—The energy from the solar panel is boosted by the implementation of a Re-lift Luo converter for improving voltage transfer ratio.
- Stage 2—The wind energy is stabilized and integrated into the DC-link using a PWM rectifier along with a PI controller, which, in turn, generates a stabilized output under dynamic wind conditions.
- Stage 3—The energy extraction using the PI controller is optimized through the hybrid GWO–HCO algorithm for tuning the PI controller parameters.
- Stage 4—A reliable energy storage and supply is ensured using an RNN-based battery management for the dynamic monitoring of SoC and terminal voltage.
- Stage 5—The renewable energy system is integrated into the AC grid with the utilization of a three-phase VSI and LC filter, enabling smooth and synchronized energy transfer with reduced harmonics.
2.1. Modeling of PV System
The modeling of system components is described in the subsequent part to understand the device operation clearly. The PV modeling is described along with its mathematical expressions.
PV system’s equivalent circuit comprises a current source IPH, which is shunt-connected with a diode D as shown in Figure 2. Series and shunt resistances are represented as RS and RSH, respectively. Generally, the value of RS is very small, whereas the value of RSH is very large. The PV curve is provided in Figure 3.

Figure 2.
Circuit representation of the PV system.

Figure 3.
PV curve.
Basic expressions, which describe the current and voltage relation mathematically are given as follows:
The resultant current IPV from the PV module is:
where the IPH denotes the photocurrent, IS denotes the module saturation current, q denotes electron charge, k represents Boltzmann constant, T represents cell temperature, A denotes the ideal factor of cell, NS represents the count of series linked cells, NP represents the count of parallel linked cells, V denotes the output voltage and RS denotes resistance in series.
The temperature influences the module photocurrent as represented in Equation (2), and this photocurrent IPH relies on the solar irradiation in a linear manner:
where ISC describes short circuit current, KI describes temperature coefficient, T represents the operating temperature, TR describes reference temperature and describes the level of solar irradiance.
At reference temperature, the reverse saturation current is expressed as:
where VOC signifies open circuit voltage.
The obtained values of voltage and current denote the electrical features of the PV system. These values are utilized to derive the parameter values of the PV system during different operating temperatures and irradiance levels.
2.2. Design of Re-Lift Luo Converter
The Re-lift Luo converter provides a stage-by-stage improvement of output voltage. It improves the voltage gain by reducing the influence of parasitic elements. It provides improved power density and efficiency with minimized ripple. It uses fewer switches with reduced complexity and gate drive requirements.
The voltage lift concept of the implemented converter is attained by modifying the circuit design of the conventional LUO converter. This concept is generated through the combination of transistor switch and parasitic elements. The converter has two transistor switches S1 and S2, three diodes D1, D2, and D3, three inductors L1, L2, and L3, four capacitors C1, C2, C3, and C4 as shown in Figure 4. The L3, D3, S2, and C3 combination supports the transition to a Re-lift Luo from the configuration of Self-lift Luo. Capacitors C2 and C3 boost the voltage to double the source voltage. The inductor L3 links capacitors C2 and C3. The converter, as illustrated in Figure 4, has two operational modes.

Figure 4.
Re-lift Luo converter.
Mode 1: When the switches are in the ON state, the inductors L1 and L2 enter the charging phase, where they store energy in their magnetic field. During this period, diode D1 is reverse-biased, as in Figure 5a, preventing current flow. Meanwhile, diodes D2 and D3 allow current to pass through and enable the charging process. Capacitors discharge stored energy to the load and ensure continuous power delivery even while the inductors are charging.

Figure 5.
Modes of operation. (a) Mode 1. (b) Mode 2.
Mode 2: As shown in Figure 5b, the inductors L1, L2, and L3 begin to release their stored energy by entering the discharging phase. During this period, diode D1 becomes forward-biased and allows current to flow through it, while diodes D2 and D3 become reverse-biased, blocking current in their paths. Consequently, capacitors begin to charge as they accumulate energy from the discharging inductors. Since switch S1 is OFF, and the PV source voltage is disconnected from the circuit and isolates the source from the rest of the components. The operational waveforms are given in Figure 6.

Figure 6.
Operational waveform.
In switch ON state, voltage VL3 is similar to the input voltage VIN, and the peak-to-peak ripple current of L3 is expressed as:
In switch OFF condition, the voltage is given as −VL3 and the current ripple is:
During OFF condition, a voltage drop occurs across the inductor L3, which is given as:
In switch ON condition, the current IL1 across the inductor L1 is increased, and the input voltage is given as:
In Mode 2, the current IL1 reduces:
The capacitor C1 shows a voltage drop of:
While the switch is in ON condition, the capacitor C1, source, and load have energized the inductor L2, given as:
While the switch is in OFF condition, the inductor L2 de-energizes to L3, C1, and the load:
The corresponding voltage output and output current are:
Converter voltage gain is:
2.2.1. Voltage and Current Stress
Evaluation of component stress is critical for the design and evaluation of a power electronic converter. It ensures reliable and efficient converter operation. The voltage stress across various converter components is:
The current stress across various converter components is:
2.2.2. Design Parameters
The inductor values of the Re-lift Luo are modeled using the following equations:
The switching frequency is denoted as f. The capacitor values of Re-lift Luo are modeled using the following equations:
2.2.3. Power Loss Evaluation
The total inductor loss (PL) in the converter consists of copper losses due to inductor resistances (rL1, rL2, rL3):
where, IL1, IL2, and IL3 are the RMS value of inductor currents through L1, L2, and L3, respectively. The diode conduction losses (PD) are calculated based on the forward voltage drops (VDF1, VDF2, VDF3) and current through diodes (ID1, ID2, ID3):
The conduction loss for IGBT switches is due to the on-state resistance rDS(on) when the switches are conducting:
where IS1 and IS2 are the RMS currents flowing through S1 and S2, respectively. The switching losses occur during the transition of IGBT between ON and OFF states. These losses are dependent on the switching frequency, the voltage across the switches, and the current:
The total power loss in the Re-lift Luo is:
The efficiency of Re-lift Luo is:
The Re-lift Luo converter demonstrates higher efficiency across a wide range of duty cycles as shown in Figure 7. In this simulation, fixed input voltage and load conditions are applied while varying the duty cycle from 0 to 1. It is incrementally varied across its operational range and efficiency values are recorded for each step. The performance of each converter is tested under identical conditions, and the corresponding efficiency is plotted as a duty cycle function for comparison. The efficiency remains at a peak value even for duty cycle values greater than 0.6. As the duty cycle increases beyond 0.6, the efficiency gap becomes highly noticeable, with the proposed converter significantly overcomes the traditional converters. The Re-lift Luo converter generates improved voltage gain with reduced output ripples. In addition, this converter delivers high efficiency.

Figure 7.
Efficiency comparison of converters.
2.3. GWO–HCO Optimized PI Controller
The benefits of both GWO and HCO are combined together for the optimization of PI controller. It integrates the social hierarchy and hunting strategies of GWO with the exploratory and exploitative search behaviors of HCO.
2.3.1. Grey Wolf Optimization
The GWO approach adopts hunting mechanism and leadership hierarchy of grey wolves, which are categorized into four types as alpha , beta , delta and omega . The controller estimates values of VPV and I with the help of the sensors measure the output power. The correlation coefficient vectors of the wolves are approximately equal to zero. In the implementation of GWO algorithm, D is considered as a grey wolf. Thereby, the encircling behavior is modeled as
Here, Dl (i + 1) is the grey wolf position at the next iteration, Dl (k) is the position of the target prey, D is the distance vector, and A is the coefficient vector. Using GWO, the fitness function is obtained as:
where P represents the power, I denotes count of present grey wolves, and i indicates iteration count.
Thus, the GWO generate accurate results by estimating the best fitness value. This algorithm is easy to implement as it requires less adjusting of parameters. Once the criterion is satisfied, the obtained values are utilized to tune the parameters.
2.3.2. Hermit Crab Optimization (HCO)
The HCO algorithm is based on two characteristic traits of hermit crabs: locating a suitable shell to use as shelter and engaging in swapping of shells with another crab when a better opportunity arises. It uses solitary and social strategies to search for and exchange shells. In the former strategy, the crabs individually seek for its shelter shells, while in the latter, smaller crabs takes turns in occupying shells vacated by larger crabs. The larger crabs vacate its shells when a new shell is identified. The population of the crabs is represented as state matrix P of search agents at each iteration i:
where N is the total number of search agents, and represents the potential solution in search space with D dimensions. In the solitary search strategy, hermit crabs follow the strongest cues to identify the suitable shelter shells. This operator combines exploration and exploitation to find new solutions. The steering of crabs towards a dominant odor source is modeled as:
where E is the number of elite agents, is the perceived position of dominant sources, and and are parameters affecting the search process. The social search strategy is used when the crabs are inept in locating an apt shelter shell. In such a situation, the crabs exchange shells based on negotiation and aggression process. This process of exchanging shells among crabs in the vacancy chain is given as:
where is the modified state of the agent in the vacancy chain, and affects the influence of the environment. After using the positions of dominant odor sources, the update is give as:
where and are random numbers, , are bounds. Here, the process of the solitary search represents the exploration phase, while the social search represents the exploitation phase.
2.3.3. Hybrid GWO–HCO Algorithm
The GWO is a highly adaptable algorithm with an efficient exploration phase. However, in certain cases, it encounters premature convergence and limitations in the exploitation phase. Comparatively, the HCO algorithm performs better in the exploitation of the most promising areas. The social search operator of the HCO allows agents to exchange information and escape local optima while exploring new regions of the search space. Moreover, through hybridization, the solitary search operator of the HCO enables the GWO to perform detailed exploitation. Hence, the proposed Hybrid GWO–HCO algorithm prevents premature convergence and improves global search capabilities. Figure 8 gives the flowchart of Hybrid GWO–HCO, while Figure 9 gives the structure of the Hybrid GWO–HCO optimized PI controller. The entire working of the hybrid GWO–HCO is divided into seven stages:

Figure 8.
Flowchart of the Hybrid GWO–HCO.

Figure 9.
Structure of the Hybrid GWO–HCO optimized the PI controller system.
- Initialization and Population Representation
The GWO–HCO algorithm starts by initializing the population of wolves randomly within the search space. Each agent represents a potential solution, which is encoded as a vector containing the PI controller parameters Kp and Ki:
- GWO Mechanism
GWO simulates the leadership hierarchy and hunting strategy of grey wolves by categorizing wolves into , and on the basis of fitness:
where C1 and A1 are coefficients that are dynamically adjusted during iterations, and represents the position of alpha wolf:
With r1 and r2 being random vectors in the interval [0, 1], and a linearly decreasing from 2 to 0 over iterations to balance exploration and exploitation.
- HCO Solitary Search
The solitary search operator in HCO guides wolves towards dominant odor sources, which in turn improves the exploitation phase:
where E is the elitism number, is the distraction rate, and Ke (t) defines the diffusion rate of odour molecules.
- HCO Social Search
The failed wolves perform a social search, which involves the probabilistic exchange of solutions:
where p and q are probabilities that dictate shell exchange.
- Hybrid GWO–HCO Strategy
In each iteration of the algorithm, the GWO handles the global search process by guiding wolves towards the optimal regions of the search space based on the hierarchical hunting strategy:
Once GWO has identified these regions, HCO takes over to perform a more detailed search around these areas, using its solitary and social search operators to refine the solutions further.
- Tuning PI Controller Parameters
The Hybrid GWO–HCO optimizes the PI controller parameters to minimize the objective function:
where e (t) is the error between the desired and actual system output. By iteratively updating the PI parameters, the algorithm ensures a faster response, reduced overshoot, and minimal steady-state error.
- Updating Process and Convergence
Wolves update their positions using GWO’s hierarchy and HCO’s social and solitary search mechanisms iteratively until the convergence criteria are satisfied:
In Figure 9, VDC(ref) indicates the reference voltage that the system aims to maintain, and this voltage serves as the reference input for the control loop. Also, VDC(act) is the real-time DC voltage measured from the system output. Both these values are compared and the error value is computed. The PI controller processes the error signal for generating the control signal which determines the duty cycle for the proposed converter, which, in turn, regulates the output voltage. The GWO–HCO algorithm optimizes the gains of PI controller for improved performance. In order to minimize the error in the system, an objective function is formulated, and this function evaluates the performance of the system, aiding in the optimization of the controller parameters. Initially, random values of Kp and Ki are generated as candidate solutions and the performance of each solution is evaluated using the objective function. GWO explores the solution space, whereas HCO fine-tunes the search for refining promising solutions. Until the error metrics are reduced, the algorithm iterates, ensuring the optimal tuning of Kp and Ki. After the identification of optimal Kp and Ki values, the PI controller dynamically adapts its behavior, reducing the transient responses. Moreover, the proposed Hybrid GWO–HCO accelerates convergence towards the global optimum through quick identification of promising regions. Overall, the proposed control algorithm maintains a stable output voltage despite fluctuation in inputs including irradiance and temperature.
2.4. PI Controlled WECS
The wind energy-based doubly fed induction generator (DFIG) provides minimum force on mechanical parts with less noise. The kinetic energy of the wind is extracted by the wind turbine to drive the DFIG at varying speed. The extracted maximum power is:
where R denotes the radius of the turbine, signifies the air density, V signifies the speed of wind, CP signifies the power coefficient, indicates the velocity ratio and indicates the angle of orientation of the blades. The power coefficient, which relies on velocity ratio, is estimated as:
The velocity ratio is given as:
where represents the speed of the turbine. The maximum incident power is captured by varying the rotating speed of the turbine to maintain a constant optimal speed ratio. Figure 10 indicates power control of the grid and stator.

Figure 10.
RNN for the battery modeling.
The equations for the stator voltage are given as:
The equations for the rotor voltage are given as:
The equations for the flux components are given as:
Active and reactive powers of the stator are:
Thus, the PI controller is effectively utilized by the WECS to regulate the DC-link voltage. As the mathematical modeling of the DFIG is performed on the basis of d − q reference, the corresponding equations are also obtained as d − q parameters.
2.5. RNN-Based Battery Management
Due to seasonal or periodic changes, the solar and wind energies fail to provide a continuous supply. Hence, the battery storage system is employed to meet load demand, and the RNN approach is employed to control the battery. The schematic representation of RNN-based battery modeling is shown in Figure 10. Based on the load demand, the battery’s discharge and charge cycles vary. During this state, the calculation of the State of Charge (SoC) is highly complex, which reduces the lifetime of the battery. Hence, the RNN is adopted, which aids in calculating the SoC of the battery in an accurate manner. The evaluation of SoC is given as:
The output battery voltage is given as:
Here, g indicates non-linear functions, and SoC (t), v (t) represent state variables at time t.
The RNN considers the non-linear behavior of variables to tackle issues in the battery’s discharge and charge cycle. The RNN predicts the SoC by processing time-series data, such as battery voltage, current and previous SoC. The input layer consists of three features (voltage, current, and SoC), and the network has a hidden layer with 64 neurons, which retains memory of past time steps to capture temporal dependencies. The hidden layer uses the tanh activation function to model non-linear behavior, and dropout with a rate of 0.2 is applied to prevent overfitting. The output layer of the RNN generates the predicted SoC as its output.
The training process of the RNN begins by feeding the network sequences of data with a length of 20 time steps. At each time step, the network updates its hidden state by combining the current input with the previous hidden state. In this work, an attention mechanism is involved for training the RNN, which includes the integration of an additional layer. This layer permits the model to focus on the most relevant part of the input sequence at each time step, which in turn enhances the ability to capture long-term dependencies. Initially, the input sequence is processed during training to generate a sequence of hidden states, which encodes contextual information at each time step. For these hidden states, the attention mechanism computes a set of weights depending on the generated present output. Using the Feedforward Neural Network, the weights are derived. The current hidden state of the RNN is combined with the weighted sum of the encoder states to generate the final output for the specific time step. Once the entire sequence is processed, the RNN provides the predicted SoC as output. The error between the predicted and actual SoC is calculated using the Mean Squared Error (MSE) loss function. To adjust the network weights, the Backpropagation Through Time (BPTT) algorithm is used, which propagates the error backward across multiple time steps. The Adam optimizer, with a learning rate of 0.001, is employed to update the weights of the network. The training of the RNN is conducted in batches of 32 samples, which iterates over the entire dataset for 100 epochs. As the training progresses, the model continuously refines its ability to predict SoC by learning from historical data. Moreover, by the end of training, the RNN effectively predicts the SoC of the battery based on its past voltage, current, and SoC values. The bidirectional converter of the battery is controlled by the PI controller, which offers both voltage and current control, enabling the regulated operation of the converter, which in turn facilitates the proper charging and discharging of the battery.
2.6. 3ϕ VSI Grid Voltage Synchronization
The process of aligning the voltage, frequency, and phase of RESs with the main electric grid is called grid voltage synchronization. The dq-PLL-based current control technique used for controlling VSI and achieving grid voltage synchronization is provided in Figure 11. The Phase-Locked Loop (PLL) ensures that the inverter output is in phase with the grid by tracking the grid voltage angle. The dq-axis transformation is used to convert three-phase quantities into direct and quadrature components to effectively simplify control in VSI. PI controllers are used in the dq frame to regulate both voltage and current. The system equations are:

Figure 11.
Grid voltage synchronization.
On applying the Park and Clark transformation matrix,
The relationship between the d − q components of the assigned voltage udass, uqass and the inductor currents id, iq is expressed as:
The voltage across the inductor and resistor in the d − q frame is expressed as:
In the s-domain the equation is given as:
The transfer function of the d − q components of the system is:
The current control loop is regulated using a PI controller, and its functioning is represented using the following equations:
The PI gains for PI controllers 1 and 2 regulating the d-axis and q-axis currents are given by:
PI controllers ensure proper synchronization by controlling the charge and discharge of the reactive power and aligning the grid frequency and phase. Moreover, to maintain small signal stability, the system needs to account for grid impedance and other disturbances. The accurate tuning of the PI controller and the adaptive PLL gains ensures smooth grid voltage synchronization even under varying load and grid conditions.
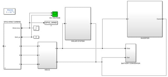
3. Results and Discussion
To analyze the system’s performance, the simulation and hardware results are evaluated in this section. In this paper, a hybrid system with the combination of PV and wind is implemented to meet the requirements of load in an effective way. A Re-lift Luo is utilized, which exhibits improved voltage gain compared to conventional converters. The simulation setup of the proposed work is provided in Figure 12, and the parameters of PV panel and Re-lift Luo are listed in Table 2 and Table 3. To evaluate the dynamic performance of the Re-lift Luo converter, the simulation model is tested by varying both temperature and irradiance. At 0.2 s, the temperature is varied from 25 °C to 35 °C, while the irradiation is varied from 800 W/m2 to 1000 W/m2 at 0.3 s, as shown in Figure 13.

Figure 12.
Simulation setup of the proposed system.

Table 2.
PV panel parameters.

Table 3.
Parameters of the Re-lift Luo.

Figure 13.
Waveforms representing (a) Temperature and (b) Irradiation.
Figure 14 indicates the PV panel voltage and current waveform. Due to temperature and irradiance fluctuations, the insolation of the PV panel is affected. Irrespective of these fluctuations, a constant voltage of 80 V is attained in this approach, as represented in the waveform. Despite inherent variations in temperature and irradiance, the outcomes of the PV panel demonstrate a consistent voltage and current output.

Figure 14.
PV panel waveforms represent (a) voltage and (b) current.
The Re-lift Luo converter takes 0.15 s to settle, as shown in Figure 15a, and generates a stable output voltage when controlled using a PI controller. Moreover, the waveform is also affected by significant distortions and oscillation before stabilizing. Similarly, the output voltage waveform in Figure 15b, using GWO–PI controllers, also undergoes a large amount of initial distortions and then settles at 0.1 s to deliver a stable 600 V output. Comparatively, the Hybrid GWO–HCO optimized PI controller displays the best performance, with minimal oscillation and a quick settling time of 0.075 s, as shown in Figure 15c. The hybrid controller outperforms other conventional controllers in terms of settling time and dynamic response. This improved response time and stability of the proposed controller make it highly suitable for applications demanding high precision and fast adaptability. Figure 15d denotes the combined representation of the outputs obtained from the converter using different controllers, which clearly demonstrates the efficacy of the controllers related to dynamic response outcomes.

Figure 15.
Waveforms for output voltage of the Re-lift Luo converter using (a) PI controller, (b) GWO–PI controller, (c) Hybrid GWO–HCO–PI controller, and (d) Combined representation of the converter outputs.
The output current waveform is provided in Figure 16, and it is observed that a current of 16.4 A is obtained. The output voltage waveform of both the DFIG and the PWM rectfier is provided in Figure 17. It is observed that 600 V is generated from the WECS and is provided to the DC-link using a PWM rectifier. This stable DC-link voltage is critical for maintaining proper operation and synchronization of the hybrid renewable energy system.

Figure 16.
Output current waveform of Re-lift Luo converter.

Figure 17.
Output voltage waveform of (a) DFIG and (b) PWM rectifier.
Figure 18 represents the waveforms of the battery parameters. These waveforms denote that the performance of the battery is high. The obtained outputs clearly indicate the effective functioning of the RNN in controlling the battery. Moreover, the battery SoC is noted to be around 60%, indicating effective energy management, proving that the system has the ability to store and release energy as needed, thereby optimizing the availability of stored energy and extending the life of the battery.

Figure 18.
Waveforms for battery parameters.
Figure 19 represents the waveforms of grid voltage and grid current. Both waveforms are sinusoidal in nature with reduced harmonics. The in-phase nature of both grid voltage and grid current is observed clearly by considering a single phase of both these parameters, as shown in Figure 20. The in-phase relationship denotes optimal system performance with the delivery of the maximum amount of power to the grid. Moreover, the corresponding waveforms of real and reactive power are given in Figure 21. A stable real power output, which indicates consistent power generation is observed in the figure. The power factor in Figure 22 is observed to be near unity. The outcomes reveal that the system exhibits good synchronization with the grid, with minimized power quality issues. Reduced harmonics in the outputs indicate effective power conversion and grid stability.

Figure 19.
Waveforms representing grid parameters.

Figure 20.
Single-phase of grid current and voltage.

Figure 21.
Waveforms of (a) real power, (b) reactive power.

Figure 22.
Power factor waveform.
The system achieves low THD, as seen in Figure 23. The low THD of 1.16% suggests that the system is operating with high fidelity and minimal distortion. The grid current has low harmonic distortion, and the signal closely matches the ideal frequency with minimal contributions from higher-order harmonics. It also ensures that the electrical system is compatible with the grid along with the minimization of harmonic distortions.

Figure 23.
THD Waveform.
3.1. Hardware Results
The proposed approach is experimentally validated with the utilization of FPGA. Figure 24 indicates the hardware setup of the operating system. The discretization and programming are performed on the FPGA controller. It manages the real-time operation of the system, which includes the converter control, parameter monitoring, and implementation of algorithms. Moreover, its high-speed processing capabilities make it ideal for managing the system’s dynamic nature, ensuring optimal power extraction and grid synchronization.

Figure 24.
Hardware setup.
Figure 25a represents the PV voltage waveform, and Figure 25b represents the PV system’s current waveform. Figure 26 provides the output voltage waveforms of the converter using three different control strategies: PI controller, GWO–PI controller, and GWO–HCO–PI controller.

Figure 25.
PV system output (a) Voltage (b) Current.

Figure 26.
Converter voltage waveform using (a) PI controller (b) GWO-PI controller (c) GWO-HCO-PI controller.
The output voltage using the PI controller in Figure 26a shows significant oscillations and overshoots during the initial response phase. Although the output stabilizes near 600 V, it takes a longer settling time compared to the other methods. The less smooth response of the PI controller means that it is not optimal for minimizing overshoot and improving stability. With the GWO–PI controller, there is a noticeable improvement, as shown in Figure 26b. When compared to the PI controller, the overshoot is reduced, and a stabilized voltage of 600 V is attained, but minor oscillations, less severe than those of the PI controller, exist. In Figure 26c, the GWO–HCO–PI controller shows more improved performance when compared to PI and GWO–PI controllers. With the proposed controller, a stabilized voltage of 600 V is attained rapidly, with reduced overshoot. The output voltage stabilizes faster than with the other methods, and oscillations are almost completely eliminated. This suggests that the hybrid optimization technique effectively enhances the performance of the PI controller by providing better tuning of the control parameters.
Figure 27a denotes voltage output of the DFIG. The DFIG output indicates that the control inputs are acceptable. The waveform representing the rectifier’s DC output voltage is indicated in Figure 27b.

Figure 27.
(a) Output voltage of DFIG (b) Output of PWM rectifier.
Figure 28a represents the battery voltage, and Figure 28b represents the DC-link voltage. Both the battery and the DC-link voltage are operating in a stable state. The battery SoC is consistently held at 60%, while the DC-link voltage is maintained at 600 V with minimal fluctuations. These steady conditions are ideal for reliable power system performance and efficient energy management.

Figure 28.
(a) Battery SoC (b) DC-link voltage.
The grid-side voltage and current waveforms are provided in Figure 29a and Figure 29b, respectively. Both waveforms exhibit smooth and sinusoidal characteristics. The observations from Figure 30 reveal low levels of THD in all three grid current phases: R-phase (1.28%), Y-phase (1.29%), and B-phase (1.3%). These THD values are well within the acceptable range, below 5%, indicating excellent power quality. The minimal harmonic distortion across all phases ensures efficient system performance, reducing the risk of overheating, inefficiencies, and potential interference in the grid. The nearly identical THD values in each phase also suggest that the system is well-balanced, contributing to stable and reliable grid operation.

Figure 29.
Grid-side (a) Voltage and (b) Current.

Figure 30.
Grid current THD in (a) R-phase (b) Y-phase and (c) B-phase.
3.2. Comparative Analysis
The effectiveness of the converter and controller is evaluated by comparing them with several other existing techniques in Table 4 to analyze the efficiency, dynamic response, and robustness in controlling and stabilizing the system under varying conditions. This comparison aids in the identification of the best controller for providing reduced error with quick stabilization and dynamic adaptability. The criteria considered are efficiency, rise time, steady-state error, settling time, and overshoot. All controllers are tested under identical conditions in MATLAB to ensure consistency. The proposed Hybrid GWO–HCO PI controller demonstrates enhanced effectiveness compared to traditional controllers and other optimization-based controllers like GA–PI, PSO–PI, and GWO–PI. A higher efficiency of 97.5% is obtained with the proposed controller, along with minimized power losses. Moreover, a reduced steady-state error of 1.8% is obtained, which in turn ensures precise and stable operation. Despite minor disturbances, rapid stabilization is achieved with a rise time of 0.12, a settling time of 0.075 s, and an overshoot of 3%. These attributes make the Hybrid GWO–HCO–PI controller highly efficient and reliable for use in renewable energy systems.

Table 4.
Efficiency and dynamic response analysis of controllers.
Figure 31 denotes the RMSE convergence outcomes of different optimization algorithms for varying iterations. When compared to other algorithms, the proposed GWO–HCO algorithm generates reduced RMSE outcomes across different iterations. Its rapid convergence towards a lower error level proves the efficacy in the generation of optimal outcomes with high precision.

Figure 31.
RMSE convergence of optimization algorithms.
Table 5 provides a comprehensive comparison of various controllers based on performance indices such as IAE, ITAE, and ISE for assessing their accuracy and ability to reduce errors. This comparison aids in the identification of the best controller providing improved precision under dynamic operating conditions. By achieving the lowest values across all metrics, the hybrid GWO–HCO–PI controller outperforms other controllers. A reduced IAE value of 0.0170 is attained, indicating superior control in reducing the total accumulated error. A minimal ITAE value of 0.00028 indicates the exceptional ability for rapid error correction. Furthermore, the lowest ISE value of 0.0112 shows the controller’s effectiveness in minimizing larger deviations, contributing to overall system stability. These results suggest that the Hybrid GWO–HCO–PI controller provides a more refined and dynamic response compared to traditional and other optimization-based controllers, making it a highly effective solution for control systems requiring precise error management.

Table 5.
Error metrics comparison of controllers.
Table 6 lists out the performance evaluation of battery management controllers. When compared to other controllers, the RNN controller achieves the highest SoC estimation accuracy of 96%, providing improved reliability and precision in battery state prediction. Considering terminal voltage regulation, the RNN controller maintains a tight control within ±5 V aiding in enhanced stability and longevity of the battery. The energy storage efficiency using the RNN controller is 96%, which indicates optimal utilization of the battery capacity. Even though the computation complexity is high, a rapid response time of 0.15 s is attained using the RNN. This proves that the RNN controller effectively adapts to the changes in load demand and facilitates an improved balance of precision, efficiency, and dynamic control.

Table 6.
Performance evaluation of Battery management controllers.
The comparative analysis presented in Table 7 highlights key characteristics of recent converter designs in relation to component count, switching frequency, voltage stresses on diodes and switches, voltage gain, and efficiency. This comparison facilitates the assessment of the converter’s ability to outperform existing converters in relation to voltage gain, voltage stress, and efficiency. Quantitative analysis of each converter is carried out using the mentioned parameters to assess their performance. From the table, it is observed that the Re-lift Luo stands out with a high voltage gain and an efficiency of 97.5%, which is higher than that of all other referenced converters. Additionally, the proposed converter achieves this with a relatively low switching frequency of 10 kHz, which helps reduce switching losses and improves overall system efficiency. The graph illustrated in Figure 32 provides a voltage gain analysis of several converters. The Re-lift Luo shows the best performance in terms of voltage gain, indicating its effectiveness for systems requiring significant voltage step-up, while also suggesting its efficiency in operating at higher duty cycles compared to other designs.

Table 7.
Comparison of recent converters.

Figure 32.
Voltage gain analysis of converters.
4. Conclusions
A grid-incorporated hybrid renewable energy system for the generation of electric power is discussed in this paper. The GWO–HCO algorithm is utilized as an effective tool to reduce the oscillations in the PV output. The PI controller is adopted to attain closed-loop control, which paves way for obtaining stable voltage. The Re-lift Luo is employed, which provides 97.5% efficiency with improved voltage gain and minimized voltage ripple. An RNN is implemented to control the battery and compensate for load demand. The DC-link voltage is fed to a VSI, which controls the grid current and generates an output with minimized THD. The work is executed in MATLAB/SIMULINK and performance of the hybrid renewable energy systems is analyzed. The simulation results confirm that the proposed approach delivers better performance with a fast dynamic response and a reduced THD of 1.2%. The experimental outcomes provide THD values of 1.28%, 1.29%, and 1.3% for R, Y, and B phases, respectively. The efficiency and voltage gain of the Re-lift Luo converter, at 97.5% and 1:10, respectively, are higher than those of existing methods. Moreover, the converter functions at a relatively low switching frequency of 10 kHz, which aids in minimizing switching losses and improves entire system efficiency. With the proposed GWO–HCO based PI controller, a reduced steady-state error of 1.8% and a settling time of 0.075 are achieved. Additionally, the attained IAE, ITAE, and ISE values are 0.0170, 0.00028, and 0.0112, respectively. The RNN controller for battery management exhibits an SoC estimation accuracy of 96% with a reduced response time of 0.15 s.
Author Contributions
Conceptualization: K.P.; Data Curation: K.P.; Methodology: S.K. and K.P.; Project administration: S.K.; Supervision: S.K.; Validation: S.K.; Writing—original draft: K.P.; Writing—review & editing: S.K. and K.P. All authors have read and agreed to the published version of the manuscript.
Funding
This research received no external funding.
Institutional Review Board Statement
Not applicable.
Informed Consent Statement
Not applicable.
Data Availability Statement
Data are contained within the article.
Conflicts of Interest
All authors have no conflicts of interest to declare that are relevant to the content of this article.
References
- Ertem, M. Renewable Energy-Aware Machine Scheduling Under Intermittent Energy Supply. IEEE Access 2024, 12, 23613–23625. [Google Scholar] [CrossRef]
- Kavin, K.S.; Subha Karuvelam, P.; Devesh Raj, M.; Sivasubramanian, M. A Novel KSK Converter with Machine Learning MPPT for PV Applications. Electr. Power Compon. Syst. 2024, 1–19. [Google Scholar] [CrossRef]
- Javaid, S.; Kaneko, M.; Tan, Y. Energy Balancing of Power System Considering Periodic Behavioral Pattern of Renewable Energy Sources and Demands. IEEE Access 2024, 12, 70245–70262. [Google Scholar] [CrossRef]
- Nazir, M.I.; Selim, F.; Ahmad, A.; Hussain, I.; Dawoud, S.M.; Alluhaybi, K.; Zaky, A.A. Techno-Economic and Sensitivity Analysis of Grid Connected Perovskite PV-Wind Systems. IEEE Access 2024, 12, 78397–78408. [Google Scholar] [CrossRef]
- Lin, C.H.; Khan, M.S.; Ahmad, J.; Liu, H.D.; Hsiao, T.C. Design and analysis of novel high-gain boost converter for renewable energy systems (RES). IEEE Access 2024, 12, 24262–24273. [Google Scholar] [CrossRef]
- Khuntia, M.R.; Veerachary, M. Extended Boosting Range-Based-Non-Isolated Buck-Boost Converters With Continuous Input Current and Common Grounded Structure. IEEE J. Emerg. Sel. Top. Ind. Electron. 2024, 5, 813–826. [Google Scholar] [CrossRef]
- Kavin, K.S.; Subha Karuvelam, P. PV-based grid interactive PMBLDC electric vehicle with high gain interleaved DC-DC SEPIC Converter. IETE J. Res. 2023, 69, 4791–4805. [Google Scholar] [CrossRef]
- Maheswari, E.; Kommula, B.N.; Rajesh, K.; Sharma, S. Optimized maximum power point tracking for PV fed hybrid DC-DC converter-based BLDC motor driven electric vehicles. Electr. Eng. 2024, 1–22. [Google Scholar] [CrossRef]
- Daniel Sathyaraj, J.; Arumugam, R.; Adlinde, M.F. A novel interleaved Zeta–Cuk converter for microgrid and electric vehicle applications. Electr. Eng. 2023, 105, 4177–4193. [Google Scholar] [CrossRef]
- Kumari, R.G.; Pasula, N.; Ezhilarasi, A. Development of Cascaded Power Converters for High-Voltage and Constant-Current Applications. IEEE Trans. Plasma Sci. 2021, 49, 3873–3882. [Google Scholar] [CrossRef]
- Mo, L.; Wang, Y.; Jiang, C.Q.; Wang, X.; Zhang, B. A Novel Topology Derivation Method Revealed from Classical Cuk, Sepic, and Zeta Converters. IEEE Trans. Power Electron. 2024, 39, 7828–7833. [Google Scholar] [CrossRef]
- Elsayad, N.; Moradisizkoohi, H.; Mohammed, O. A new SEPIC-based step-up DC-DC converter with wide conversion ratio for fuel cell vehicles: Analysis and design. IEEE Trans. Ind. Electron. 2020, 68, 6390–6400. [Google Scholar] [CrossRef]
- Khan, R.A.; Liu, H.D.; Lin, C.H.; Lu, S.D.; Yang, S.J.; Sarwar, A. A novel high-voltage gain step-up DC–DC converter with maximum power point tracker for solar photovoltaic systems. Processes 2023, 11, 1087. [Google Scholar] [CrossRef]
- Gholizadeh, H.; Sharifi Shahrivar, R.; Hashemi, M.R.; Afjei, E.; Gorji, A.S. Design and implementation a single-switch step-up DC-DC converter based on cascaded boost and luo converters. Energies 2021, 14, 3584. [Google Scholar] [CrossRef]
- Sarikhani, A.; Allahverdinejad, B.; Hamzeh, M.; Afjei, E. A continuous input and output current quadratic buck-boost converter with positive output voltage for photovoltaic applications. Sol. Energy 2019, 188, 19–27. [Google Scholar] [CrossRef]
- Ingilala, J.; Vairavasundaram, I. Investigation of high gain dc/dc converter for solar PV applications. E-Prime-Adv. Electr. Eng. Electron. Energy 2023, 5, 100264. [Google Scholar] [CrossRef]
- Mahmood, A.; Zaid, M.; Ahmad, J.; Khan, M.A.; Khan, S.; Sifat, Z.; Lin, C.H.; Sarwar, A.; Tariq, M.; Alamri, B. A non-inverting high gain DC-DC converter with continuous input current. IEEE Access 2021, 9, 54710–54721. [Google Scholar] [CrossRef]
- Naresh, S.V.; Peddapati, S.; Alghaythi, M.L. Non-isolated high gain quadratic boost converter based on inductor’s asymmetric input voltage. IEEE Access 2021, 9, 162108–162121. [Google Scholar] [CrossRef]
- Subbarao, M.; Dasari, K.; Duvvuri, S.S.; Prasad, K.R.; Narendra, B.K.; Krishna, V.M. Design, control and performance comparison of PI and ANFIS controllers for BLDC motor driven electric vehicles. Meas. Sens. 2024, 31, 101001. [Google Scholar] [CrossRef]
- Abd Ali, J.; Hannan, M.A.; Mohamed, A. Improved indirect field-oriented control of induction motor drive based PSO algorithm. J. Teknol. 2016, 2, 19–25. [Google Scholar] [CrossRef]
- Jahnavi, W.V.; Chandra Sekhar, J.N. A comprehensive review on application of ai algorithms for GRID connected Solar Photovoltaic Systems. ITEGAM-JETIA 2024, 10, 87–95. [Google Scholar] [CrossRef]
- Karmacharya, I.M.; Gokaraju, R. Fault location in ungrounded photovoltaic system using wavelets and ANN. IEEE Trans. Power Deliv. 2017, 33, 549–559. [Google Scholar] [CrossRef]
- Al-Saeedi, A.A.K.; Ali, N.G.; Yaser, M.J. New approach of intelligent technique to optimize maximum power point tracking with PID controller by using the algorithm of fuzzy inference system. Int. J. Appl. Eng. Res. 2018, 13, 9549–9552. [Google Scholar]
- Rohani, R.; Koochaki, A. A hybrid method based on optimized neuro-fuzzy system and effective features for fault location in VSC-HVDC systems. IEEE Access 2020, 8, 70861–70869. [Google Scholar] [CrossRef]
- Liu, Y.; Zhu, X.; Yang, J. Fault diagnosis of PV array based on optimised BP neural network by improved adaptive genetic algorithm. J. Eng. 2017, 2017, 1427–1431. [Google Scholar] [CrossRef]
- Gopalakrishnan, S.K.; Kinattingal, S.; Simon, S.P.; Ark Kumar, K. Enhanced energy harvesting from shaded PV systems using an improved particle swarm optimisation. IET Renew. Power Gener. 2020, 14, 1471–1480. [Google Scholar] [CrossRef]
- Pai, F.S.; Tseng, P.S. An efficient GWO MPPT for a PV system using impedance information acceleration. Int. J. Electron. 2019, 106, 648–661. [Google Scholar] [CrossRef]
- Hou, Y.; Gao, H.; Wang, Z.; Du, C. Improved grey wolf optimization algorithm and application. Sensors 2022, 22, 3810. [Google Scholar] [CrossRef] [PubMed]
- Wei, H.; Chen, S.; Pan, T.; Tao, J.; Zhu, M. Capacity configuration optimisation of hybrid renewable energy system using improved grey wolf optimiser. Int. J. Comput. Appl. Technol. 2022, 68, 1–11. [Google Scholar] [CrossRef]
- Geleta, D.K.; Manshahia, M.S. A hybrid of grey wolf optimization and genetic algorithm for optimization of hybrid wind and solar renewable energy system. J. Oper. Res. Soc. China 2021, 10, 749–762. [Google Scholar] [CrossRef]
- Tafakkori, K.; Tavakkoli-Moghaddam, R. Hermit crab optimizer (HCO): A novel meta-heuristic algorithm. IFAC-Pap. 2022, 55, 702–707. [Google Scholar] [CrossRef]
- Yaramasu, V.; Dekka, A.; Durán, M.J.; Kouro, S.; Wu, B. PMSG-based wind energy conversion systems: Survey on power converters and controls. IET Electr. Power Appl. 2017, 11, 956–968. [Google Scholar] [CrossRef]
- Diaz, M.; Cardenas, R.; Espinoza, M.; Rojas, F.; Mora, A.; Clare, J.C.; Wheeler, P. Control of wind energy conversion systems based on the modular multilevel matrix converter. IEEE Trans. Ind. Electron. 2017, 64, 8799–8810. [Google Scholar] [CrossRef]
- Podder, A.K.; Roy, N.K.; Pota, H.R. MPPT methods for solar PV systems: A critical review based on tracking nature. IET Renew. Power Gener. 2019, 13, 1615–1632. [Google Scholar] [CrossRef]
- Mosaad, M.I.; Alenany, A.; Abu-Siada, A. Enhancing the performance of wind energy conversion systems using unified power flow controller. IET Gener. Transm. Distrib. 2020, 14, 1922–1929. [Google Scholar] [CrossRef]
- Sanjari, M.J.; Gooi, H.B. Probabilistic forecast of PV power generation based on higher order Markov chain. IEEE Trans. Power Syst. 2016, 32, 2942–2952. [Google Scholar] [CrossRef]
- Yang, B.; Yuan, X.; Tang, F. Improved nonlinear mapping network for wind power forecasting in renewable energy power system dispatch. Energy Rep. 2022, 11, 703–712. [Google Scholar] [CrossRef]
- Ardi, H.; Ajami, A.; Kardan, F.; Avilagh, S.N. Analysis and implementation of a nonisolated bidirectional DC–DC converter with high voltage gain. IEEE Trans. Ind. Electron. 2016, 62, 4878–4888. [Google Scholar]
- Vidal, C.; Malysz, P.; Kollmeyer, P.; Emadi, A. Machine learning applied to electrified vehicle battery state of charge and state of health estimation: State-of-the-art. IEEE Access 2020, 8, 52796–52814. [Google Scholar] [CrossRef]
- Kantar, E.; Hava, A.M. Optimal design of grid-connected voltage-source converters considering cost and operating factors. IEEE Trans. Ind. Electron. 2016, 63, 5336–5347. [Google Scholar] [CrossRef]
- Kukrer, O.; Bayhan, S.; Komurcugil, H. Model-based current control strategy with virtual time constant for improved dynamic response of three-phase grid-connected VSI. IEEE Trans. Ind. Electron. 2018, 66, 4156–4165. [Google Scholar] [CrossRef]
Disclaimer/Publisher’s Note: The statements, opinions and data contained in all publications are solely those of the individual author(s) and contributor(s) and not of MDPI and/or the editor(s). MDPI and/or the editor(s) disclaim responsibility for any injury to people or property resulting from any ideas, methods, instructions or products referred to in the content. |
© 2024 by the authors. Licensee MDPI, Basel, Switzerland. This article is an open access article distributed under the terms and conditions of the Creative Commons Attribution (CC BY) license (https://creativecommons.org/licenses/by/4.0/).