Innovative Method for Biomethane Production Based on a Closed Cycle of Biogas Upgrading and Organic Substrate Pretreatment—Technical, Economic, and Technological Fundamentals
Abstract
1. Introduction
2. Biomass Pretreatment—Short Evaluation
3. Biogas Upgrading—Short Evaluation
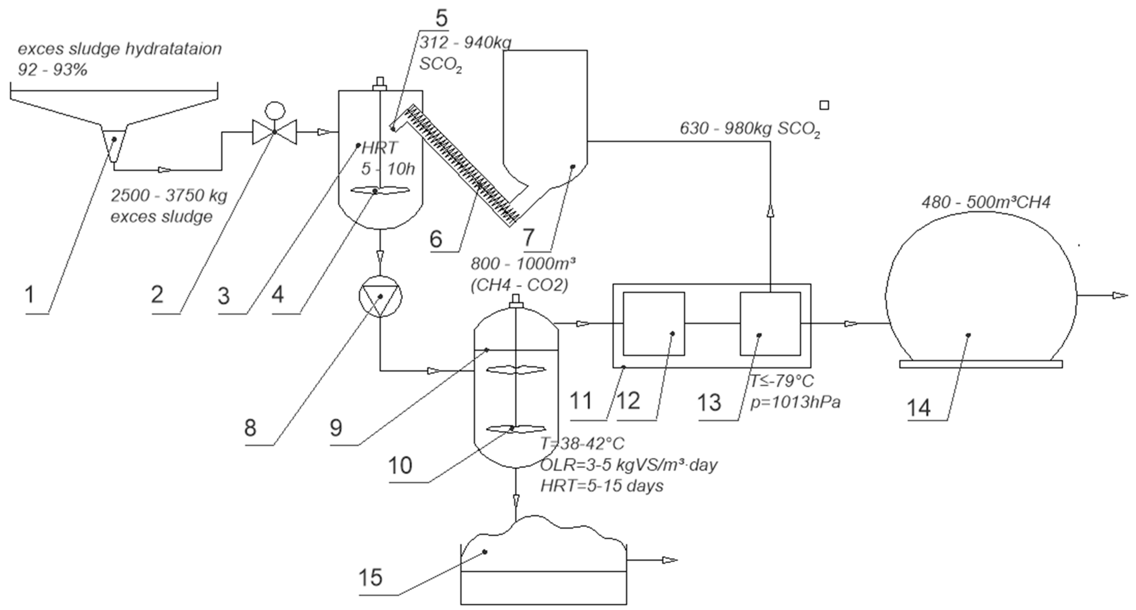
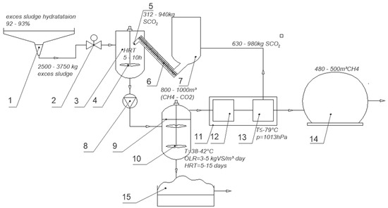
4. TeCH4BiogasUp—Technological Basics
5. TeCH4BiogasUp—Results of Preliminary Research
6. SCO2—Impact on the Properties of Sewage Sludge
7. TeCH4BiogasUp—Application Concept Based on Sewage Sludge
- –
- A biogas pretreatment section (12), which performs biogas drying and the removal of gaseous ammonia and hydrogen sulfide;
- –
- A cryogenic separation section (13), which extracts SCO2 at temperatures below −79 °C under standard atmospheric pressure (1013 hPa).
- –
- Presence of gaseous CO2 in biogas as a result of fermentation of disintegrated excess sludge (CO2 in the gas phase);
- –
- Removal of CO2 from biogas through solidification in the upgrading process and short-term storage (CO2 in the solid phase);
- –
- Use of solidified CO2 for disintegration of excess sewage sludge;
- –
- Dissolution of CO2 in the liquid phase of this substrate (CO2 in the liquid/dissolved phase) and transfer of Corg. into the dissolved phase;
- –
- Fermentation of the disintegrated excess sludge and re-transfer of CO2 into biogas (CO2 in the gas phase).
- –
- In the described technology, a portion of C undergoes the following:
- –
- Discharge in the dissolved phase into the fermented sludge outside the technological system;
- –
- Assimilation by anaerobic bacteria and incorporation into their growing biomass;
- –
- Loss through sublimation during short-term storage and disintegration of excess sludge;
- –
- Conversion into methane (CH4) in reduction methanogenic processes following the reaction CO2 + 2H2 = CH4 + O2.
8. Estimated Economic Analysis
- PSCO2—power consumption of the SCO2 generator (kW);
- MSCO2—mass of produced SCO2 (kg);
- YSCO2—yield capacity of the SCO2 generator (kg/h).
- YMethane—methane yield (m3/MgVS);
- CVMethane—calorific value of methane (kWh/m3);
- MSL—mass of sludge (MgVS).
- Enout—net energy output (kWh/MgVS);
- Es—specific energy input (kWh/MgVS).
- Enet—net energy gain (kWh/MgVS);
- EP—energy price (EUR/kWh), calculated as the average value from 2020 to mid-2022 based on Eurostat data [29].
- MSCO2—mass of SCO2 (kg/MgVS);
- CPP—price of EU Carbon Permits (EUR/kg), averaged for the period between 2020 and mid-2022, as per Trading Economics data [30].
- EV—energy value (EUR/MgVS);
- SCO2V—financial valuation of SCO2 (EUR/MgVS).
9. Summary and Conclusions
Author Contributions
Funding
Data Availability Statement
Conflicts of Interest
References
- Campoli, J.S.; Alves Junior, P.N.; Kodama, T.K.; Nagano, M.S.; Burnquist, H.L. G20 Countries’ Progress on the 7th SDG under Circular Economy DEA Model. Environ. Sci. Policy 2024, 160, 103839. [Google Scholar] [CrossRef]
- Teleszewski, T.J.; Hożejowski, L. Estimating Sludge Deposition on the Heat Exchanger in the Digester of a Biogas Plant. Sustainability 2024, 16, 7981. [Google Scholar] [CrossRef]
- Yu, Z.; Kamran, H.W.; Amin, A.; Ahmed, B.; Peng, S. Sustainable Synergy via Clean Energy Technologies and Efficiency Dynamics. Renew. Sustain. Energy Rev. 2023, 187, 113744. [Google Scholar] [CrossRef]
- Vasan, V.; Sridharan, N.V.; Feroskhan, M.; Vaithiyanathan, S.; Subramanian, B.; Tsai, P.C.; Lin, Y.C.; Lay, C.H.; Wang, C.T.; Ponnusamy, V.K. Biogas Production and Its Utilization in Internal Combustion Engines—A Review. Process Saf. Environ. Prot. 2024, 186, 518–539. [Google Scholar] [CrossRef]
- Pavičić, J.; Mavar, K.N.; Brkić, V.; Simon, K. Biogas and Biomethane Production and Usage: Technology Development, Advantages and Challenges in Europe. Energies 2022, 15, 2940. [Google Scholar] [CrossRef]
- Rodrigues, B.C.G.; de Mello, B.S.; Grangeiro, L.C.; Dussan, K.J.; Sarti, A. The Most Important Technologies and Highlights for Biogas Production Worldwide. J. Air Waste Manag. Assoc. 2024, 75, 87–108. [Google Scholar] [CrossRef] [PubMed]
- Mignogna, D.; Ceci, P.; Cafaro, C.; Corazzi, G.; Avino, P. Production of Biogas and Biomethane as Renewable Energy Sources: A Review. Appl. Sci. 2023, 13, 10219. [Google Scholar] [CrossRef]
- Kabeyi, M.J.B.; Olanrewaju, O.A. Biogas Production and Applications in the Sustainable Energy Transition. J. Energy 2022, 2022, 1–43. [Google Scholar] [CrossRef]
- Jameel, M.K.; Mustafa, M.A.; Ahmed, H.S.; Mohammed, A.J.; Ghazy, H.; Shakir, M.N.; Lawas, A.M.; Mohammed, S.K.; Idan, A.H.; Mahmoud, Z.H.; et al. Biogas: Production, Properties, Applications, Economic and Challenges: A Review. Results Chem. 2024, 7, 101549. [Google Scholar] [CrossRef]
- Corigliano, O.; Iannuzzi, M.; Pellegrino, C.; D’Amico, F.; Pagnotta, L.; Fragiacomo, P. Enhancing Energy Processes and Facilities Redesign in an Anaerobic Digestion Plant for Biomethane Production. Energies 2023, 16, 5782. [Google Scholar] [CrossRef]
- Sulewski, P.; Ignaciuk, W.; Szymańska, M.; Wąs, A. Development of the Biomethane Market in Europe. Energies 2023, 16, 2001. [Google Scholar] [CrossRef]
- Rogala, Z.; Stanclik, M.; Łuszkiewicz, D.; Malecha, Z. Perspectives for the Use of Biogas and Biomethane in the Context of the Green Energy Transformation on the Example of an EU Country. Energies 2023, 16, 1911. [Google Scholar] [CrossRef]
- Now Environment. Biogas in Poland in 2023. Available online: https://www.teraz-srodowisko.pl/publikacje/biogaz-w-polsce-2023/teraz-srodowisko-publikacja-biogaz-w-polsce-2023.pdf (accessed on 13 November 2024).
- Journal of Laws 2023 Item 1762. Act of 17 August 2023 Amending the Act on Renewable Energy Sources and Certain Other Acts. 2023. Available online: https://isap.sejm.gov.pl/isap.nsf/DocDetails.xsp?id=WDU20230001762 (accessed on 13 November 2024).
- PGNiG Bioevolution. Biogas Plant in Głąbów. Available online: https://bioevolution.orlen.pl/pl/o-spolce/nasze-biogazownie/biogazownia-w-glabowie (accessed on 11 November 2024).
- Elalami, D.; Carrere, H.; Abdelouahdi, K.; Garcia-Bernet, D.; Peydecastaing, J.; Vaca-Medina, G.; Oukarroum, A.; Zeroual, Y.; Barakat, A. Mild Microwaves, Ultrasonic and Alkaline Pretreatments for Improving Methane Production: Impact on Biochemical and Structural Properties of Olive Pomace. Bioresour. Technol. 2020, 299, 122591. [Google Scholar] [CrossRef]
- Garlicka, A.; Zubrowska-Sudol, M.; Umiejewska, K.; Roubinek, O.; Palige, J.; Chmielewski, A. Effects of Thickened Excess Sludge Pre-Treatment Using Hydrodynamic Cavitation for Anaerobic Digestion. Energies 2020, 13, 2483. [Google Scholar] [CrossRef]
- Kainthola, J.; Shariq, M.; Kalamdhad, A.S.; Goud, V.V. Enhanced Methane Potential of Rice Straw with Microwave Assisted Pretreatment and Its Kinetic Analysis. J. Environ. Manag. 2019, 232, 188–196. [Google Scholar] [CrossRef] [PubMed]
- Kovačič, A.; Škufca, D.; Zupanc, M.; Gostiša, J.; Bizjan, B.; Krištofelc, N.; Dolenc, M.S.; Heath, E. The Removal of Bisphenols and Other Contaminants of Emerging Concern by Hydrodynamic Cavitation: From Lab-Scale to Pilot-Scale. Sci. Total Environ. 2020, 743, 140724. [Google Scholar] [CrossRef]
- Zupanc, M.; Humar, B.B.; Dular, M.; Gostiša, J.; Hočevar, M.; Repinc, S.K.; Krzyk, M.; Novak, L.; Ortar, J.; Pandur, Ž.; et al. The Use of Hydrodynamic Cavitation for Waste-to-Energy Approach to Enhance Methane Production from Waste Activated Sludge. J. Environ. Manag. 2023, 347, 119074. [Google Scholar] [CrossRef] [PubMed]
- Mancuso, G.; Langone, M.; Andreottola, G.; Bruni, L. Effects of Hydrodynamic Cavitation, Low-Level Thermal and Low-Level Alkaline Pre-Treatments on Sludge Solubilisation. Ultrason. Sonochem. 2019, 59, 104750. [Google Scholar] [CrossRef] [PubMed]
- Zubrowska-Sudol, M.; Podedworna, J.; Sytek-Szmeichel, K.; Bisak, A.; Krawczyk, P.; Garlicka, A. The Effects of Mechanical Sludge Disintegration to Enhance Full-Scale Anaerobic Digestion of Municipal Sludge. Therm. Sci. Eng. Prog. 2018, 5, 289–295. [Google Scholar] [CrossRef]
- Nabi, M.; Zhang, G.; Li, F.; Zhang, P.; Wu, Y.; Tao, X.; Bao, S.; Wang, S.; Chen, N.; Ye, J.; et al. Enhancement of High Pressure Homogenization Pretreatment on Biogas Production from Sewage Sludge: A Review. Desalin. Water Treat. 2018, 175, 341–351. [Google Scholar] [CrossRef]
- Zieliński, M.; Dȩbowski, M.; Krzemieniewski, M.; Rusanowska, P.; Zielińska, M.; Cydzik-Kwiatkowska, A.; Głowacka-Gil, A. Application of an Innovative Ultrasound Disintegrator for Sewage Sludge Conditioning before Methane Fermentation. J. Ecol. Eng. 2018, 19, 240–247. [Google Scholar] [CrossRef] [PubMed]
- Yin, Y.; Wang, J. Enhanced Sewage Sludge Disintegration and Hydrogen Production by Ionizing Radiation Pretreatment in the Presence of Fe2+. ACS Sustain. Chem. Eng. 2019, 7, 15548–15557. [Google Scholar] [CrossRef]
- Rózycki, S.; Banas, M. Exergy Analysis of Cavitation Pretreatment of Sludge. E3S Web Conf. 2018, 49, 00089. [Google Scholar] [CrossRef]
- Waclawek, S.; Grübel, K.; Silvestri, D.; Padil, V.V.T.; Waclawek, M.; Cerník, M.; Varma, R.S. Disintegration of Wastewater Activated Sludge (WAS) for Improved Biogas Production. Energies 2018, 12, 21. [Google Scholar] [CrossRef]
- Yesil, H.; Molaey, R.; Calli, B.; Tugtas, A.E. Removal and Recovery of Heavy Metals from Sewage Sludge via Three-Stage Integrated Process. Chemosphere 2021, 280, 130650. [Google Scholar] [CrossRef] [PubMed]
- Yu, B.; Xiao, X.; Wang, J.; Hong, M.; Deng, C.; Li, Y.Y.; Liu, J. Enhancing Phosphorus Recovery from Sewage Sludge Using Anaerobic-Based Processes: Current Status and Perspectives. Bioresour. Technol. 2021, 341, 125899. [Google Scholar] [CrossRef] [PubMed]
- Zawieja, I.; Worwąg, M. Biogas Production from Excess Sludge Oxidized with Peracetic Acid (PAA). Energies 2021, 14, 3434. [Google Scholar] [CrossRef]
- Tuncay, S.; Akcakaya, M.; Icgen, B. Ozonation of Sewage Sludge Prior to Anaerobic Digestion Led to Methanosaeta Dominated Biomethanation. Fuel 2022, 313, 122690. [Google Scholar] [CrossRef]
- Koupaie, E.H.; Lin, L.; Lakeh, A.B.; Azizi, A.; Dhar, B.; Hafez, H.; Elbeshbishy, E. Performance Evaluation and Microbial Community Analysis of Mesophilic and Thermophilic Sludge Fermentation Processes Coupled with Thermal Hydrolysis. Renew. Sustain. Energy Rev. 2021, 141, 110832. [Google Scholar] [CrossRef]
- Zawieja, I.E. The Course of the Methane Fermentation Process of Dry Ice Modified Excess Sludge. Arch. Environ. Prot. 2019, 45, 50–58. [Google Scholar] [CrossRef]
- Khanh Nguyen, V.; Kumar Chaudhary, D.; Hari Dahal, R.; Hoang Trinh, N.; Kim, J.; Chang, S.W.; Hong, Y.; Duc La, D.; Nguyen, X.C.; Hao Ngo, H.; et al. Review on Pretreatment Techniques to Improve Anaerobic Digestion of Sewage Sludge. Fuel 2021, 285, 119105. [Google Scholar] [CrossRef]
- Atelge, M.R.; Atabani, A.E.; Banu, J.R.; Krisa, D.; Kaya, M.; Eskicioglu, C.; Kumar, G.; Lee, C.; Yildiz, Y.; Unalan, S.; et al. A Critical Review of Pretreatment Technologies to Enhance Anaerobic Digestion and Energy Recovery. Fuel 2020, 270, 117494. [Google Scholar] [CrossRef]
- Ampese, L.C.; Sganzerla, W.G.; Di Domenico Ziero, H.; Mudhoo, A.; Martins, G.; Forster-Carneiro, T. Research Progress, Trends, and Updates on Anaerobic Digestion Technology: A Bibliometric Analysis. J. Clean. Prod. 2022, 331, 130004. [Google Scholar] [CrossRef]
- Lippert, T.; Bandelin, J.; Xu, Y.; Liu, Y.C.; Robles, G.H.; Drewes, J.E.; Koch, K. From Pre-Treatment to Co-Treatment—How Successful Is Ultrasonication of Digested Sewage Sludge in Continuously Operated Anaerobic Digesters? Renew. Energy 2020, 166, 56–65. [Google Scholar] [CrossRef]
- Yildiz, S.; Oran, E. Sewage Sludge Disintegration by Electrocoagulation. Int. J. Environ. Heal. Res. 2018, 29, 531–543. [Google Scholar] [CrossRef] [PubMed]
- Zhen, G.; Lu, X.; Kato, H.; Zhao, Y.; Li, Y.Y. Overview of Pretreatment Strategies for Enhancing Sewage Sludge Disintegration and Subsequent Anaerobic Digestion: Current Advances, Full-Scale Application and Future Perspectives. Renew. Sustain. Energy Rev. 2017, 69, 559–577. [Google Scholar] [CrossRef]
- Kazimierowicz, J.; Dębowski, M.; Zieliński, M. Technological, Ecological, and Energy-Economic Aspects of Using Solidified Carbon Dioxide for Aerobic Granular Sludge Pre-Treatment Prior to Anaerobic Digestion. Int. J. Environ. Res. Public Health 2023, 20, 4234. [Google Scholar] [CrossRef] [PubMed]
- Kazimierowicz, J.; Dębowski, M.; Zieliński, M. Long-Term Pre-Treatment of Municipal Sewage Sludge with Solidified Carbon Dioxide (SCO2)—Effect on Anaerobic Digestion Efficiency. Appl. Sci. 2023, 13, 3075. [Google Scholar] [CrossRef]
- Wang, X.; Gao, C.; Qi, X.; Zhang, Y.; Chen, T.; Xie, Y.; Zhang, A.; Gao, J. Enhancing Sludge Fermentation and Anaerobic Digestion by Mechanical Cutting Pretreatment. J. Water Process Eng. 2021, 40, 101812. [Google Scholar] [CrossRef]
- Dębowski, M.; Zieliński, M. Gospodarka Osadowa Oczyszczalni Ścieków. Intensyfikacja Wybranych Problemów i Propozycja Rozwiązań; Verlag Dashofer Sp. zoo: Warsaw, Poland, 2011. [Google Scholar]
- Stępień, M.; Krawczyk, P.; Wołowicz, M.; Mikołajczak, A. Dezintegracja Substratów Biologicznych Przed Procesem Fermentacji. Przegląd Stosow. Technol. 2018, 138, 5. [Google Scholar]
- Myszograj, S.; Płuciennik-Koropczuk, E. Thermal Disintegration of Sewage Sludge as a Method of Improving the Biogas Potential. Energies 2023, 16, 559. [Google Scholar] [CrossRef]
- Sahu, A.K.; Mitra, I.; Kleiven, H.; Holte, H.R.; Svensson, K. Cambi Thermal Hydrolysis Process (CambiTHP) for Sewage Sludge Treatment. In Clean Energy and Resource Recovery; Elsevier: Amsterdam, The Netherlands, 2022; Volume 2, pp. 405–422. [Google Scholar] [CrossRef]
- Wang, M.; Chen, H.; Chang, S. Impact of Combined Biological Hydrolysis and Anaerobic Digestion Temperatures on the Characteristics of Bacterial Community and Digestate Quality in the Treatment of Wastewater Sludge. Bioresour. Technol. 2022, 362, 127796. [Google Scholar] [CrossRef] [PubMed]
- Fernandez, H.C.; Buffiere, P.; Bayard, R. Understanding the Role of Mechanical Pretreatment before Anaerobic Digestion: Lab-Scale Investigations. Renew. Energy 2022, 187, 193–203. [Google Scholar] [CrossRef]
- Coarita Fernandez, H.; Amaya Ramirez, D.; Teixeira Franco, R.; Buffière, P.; Bayard, R. Methods for the Evaluation of Industrial Mechanical Pretreatments before Anaerobic Digesters. Molecules 2020, 25, 860. [Google Scholar] [CrossRef] [PubMed]
- Wang, X.; Xie, Y.; Qi, X.; Chen, T.; Zhang, Y.; Gao, C.; Zhang, A.; Ren, W. A New Mechanical Cutting Pretreatment Approach towards the Improvement of Primary Sludge Fermentation and Anaerobic Digestion. J. Environ. Chem. Eng. 2022, 10, 107163. [Google Scholar] [CrossRef]
- De Crescenzo, C.; Marzocchella, A.; Karatza, D.; Molino, A.; Ceron-Chafla, P.; Lindeboom, R.E.F.; van Lier, J.B.; Chianese, S.; Musmarra, D. Modelling of Autogenerative High-Pressure Anaerobic Digestion in a Batch Reactor for the Production of Pressurised Biogas. Biotechnol. Biofuels Bioprod. 2022, 15, 20. [Google Scholar] [CrossRef]
- Nabi, M.; Liang, J.; Zhang, P.; Wu, Y.; Fu, C.; Wang, S.; Ye, J.; Gao, D.; Shah, F.A.; Dai, J. Anaerobic Digestion of Sewage Sludge Pretreated by High Pressure Homogenization Using Expanded Granular Sludge Blanket Reactor: Feasibility, Operation Optimization and Microbial Community. J. Environ. Chem. Eng. 2021, 9, 104720. [Google Scholar] [CrossRef]
- Xiao, H.; Liang, J.; Zhang, Y.; Chang, J.; Zhang, R.; Zhang, P. Conversion of Materials and Energy in Anaerobic Digestion of Sewage Sludge with High-Pressure Homogenization Pretreatment. Processes 2023, 11, 2467. [Google Scholar] [CrossRef]
- Dauknys, R.; Mažeikienė, A.; Paliulis, D. Effect of Ultrasound and High Voltage Disintegration on Sludge Digestion Process. J. Environ. Manag. 2020, 270, 110833. [Google Scholar] [CrossRef]
- Dębowski, M.; Kisielewska, M.; Zieliński, M.; Kazimierowicz, J. The Influence of the Ultrasound Disintegration of Microalgal–Bacterial Granular Sludge on Anaerobic Digestion Efficiency. Appl. Sci. 2023, 13, 7387. [Google Scholar] [CrossRef]
- Sridhar, P.; Tyagi, R.D.; Bhunia, P.; Rout, P.R.; Zhang, T.C.; Surampalli, R.Y. Greenhouse Gas Emissions in Sludge Ultrasonication Followed by Anaerobic Digestion Processes. Bioresour. Technol. 2021, 341, 125754. [Google Scholar] [CrossRef] [PubMed]
- Zhao, K.; Song, G.; Lu, C.; Wang, J.; Liu, R.; Hu, C. Ultrasonication as Anaerobic Digestion Pretreatment to Improve Sewage Sludge Methane Production: Performance and Microbial Characterization. J. Environ. Sci. 2024, 146, 15–27. [Google Scholar] [CrossRef] [PubMed]
- Szaja, A.; Szulżyk-Cieplak, J.; Łagód, S.; Kuzioła, E. Recent Developments in the Application of Ultrasonication in Pre-Treatment of Municipal Sewage Sludge. J. Ecol. Eng. 2023, 24, 223–234. [Google Scholar] [CrossRef] [PubMed]
- Elagroudy, S.; Radwan, A.G.; Banadda, N.; Mostafa, N.G.; Owusu, P.A.; Janajreh, I. Mathematical Models Comparison of Biogas Production from Anaerobic Digestion of Microwave Pretreated Mixed Sludge. Renew. Energy 2020, 155, 1009–1020. [Google Scholar] [CrossRef]
- Kocbek, E.; Garcia, H.A.; Hooijmans, C.M.; Mijatović, I.; Lah, B.; Brdjanovic, D. Microwave Treatment of Municipal Sewage Sludge: Evaluation of the Drying Performance and Energy Demand of a Pilot-Scale Microwave Drying System. Sci. Total Environ. 2020, 742, 140541. [Google Scholar] [CrossRef] [PubMed]
- Liu, J.; Zhao, M.; Lv, C.; Yue, P. The Effect of Microwave Pretreatment on Anaerobic Co-Digestion of Sludge and Food Waste: Performance, Kinetics and Energy Recovery. Environ. Res. 2020, 189, 109856. [Google Scholar] [CrossRef] [PubMed]
- Zieliński, M.; Dębowski, M.; Rusanowska, P.; Kazimierowicz, J. Influence of Microwave Radiation on Pollutant Removal and Biomethane Production Efficiency in Anaerobic Treatment of High-Load Poultry Wastewater. Appl. Sci. 2023, 13, 3553. [Google Scholar] [CrossRef]
- Abdelrahman, A.M.; Tebyani, S.; Talabazar, F.R.; Tabar, S.A.; Berenji, N.R.; Aghdam, A.S.; Koyuncu, I.; Kosar, A.; Guven, H.; Ersahin, M.E.; et al. The Flow Pattern Effects of Hydrodynamic Cavitation on Waste Activated Sludge Digestibility. Chemosphere 2024, 357, 141949. [Google Scholar] [CrossRef] [PubMed]
- Dębowski, M.; Kazimierowicz, J.; Nowicka, A.; Dudek, M.; Zieliński, M. The Use of Hydrodynamic Cavitation to Improve the Anaerobic Digestion of Waste from Dairy Cattle Farming—From Laboratory Tests to Large-Scale Agricultural Biogas Plants. Energies 2024, 17, 1409. [Google Scholar] [CrossRef]
- Vilarroig, J.; Martínez, R.; Zuriaga-Agustí, E.; Torró, S.; Galián, M.; Chiva, S. Design and Optimization of a Semi-Industrial Cavitation Device for a Pretreatment of an Anaerobic Digestion Treatment of Excess Sludge and Pig Slurry. Water Environ. Res. 2020, 92, 2060–2071. [Google Scholar] [CrossRef] [PubMed]
- Ding, H.H.; Chang, S.; Liu, Y. Biological Hydrolysis Pretreatment on Secondary Sludge: Enhancement of Anaerobic Digestion and Mechanism Study. Bioresour. Technol. 2017, 244, 989–995. [Google Scholar] [CrossRef]
- Mehari, B.B.; Chang, S.; Hong, Y.; Chen, H. Temperature-Phased Biological Hydrolysis and Thermal Hydrolysis Pretreatment for Anaerobic Digestion Performance Enhancement. Water 2018, 10, 1812. [Google Scholar] [CrossRef]
- Menzel, T.; Neubauer, P.; Junne, S. Role of Microbial Hydrolysis in Anaerobic Digestion. Energies 2020, 13, 5555. [Google Scholar] [CrossRef]
- Akhlisah, Z.N.; Yunus, R.; Abidin, Z.Z.; Lim, B.Y.; Kania, D. Pretreatment Methods for an Effective Conversion of Oil Palm Biomass into Sugars and High-Value Chemicals. Biomass Bioenergy 2021, 144, 105901. [Google Scholar] [CrossRef]
- Sidana, A.; Yadav, S.K. Recent Developments in Lignocellulosic Biomass Pretreatment with a Focus on Eco-Friendly, Non-Conventional Methods. J. Clean. Prod. 2022, 335, 130286. [Google Scholar] [CrossRef]
- Zeng, Y.; Tang, X.; Fan, C.; Tang, L.; Zhou, M.; Zhang, B.; Wang, R.; Li, G. Evaluating the Effects of Different Pretreatments on Anaerobic Digestion of Waste Activated Sludge Containing Polystyrene Microplastics. ACS Environ. Sci. Technol. Water 2022, 2, 117–127. [Google Scholar] [CrossRef]
- Nguyen, L.N.; Kumar, J.; Vu, M.T.; Mohammed, J.A.H.; Pathak, N.; Commault, A.S.; Sutherland, D.; Zdarta, J.; Tyagi, V.K.; Nghiem, L.D. Biomethane Production from Anaerobic Co-Digestion at Wastewater Treatment Plants: A Critical Review on Development and Innovations in Biogas Upgrading Techniques. Sci. Total Environ. 2021, 765, 142753. [Google Scholar] [CrossRef] [PubMed]
- Chandra, R.; Isha, A.; Kumar, S.; Khan, S.A.; Subbarao, P.M.V.; Vijay, V.K.; Chandel, A.K.; Chaudhary, V.P. Potentials and Challenges of Biogas Upgradation as Liquid Biomethane. Biogas Prod. 2020, 307–328. [Google Scholar] [CrossRef]
- Kapoor, R.; Ghosh, P.; Kumar, M.; Vijay, V.K. Evaluation of Biogas Upgrading Technologies and Future Perspectives: A Review. Environ. Sci. Pollut. Res. 2019, 26, 11631–11661. [Google Scholar] [CrossRef] [PubMed]
- Hönig, V.; Prochazka, P.; Obergruber, M.; Smutka, L.; Kucerová, V. Economic and Technological Analysis of Commercial LNG Production in the EU. Energies 2019, 12, 1565. [Google Scholar] [CrossRef]
- Marchi, M.; Neri, E.; Pulselli, F.M.; Bastianoni, S. CO2 Recovery from Wine Production: Possible Implications on the Carbon Balance at Territorial Level. J. CO2 Util. 2018, 28, 137–144. [Google Scholar] [CrossRef]
- Spatolisano, E.; de Angelis, A.R.; Pellegrini, L.A. Middle Scale Hydrogen Sulphide Conversion and Valorisation Technologies: A Review. ChemBioEng Rev. 2022, 9, 370–392. [Google Scholar] [CrossRef]
- Kazimierowicz, J.; Bartkowska, I.; Walery, M. Effect of Low-Temperature Conditioning of Excess Dairy Sewage Sludge with the Use of Solidified Carbon Dioxide on the Efficiency of Methane Fermentation. Energies 2020, 14, 150. [Google Scholar] [CrossRef]
- Kazimierowicz, J.; Dębowski, M. Characteristics of Solidified Carbon Dioxide and Perspectives for Its Sustainable Application in Sewage Sludge Management. Int. J. Mol. Sci. 2023, 24, 2324. [Google Scholar] [CrossRef] [PubMed]
- Magazyn Biomasa. Biogaz a Biometan, Czyli Jak Uszlachetnić ten Pierwszy? Available online: https://magazynbiomasa.pl/biogaz-a-biometan-czyli-jak-uszlachetnic-ten-pierwszy/ (accessed on 29 January 2024).
- Rodero, M.R.; Ángeles, R.; Marín, D.; Díaz, I.; Colzi, A.; Posadas, E.; Lebrero, R.; Muñoz, R.; Rodero, M.R.; Ángeles, Á.R.; et al. Biogas Purification and Upgrading Technologies. Biogas Fundam. Process. Oper. 2018, 239–276. [Google Scholar] [CrossRef]
- Abd, A.A.; Othman, M.R.; Majdi, H.S.; Helwani, Z. Green Route for Biomethane and Hydrogen Production via Integration of Biogas Upgrading Using Pressure Swing Adsorption and Steam-Methane Reforming Process. Renew. Energy 2023, 210, 64–78. [Google Scholar] [CrossRef]
- Ali Abd, A.; Roslee Othman, M. Biogas Upgrading to Fuel Grade Methane Using Pressure Swing Adsorption: Parametric Sensitivity Analysis on an Industrial Scale. Fuel 2022, 308, 121986. [Google Scholar] [CrossRef]
- Kohlheb, N.; Wluka, M.; Bezama, A.; Thrän, D.; Aurich, A.; Müller, R.A. Environmental-Economic Assessment of the Pressure Swing Adsorption Biogas Upgrading Technology. Bioenergy Res. 2021, 14, 901–909. [Google Scholar] [CrossRef]
- Vilardi, G.; Bassano, C.; Deiana, P.; Verdone, N. Exergy and Energy Analysis of Biogas Upgrading by Pressure Swing Adsorption: Dynamic Analysis of the Process. Energy Convers. Manag. 2020, 226, 113482. [Google Scholar] [CrossRef]
- Elyasi, S.N.; He, L.; Tsapekos, P.; Rafiee, S.; Khoshnevisan, B.; Carbajales-Dale, M.; Mohtasebi, S.S.; Liu, H.; Angelidaki, I. Could Biological Biogas Upgrading Be a Sustainable Substitution for Water Scrubbing Technology? A Case Study in Denmark. Energy Convers. Manag. 2021, 245, 114550. [Google Scholar] [CrossRef]
- Herdem, H.; Şahin, U.; Ülgen, A. An Innovative Approach to a Pressurized Water Scrubbing System with Several Packing Materials for Upgrading Biogas to Biomethane. Process Saf. Environ. Prot. 2024, 188, 538–548. [Google Scholar] [CrossRef]
- Qian, W.; Kang, Z.; Luo, L.; Zheng, Z.; Xiao, X.; Qin, W. Miniaturization of Biogas Upgrading Via High Pressure Water Scrubbing to Enhance Economic Competitiveness of Distributed Biomethane. J. Phys. Conf. Ser. 2023, 2468, 012179. [Google Scholar] [CrossRef]
- Wantz, E.; Lemonnier, M.; Benizri, D.; Dietrich, N.; Hébrard, G. Innovative High-Pressure Water Scrubber for Biogas Upgrading at Farm-Scale Using Vacuum for Water Regeneration. Appl. Energy 2023, 350, 121781. [Google Scholar] [CrossRef]
- Aghel, B.; Behaein, S.; Wongwises, S.; Shadloo, M.S. A Review of Recent Progress in Biogas Upgrading: With Emphasis on Carbon Capture. Biomass Bioenergy 2022, 160, 106422. [Google Scholar] [CrossRef]
- Carranza-Abaid, A.; Wanderley, R.R.; Knuutila, H.K.; Jakobsen, J.P. Analysis and Selection of Optimal Solvent-Based Technologies for Biogas Upgrading. Fuel 2021, 303, 121327. [Google Scholar] [CrossRef]
- Galloni, M.; Di Marcoberardino, G. Biogas Upgrading Technology: Conventional Processes and Emerging Solutions Analysis. Energies 2024, 17, 2907. [Google Scholar] [CrossRef]
- Khan, M.U.; Lee, J.T.E.; Bashir, M.A.; Dissanayake, P.D.; Ok, Y.S.; Tong, Y.W.; Shariati, M.A.; Wu, S.; Ahring, B.K. Current Status of Biogas Upgrading for Direct Biomethane Use: A Review. Renew. Sustain. Energy Rev. 2021, 149, 111343. [Google Scholar] [CrossRef]
- Gkotsis, P.; Kougias, P.; Mitrakas, M.; Zouboulis, A. Biogas Upgrading Technologies—Recent Advances in Membrane-Based Processes. Int. J. Hydrogen Energy 2023, 48, 3965–3993. [Google Scholar] [CrossRef]
- Hosseini, S.S.; Azadi Tabar, M.; Vankelecom, I.F.J.; Denayer, J.F.M. Progress in High Performance Membrane Materials and Processes for Biogas Production, Upgrading and Conversion. Sep. Purif. Technol. 2023, 310, 123139. [Google Scholar] [CrossRef]
- Zito, P.F.; Brunetti, A.; Barbieri, G. Renewable Biomethane Production from Biogas Upgrading via Membrane Separation: Experimental Analysis and Multistep Configuration Design. Renew. Energy 2022, 200, 777–787. [Google Scholar] [CrossRef]
- Zito, P.F.; Brunetti, A.; Barbieri, G. Multi-Step Membrane Process for Biogas Upgrading. J. Memb. Sci. 2022, 652, 120454. [Google Scholar] [CrossRef]
- Palù, M.; Peprah, M.; Tsapekos, P.; Kougias, P.; Campanaro, S.; Angelidaki, I.; Treu, L. In-Situ Biogas Upgrading Assisted by Bioaugmentation with Hydrogenotrophic Methanogens during Mesophilic and Thermophilic Co-Digestion. Bioresour. Technol. 2022, 348, 126754. [Google Scholar] [CrossRef] [PubMed]
- Reansuwan, K.; Jawana, R.; Nitayavardhana, S.; Koonaphapdeelert, S. Cost Effective In-Situ Methane Enrichment for Chicken Farm Biogas System. Bioresour. Technol. Rep. 2021, 15, 100773. [Google Scholar] [CrossRef]
- Yellezuome, D.; Zhu, X.; Liu, X.; Liu, X.; Liu, R.; Wang, Z.; Li, Y.; Sun, C.; Hemida Abd-Alla, M.; Rasmey, A.H.M. Integration of Two-Stage Anaerobic Digestion Process with in Situ Biogas Upgrading. Bioresour. Technol. 2023, 369, 128475. [Google Scholar] [CrossRef] [PubMed]
- Zhao, J.; Li, Y.; Dong, R. Recent Progress towards In-Situ Biogas Upgrading Technologies. Sci. Total Environ. 2021, 800, 149667. [Google Scholar] [CrossRef] [PubMed]
- Baena-Moreno, F.M.; Gallego, L.M.; Vega, F.; Navarrete, B. Cryogenic Techniques: An Innovative Approach for Biogas Upgrading. In Emerging Technologies and Biological Systems for Biogas Upgrading; Academic Press: Cambridge, MA, USA, 2021; pp. 159–186. [Google Scholar] [CrossRef]
- Mehrpooya, M.; Ghorbani, B.; Manizadeh, A. Cryogenic Biogas Upgrading Process Using Solar Energy (Process Integration, Development, and Energy Analysis). Energy 2020, 203, 117834. [Google Scholar] [CrossRef]
- Naquash, A.; Agarwal, N.; Nizami, M.; Nga, N.N.; Aziz, M.; Lee, M. Unlocking the Potential of Cryogenic Biogas Upgrading Technologies Integrated with Bio-LNG Production: A Comparative Assessment. Appl. Energy 2024, 371, 123720. [Google Scholar] [CrossRef]
- Naquash, A.; Qyyum, M.A.; Haider, J.; Bokhari, A.; Lim, H.; Lee, M. State-of-the-Art Assessment of Cryogenic Technologies for Biogas Upgrading: Energy, Economic, and Environmental Perspectives. Renew. Sustain. Energy Rev. 2022, 154, 111826. [Google Scholar] [CrossRef]
- Zawieja, I. Effect of Dry Ice Modification of Excess Sludge on the Methane Fermentation Process. Annu. Set. Environ. Prot. 2018, 20, 558–573. [Google Scholar]
- Meyer, T.; Chen, X.; Tran, H.N.; Allen, D.G.; Edwards, E.A. Natural Freezing-Thawing and Its Impact on Dewaterability and Anaerobic Digestibility of Biosludge. Environ. Eng. Sci. 2017, 34, 357–366. [Google Scholar] [CrossRef]
- Montusiewicz, A.; Lebiocka, M.; Rozej, A.; Zacharska, E.; Pawłowski, L. Freezing/Thawing Effects on Anaerobic Digestion of Mixed Sewage Sludge. Bioresour. Technol. 2010, 101, 3466–3473. [Google Scholar] [CrossRef] [PubMed]
- Wang, Q.; Chen, J.; Kakimoto, K.; Ogawa, H.; Kato, Y. Pretreatment of Waste Activated Sludge Results in Enhancement of Its Anaerobic Digesting Efficiency. J. Jpn. Soc. Water Environ. 1995, 18, 37–44. [Google Scholar] [CrossRef]
- Jan, T.W.; Adav, S.S.; Lee, D.J.; Wu, R.M.; Su, A.; Tay, J.H. Hydrogen Fermentation and Methane Production from Sludge with Pretreatments. Energy Fuels 2008, 22, 98–102. [Google Scholar] [CrossRef]
- Kazimierowicz, J.; Dębowski, M.; Zieliński, M.; Bartkowska, I.; Wasilewski, A.; Łapiński, D.; Ofman, P. The Use of Solidified Carbon Dioxide in the Aerobic Granular Sludge Pre-Treatment before Thermophilic Anaerobic Digestion. Appl. Sci. 2023, 13, 7864. [Google Scholar] [CrossRef]
- Grübel, K.; Wacławek, S.; Kuglarz, M.; Wacławek, M.; Černík, M. Improvement of the Thermophilic Anaerobic Digestion and Hygienisation of Waste Activated Sludge by Synergistic Pretreatment. J. Environ. Sci. Health Part A 2019, 54, 694–700. [Google Scholar] [CrossRef]
- Grübel, K.; Machnicka, A. The Use of Hybrid Disintegration of Activated Sludge to Improve Anaerobic Stabilization Process. Ecol. Eng. Environ. Technol. 2020, 21, 1–8. [Google Scholar] [CrossRef]
- Cao, B.; Zhang, T.; Zhang, W.; Wang, D. Enhanced Technology Based for Sewage Sludge Deep Dewatering: A Critical Review. Water Res. 2021, 189, 116650. [Google Scholar] [CrossRef] [PubMed]
- Wang, Q.; Xu, Q.; Du, Z.; Zhang, W.; Wang, D.; Peng, Y. Mechanistic Insights into the Effects of Biopolymer Conversion on Macroscopic Physical Properties of Waste Activated Sludge during Hydrothermal Treatment: Importance of the Maillard Reaction. Sci. Total Environ. 2021, 769, 144798. [Google Scholar] [CrossRef]
- Xin, X.; Pang, H.; She, Y.; Hong, J. Insights into Redox Mediators-Resource Harvest/Application with Power Production from Waste Activated Sludge through Freezing/Thawing-Assisted Anaerobic Acidogenesis Coupling Microbial Fuel Cells. Bioresour. Technol. 2020, 311, 123469. [Google Scholar] [CrossRef]
- Machnicka, A.; Grübel, K.; Wacławek, S.; Sikora, K. Waste-Activated Sludge Disruption by Dry Ice: Bench Scale Study and Evaluation of Heat Phase Transformations. Environ. Sci. Pollut. Res. 2019, 26, 26488–26499. [Google Scholar] [CrossRef] [PubMed]
- MacDonald, B.A.; Oakes, K.D.; Adams, M. Molecular Disruption through Acid Injection into Waste Activated Sludge—A Feasibility Study to Improve the Economics of Sludge Dewatering. J. Clean. Prod. 2018, 176, 966–975. [Google Scholar] [CrossRef]
- Horschig, T.; Welfle, A.; Billig, E.; Thrän, D. From Paris Agreement to Business Cases for Upgraded Biogas: Analysis of Potential Market Uptake for Biomethane Plants in Germany Using Biogenic Carbon Capture and Utilization Technologies. Biomass Bioenergy 2019, 120, 313–323. [Google Scholar] [CrossRef]
- Jean, D.S.; Lee, D.J.; Chang, C.Y. Direct Sludge Freezing Using Dry Ice. Adv. Environ. Res. 2001, 5, 145–150. [Google Scholar] [CrossRef]
- Machnicka, A.; Grübel, K. The Effect of Pre-Treatment and Anaerobic Digestion for Pathogens Reduction in Agricultural Utilization of Sewage Sludge. Environ. Sci. Pollut. Res. 2022, 30, 13801–13810. [Google Scholar] [CrossRef] [PubMed]
- Seviour, E.M.; Mcilroy, S.; Seviour, R.J. Microbial Ecology of Activated Sludge; IWA Publishing: London, UK, 2010. [Google Scholar]
- Diak, J.; Örmeci, B.; Proux, C. Freeze–Thaw Treatment of RBC Sludge from a Remote Mining Exploration Facility in Subarctic Canada. Water Sci. Technol. 2011, 63, 1309–1313. [Google Scholar] [CrossRef]
- Cold Jet. P3000—Fully Automatic Dry Ice Pelletizer. Available online: https://www.coldjet.com/our-equipment/dry-ice-production-equipment/p3000/ (accessed on 27 December 2022).


| Technology | Investment Costs | Operating Costs | Technological Efficiency | Energy Efficiency | Technological Complexity | Technological Readiness Level | Ref. |
|---|---|---|---|---|---|---|---|
| Mechanical methods | + | + | + | + | + | +++ | [42,48,49,50] |
| High-pressure methods | +++ | ++ | +++ | ++ | +++ | +++ | [23,51,52,53] |
| Ultrasonic energy | +++ | +++ | +++ | + | ++ | +++ | [54,55,56,57,58] |
| Microwave energy | ++ | +++ | +++ | + | + | ++ | [59,60,61,62] |
| Cavitation generators | + | ++ | ++ | ++ | + | +++ | [17,63,64,65] |
| Biological methods | + | +++ | +++ | − | + | ++ | [47,66,67,68] |
| Chemical methods | + | ++ | ++ | ++ | + | +++ | [69,70,71] |
| Technology | Investment Costs | Operating Costs | Technological Efficiency | Technological Complexity | Technological Readiness Level | Ref. |
|---|---|---|---|---|---|---|
| Pressure swing adsorption | ++ | +++ | +++ | ++ | +++ | [82,83,84,85] |
| Water scrubber | + | + | + | + | +++ | [86,87,88,89] |
| Organic scrubbers | ++ | ++ | ++ | + | +++ | [90,91,92,93] |
| Membrane techniques | +++ | +++ | +++ | ++ | +++ | [94,95,96,97] |
| In situ CH4 enrichment | + | + | + | + | ++ | [98,99,100,101] |
| Cryogenic separation | +++ | ++ | +++ | ++ | +++ | [102,103,104,105] |
| Substrate | Basic Parameters of Anaerobic Digestion | SCO2 Doses in Relation to Sewage Sludge | Indirect Effects | Biogas and Methane Production | Ref. | |
|---|---|---|---|---|---|---|
| Excess activated sludge | 37 °C, 28 d, glass cylinder with an active volume of 5 L | - | TOC—42 ± 1 mg/L; SCOD—126 ± 4 mgO2/L; Ammonium nitrogen—52 ± 1 mg N-NH4/L; VFA—75 ± 4 mgCH3COOH/L; pH—7.2 ± 0.1 | 0.43 L/gVSS, CH4—75% | [33] | |
| 0.55/1 | TOC—110 ± 2 mg/L; SCOD—400 ± 10 mgO2/L; Ammonium nitrogen –90 ± 2 mg N-NH4/L; VFA—245 ± 5 mgCH3COOH/L; pH—6.4 ± 0.1 | 0.62 L/gVSS; CH4—78% | ||||
| Dairy sewage sludge | 42 °C, OLR—5.0 gVS/L, WTW respirometers with 0.5 L volume | - | SCOD—400.5 ± 23.8 mgO2/L; Ammonium nitrogen—131.5 ± 16.7 mg N-NH4/L; Phosphorus orthophosphate—159.3 ± 22.4 mg P-PO43−/L | 440.7 ± 21.5 mL/gVS; CH4—61.2 ± 1.3% | [78] | |
| 0.1/1 | SCOD—450.3 ± 25.6 mgO2/L; Ammonium nitrogen –155.2 ± 10.2 mg N-NH4/L; Phosphorus orthophosphate—198.5 ± 23.1 mg P-PO43−/L | 528.84 ± 38.5 mL/gVS; CH4—63.8 ± 2.8% | ||||
| 0.2/1 | SCOD—479.2 ± 10.5 mgO2/L; Ammonium nitrogen—166.8 ± 11.4 mg N-NH4/L; Phosphorus orthophosphate—236.9 ± 25.8 mg P-PO43−/L | 564.10 ± 41.6 mL/gVS; CH4—64.5 ± 1.7% | ||||
| 0.3/1 | SCOD—490.6 ± 12.9 mgO2/L; Ammonium nitrogen—171.2 ± 10.5 mg N-NH4/L; Phosphorus orthophosphate—260.1 ± 20.1 mg P-PO43−/L | 630.20 ± 45.5 mL/gVS; CH4—68.7 ± 1.5% | ||||
| 0.4/1 | SCOD—495.2 ± 26.4 mgO2/L; Ammonium nitrogen—180.3 ± 12.6 mg N-NH4/L; Phosphorus orthophosphate—275.6 ± 33.4 mg P-PO43−/L | 581.72 ± 39.4 mL/gVS; CH4—66.3 ± 2.1% | ||||
| 0.5/1 | SCOD—510.5 ± 28.5 mgO2/L; Ammonium nitrogen—185.9 ± 11.1 mg N-NH4/L; Phosphorus orthophosphate—300.6 ± 35.9 mg P-PO43−/L | 572.91 ± 32.2 mL/gVS; CH4—66.2 ± 1.9% | ||||
| Aerobic granular sludge (AGS) | 42 °C, OLR—5.0 gVS/L, reactor with a volume of 1 L | - | SCOD—152 ± 14 mgO2/L; Ammonium nitrogen –81.5 ± 3.1 mg N-NH4/L; Phosphorus orthophosphate –62.2 ± 2.2 mg P-PO43−/L | 309 ± 21 mL/gVS; CH4—68.84 ± 2.2% | [40] | |
| 0.1/1 | SCOD—334 ± 15 mgO2/L; Ammonium nitrogen—155 ± 8.4 mg N-NH4/L; Phosphorus orthophosphate—66.5 ± 3.5 mg P-PO43−/L | 335 ± 23 mL/gVS; CH4—70.00 ± 2.1% | ||||
| 0.2/1 | SCOD—416 ± 14 mgO2/L; Ammonium nitrogen—226 ± 6.2 mg N-NH4/L; Phosphorus orthophosphate—70.9 ± 2.7 mg P-PO43−/L | 433 ± 22 mL/gVS; CH4—70.14 ± 1.8% | ||||
| 0.3/1 | SCOD—437 ± 16 mgO2/L; Ammonium nitrogen –274 ± 9.3 mg N-NH4/L; Phosphorus orthophosphate –75.7 ± 1.9 mg P-PO43−/L | 476 ± 20 mL/gVS; CH4—71.58 ± 1.7% | ||||
| 0.4/1 | SCOD—442 ± 15 mgO2/L; Ammonium nitrogen –290 ± 8.8 mg N-NH4/L; Phosphorus orthophosphate—77.2 ± 2.5 mg P-PO43−/L | 430 ± 21 mL/gVS; CH4—63.03 ± 1.3% | ||||
| 0.5/1 | SCOD—450 ± 13 mgO2/L; Ammonium nitrogen—315 ± 9.1 mg N-NH4/L; Phosphorus orthophosphate –79.1 ± 2.9 mg P-PO43−/L | 427 ± 22 mL/gVS; CH4—45.80 ± 2.1% | ||||
| Aerobic granular sludge (AGS) | 55 °C, OLR—5.0 gVS/L, reactor with a volume of 1 L | - | SCOD—150 ± 11 mgO2/L; Ammonium nitrogen –82 ± 4 mg N-NH4/L; Phosphorus orthophosphate –63 ± 3 mg P-PO43−/L | 319 ± 22 mL/gVS; CH4—66 ± 3% | [111] | |
| 0.1/1 | SCOD—330 ± 16 mgO2/L; Ammonium nitrogen—157 ± 7 mg N-NH4/L; Phosphorus orthophosphate—68 ± 4 mg P-PO43−/L | 343 ± 21 mL/gVS; CH4—68 ± 3% | ||||
| 0.2/1 | SCOD—412 ± 17 mgO2/L; Ammonium nitrogen—225 ± 8 mg N-NH4/L; Phosphorus orthophosphate—73 ± 3 mg P-PO43−/L | 445 ± 22 mL/gVS; CH4—69 ± 2% | ||||
| 0.3/1 | SCOD—435 ± 15 mgO2/L; Ammonium nitrogen –273 ± 10 mg N-NH4/L; Phosphorus orthophosphate –77 ± 4 mg P-PO43−/L | 482 ± 21 mL/gVS; CH4—70 ± 2% | ||||
| 0.4/1 | SCOD—440 ± 14 mgO2/L; Ammonium nitrogen –288 ± 9 mg N-NH4/L; Phosphorus orthophosphate—78 ± 3 mg P-PO43−/L | 442 ± 21 mL/gVS; CH4—60 ± 3% | ||||
| 0.5/1 | SCOD—445 ± 15 mgO2/L; Ammonium nitrogen—312 ± 11 mg N-NH4/L; Phosphorus orthophosphate –79 ± 3 mg P-PO43−/L | 436 ± 22 mL/gVS; CH4—58 ± 1% | ||||
| Municipal sewage sludge (MSS) | 38 ± 1 °C, 100 rpm, continuously stirred, continuous-flow anaerobic reactor, total/active volume—30 L/20 L | OLR—2.0 gCOD/L·d; hydraulic retention time (HRT)—21 days | - | SCOD—115 ± 10 mgO2/L; TOC—34.3 ± 3.21 mgO2/L; Ammonium nitrogen –83.25 ± 10.51 mg N-NH4/L; Phosphorus orthophosphate –60.33 ± 2.43 mg P-PO43−/L | 0.47 ± 0.02 L/gVS; CH4—64.6 ± 0.9% | [41] |
| OLR—3.0 gCOD/L·d; HRT—14 days | 0.42 ± 0.02 L/gVS; CH4—64.5 ± 0.9% | |||||
| OLR—4.0 gCOD/L·d; HRT—11 days | 0.29 ± 0.01 L/gVS; CH4—65.9 ± 0.7% | |||||
| OLR—5.0 gCOD/L·d; HRT—9 days | 0.2 ± 0.01 L/gVS; CH4—70.2 ± 1.2% | |||||
| OLR—2.0 gCOD/L·d; HRT—21 days | 0.3/1 | SCOD—383 ± 14 mgO2/L; TOC—127.96 ± 2.25 mgO2/L; Ammonium nitrogen—263 ± 14 mg N-NH4/L; Phosphorus orthophosphate –83.25 ± 10.51 mg P-PO43−/L | 0.52 ± 0.01 L/gVS; CH4—63.6 ± 0.6% | |||
| OLR—3.0 gCOD/L·d; HRT—14 days | 0.49 ± 0.02 L/gVS; CH4—63.9 ± 0.5% | |||||
| OLR—4.0 gCOD/L·d; HRT—11 days | 0.35 ± 0.01 L/gVS; CH4—64.4 ± 0.4% | |||||
| OLR—5.0 gCOD/L·d; HRT—9 days | 0.19 ± 0.01 L/gVS; CH4—67.6 ± 1.4% | |||||
| Excess activated sludge | 55 ± 1 °C, 21 d | - | SCOD—123 ± 20 mgO2/L | 2543 mL/d/L | [112] | |
| 1:1/1 +2M NaOH | SCOD—2120±75 mgO2/L | 3310–3843 mL/d/L | ||||
| Excess activated sludge | 35 ± 1 °C, 21 d | - | SCOD—100 ± 4 mgO2/L | 2547 L; CH4—59–62% | [113] | |
| 0.75/1 +2M NaOH | SCOD—1890 ± 73 mgO2/L | 2090–2933 L; CH4—61–64% | ||||
| Mass Balance | ||
|---|---|---|
| Parameter | Unit | Value |
| amount of mixed sewage sludge fermented (primary + excess) | kg dry mass | 1000 |
| volume of obtained biogas (CH4 + CO2) | m3 | 800–1000 |
| share of CO2 in biogas | % vol. | 40–50 |
| volume of obtained CO2 | m3 | 320–500 |
| unit mass of CO2 | kg/m3 | 1965 |
| mass of solidified CO2 used for disintegration | kg | 630–980 |
| share of excess sludge in mixed sewage sludge | % w/w | 20–30 |
| mass of excess sludge in the mixture (preliminary + excess) | kg dry mass | 200–300 |
| hydration of excess sludge | % | 92–93% |
| total mass of hydrated excess sludge | kg | 2500–3750 |
| mass ratio of excess sludge/solidified CO2 | kg/kg | 4:1–8:1 |
| required mass of solidified CO2 for disintegration | kg | 312–940 |
| Technological parameters of the process | ||
| mass ratio of excess sludge to solidified CO2 | kg/kg | 4:1–8:1 |
| hydration of excess sludge | % | 92–93% |
| pretreatment time | h | 5–10 |
| organic load rate of the digester | kgVS/m3·day | 3–5 |
| hydraulic retention time in the digester | days | 5–15 |
| Variant * | SCO2/AGS SCO2/Dairy Sludge | Energy Output (Eout) kWh/MgVS | Net Energy Gain (Enet) kWh/MgVS | Profit EUR/MgVS | Ref. |
|---|---|---|---|---|---|
| 1 | 0 | 1950 ± 110 | 1950 ± 110 | 440 ± 30 | [40] |
| 2 | 0.1 | 2150 ± 140 | 2050 ± 140 | 630 ± 40 | |
| 2 | 0.2 | 2790 ± 100 | 2730 ± 90 | 1058 ± 20 | |
| 4 | 0.3 | 3130 ± 120 | 3053 ± 100 | 1332 ± 30 | |
| 5 | 0.4 | 2480 ± 90 | 2308 ± 90 | 1130 ± 30 | |
| 6 | 0.5 | 1800 ± 110 | 1390 ± 110 | 877 ± 40 | |
| 1 | 0 | 2480 ± 190 | 2480 ± 190 | 560 ± 40 | [78] |
| 2 | 0.1 | 3100 ± 130 | 2700 ± 110 | 770 ± 30 | |
| 2 | 0.2 | 3340 ± 150 | 2550 ± 120 | 990 ± 50 | |
| 4 | 0.3 | 3980 ± 190 | 2800 ± 100 | 1240 ± 30 | |
| 5 | 0.4 | 3540 ± 170 | 1970 ± 150 | 1019 ± 70 | |
| 6 | 0.5 | 3470 ± 180 | 1500 ± 90 | 870 ± 50 |
| Variant * | OLR gVS/L·Day | SCO2/Sewage Sludge | YCH4 [dm3/Day] | Energy Output (Eout) Wh/Day | Ref. |
|---|---|---|---|---|---|
| 1 | 2 | 0 | 12.4 ± 1.2 | 113.7 ± 11.0 | [41] |
| 0.3 | 13.6 ± 1.4 | 124.7 ± 12.8 | |||
| 2 | 3 | 0 | 16.2 ± 1.3 | 148.5 ± 11.9 | |
| 0.3 | 20.4 ± 1.5 | 187.0 ± 13.7 | |||
| 3 | 4 | 0 | 13.6 ± 1.1 | 124.7 ± 10.1 | |
| 0.3 | 17.6 ± 1.6 | 161.4 ± 14.7 | |||
| 4 | 5 | 0 | 11.0 ± 1.1 | 100.9 ± 10.1 | |
| 0.3 | 11.0 ± 1.2 | 100.9 ± 11.0 |
Disclaimer/Publisher’s Note: The statements, opinions and data contained in all publications are solely those of the individual author(s) and contributor(s) and not of MDPI and/or the editor(s). MDPI and/or the editor(s) disclaim responsibility for any injury to people or property resulting from any ideas, methods, instructions or products referred to in the content. |
© 2025 by the authors. Licensee MDPI, Basel, Switzerland. This article is an open access article distributed under the terms and conditions of the Creative Commons Attribution (CC BY) license (https://creativecommons.org/licenses/by/4.0/).
Share and Cite
Kazimierowicz, J.; Dębowski, M.; Zieliński, M. Innovative Method for Biomethane Production Based on a Closed Cycle of Biogas Upgrading and Organic Substrate Pretreatment—Technical, Economic, and Technological Fundamentals. Energies 2025, 18, 1033. https://doi.org/10.3390/en18051033
Kazimierowicz J, Dębowski M, Zieliński M. Innovative Method for Biomethane Production Based on a Closed Cycle of Biogas Upgrading and Organic Substrate Pretreatment—Technical, Economic, and Technological Fundamentals. Energies. 2025; 18(5):1033. https://doi.org/10.3390/en18051033
Chicago/Turabian StyleKazimierowicz, Joanna, Marcin Dębowski, and Marcin Zieliński. 2025. "Innovative Method for Biomethane Production Based on a Closed Cycle of Biogas Upgrading and Organic Substrate Pretreatment—Technical, Economic, and Technological Fundamentals" Energies 18, no. 5: 1033. https://doi.org/10.3390/en18051033
APA StyleKazimierowicz, J., Dębowski, M., & Zieliński, M. (2025). Innovative Method for Biomethane Production Based on a Closed Cycle of Biogas Upgrading and Organic Substrate Pretreatment—Technical, Economic, and Technological Fundamentals. Energies, 18(5), 1033. https://doi.org/10.3390/en18051033

