Investigating the Impact of Grid-Tied Photovoltaic System in the Aljouf Region, Saudi Arabia, Using Dynamic Reactive Power Control
Abstract
1. Introduction
1.1. Renewable Energy State of Art in Saudi Arabia
1.2. Impact of PV Integration on Power System Stability
- Detailed system modeling is developed and the impact of the penetration levels of solar PV power plants in the north network region in Saudi Arabia are studied using computer simulation software (PSAT) during normal and transient conditions. The voltage and frequency stability are also evaluated.
- The system components for power system stability and reliability are modeled, which is a complex task due to the dependency of the output power on the intermittent source (solar radiation and other weather parameters), and the availability of a large number of system components such as synchronous generators, regulators, transformers, transmission lines and loads, is developed.
- The compliance of the developed model according to the Saudi Arabia grid code is investigated; the two major compliances checked are the HVRT/LVRT and active and frequency regulation.
- Grid integration studies (load flow, short circuit, and transient stability) are performed for verifying the validity of the provided model.
2. Power System Modeling for Stability Analysis
2.1. SPVGP Dynamic Model
2.2. STATCOM Modeling
3. Saudi Arabia Grid Code (SAGC) Requirements
3.1. Frequency Variations
3.2. Voltage Variations
3.3. Harmonic Distortion
3.4. Voltage Unbalance
3.5. Protection Equipment/Schemes
3.6. Requirements for Generators
3.7. Fault Ride-Through Capability
3.8. Reactive Power Behavior at Sakaka Power Plant
3.9. Reactive Power Supply by Inverter at Night
4. Effect of Weather Conditions
4.1. Effect of Solar Irradiance
4.2. Effect of Module Surface Temperature
4.3. Effect of Humidity
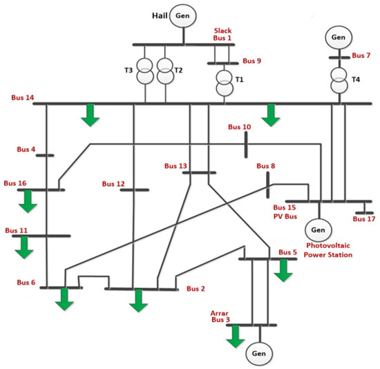
5. Power System Description and Investigation Methodology
6. Simulation Results
6.1. Steady-State Voltage Stability Analysis
6.2. Dynamic Performance Analysis
6.2.1. Interconnection Requirements for Power Quality
6.2.2. Base Case Analysis
6.2.3. Photovoltaic Farms Disconnection
6.2.4. Voltage Dip Fault at Bus 15 without the Connection of SPVGP
6.2.5. Short-Circuit of Network with PV Power Plant
6.2.6. STATCOM Simulation with the Transmission Network during Short-Circuit
6.2.7. Network Short Circuit at the Most-Loaded Bus 3
7. Conclusions
Author Contributions
Funding
Data Availability Statement
Acknowledgments
Conflicts of Interest
References
- International Renewable Energy Agency, IRENA. 2022. Available online: https://www.irena.org/ (accessed on 1 July 2022).
- Middle East Economic Survey. Saudi Arabia’s Gas Consumption Flatlines As Oil Burn Rises. Middle East Economic Survey, 9 October 2020. [Google Scholar]
- Solar Resource Maps of Saudi Arabia. Available online: https://solargis.com/maps-and-gis-data/download/saudi-arabia (accessed on 1 July 2022).
- “Renewables 2022: Global Status Report,” Renewable Energy Policy Network for the 21st Century. 2017. Available online: http://www.ren21.net (accessed on 1 July 2022).
- US Energy Information Administration. Country Analysis Executive Summary: Saudi Arabia. Available online: https://www.eia.gov/international/analysis/country/SAU (accessed on 2 December 2021).
- Al Harbi, F.; Csala, D. Saudi Arabia’s Electricity: Energy Supply and Demand Future Challenges. In Proceedings of the 2019 1st Global Power, Energy and Communication Conference (GPECOM), Nevsehir, Turkey, 12–15 June 2019; pp. 467–472. [Google Scholar] [CrossRef]
- Al Ghamdi, A. “Saudi Arabia Energy Report”, 15 December 2020. Available online: https://www.kapsarc.org/file-download.php?i=72975 (accessed on 15 December 2020).
- Saudi Press Agency; Al-Sultan, K.B.S. “Chairman of KACARE: Saudi Arabia Aims to Adopt Electricity Production Using Renewable Energy by 50% in 2030,” 19 January 2021. Available online: https://www.spa.gov.sa/2181891 (accessed on 19 January 2021).
- Gulf Research Center. Saudi Arabia Renewable Energy Industry Outlook. Gulf Research Center Report 2022. Available online: https://www.casci.ch/wp-content/uploads/Saudi-Arabia-Renewable-Energy-Industry-Outlook.pdf (accessed on 19 January 2021).
- Saudi Aramco, Bond Prospectus, 16 November 2020, p. 45. Available online: https://www.aramco.com/en/Investors/Investor-tools/Bond-information (accessed on 19 January 2021).
- Saidi, A.S. Impact of grid-tied photovoltaic systems on voltage stability of Tunisian distribution networks using dynamic reactive power control. Ain Shams Eng. J. 2022, 13, 101537. [Google Scholar] [CrossRef]
- Saidi, A.S. Impact of large photovoltaic power penetration on the voltage regulation and dynamic performance of the Tunisian power system. Energy Explor. Exploit. 2020, 38, 1774–1809. [Google Scholar] [CrossRef]
- Saidi, A.S. Investigation of Structural Voltage Stability in Tunisian Distribution Networks Integrating Large-Scale Solar Photovoltaic Power Plant. Int. J. Bifurc. Chaos 2020, 30, 2050259. [Google Scholar] [CrossRef]
- Saidi, A.S.; Ben Kilani, K.; Elleuch, M. Impact of Large Scale Photovoltaic Generation on Voltage Stability in Distribution Networks. Eur. J. Electr. Eng. 2016, 18, 117–138. [Google Scholar] [CrossRef]
- Sultan, H.M.; Diab, A.A.Z.; Kuznetsov, O.N.; Ali, Z.M.; Abdalla, O. Evaluation of the Impact of High Penetration Levels of PV Power Plants on the Capacity, Frequency and Voltage Stability of Egypt’s Unified Grid. Energies 2019, 12, 552. [Google Scholar] [CrossRef]
- Feilat, E.; Azzam, S.; Al-Salaymeh, A. Impact of large PV and wind power plants on voltage and frequency stability of Jordan’s national grid. Sustain. Cities Soc. 2018, 36, 257–271. [Google Scholar] [CrossRef]
- Pillai, G.; Naser, H.Y. Assessing the technical impact of integrating large scale photovoltaics to the electrical power network of Bahrain. Sustain. Energy Technol. Assess. 2017, 20, 78–87. [Google Scholar]
- Adetokun, B.B.; Muriithi, C.M. Impact of integrating large-scaled fig-based wind energy conversion system on the voltage stability of weak national grids: A case study of the Nigerian power grid. Energy Rep. 2021, 7, 654–666. [Google Scholar] [CrossRef]
- Tamimi, B.; Cañizares, C.; Bhattacharya, K. System stability impact of large-scale and distributed solar photovoltaic generation: The case of Ontario, Canada. IEEE Trans. Sustain. Energy 2013, 4, 680–688. [Google Scholar] [CrossRef]
- Eftekharnejad, S.; Vittal, V.; Heydt, G.T.; Keel, B.; Loehr, J. “Impact of increased penetration of photovoltaic generation on power systems. IEEE Trans. Power Syst. 2013, 28, 893–901. [Google Scholar] [CrossRef]
- Shah, R.; Mithulananthan, N.; Sode-Yome, A.; Lee, K.Y. Impact of large-scale PV penetration on power system oscillatory stability. In Proceedings of the IEEE PES General Meeting 2010, New Orleans, LA, USA, 20–22 April 2010; pp. 1–7. [Google Scholar] [CrossRef]
- Till, J.; You, S.; Liu, Y.; Du, P. Impact of High PV Penetration on Voltage Stability. In Proceedings of the 2020 IEEE/PES Transmission and Distribution Conference and Exposition (T&D), Chicago, IL, USA, 12–15 October 2020; pp. 1–5. [Google Scholar] [CrossRef]
- You, S.; Kou, G.; Liu, Y.; Zhang, X.; Cui, Y.; Till, M.J.; Yao, W.; Liu, Y. Impact of High PV Penetration on the Inter-Area Oscillations in the U.S. Eastern Interconnection. IEEE Access 2017, 5, 4361–4369. [Google Scholar] [CrossRef]
- Tan, J.; Zhang, Y.; You, S.; Liu, Y.; Liu, Y. Frequency Response Study of U.S. Western Interconnection under Extra-High Photovoltaic Generation Penetrations. In Proceedings of the 2018 IEEE Power & Energy Society General Meeting (PESGM), Portland, OR, USA, 5–10 August 2018; pp. 1–5. [Google Scholar] [CrossRef]
- Kawabe, K.; Tanaka, K. Impact of Dynamic Behavior of Photovoltaic Power Generation Systems on Short-Term Voltage Stability. IEEE Trans. Power Syst. 2015, 30, 3416–3424. [Google Scholar] [CrossRef]
- Refaat, S.S.; Abu-Rub, H.; Sanfilippo, A.P.; Mohamed, A. Impact of grid-tied large-scale photovoltaic system on dynamic voltage stability of electric power grids. IET Renew. Power Gener. 2018, 12, 157–164. [Google Scholar] [CrossRef]
- Adetokun, B.B.; Muriithi, C.M.; Ojo, J.O. Voltage stability assessment and enhancement of power grid with increasing wind energy penetration. Int. J. Electr. Power Energy Syst. 2020, 20, 105988. [Google Scholar] [CrossRef]
- Ratra, S.; Tiwari, R.; Niazi, K. Voltage stability assessment in power systems using line voltage stability index. Comput. Electr. Eng. 2018, 70, 199–211. [Google Scholar] [CrossRef]
- Khan, M.M.S.; Arifin, M.S.; Haque, A.; Al-Masood, N. Stability analysis of power system with the penetration of photovoltaic based generation. Int. J. Energy Power Eng. 2013, 2, 84. [Google Scholar] [CrossRef]
- Olowu, T.O.; Sundararajan, A.; Moghaddami, M.; Sarwat, A.I. Future challenges and mitigation methods for high photovoltaic penetration: A survey. Energies 2018, 11, 1782. [Google Scholar] [CrossRef]
- Aleem, S.A.; Hussain, S.M.S.; Ustun, T.S. A review of strategies to increase PV penetration level in smart grids. Energies 2020, 13, 636. [Google Scholar] [CrossRef]
- Rathbun, M.; Xu, Y.; Nejad, R.R.; Qu, Z.; Sun, W. Impact studies and cooperative voltage control for high PV penetration. IFAC-Pap. -Line 2018, 51, 684–689. [Google Scholar] [CrossRef]
- Chaudhary, P.; Rizwan, M. Voltage regulation mitigation techniques in distribution system with high PV penetration: A review. Renew. Sustain. Energy Rev. 2018, 82, 3279–3287. [Google Scholar] [CrossRef]
- Srivastava, A.; Meena, R.; Parida, S.K. Effect of PV and FACTs on small-signal stability. In Proceedings of the 2018 20th National Power Systems Conference (NPSC), Tiruchirappalli, India, 14–16 December 2018; pp. 1–5. [Google Scholar]
- Gandoman, F.H.; Ahmadi, A.; Sharaf, A.M.; Siano, P.; Pou, J.; Hredzak, B.; Agelidis, V.G. Review of facts technologies and applications for power quality in smart grids with renewable energy systems. Renew. Sustain. Energy Rev. 2018, 82, 502–514. [Google Scholar] [CrossRef]
- Hu, J.; Li, Z.; Zhu, J.; Guerrero, J.M. Voltage stabilization: A critical step toward high photovoltaic penetration. IEEE Ind. Electron. Mag. 2019, 13, 17–30. [Google Scholar] [CrossRef]
- Hridya, K.R.; Mini, V.; Visakhan, R.; Kurian, A.A. Comparative study of voltage stability enhancement of a grid and loss reduction using STATCOM and SSSC. In Proceedings of the 2015 International Conference on Power, Instrumentation, Control and Computing (PICC), Thrissur, India, 9–11 December 2015; pp. 1–42. [Google Scholar]
- IEEE PES Industry Technical Support Leadership Committee. Impact of IEEE 1547 Standard on Smart Inverters and the Applications in Power Systems. In Proceedings of the IEEE Power and Energy Society, Washington, DC, USA, 17–20 February 2020. [Google Scholar]
- NERC. Standard Models for Variable Generation. NERC Special Report. Draft. 2010. Available online: http://www.nerc.com (accessed on 18 May 2010).
- Hatziargyriou, N.; Donnelly, M.; Papathanassiou, S.; Lopes, J.A.P.; Takasaki, M.; Chao, H.; Usaola, J.; Lasseter, R.; Efthymiadis, A. CIGRE Technical Brochure on Modeling New Forms of Generation and Storage. CIGRE, TF 38.01.10. 2000. Available online: https://citeseerx.ist.psu.edu/document?repid=rep1&type=pdf&doi=5b817daa0425ad80e91b5d0f17f3988abc62faf7 (accessed on 18 May 2010).
- GE Energy. 2010: Western Wind and Solar Integration Study. NREL/SR-550-47434, 317 pp. 3TIER, 2010: Development of Regional Wind Resource and Wind Plant Output Datasets. NREL/SR-550-47676, 23p. Available online: https://www.nrel.gov/grid/wwsis.html (accessed on 1 July 2022).
- Taylor, C.W.; Balu, N.J.; Maratukulam, D. Power System Voltage Stability; McGraw Hill: New York, NY, USA, 1994. [Google Scholar]
- Ahmed, E.M.; Mohamed, E.A.; Elmelegi, A.; Aly, M.; Elbaksawi, O. Optimum modified fractional order controller for future electric vehicles and renewable energy-based interconnected power systems. IEEE Access 2021, 9, 29993–30010. [Google Scholar] [CrossRef]
- Gandhi, O.; Kumar, D.S.; Rodríguez-Gallegos, C.D.; Srinivasan, D. Review of power system impacts at high PV penetration part I: Factors limiting PV penetration. Sol. Energy 2020, 210, 181–201. [Google Scholar] [CrossRef]
- National Grid SA-Saudi Arabian Grid Code, July 2022. Available online: https://www.se.com.sa/en-us/Pages/SaudiArabianGridCodeGuide.aspx (accessed on 1 July 2022).
- Saidi, A.S.; Ben Slimene, M.; Khlifi, M.A.; Fazle Azeem, M.; Al Ahmadi, S.; Draou, A. Analysis and study of two-dimensional parameter bifurcation of wind power farms and composite loads. Wind Energy 2019, 22, 1243–1259. [Google Scholar] [CrossRef]
- IEEE Task Force. Load representation for dynamic performance analysis. IEEE Trans. Power Syst. 1993, 8, 472–482. [Google Scholar] [CrossRef]
- Milano, F. Power System Analysis Toolbox. Documentation for PSAT Version 2.1.2. 2008. Available online: www.power.unwaterloo.ca (accessed on 26 June 2008).
- Maknouninejad, A.; Qu, Z. Realizing unified microgrid voltage profile and loss minimization: A cooperative distributed optimization and control approach. IEEE Trans. Smart Grid 2014, 5, 1621–1630. [Google Scholar] [CrossRef]
- Dvijotham, K.; Molzahn, D.K. Error bounds on the DC power flow approximation: A convex relaxation approach. In Proceedings of the 55th IEEE Conference on Decision and Control (CDC), Las Vegas, NV, USA, 12–14 December 2016; pp. 2411–2418. [Google Scholar]
- Khan, I.; Bhattacharjee, V.; Nasir, M. Effect of the approximation of voltage angle difference on the OPF algorithms in the power network. Energy Syst. 2020, 11, 471–490. [Google Scholar] [CrossRef]





















































| Below Nominal Frequency | Above Nominal Frequency | System Operation Requirements in Time Limits |
|---|---|---|
| 58.8–60.0 | 60.0–60.5 | Continuous |
| 57.5–58.7 | 60.6–61.5 | For 30 min |
| 57.0–57.4 | 61.6–62.5 | For 30 s |
| Nominal Voltage | Nominal Voltage Range | Range of Voltage for 30 min |
|---|---|---|
| 110 kV | ±5% | ±10% |
| 115 kV | ±5% | ±10% |
| 132 kV | ±5% | ±10% |
| 230 kV | ±5% | ±10% |
| 380 kV | ±5% | ±10% |
| Voltage Level of Network | Time for Fault Clearance |
|---|---|
| 110 kV | 120 ms |
| 115 kV | 120 ms |
| 132 kV | 100 ms |
| 230 kV | 100 ms |
| 380 kV | 80 ms |
| Module Surface Temperature | Data Collected on | Performance Ratio (Year—2020) | Performance Ratio (Year—2021) |
|---|---|---|---|
| Low | 25 January | 88.30% | 86.02% |
| Moderate | 5 April | 80.24% | 75.46% |
| High | 28 July | 75.88% | 74.23% |
| Voltage Ranges in p.u. | Minimum LVRT Time (s) |
|---|---|
| V < 0.5 | 1 |
| 0.5 < V < 0.70 | 10 |
| 0.7 < V < 0.88 | 20 |
| 0.88 < V < 1.1 | Infinite |
| 1.1 < V < 1.2 | 12 |
Disclaimer/Publisher’s Note: The statements, opinions and data contained in all publications are solely those of the individual author(s) and contributor(s) and not of MDPI and/or the editor(s). MDPI and/or the editor(s) disclaim responsibility for any injury to people or property resulting from any ideas, methods, instructions or products referred to in the content. |
© 2023 by the authors. Licensee MDPI, Basel, Switzerland. This article is an open access article distributed under the terms and conditions of the Creative Commons Attribution (CC BY) license (https://creativecommons.org/licenses/by/4.0/).
Share and Cite
Saidi, A.S.; Alsharari, F.; Ahmed, E.M.; Al-Gahtani, S.F.; Irshad, S.M.; Alalwani, S. Investigating the Impact of Grid-Tied Photovoltaic System in the Aljouf Region, Saudi Arabia, Using Dynamic Reactive Power Control. Energies 2023, 16, 2368. https://doi.org/10.3390/en16052368
Saidi AS, Alsharari F, Ahmed EM, Al-Gahtani SF, Irshad SM, Alalwani S. Investigating the Impact of Grid-Tied Photovoltaic System in the Aljouf Region, Saudi Arabia, Using Dynamic Reactive Power Control. Energies. 2023; 16(5):2368. https://doi.org/10.3390/en16052368
Chicago/Turabian StyleSaidi, Abdelaziz Salah, Fahad Alsharari, Emad M. Ahmed, Saad F. Al-Gahtani, Shaik Mohammad Irshad, and Sami Alalwani. 2023. "Investigating the Impact of Grid-Tied Photovoltaic System in the Aljouf Region, Saudi Arabia, Using Dynamic Reactive Power Control" Energies 16, no. 5: 2368. https://doi.org/10.3390/en16052368
APA StyleSaidi, A. S., Alsharari, F., Ahmed, E. M., Al-Gahtani, S. F., Irshad, S. M., & Alalwani, S. (2023). Investigating the Impact of Grid-Tied Photovoltaic System in the Aljouf Region, Saudi Arabia, Using Dynamic Reactive Power Control. Energies, 16(5), 2368. https://doi.org/10.3390/en16052368

