Research on the Evolution Characteristics and Influencing Factors of Foamy Oil Bubbles in Porous Media
Abstract
1. Introduction
2. Methods
2.1. Experimental Samples
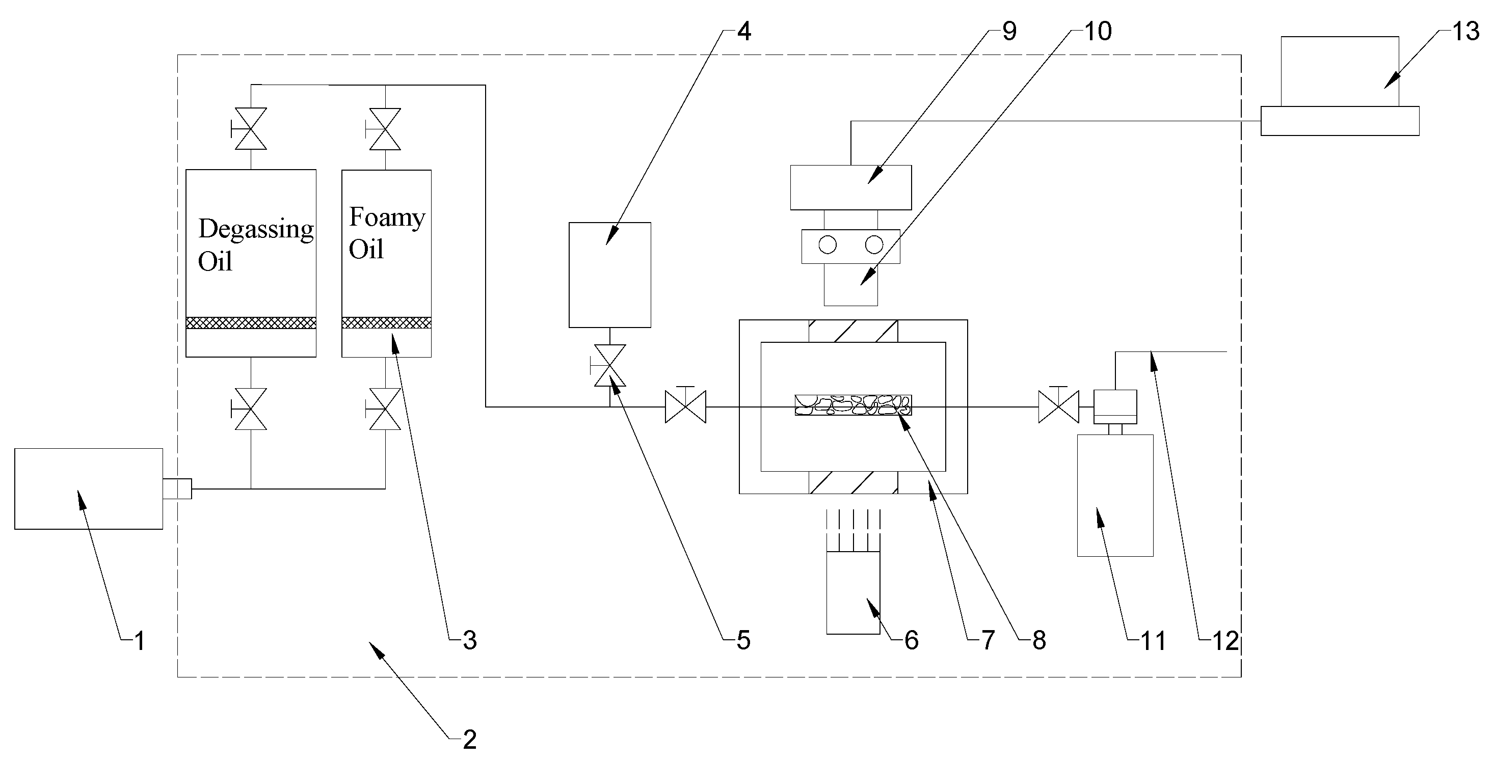
2.2. Experimental Setups
2.3. Experimental Process
2.4. Numerical Simulation Method
2.4.1. Molecular Dynamics Simulation Method
2.4.2. Macro-Fluid Simulation Method
3. Results and Discussion
3.1. The Variation Law of the Bubble Growth Rate in the Experiment
3.2. The Interaction Process Between Methane Molecules and Alkanes
3.3. Factor of the Content of Gas Components
3.4. Viscosity Factor
3.5. Interfacial Tension Factor
4. Conclusions
- (1)
- The experiment found an important phenomenon that the growth of bubbles mostly occurs during the migration process. Under the condition of equal pressure difference reduction, the growth rate of bubbles presents a three-stage characteristic of being fast in the initial stage, slowing down in the middle stage, and accelerating in the later stage. It is analyzed that this is related to the different intensities of the roles played by complex factors in each stage. The experiment shows that after the bubble diameter reaches 200 μm, the growth rate increases exponentially. Therefore, during the development process, the bubble diameter of the precipitated bubbles should be controlled. A smaller bubble diameter is beneficial to improving the fluidity of foamy oil, while an overly large bubble diameter is likely to lead to an excessively fast growth rate of gas and reduce the utilization efficiency of gas energy.
- (2)
- The numerical model shows that as the content of gas components in foamy oil increases, both the generation and growth rates of bubbles become larger. When the methane content is greater than 15%, the growth rate increases in an exponential trend. Combined with the slowly declining development characteristics of foamy oil, it is analyzed that the special fluid characteristics of foamy oil, which enable gas components to be slowly precipitated, are the key to its long-term development. It has been verified that the high content of heavy components in foamy oil leads to the stability of the interface between the oil phase and the gas phase, which is the main reason why foamy oil is not easy to degas and undergoes phase change slowly.
- (3)
- The simulation results of the influence of viscosity on the bubble growth rate show that there is a logarithmic relationship between viscosity and growth rate. The greater the viscosity is, the slower the growth rate will be. It can be known from these simulation results that the viscosity of foamy oil is a key factor in inhibiting bubble expansion. It can control the release rate of gas components, enabling foamy oil to exhibit the characteristics of a long development time and a high recovery degree in depletion-type development.
- (4)
- The interfacial tension has little impact on the bubble growth rate, and the influence of this factor can be neglected during the process of oil reservoir exploitation.
Author Contributions
Funding
Institutional Review Board Statement
Informed Consent Statement
Data Availability Statement
Acknowledgments
Conflicts of Interest
References
- Guan, W.; Jiang, Y.; Guo, E.; Wang, B. Countermeasures for heavy oil development under the background of "dual carbon" goal. Acta Pet. Sin. 2023, 44, 826–840. [Google Scholar]
- Lu, T.; Li, Z.; Gu, Z.; Mu, J.; Ding, G.; Wang, Y. Microscopic mechanism of viscosity lowering foamy system with ultra-deep heavy oil and its application in mining field. Acta Pet. Sin. 2023, 44, 1344–1355. [Google Scholar]
- Yang, C.; Li, X.; Chen, H. Numerical simulation of SAGD development after cold production of foamy oil type ultra-heavy oil. Acta Pet. Sin. 2018, 39, 445–455. [Google Scholar]
- James, S.G. Rules of Thumb for Petroleum Engineers—Foamy Oil; John Wiley & Sons, Ltd.: Hoboken, NJ, USA, 2017. [Google Scholar]
- Maini, B.B. Foamy-Oil Flow. J. Pet. Technology. Soc. Pet. Eng. 2001, 53, 54–64. [Google Scholar] [CrossRef]
- Sheng, J.G.; Maini, B.B.; Tortike, W.S. A Non-Equilibrium Model to Calculate Foamy Oil Properties. J. Can. Pet. Technol. 1995, 38, 38–45. [Google Scholar]
- Sheng, J.J.; Maini, B.B.; Hayes, R.E.; Tortike, W.S. Critical Review of Foamy Oil Flow. Transp. Porous Media 1999, 35, 157–187. [Google Scholar] [CrossRef]
- Wang, J.; Yuan, Y.; Zhang, L.; Wang, R. The influence of viscosity on stability of foamy oil in the process of heavy oil solution gas drive. J. Pet. Sci. Eng. 2009, 66, 69–74. [Google Scholar] [CrossRef]
- Li, J.; Qin, J.H.; Zhang, X.H. A Study on Porous Flow Mechanism of Foamy Oil. In Proceedings of the International Conference Forum on Porous Flow & Applications, Wuhan, China, 24–26 April 2009; p. 9. [Google Scholar]
- Busahmin, B.S.; Maini, B.B. Effect of Solution-Gas-Oil-Ratio on Performance of Solution Gas Drive in Foamy Heavy Oil Systems. In Proceedings of the Canadian Unconventional Resources and International Petroleum Conference, Calgary, AB, Canada, 19–21 October 2010; Society of Petroleum Engineers: Galveston, TX, USA, 2010; p. 10. [Google Scholar]
- Liu, S.; Sun, X.; Li, S. Foamy oil recovery mechanism in cold production process of super heavy oil in Venezuela MPE-3 block. Spec. Oil Gas Reserv. 2011, 18, 102–104. [Google Scholar]
- Lu, Y. Formation mechanism and percolation characteristics of secondary foamy oil by gas injection in super heavy oil. Lithol. Reserv. 2022, 34, 152–159. [Google Scholar]
- Smith, G.E. Fluid Flow and Sand Production in Heavy-Oil Reservoirs Under Solution-Gas Drive. SPE Prod. Eng. 1988, 3, 169–180. [Google Scholar] [CrossRef]
- Claridge, E.L. A Proposed Model and Mechanism For Anomalous Foamy Heavy Oil Behavior. In Proceedings of the International Heavy Oil Symposium: Heavy Oil, Oil Sands, Thermal Operations, Calgary, AB, Canada, 19–21 July 1995; p. 12. [Google Scholar]
- Maini, B.B.; Sarma, H.K.; George, A.E. Significance of Foamy-oil Behaviour in Primary Production of Heavy Oils. J. Can. Pet. Technol. 1993, 32, 50–54. [Google Scholar] [CrossRef]
- Bauget, F.; Lenormand, R. Mechanisms of Bubble Formation by Pressure Decline in Porous Media: A Critical Review. In Proceedings of the SPE Annual Technical Conference and Exhibition, San Antonio, TX, USA, 29 September–2 October 2002; Society of Petroleum Engineers: Galveston, TX, USA, 2002; p. 10. [Google Scholar]
- Bora, R.; Maini, B.B.; Chakma, A. Flow Visualization Studies of Solution Gas Drive Process in Heavy Oil Reservoirs with a Glass Micromodel. SPE Reserv. Eval. Eng. 2000, 3, 224–229. [Google Scholar] [CrossRef]
- Lillico, D.A.; Babchin, A.J.; Jossy, W.E.; Sawatzky, R.P.; Yuan, J.Y. Gas bubble nucleation kinetics in a live heavy oil. Colloids Surf. A Physicochem. Eng. Asp. 2001, 192, 25–38. [Google Scholar] [CrossRef]
- Alshmakhy, A.; Maini, B.B. A Follow-Up Recovery Method After Cold Heavy Oil Production. In Proceedings of the SPE Heavy Oil Conference Canada, Calgary, AB, Canada, 12–14 June 2012; Society of Petroleum Engineers: Galveston, TX, USA, 2012; p. 19. [Google Scholar]
- Alshmakhy, A.; Maini, B.B. Foamy-Oil-Viscosity Measurement. J. Can. Pet. Technol. 2012, 51, 60–65. [Google Scholar] [CrossRef]
- Alshmakhy, A.; Maini, B.B. Effects of Gravity, Foamyiness, and Pressure Drawdown on Primary-Depletion Recovery Factor in Heavy-Oil Systems. J. Can. Pet. Technol. 2012, 51, 449–456. [Google Scholar] [CrossRef]
- Alcantara, R.; Paredes, J.E.; Briones, M. Pressure Transient Analysis for Heavy Oil and Low Transmissivity Formations. In Proceedings of the SPE International Heavy Oil Conference and Exhibition, Kuwait City, Kuwait, 10–12 December 2018; Society of Petroleum Engineers: Galveston, TX, USA, 2018; p. 29. [Google Scholar]
- Alshmakhy, A.; Maini, B.B. Effect of Foamyiness on the Performance of Solution Gas Drive in Heavy Oil Reservoirs. J. Can. Pet. Technol. 2009, 48, 27–35. [Google Scholar] [CrossRef]
- Wu, X.; Zhao, R.; Wang, R. Visual Experimental Study of the Factors Affecting the Stability of Foamy Oil Flow. Pet. Sci. Technol. 2011, 29, 1449–1458. [Google Scholar] [CrossRef]
- George, D.S.; Hayat, O.; Kovscek, A.R. A microvisual study of solution-gas-drive mechanisms in viscous oils. J. Pet. Sci. Eng. 2005, 46, 101–119. [Google Scholar] [CrossRef]
- Chen, X.; Qin, J. Visualization of movement patterns of foamy oil. J. Southwest Pet. Univ. 2009, 31, 126–130. [Google Scholar]
- Stewart, C.R.; Hunt, E.B.; Schneider, F.N.; Geffen, T.M.; Berry, J., Jr. The Role of Bubble Formation in Oil Recovery by Solution Gas Drives in Limestones. J. Pet. Technol. 1954, 5, 21–28. [Google Scholar] [CrossRef]
- Pooladi-Darvish, M.; Firoozabadi, A. Solution-gas Drive in Heavy Oil Reservoirs. J. Can. Pet. Technol. 1999, 38, 32–39. [Google Scholar] [CrossRef]
- Mahabadi, N.; Zheng, X.; Yun, T.S.; van Paassen, L.; Jang, J. Gas Bubble Migration and Trapping in Porous Media: Pore-Scale Simulation. J. Geophys. Res. Solid Earth 2018, 123, 1060–1071. [Google Scholar] [CrossRef]
- Kam, S.I.; Rossen, W.R. A Model for Foamy Generation in Homogeneous Media. SPE J. 2003, 8, 417–425. [Google Scholar] [CrossRef]
- Li, S.; Li, Z.; Lu, T.; Li, B. Experimental Study on Foamy Oil Flow in Porous Media with Orinoco Belt Heavy Oil. Energy Fuels 2012, 26, 6332–6342. [Google Scholar] [CrossRef]
- Li, J.H.; Tang, R.; Xu, J.; Jiang, T. Foamy-Oil Flow Characteristic Considering Relaxation Effects in Porous Media. Appl. Mech. Mater. 2013, 318, 486–490. [Google Scholar] [CrossRef]
- Li, S.; Li, Z.; Wang, Z. Experimental study on the performance of foamy oil flow under different solution gas–oil ratios. RSC Adv 2015, 5, 66797–66806. [Google Scholar] [CrossRef]
- Li, S.; Li, Z. Effect of Temperature on the Gas/Oil Relative Permeability of Orinoco Belt Foamy Oil. SPE J. 2016, 21, 170–179. [Google Scholar] [CrossRef]
- Hamida, M.B.; Belghaieb, J.; Hajji, N. Numerical study of heat and mass transfer enhancement for bubble absorption process. Therm. Science 2017, 22, 229. [Google Scholar] [CrossRef]
- Sheng, J.J.; Hayes, R.E.; Maini, B.B.; Tortike, W.S. A Proposed Dynamic Model for Foamy Oil Properties. In Proceedings of the SPE International Heavy Oil Symposium, Calgary, AB, Canada, 19–21 June 1995; Society of Petroleum Engineers: Galveston, TX, USA, 1995; p. 14. [Google Scholar]
- Joseph, D.D.; Kamp, A.M.; Bai, R. Modeling foamy oil flow in porous media. Int. J. Multiph. Flow 2002, 28, 1659–1686. [Google Scholar] [CrossRef]
- Shen, C. A Practical Approach for the Modeling of Foamy Oil Drive Process. In Proceedings of the SPE Canada Heavy Oil Technical Conference, Calgary, AB, Canada, 9–11 June 2015; Society of Petroleum Engineers: Galveston, TX, USA, 2015; p. 17. [Google Scholar]
- Zhang, Y.-Y.; Sun, X.-F.; Duan, X.-W.; Li, X.M. Diffusion coefficients of natural gas in foamy oil systems under high pressures. Pet. Sci. 2015, 12, 293–303. [Google Scholar] [CrossRef][Green Version]
- Gor, G.Y.; Kuchma, A.E.; Kuni, F.M. Gas Bubble Growth Dynamics in a Supersaturated Solution: Henry’s and Sievert’s Solubility Laws. In Proceedings of the 7th International Symposium on Cavitation, Ann Arbor, MI, USA, 16–22 August 2009; pp. 213–233. [Google Scholar]
- Wang, Y.; Rohlfs, W.; Ming, P. Numerical simulation study of droplet aggregation and self-springing: Based on improved VOF method. J. Eng. Thermophys. 2022, 43, 1541–1546. [Google Scholar]


















| Component | Components for the Preparation of Simulated Oil | Weight Ratio % |
|---|---|---|
| H2S, CO2, N2 | / | 0.00 |
| C1~C9 | / | 0.00 |
| C10~C19 | C10 | 17.05 |
| C20~C29 | C20 | 23.95 |
| C30+ | C30 | 59.00 |
| Total | C10, C20, C30 | 100.00 |
| Component | Weight Ratio % |
|---|---|
| CH4 | 85 |
| C2~C3 | 10 |
| C4 | 5 |
Disclaimer/Publisher’s Note: The statements, opinions and data contained in all publications are solely those of the individual author(s) and contributor(s) and not of MDPI and/or the editor(s). MDPI and/or the editor(s) disclaim responsibility for any injury to people or property resulting from any ideas, methods, instructions or products referred to in the content. |
© 2025 by the authors. Licensee MDPI, Basel, Switzerland. This article is an open access article distributed under the terms and conditions of the Creative Commons Attribution (CC BY) license (https://creativecommons.org/licenses/by/4.0/).
Share and Cite
Zhang, M.; Chen, X.; Lyu, W. Research on the Evolution Characteristics and Influencing Factors of Foamy Oil Bubbles in Porous Media. Molecules 2025, 30, 1163. https://doi.org/10.3390/molecules30051163
Zhang M, Chen X, Lyu W. Research on the Evolution Characteristics and Influencing Factors of Foamy Oil Bubbles in Porous Media. Molecules. 2025; 30(5):1163. https://doi.org/10.3390/molecules30051163
Chicago/Turabian StyleZhang, Moxi, Xinglong Chen, and Weifeng Lyu. 2025. "Research on the Evolution Characteristics and Influencing Factors of Foamy Oil Bubbles in Porous Media" Molecules 30, no. 5: 1163. https://doi.org/10.3390/molecules30051163
APA StyleZhang, M., Chen, X., & Lyu, W. (2025). Research on the Evolution Characteristics and Influencing Factors of Foamy Oil Bubbles in Porous Media. Molecules, 30(5), 1163. https://doi.org/10.3390/molecules30051163
