A Wavelet-Based Unified Power Quality Conditioner to Eliminate Wind Turbine Non-Ideality Consequences on Grid-Connected Photovoltaic Systems
Abstract
:1. Introduction
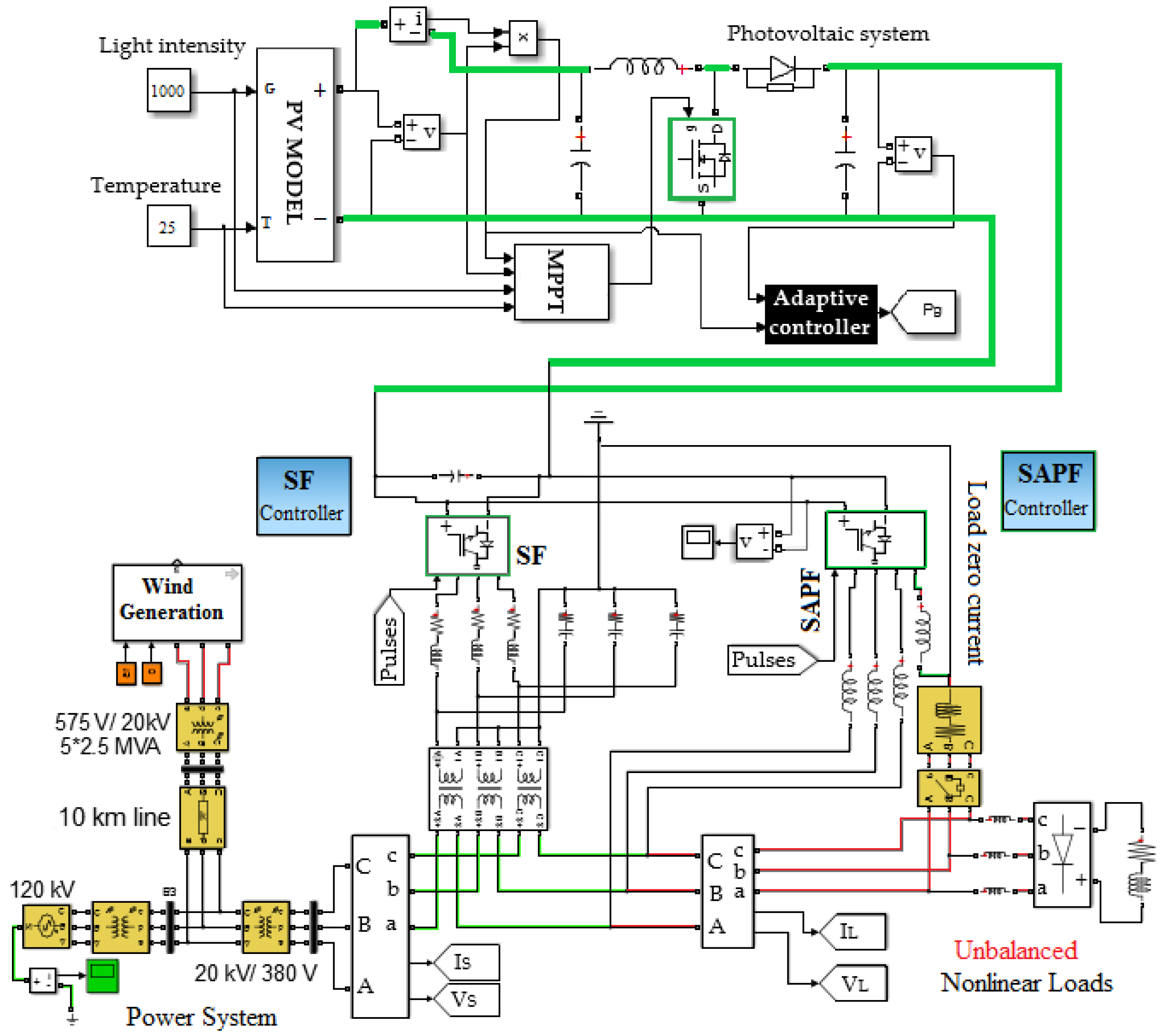
2. Practical Issues and Proposed Solutions
3. Wavelet-Based Orthogonal Signal Generator
3.1. Wavelet Transform
3.2. Orthogonal Signal Generator
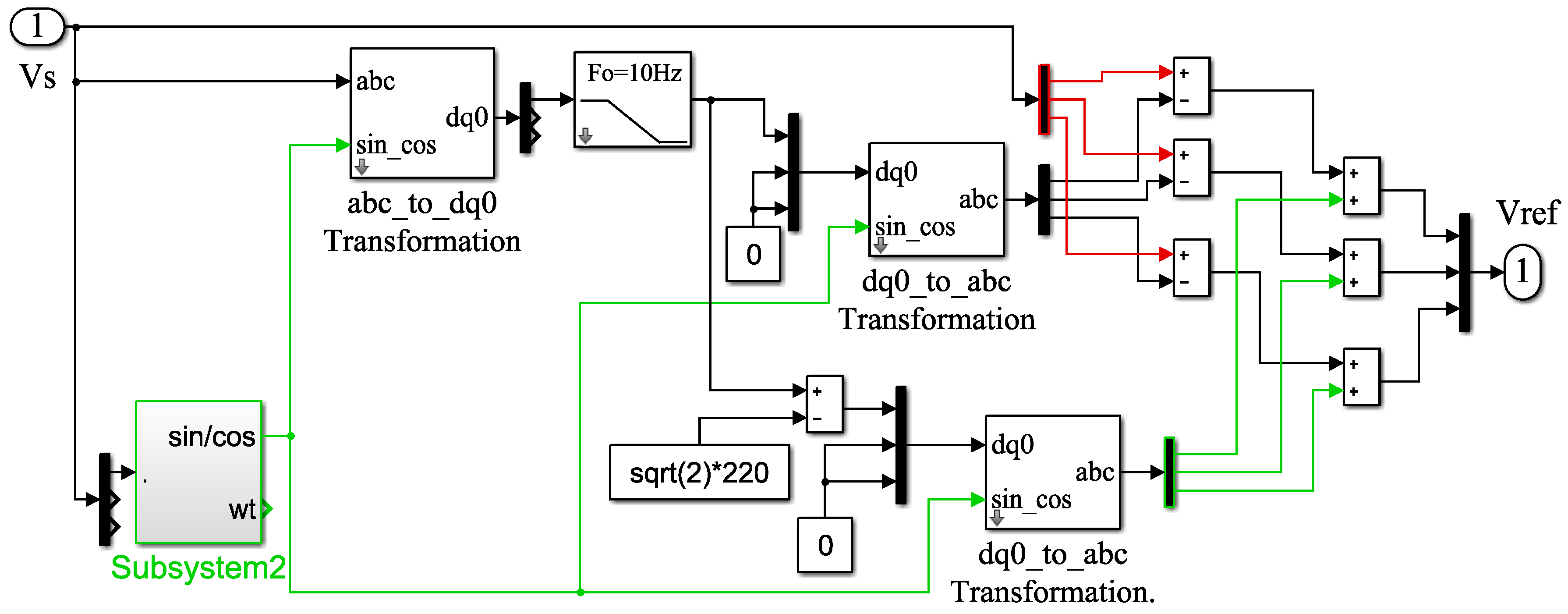
4. Improved Series Filter
4.1. Proposed Voltage Suppression Loop of the Series Filter
4.2. Proposed Current Suppression Loop for the Series Filter
5. Proposed Controller to Regulate the DC-Link Voltage of the Unified Power Quality Conditioner
6. Simulations and Discussion
7. Conclusions
Acknowledgments
Author Contributions
Conflicts of Interest
Abbreviations
| APF | Active power filter |
| PLL | Phase locked loop |
| UPQC | Unified power quality conditioner |
| AUPQS | Advanced UPQC system |
| A–GTIP | Advanced generalized theory of instantaneous power |
| SAPF | Shunt active power filter |
| SF | Series active filter |
| CPC | Current’s physical component |
| LPF | Low–pass filter |
| SRF | Synchronous reference frame |
| THD | Total harmonic distortion |
| VS+ | Positive component of grid voltages |
| WWT | Windowed wavelet transform |
| LWT | Lifting wavelet transform |
| CPT | Conservative power theory |
References
- Bouloumpasis, I.; Vovos, P.; Georgakas, K.; Vovos, N.A. Current harmonics compensation in microgrids exploiting the power electronics interfaces of renewable energy sources. Energies 2015, 8, 2295–2311. [Google Scholar] [CrossRef]
- Zhang, T.; Yue, D.; O’Grady, M.J.; O’Hare, G.M.P. Transient oscillations analysis and modified control strategy for seamless mode transfer in micro-grids: A wind-PV-ES hybrid system case study. Energies 2015, 8, 13758–13777. [Google Scholar] [CrossRef]
- Xia, M.; Li, X. Design and implementation of a high quality power supply scheme for distributed generation in a Micro-Grid. Energies 2013, 6, 4924–4944. [Google Scholar] [CrossRef]
- Pacas, J.M.; Molina, M.G.; Dos Santos, E.C. Design of a robust and efficient power electronic interface for the grid integration of solar photovoltaic generation systems. Int. J. Hydrog. Energy 2012, 37, 10076–10082. [Google Scholar] [CrossRef]
- Zhang, N.; Tang, H.; Yao, C. A systematic method for designing a PR Controller and active damping of the LCL filter for single-phase grid-connected PV inverters. Energies 2014, 7, 3934–3954. [Google Scholar] [CrossRef]
- Laskar, S.H. Power quality issues and need of intelligent PQ monitoring in the smart grid environment. In Proceedings of the 47th International Universities Power Engineering Conference (UPEC), London, UK, 4–7 September 2012; pp. 1–6.
- Xia, Y.; Xie, W. Research of the power harmonic detection method based on wavelet packet transform. In Proceedings of the International Conference on Measuring Technology and Mechatronics Automation (ICMTMA), Changsha, China, 13–14 March 2010; pp. 1112–1115.
- Peng, F.Z.; Lai, J.S. Generalized instantaneous reactive power theory for three-phase power systems. IEEE Trans. Instrum. Meas. 1996, 45, 293–297. [Google Scholar] [CrossRef]
- Noroozian, R.; Gharehpetian, G.B. An investigation on combined operation of active power filter with photovoltaic arrays. Int. J. Electr. Power Energy Syst. 2013, 46, 392–399. [Google Scholar] [CrossRef]
- Rahmani, B.; Bina, M.T. Reciprocal effects of the distorted wind turbine source and the SAPF: Full compensation of unbalance and harmonics under capacitive load condition. IET Power Electron. 2013, 6, 1668–1682. [Google Scholar] [CrossRef]
- Czarnecki, L.S. Currents’ physical components (CPC) in circuits with non-sinusoidal voltages and currents part 2: Three-phase three-wire linear circuits. Electr. Power Qual. Util. 2005, 12, 3–13. [Google Scholar]
- Tenti, P.; Tedeschi, E.; Mattavelli, P. Cooperative operation of active power filters by instantaneous complex power control. In Proceedings of the 7th International Conference on Power Electronics and Drive Systems, Bangkok, Thailand, 27–30 November 2007; pp. 555–561.
- Depenbrock, M. The FBD-method, a generally applicable tool for analyzing power relations. IEEE Trans. Power Syst. 1993, 8, 381–387. [Google Scholar] [CrossRef]
- Kim, H.S.; Akagi, H. The instantaneous power theory on the rotating p–q–r reference frames. In Proceedings of the IEEE/PEDS Conference, Hong Kong, China, 27–29 July 1999; pp. 422–427.
- Depenbrock, M.; Staudt, V.; Wrede, H. Concerning instantaneous power compensation in three-phase systems by using p–q–r theory. IEEE Trans. Power Electron. 2004, 19, 1151–1152. [Google Scholar] [CrossRef]
- Aredes, M.; Akagi, H.; Watanabe, E.H.; Salgado, E.V.; Encarnação, L.F. Comparisons between the p–q and p–q–r theories in three-phase four-wire systems. IEEE Trans. Power Electron. 2009, 24, 924–933. [Google Scholar] [CrossRef]
- Palanisamy, K.; Kothari, D.P.; Mishra, M.K.; Meikandashivam, S.; Raglend, I.J. Effective utilization of unified power quality conditioner for interconnecting PV modules with grid using power angle control method. Electr. Power Energy Syst. 2013, 48, 131–138. [Google Scholar] [CrossRef]
- Macken, K.J.; Vanthournout, K.; Van den Keybus, J.; Deconinck, G.; Belmans, R.J.M. Distributed control of renewable generation units with integrated active filter. In Proceedings of the IEEE 34th Annual Power Electronics Specialist Conference (PESC 2003), Acapulco, Mexico, 15–19 June 2003.
- Belaidi, R.; Haddouche, A.; Fathi, M.; Larafi, M.M.; Chikouche, A. Improvement of the electrical energy quality using a Shunt Active Filter supplied by a photovoltaic generator. Energy Proced. 2011, 6, 522–530. [Google Scholar] [CrossRef]
- Neves, P.; Gonçalves, D.; Pinto, J.G.; Alves, R.; Afonso, J.L. Single-phase shunt active filter interfacing renewable energy sources with the power grid. In Proceedings of the 35th Annual Conference of IEEE Industrial Electronics, IECON 2009, Porto, Portugal, 3–5 November 2009.
- Patidar, R.D.; Singh, S.P. Active and reactive power control and quality management in DG-grid interfaced systems. ARPN J. Eng. Appl. Sci. 2009, 4, 81–90. [Google Scholar]
- Rahmani, B.; Li, W.; Liu, G. An advanced universal power quality conditioning system and MPPT method for grid integration of photovoltaic systems. Int. J. Electr. Power Energy Syst. 2015, 69, 76–84. [Google Scholar] [CrossRef]
- Xie, G.L.; Zhang, B.H.; Li, Y.; Mao, C.X. Harmonic propagation and interaction evaluation between small-scale wind farms and nonlinear loads. Energies 2013, 6, 3297–3322. [Google Scholar] [CrossRef]
- Hartmann, B.; Dan, A. Harmonic source identification of a distributed generator, and compensation of the voltage change caused by changing generation. In Electric Power Quality; ICREPQ; Invest-Marketing Ltd.: Budapest, Hungary, 2008. [Google Scholar]
- Kota, V.R.; Vinnakoti, S. SRF-based control of unified power quality conditioner for power quality enhancement. Int. Conf. Electron. Signals Commun. Optim. EESCO 2015. [Google Scholar] [CrossRef]
- Kesler, M.; Ozdemir, E. Synchronous-reference-frame-based control method for UPQC under unbalanced and distorted load conditions. IEEE Trans. Ind. Electron. 2011, 58, 3967–3975. [Google Scholar] [CrossRef]
- Biricik, S.; Ozerdem, O.C.; Redif, S.; Kmail, M.O.I. Performance improvement of active power filters based on P-Q and D-Q control methods under non-ideal supply voltage conditions. In Proceedings of the International Conference on Electrical and Electronics Engineering (ELECO), Bursa, Turkey, 1–4 December 2011; pp. 1312–1316.
- Campanho, L.B.G.; Goedtel, A.; Silva, S.; Nascimento, C.F. Neural-Networks and Synchronous Reference Frame Applied in the Harmonic Compensation with a Three-Phase Parallel Active Power Filter. In Proceedings of the International Conference on Renewable Energies and Power Quality, Santiago de Compostela, Spain, 28–30 March 2012; pp. 517–522.
- Modarresi, J.; Fallah, M.; Gholipour, E.; Bina, M.T. Improving the SRF method to compensate low–order harmonics under non-sinusoidal network voltages. Turk. J. Electr. Eng. Comput. Sci. 2016, 24, 1306–1366. [Google Scholar]
- Hosseinpour, M.; Yazdian, A.; Mohamadian, M.; Kazempour, J. Design and simulation of UPQC to improve power quality and transfer wind energy to grid. J. Appl. Sci. 2008, 8, 3770–3782. [Google Scholar]
- Teke, A.; Saribulut, L.; Tümay, M. A novel reference signal generation method for power-quality improvement of unified power-quality conditioner. IEEE Trans. Power Deliv. 2011, 26, 2205–2214. [Google Scholar] [CrossRef]
- Ray, P.K.; Kishor, N.; Mohanty, S.R. Islanding and power quality disturbance detection in grid-connected hybrid power system using wavelet and S-transform. IEEE Trans. Smart Grid 2012, 3, 1082–1094. [Google Scholar] [CrossRef]
- Lave, M.; Kleissl, J.; Stein, J.S. A wavelet-based variability model (WVM) for solar PV power plants. IEEE Trans. Sustain. Energy 2013, 4, 501–509. [Google Scholar] [CrossRef]
- Pigazo, A.; Liserre, M.; Mastromauro, R.A.; Moreno, V.M.; Dell’Aquila, A. Wavelet-based islanding detection in grid-connected PV systems. IEEE Trans. Ind. Electron. 2009, 56, 4445–4455. [Google Scholar] [CrossRef]
- Liu, G.; Yang, Y.; Wang, P.; Wang, W.; Xu, D. Stability Control Method Based on Virtual Inductance of Grid–Connected PV Inverter under Weak Grid. In Proceedings of the 39th Annual Conference of the IEEE Industrial Electronics Society, IECON 2013, Vienna, Austria, 10–13 November 2013; pp. 1867–1872.

















| Parameter | Value | Unit |
|---|---|---|
| LL | 60 | mH |
| CL | 0 | - |
| RL | 15 | Ω |
| Phase | Active Power (P) | Reactive Power (Q) |
|---|---|---|
| Phase a | 37 kW | 1000 var |
| Phase b | - | - |
| Phase c | 37 kW | 1000 var |
| Variable | Value | Unit |
|---|---|---|
| PV module maximum power (Pmax) | 200.14 | W |
| PV module short circuit current (Isc,n) | 8.21 | A |
| PV module open circuit voltage (Voc,n) | 32.9 | V |
| Voltage temperature coeficient (Kv) | −0.123 | V/K |
| Current temperature coeficient (KI) | 0.032 | A/K |
| Ambient PV cell temperature (Tn) | 25 | °C |
| Radiation (Gn) | 1000 | W/m2 |
| Wind Turbine Parameters | Value | Unit |
|---|---|---|
| Wind turbine numbers | 6 | - |
| Turbine inertia constant (H) | 4.32 | s |
| Generator power | 1.67 | MVA |
| Generator voltage (Vrms) | 575 | V |
| Generator inertia constant (H) | 685 | ms |
| DC bus capacitor | 10 | mF |
| Nominal DC bus voltage | 1150 | V |
| Grid–side coupling inductor | 0.3 | p.u. |
| Grid–side coupling resistance | 0.003 | p.u. |
© 2016 by the authors; licensee MDPI, Basel, Switzerland. This article is an open access article distributed under the terms and conditions of the Creative Commons Attribution (CC-BY) license (http://creativecommons.org/licenses/by/4.0/).
Share and Cite
Rahmani, B.; Li, W.; Liu, G. A Wavelet-Based Unified Power Quality Conditioner to Eliminate Wind Turbine Non-Ideality Consequences on Grid-Connected Photovoltaic Systems. Energies 2016, 9, 390. https://doi.org/10.3390/en9060390
Rahmani B, Li W, Liu G. A Wavelet-Based Unified Power Quality Conditioner to Eliminate Wind Turbine Non-Ideality Consequences on Grid-Connected Photovoltaic Systems. Energies. 2016; 9(6):390. https://doi.org/10.3390/en9060390
Chicago/Turabian StyleRahmani, Bijan, Weixing Li, and Guihua Liu. 2016. "A Wavelet-Based Unified Power Quality Conditioner to Eliminate Wind Turbine Non-Ideality Consequences on Grid-Connected Photovoltaic Systems" Energies 9, no. 6: 390. https://doi.org/10.3390/en9060390
APA StyleRahmani, B., Li, W., & Liu, G. (2016). A Wavelet-Based Unified Power Quality Conditioner to Eliminate Wind Turbine Non-Ideality Consequences on Grid-Connected Photovoltaic Systems. Energies, 9(6), 390. https://doi.org/10.3390/en9060390

