Photovoltaic Energy Harvesting Wireless Sensor Node for Telemetry Applications Optimized for Low Illumination Levels
Abstract
:1. Introduction
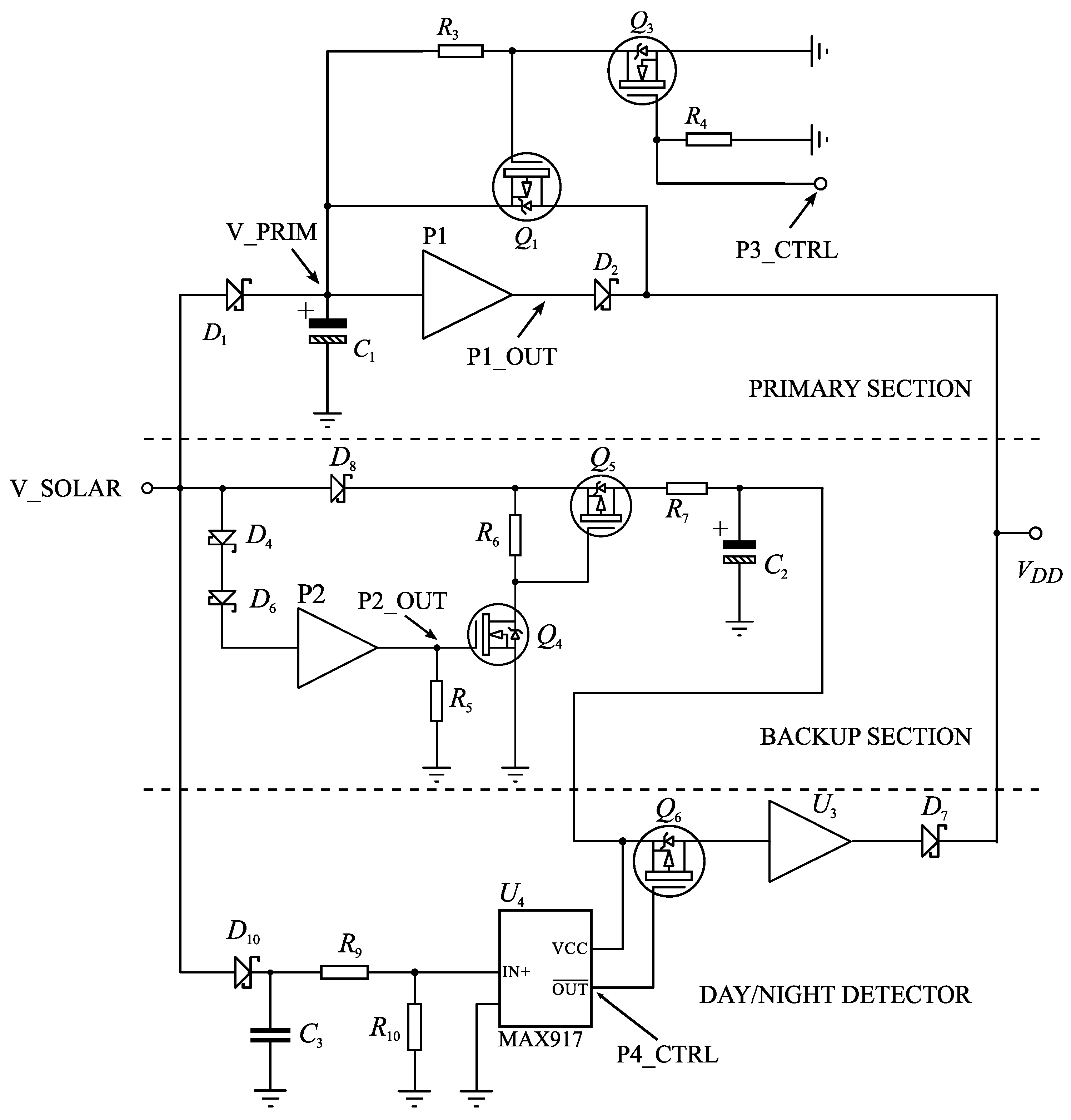
2. Device Architecture
3. Storage Elements
4. Experimental Results
5. Conclusions
Acknowledgments
Author Contributions
Conflicts of Interest
Abbreviations
| WSN | Wireless sensor network |
| PCB | Printed circuit board |
| RF | Radio frequency |
| PV | Photovoltaic |
| MPPT | Maximum power point tracking |
References
- Hamilton, M.C. Recent Advances in Energy Harvesting Technology and Techniques. In Proceedings of the IECON 2012—38th Annual Conference on IEEE Industrial Electronics Society, Montreal, QC, Canada, 25–28 October 2012; pp. 6297–6304.
- Baranov, A.; Spirjakin, D.; Akbari, S.; Somov, A.; Passerone, R. POCO: “Perpetual” operation of CO wireless sensor node with hybrid power supply. Sens. Actuators A 2016, 238, 112–121. [Google Scholar] [CrossRef]
- Park, C.; Chou, P.H. AmbiMax: Autonomous Energy Harvesting Platform for Multi-Supply Wireless Sensor Nodes. In Proceedings of the Third Annual Conference on Sensor and Ad Hoc Communications and Networks (SECON 2006), Reston, VA, USA, 25–28 September 2006; pp. 168–177.
- Wang, W.; O’Donnell, T.; Wang, N.; Hayes, M.; O’Flynn, B.; O’Mathuna, C. Design Considerations of sub-mW Indoor Light Energy Harvesting for Wireless Sensor Systems. ACM J. Emerg. Technol. Comput. Syst. 2010, 6, 1–26. [Google Scholar] [CrossRef]
- Li, S.; Pandharipande, A. Networked Illumination Control with Distributed Light-Harvesting Wireless Sensors. IEEE Sens. J. 2015, 15, 1662–1669. [Google Scholar]
- Tan, Y.K.; Panda, S.K. Energy Harvesting from Hybrid Indoor Ambient Light and Thermal Energy Sources for Enhanced Performance of Wireless Sensor Nodes. IEEE Trans. Ind. Electron. 2011, 58, 4424–4435. [Google Scholar] [CrossRef]
- Dalola, S.; Ferrari, V.; Guizzetti, M.; Marioli, D.; Sardini, E.; Serpelloni, M.; Taroni, A. Autonomous Sensor System with Power Harvesting for Telemetric Temperature Measurements of Pipes. IEEE Trans. Instrum. Meas. 2009, 58, 1471–1478. [Google Scholar] [CrossRef]
- Prijić, A.; Vračar, L.; Vučković, D.; Milić, D.; Prijić, Z. Thermal Energy Harvesting Wireless Sensor Node in Aluminum Core PCB Technology. IEEE Sen. J. 2015, 15, 337–345. [Google Scholar] [CrossRef]
- Colomer-Farrarons, J.; Miribel-Catala, P.; Saiz-Vela, A.; Samitier, J. A Multiharvested Self-Powered System in a Low-Voltage Low-Power Technology. IEEE Trans. Ind. Electron. 2011, 58, 4250–4263. [Google Scholar] [CrossRef]
- Botteron, C.; Briand, D.; Mishra, B.; Tasselli, G.; Janphuang, P.; Haug, F.J.; Skrivervik, A.; Lockhart, R.; Robert, C.; de Rooij, N.; et al. A low-cost UWB sensor node powered by a piezoelectric harvester or solar cells. Sens. Actuators A 2016, 239, 127–136. [Google Scholar] [CrossRef]
- Brunelli, D. A High-Efficiency Wind Energy Harvester for Autonomous Embedded Systems. Sensors 2016, 16, 327:1–327:19. [Google Scholar] [CrossRef] [PubMed]
- Guo, H.; He, X.; Zhong, J.; Zhong, Q.; Leng, Q.; Hu, C.; Chen, J.; Tian, L.; Xia, Y.; Zhou, J. A nanogenerator for harvesting airflow energy and light energy. J. Mater. Chem. A 2014, 2, 2079–2087. [Google Scholar] [CrossRef]
- Weddell, A.S.; Magno, M.; Merrett, G.V.; Brunelli, D.; Al-Hashimi, B.M.; Benini, L. A Survey of Multi-Source Energy Harvesting Systems. In Proceedings of the Design, Automation & Test in Europe Conference & Exhibition (DATE), Grenoble, France, 18–22 March 2013; IEEE: Grenoble, France, 2013; pp. 905–908. [Google Scholar]
- Yu, H.; Yue, Q.; Zhou, J.; Wang, W. A Hybrid Indoor Ambient Light and Vibration Energy Harvester for Wireless Sensor Nodes. Sensors 2014, 14, 8740–8755. [Google Scholar] [CrossRef] [PubMed]
- Gungor, V.C.; Hancke, G.P. Industrial Wireless Sensor Networks: Challenges, Design Principles, and Technical Approaches. IEEE Trans. Ind. Electron. 2009, 56, 4258–4265. [Google Scholar] [CrossRef]
- Chou, P.; Kim, S. Techniques for Maximizing Efficiency of Solar Energy Harvesting Systems. In Proceedings of the 5th Conference on Mobile Computing and Ubiquitous Networking—ICMU 2010, Seattle, WA, USA, 26–28 April 2010; pp. 139–145.
- Prijić, A.; Vračar, L.; Pavlović, Z.; Kostić, L.; Prijić, Z. The Effect of Flat Panel Reflectors on Photovoltaic Energy Harvesting in Wireless Sensor Nodes Under Low Illumination Levels. IEEE Sens. J. 2015, 15, 7105–7111. [Google Scholar] [CrossRef]
- Dallago, E.; Barnabei, A.L.; Liberale, A.; Malcovati, P.; Venchi, G. An Interface Circuit for Low-Voltage Low-Current Energy Harvesting Systems. IEEE Trans. Power Electron. 2014, 30, 1411–1420. [Google Scholar] [CrossRef]
- López-Lapeña, O.; Penella, M.T.; Gasulla, M. A New MPPT Method for Low-Power Solar Energy Harvesting. IEEE Trans. Ind. Electron. 2010, 57, 3129–3138. [Google Scholar] [CrossRef]
- Kim, S.; No, K.S.; Chou, P.H. Design and Performance Analysis of Supercapacitor Charging Circuits for Wireless Sensor Nodes. IEEE J. Emerg. Sel. Top. Circuits Syst. 2011, 1, 1–13. [Google Scholar] [CrossRef]
- Fröhlich, A.A.; Bezerra, E.A.; Slongo, L.K. Experimental analysis of solar energy harvesting circuits efficiency for low power applications. Comput. Electr. Eng. 2015, 45, 143–154. [Google Scholar] [CrossRef]
- Weddell, A.S.; Merrett, G.V.; Al-Hashimi, B.M. Photovoltaic Sample-and-Hold Circuit Enabling MPPT Indoors for Low-Power Systems. IEEE Trans. Circuits Syst. I 2012, 59, 1196–1204. [Google Scholar] [CrossRef]
- Yu, H.; Yue, Q. Indoor Light Energy Harvesting System for Energy-aware Wireless Sensor Node. Energy Procedia 2012, 16, 1027–132. [Google Scholar] [CrossRef]
- Cevik, I.; Huang, X.; Yu, H.; Yan, M.; Ay, S. An Ultra-Low Power CMOS Image Sensor with On-Chip Energy Harvesting and Power Management Capability. Sensors 2015, 15, 5531–5554. [Google Scholar] [CrossRef] [PubMed]
- Chew, K.W.R.; Sun, Z.; Tang, H.; Siek, L. A 400 nW single-inductor dual-input-tri-output DC-DC buck-boost converter with maximum power point tracking for indoor photovoltaic energy harvesting. In Proceedings of the IEEE International Solid-State Circuits Conference Digest of Technical Papers (ISSCC), San Francisco, CA, USA, 17–21 February 2013; pp. 68–69.
- Cilingiroglu, U.; Tar, B.; Ozmen, C. On-Chip Photovoltaic Energy Conversion in Bulk-CMOS for Indoor Applications. IEEE Trans. Circuits Syst. I 2014, 61, 2491–2504. [Google Scholar] [CrossRef]
- Todeschini, F.; Planat, C.; Milazzo, P.; Tricomi, S.; Urard, P.; Benabes, P. A Nano quiescent Current Power Management for Autonomous Wireless Sensor Network. In Proceedings of the 20th IEEE International Conference on Electronics, Circuits, and Systems (ICECS), Abu Dhabi, United Arab Emirates, 9–12 December 2013; pp. 815–818.
- Linear Technology Corporation. LTC3105 400 mA Step-Up DC/DC Converter with Maximum Power Point Control and 250 mV Start-Up; Linear Technology Corporation: Milpitas, CA, USA, 2010. [Google Scholar]
- Brunelli, D.; Moser, C.; Thiele, L.; Benini, L. Design of a Solar-Harvesting Circuit for Batteryless Embedded Systems. IEEE Trans. Circuits Syst. I 2009, 56, 2519–2528. [Google Scholar] [CrossRef]
- Kim, S.; Chou, P.H. Size and Topology Optimization for Supercapacitor–Based Sub–Watt Energy Harvesters. IEEE Trans. Power Electron. 2013, 28, 2068–2080. [Google Scholar] [CrossRef]
- Le, T.N.; Pegatoquet, A.; Berder, O.; Sentieyrs, O.; Carer, A. Energy-Neutral Design Framework for Supercapacitor-Based Autonomous Wireless Sensor Networks. ACM J. Emerg. Technol. Comput. Syst. 2015, 12, 19:1–19:21. [Google Scholar] [CrossRef]
- Ongaro, F.; Saggini, S.; Mattavelli, P. Li-Ion Battery-Supercapacitor Hybrid Storage System for a Long Lifetime, Photovoltaic-Based Wireless Sensor Network. IEEE Trans. Power Electron. 2012, 27, 3944–3952. [Google Scholar] [CrossRef]
- Chen, C.Y.; Chou, P. DuraCap: A Supercapacitor-Based, Power-Bootstrapping, Maximum Power Point Tracking Energy-Harvesting System. In Proceedings of the IEEE International Symposium on Low-Power Electronics and Design (ISLPED), Austin, TX, USA, 18–20 August 2010; pp. 313–318.
- Carvalho, C.; Paulino, N. Start-up circuit for low-power indoor light energy harvesting applications. Electron. Lett. 2013, 49, 669–671. [Google Scholar] [CrossRef]
- Minami, M.; Morito, T.; Morikawa, H.; Aoyama., T. Solar Biscuit: A Battery-less Wireless Sensor Network System for Environmental Monitoring Applications. In Proceedings of the 2nd International Workshop on Networked Sensing Systems, San Diego, CA, USA, 27–28 June 2005.
- Dias, P.C.; Morais, F.J.O.; de Morais Franca, M.B.; Ferreira, E.C.; Cabot, A.; Dias, J.S. Autonomous Multisensor System Powered by a Solar Thermoelectric Energy Harvester With Ultralow-Power Management Circuit. IEEE Trans. Instrum. Meas. 2015, 64, 2918–2925. [Google Scholar] [CrossRef]
- Rieutort-Louis, W.; Huang, L.; Hu, Y.; Sanz-Robinson, J.; Wagner, S.; Sturm, J.C.; Verma, N. Complete Fully Thin-Film PV Harvesting and Power-Management System on Plastic with On-Sheet Battery Management and Wireless Power Delivery to Off-sheet Loads. IEEE J. Photovolt. 2014, 4, 432–439. [Google Scholar] [CrossRef]
- Chong, S.K.; Gaber, M.M.; Krishnaswamy, S.; Loke, S.W. Chapter Energy-Aware Data Processing Techniques for Wireless Sensor Networks: A Review; Transactions on Large-Scale Data- and Knowledge-Centered Systems III; Springer: Berlin, Germany; Heidelberg, Germany, 2011; pp. 117–137. [Google Scholar]
- Yan, R.; Sun, H.; Qian, Y. Energy-Aware Sensor Node Design with Its Application in Wireless Sensor Networks. IEEE Trans. Instrum. Meas. 2013, 62, 1183–1191. [Google Scholar] [CrossRef]
- Seiko Instruments Inc. Ultra-Small Package High-Precision Voltage Detector S-1000 Series; Seiko Instruments Inc.: Chiba, Japan, 2015. [Google Scholar]
- NXP Semiconductors. BSH105: N-channel Vertical D-MOS Logic Level FET; NXP Semiconductors: Nijmegen, The Netherlands, 1998. [Google Scholar]
- Fairchild. NDS332P P-Channel Logic Level Enhancement Mode Field Effect Transistor; Fairchild: New York, NY, USA, 1997.
- Maxim Integrated Inc. MAX917-MAX920 SOT23, 1.8V, Nanopower, Beyond-the-Rails Comparators with/without Reference; Maxim Integrated Inc.: San Jose, CA, USA, 2010. [Google Scholar]
- Microchip Tecnology Inc. Microchip PIC18F25K20 - 28/40/44-Pin Flash Microcontrollers with NanoWatt XLP Technology; Microchip Tecnology Inc.: Chandler, AZ, USA, 2010. [Google Scholar]
- Microchip Tecnology Inc. 868 MHz Ultra-Low Power Sub-GHz Transceiver Module MRF89XAM8A; Microchip Tecnology Inc.: Chandler, AZ, USA, 2011. [Google Scholar]
- Silicon Labs. Digital I2C Humidity and Temperature Sensor Si7005; Silicon Labs.: Austin, TX, USA, 2016. [Google Scholar]
- Panasonic Industrial Company. Gold Capacitors Technical Guide; Technical Report; TGGC-7.8; Panasonic Industrial Company: Osaka, Japan, 2016. [Google Scholar]
- IXYS Corporation. IXOLAR High Efficiency SolarMD SLMD600H10; IXYS Corporation: Milpitas, CA, USA, 2011. [Google Scholar]
- Texas Instruments Inc. TPS6102x 96% Efficient Synchronous Boost Converter; Texas Instruments Inc.: Dallas, TX, USA, 2014. [Google Scholar]













| (80 ) | (5 ) | (40 ) | (5 ) | (200 ) | |
|---|---|---|---|---|---|
| Microcontroller | 0.8 | 0.8 | 0.8 1.1 | 0.8 1.1 | 1.2 |
| RF module | – | 1.7 | – | 27 | 100 |
| Sensor | – | – | 0.6 | – | – |
| Harvesting circuitry | 3.7 | 3.7 | 3.7 | 3.7 | 3.7 |
| Day/night detector | – | – | 1.1 | 1.1 | 1.1 |
| Supercapacitor leakage | – | – | 0.5 | 0.5 | 0.5 |
| Total | 0.8 | 2.5 | 1.4 1.7 | 27.8 28.1 | 6.6 |
| Average | 1) start–up (): | ||||
| Average | 2) operating cycle (): | ||||
| Parameter | Condition | Value | Unit |
|---|---|---|---|
| Minimal operating illuminance | with backup charging | 20 | |
| Cold booting time | 20 100 | 170
20 | |
| Maximum operating time in total darkness | backup fully charged at 3.77 | 81 | |
| Data acquisition and RF transmission interval | data packet length: 12 bytes | 200 | |
| Current consumption | sleep mode active mode | max 28.1 |
© 2016 by the authors; licensee MDPI, Basel, Switzerland. This article is an open access article distributed under the terms and conditions of the Creative Commons Attribution (CC-BY) license (http://creativecommons.org/licenses/by/4.0/).
Share and Cite
Vračar, L.; Prijić, A.; Nešić, D.; Dević, S.; Prijić, Z. Photovoltaic Energy Harvesting Wireless Sensor Node for Telemetry Applications Optimized for Low Illumination Levels. Electronics 2016, 5, 26. https://doi.org/10.3390/electronics5020026
Vračar L, Prijić A, Nešić D, Dević S, Prijić Z. Photovoltaic Energy Harvesting Wireless Sensor Node for Telemetry Applications Optimized for Low Illumination Levels. Electronics. 2016; 5(2):26. https://doi.org/10.3390/electronics5020026
Chicago/Turabian StyleVračar, Ljubomir, Aneta Prijić, Damir Nešić, Saša Dević, and Zoran Prijić. 2016. "Photovoltaic Energy Harvesting Wireless Sensor Node for Telemetry Applications Optimized for Low Illumination Levels" Electronics 5, no. 2: 26. https://doi.org/10.3390/electronics5020026
APA StyleVračar, L., Prijić, A., Nešić, D., Dević, S., & Prijić, Z. (2016). Photovoltaic Energy Harvesting Wireless Sensor Node for Telemetry Applications Optimized for Low Illumination Levels. Electronics, 5(2), 26. https://doi.org/10.3390/electronics5020026
