An Improved Algorithm for Insulator and Defect Detection Based on YOLOv4
Abstract
:1. Introduction
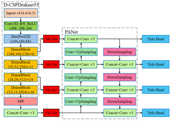
- Replacing the original backbone feature extraction network with a lightweight backbone network, D-CSPDarknet53, through feature reuse, which greatly reduced the number of parameters and computation of the model.
- Embedding the SA-Net attention module [33] between the backbone network and the feature fusion layer to improve the focus capability of the model for the complex background where the detection target is located.
- Adding multiple outputs to the prediction module to improve the detection accuracy of the model for the small target of insulator defects.
2. YOLOv4 Basic Structure
3. Improved YOLOV4 Model Network Structure
3.1. Subsection Feature Extraction Module Lightweighting Improvement
3.2. Improvements to Enhance Feature Focus Based on Attention Mechanisms
3.3. Improve Detection Module for Small Target Recognition
3.4. DSMH-YOLOv4 Model
4. Experimental Results and Analysis
4.1. Experimental Environment
4.2. Experimental Process
4.3. Experimental Evaluation Indicators
4.4. Comparison of Experimental Results
5. Conclusions
Author Contributions
Funding
Data Availability Statement
Conflicts of Interest
References
- Ru, C.; Zhang, S.; Zhang, Z.; Zhu, Y.; Liang, Y. Fault Identification Method for High Voltage Power Grid Insulator Based on lightweight Mobilenet-SSD and MobileNetV2-DeeplabV3+ Network. High Volt. Eng. 2022, 48, 3670–3679. [Google Scholar]
- Hao, S.; Ma, R.; Zhao, X.; Ma, X.; Wen, H.; An, B. Self-Explosion Fault Detection Algorithm for Glass Insulator Based on Super-Resolution Deep Residual Network. High Volt. Eng. 2022, 48, 1817–1825. [Google Scholar]
- Hao, Y.; Liang, W.; Yang, L.; He, J.; Wu, J. Methods of image recognition of overhead power line insulators and ice types based on deep weakly-supervised and transfer learning. IET Gener. Transm. Distrib. 2022, 16, 2140–2153. [Google Scholar] [CrossRef]
- Han, G.; He, M.; Gao, M.; Yu, J.; Liu, K.; Qin, L. Insulator Breakage Detection Based on Improved YOLOv5. Sustainability 2022, 14, 6066. [Google Scholar] [CrossRef]
- Sadykova, D.; Pernebayeva, D.; Bagheri, M.; James, A. IN-YOLO: Real-Time Detection of Outdoor High Voltage Insulators Using UAV Imaging. IEEE Trans. Power Deliv. 2020, 35, 1599–1601. [Google Scholar] [CrossRef]
- Xu, S.; Deng, J.; Huang, Y.; Ling, L.; Han, T. Research on Insulator Defect Detection Based on an Improved MobilenetV1-YOLOv4. Entropy 2022, 24, 1588. [Google Scholar] [CrossRef]
- Han, G.; Li, T.; Li, Q.; Zhao, F.; Zhang, M.; Wang, R.; Yuan, Q.; Liu, K.; Qin, L. Improved Algorithm for Insulator and Its Defect Detection Based on YOLOX. Sensors 2022, 22, 6186. [Google Scholar] [CrossRef]
- Hao, K.; Chen, G.; Zhao, L.; Li, Z.; Liu, Y.; Wang, C. An Insulator Defect Detection Model in Aerial Images Based on Multiscale Feature Pyramid Network. IEEE Trans. Instrum. Meas. 2022, 71, 3522412. [Google Scholar] [CrossRef]
- Waleed, D.; Mukhopadhyay, S.; Tariq, U.; El-Hag, A.H. Drone-Based Ceramic Insulators Condition Monitoring. IEEE Trans. Instrum. Meas. 2021, 70, 6007312. [Google Scholar] [CrossRef]
- Li, B.; Zeng, J.; Zhu, X.; Wang, S.; Guo, Z.; Liu, H. Insulator defect detection network based on multi-scale context awareness. High Volt. Eng. 2022, 48, 2905–2914. [Google Scholar]
- Zhai, Y.; Yang, K.; Wang, Q.; Wang, Y. Disc Insulator Defect Detection Based on Mixed Sample Transfer Learning. Proceedings of the CSEE. Available online: https://kns.cnki.net/kcms2/article/abstract?v=iJQOcxL8JgxGpwh6a5pyNkiV4NA4bKr6Q3GvlsIcuvTz5BpQfttspv3LImqMB3lnLXSpS8_PW3DPTxm-wewaGlJFHjkUNfLnIhZWWaVPnwHbAiHgRMCK6Q==&uniplatform=NZKPT&language=CHS. (accessed on 1 May 2022).
- Saini, V.K.; Kumar, R.; Mathur, A.; Saxena, A. Short Term Forecasting Based on Hourly Wind Speed Data Using Deep Learning Algorithms. In Proceedings of the 3rd International Conference on Emerging Technologies in Computer Engineering: Machine Learning and Internet of Things ICETCE 2020, Jaipur, India, 7–8 February 2020; pp. 30–35. [Google Scholar]
- Yang, Z.; Xu, Z.; Wang, Y. Bidirection-Fusion-YOLOv3: An Improved Method for Insulator Defect Detection Using UAV Image. IEEE Trans. Instrum. Meas. 2022, 71, 3521408. [Google Scholar] [CrossRef]
- Qiu, Z.; Zhu, X.; Liao, C.; Shi, D.; Qu, W. Detection of Transmission Line Insulator Defects Based on an Improved Lightweight YOLOv4 Model. Appl. Sci. 2022, 12, 1207. [Google Scholar] [CrossRef]
- Zhang, Z.; Zhang, B.; Lan, C.; Liu, H.; Li, D.; Pei, L.; Yu, W. FINet: An Insulator Dataset and Detection Benchmark Based on Synthetic Fog and Improved YOLOv5. IEEE Trans. Instrum. Meas. 2022, 71, 6006508. [Google Scholar] [CrossRef]
- Liu, W.; Anguelov, D.; Erhan, D.; Szegedy, C.; Cheng-Yang, F.; Alexander, C. SSD: Single Shot Multibox Detector. In Proceedings of the European Conference on Computer Vision—ECCV 2016, Amsterdam, The Netherlands, 11–14 October 2016; Springer: Cham, Switzerland, 2016; pp. 21–37. [Google Scholar]
- Redmon, J.; Divvala, S.; Girshick, R.; Farhadi, A. You Only Look Once: Unified, Real-Time Object Detection. In Proceedings of the IEEE Conference on Computer Vision and Pattern Recognition, Las Vegas, NV, USA, 27–30 June 2016; pp. 779–788. [Google Scholar]
- Redmon, J.; Farhadi, A. YOLO9000: Better, Faster, Stronger. In Proceedings of the IEEE Conference on Computer Vision and Pattern Recognition, Honolulu, HI, USA, 21–26 July 2017; pp. 7263–7271. [Google Scholar]
- Redmon, J.; Farhadi, A. Yolov3: An incremental improvement. arXiv 2018, arXiv:1804.02767. [Google Scholar]
- Bochkovskiy, A.; Wang, C.Y.; Liao, H.Y.M. Yolov4: Optimal speed and accuracy of object detection. arXiv 2020, arXiv:2004.10934. [Google Scholar]
- Girshick, R.; Donahue, J.; Darrell, T.; Malik, J. Rich Feature Hierarchies for Accurate Object Detection and Semantic Segmentation. In Proceedings of the IEEE Conference on Computer Vision & Pattern Recognition IEEE Computer Society, Columbus, OH, USA, 23–28 June 2014; pp. 580–587. [Google Scholar]
- Girshick, R. Fast R-CNN. In Proceedings of the IEEE International Conference on Computer Vision, Santiago, Chile, 7–13 December 2015; pp. 1440–1448. [Google Scholar]
- Ren, S.; He, K.; Girshick, R.; Sun, J. Faster R-CNN: Towards Real-Time Object Detection with Region Proposal Networks. IEEE Trans. Pattern Anal. Mach. Intell. 2016, 39, 1137–1149. [Google Scholar] [CrossRef]
- He, K.; Gkioxari, G.; Dollár, P.; Girshick, R. Mask R-CNN. In Proceedings of the IEEE International Conference on Computer Vision, Venice, Italy, 22–29 October 2017; pp. 2961–2969. [Google Scholar]
- Jia, X.; Yu, Y.; Guo, Y.; Huang, Y.; Zhao, B. Lightweight detection method of self-explosion defect of aerial photo insulator. High Volt. Eng. 2022. [Google Scholar] [CrossRef]
- Liu, J.; Liu, C.; Wu, Y.; Xu, H.; Sun, Z. An improved method based on deep learning for insulator fault detection in diverse aerial images. Energies 2021, 14, 4365. [Google Scholar] [CrossRef]
- Zhu, Y.; Zheng, Y.; Qin, J. Insulator target detection based on improved YOLOv3. Insul. Surge Arresters 2022, 3, 166–171. [Google Scholar]
- Yang, L.; Fan, J.; Song, S.; Liu, Y. A light defect detection algorithm of power insulators from aerial images for power inspection. Neural Comput. Applic. 2022, 34, 17951–17961. [Google Scholar] [CrossRef]
- Yang, Z.; Xu, X.; Wang, K.; Li, X.; Ma, C. Multitarget detection of transmission lines based on DANet and YOLOv4. Sci. Program. 2021, 2021, 6235452. [Google Scholar] [CrossRef]
- He, H.; Huang, X.; Song, Y.; Zhang, Z.; Wang, M.; Chen, B.; Yan, G. An insulator self-blast detection method based on YOLOv4 with aerial images. Energy Rep. 2022, 8, 448–452. [Google Scholar] [CrossRef]
- Gao, W.; Zhou, C.; Guo, M. Insulator defect identification via improved YOLOv4 and SR-GAN algorithm. Electr. Mach. Control 2021, 25, 93–104. [Google Scholar]
- Han, G.; He, M.; Zhao, F.; Xu, Z.; Zhang, M.; Qin, L. Insulator detection and damage identification based on improved lightweight YOLOv4 network. Energy Rep. 2021, 7, 187–197. [Google Scholar] [CrossRef]
- Zhang, Q.; Yang, Y. SA-Net: Shuffle attention for deep convolutional neural networks. arXiv 2021, arXiv:2102.00240. [Google Scholar]
- He, K.; Zhang, X.; Ren, S.; Sun, J. Deep residual learning for image recognition. arXiv 2015, arXiv:1512.03358. [Google Scholar]
- Huang, G.; Liu, Z.; Van Der Maaten, L.; Weinberger, K.Q. Densely Connected Convolutional Networks. In Proceedings of the 2017 IEEE Conference on Computer Vision and Pattern Recognition (CVPR), Honolulu, HI, USA, 21–26 July 2017; pp. 2261–2269. [Google Scholar]












| Model | Insulators AP (%) | Defects AP (%) | mAP (%) | Parameters | Model Size (MB) | FLOPs (G) | Speed (FPS) |
|---|---|---|---|---|---|---|---|
| Faster R-CNN | 94.36 | 75.74 | 85.06 | 137,098,724 | 522.99 | 370.406 | 9.68 |
| SSD | 90.18 | 84.95 | 87.57 | 26,285,486 | 100.27 | 62.798 | 35.62 |
| YOLOv3 | 92.15 | 91.27 | 91.71 | 61,949,149 | 236.32 | 66.096 | 23.58 |
| YOLOv4 | 93.32 | 91.56 | 92.44 | 64,363,101 | 245.53 | 60.334 | 19.97 |
| YOLOv5s | 93.30 | 90.63 | 91.96 | 7,276,605 | 27.76 | 17.060 | 58.18 |
| YOLOXs | 96.35 | 91.88 | 94.11 | 8,968,255 | 34.21 | 26.806 | 46.18 |
| DSMH-YOLOv4 | 95.75 | 96.54 | 96.14 | 16,718,580 | 63.78 | 29.347 | 29.33 |
| Model | Insulators AP (%) | Defects AP (%) | mAP (%) | Parameters | Model Size (MB) | FLOPs (G) | Speed (FPS) |
|---|---|---|---|---|---|---|---|
| MobilenetV1-YOLOv4 | 91.00 | 83.21 | 87.11 | 12,692,029 | 53.51 | 10,540 | 53.12 |
| MobilenetV2-YOLOv4 | 90.66 | 87.68 | 89.71 | 10,801,149 | 48.70 | 8153 | 51.74 |
| MobilenetV3-YOLOv4 | 91.36 | 87.12 | 89.25 | 11,729,069 | 56.3 | 7599 | 46.55 |
| D-CSPDarknet53-YOLOv4 | 92.92 | 90.70 | 91.81 | 16,483,909 | 62.71 | 26.315 | 32.34 |
| Xu et al. [6] | 91.21 | 93.00 | 92.11 | 14,963,517 | 57.08 | 10,905 | 44.25 |
| DSMH-YOLOv4 | 95.75 | 96.54 | 96.14 | 16,718,580 | 63.78 | 29,347 | 29.33 |
| Model | D-CSPDarknet53 | SA | 4Head | Insulators AP (%) | Defects AP (%) | mAP (%) | Parameters | Model Size (MB) | FLOPs (G) | Speed (FPS) |
|---|---|---|---|---|---|---|---|---|---|---|
| YOLOv4 | 93.32 | 91.56 | 92.44 | 64,363,101 | 245.53 | 60.334 | 19.97 | |||
| Algorithm 1 | √ | 92.92 | 90.70 | 91.81 | 16,438,909 | 62.71 | 26.315 | 32.34 | ||
| Algorithm 2 | √ | 95.64 | 93.16 | 94.40 | 64,363,213 | 245.53 | 60.344 | 19.20 | ||
| Algorithm 3 | √ | 94.65 | 94.14 | 94.39 | 65,423,452 | 249.57 | 70.762 | 15.60 | ||
| Algorithm 4 | √ | √ | 95.04 | 93.58 | 94.31 | 16,439,021 | 62.71 | 26.316 | 31.74 | |
| Algorithm 5 | √ | √ | 94.53 | 94.82 | 94.67 | 16,718,460 | 63.78 | 29.346 | 30.97 | |
| DSMH-YOLOv4 | √ | √ | √ | 95.75 | 96.54 | 96.14 | 16,718,580 | 63.78 | 29.347 | 29.33 |
| Model | Image 1 | Image 2 | Image 3 |
|---|---|---|---|
| YOLOv4 | ![]() | ![]() | ![]() |
| Algorithm 1 | ![]() | ![]() | ![]() |
| Algorithm 2 | ![]() | ![]() | ![]() |
| Ours | ![]() | ![]() | ![]() |
Disclaimer/Publisher’s Note: The statements, opinions and data contained in all publications are solely those of the individual author(s) and contributor(s) and not of MDPI and/or the editor(s). MDPI and/or the editor(s) disclaim responsibility for any injury to people or property resulting from any ideas, methods, instructions or products referred to in the content. |
© 2023 by the authors. Licensee MDPI, Basel, Switzerland. This article is an open access article distributed under the terms and conditions of the Creative Commons Attribution (CC BY) license (https://creativecommons.org/licenses/by/4.0/).
Share and Cite
Han, G.; Yuan, Q.; Zhao, F.; Wang, R.; Zhao, L.; Li, S.; He, M.; Yang, S.; Qin, L. An Improved Algorithm for Insulator and Defect Detection Based on YOLOv4. Electronics 2023, 12, 933. https://doi.org/10.3390/electronics12040933
Han G, Yuan Q, Zhao F, Wang R, Zhao L, Li S, He M, Yang S, Qin L. An Improved Algorithm for Insulator and Defect Detection Based on YOLOv4. Electronics. 2023; 12(4):933. https://doi.org/10.3390/electronics12040933
Chicago/Turabian StyleHan, Gujing, Qiwei Yuan, Feng Zhao, Ruijie Wang, Liu Zhao, Saidian Li, Min He, Shiqi Yang, and Liang Qin. 2023. "An Improved Algorithm for Insulator and Defect Detection Based on YOLOv4" Electronics 12, no. 4: 933. https://doi.org/10.3390/electronics12040933
APA StyleHan, G., Yuan, Q., Zhao, F., Wang, R., Zhao, L., Li, S., He, M., Yang, S., & Qin, L. (2023). An Improved Algorithm for Insulator and Defect Detection Based on YOLOv4. Electronics, 12(4), 933. https://doi.org/10.3390/electronics12040933













